KEMBAR78
Sequence Cont. Manual | PDF | Switch | Vacuum Tube
0% found this document useful (0 votes)
695 views6 pages

Sequence Cont. Manual

The TMG 740-3 burner control box is capable of controlling medium to high performance forced draught and dual fuel burners. It operates burners in single or two stage versions and can be used for multi-stage or modulating operation of burners of any nominal rating. The control box has a protective plastic housing and includes a cam switch for controlling the burner sequence. It can accommodate various flame detectors and has terminals for connecting components like the air proving switch. The technical documentation provides details on the control box's specifications, wiring diagrams and installation guidelines.

Uploaded by

Vijay Bhure
Copyright
© © All Rights Reserved
We take content rights seriously. If you suspect this is your content, claim it here.
Available Formats
Download as PDF, TXT or read online on Scribd
0% found this document useful (0 votes)
695 views6 pages

Sequence Cont. Manual

The TMG 740-3 burner control box is capable of controlling medium to high performance forced draught and dual fuel burners. It operates burners in single or two stage versions and can be used for multi-stage or modulating operation of burners of any nominal rating. The control box has a protective plastic housing and includes a cam switch for controlling the burner sequence. It can accommodate various flame detectors and has terminals for connecting components like the air proving switch. The technical documentation provides details on the control box's specifications, wiring diagrams and installation guidelines.

Uploaded by

Vijay Bhure
Copyright
© © All Rights Reserved
We take content rights seriously. If you suspect this is your content, claim it here.
Available Formats
Download as PDF, TXT or read online on Scribd
You are on page 1/ 6

certified Qualitysystem

535e/08/96
ISO 9001 / EN 29001
Reg. Nr. 10529

A Honeywell Company

TMG 740-3

Burner Control Box


For high performance forced draught
and dual fuel burners in intermittent operation
(single or two stage versions).
Suitable flame detectors:
- Ionisation probe
- UV sensor
- Infra-red flicker detector

INTRODUCTION
The TMG 740-3 burner control box is capable of controlling
and monitoring medium to high performance forced draught
and dual fuel oil/gas burners in single or two stage versions.
It can be used, as prefered, for multi-stage or modulating
operation with burners of any nominal rating as well as in
direct air heaters (as per DIN 4794).
Different model designations identify the control boxes
according to programme times for varying national standards,
or for special applications e.g. high-speed steam generators.
A special version is available for operation with ignition
spark monitoring in conformance with French national
regulations.
The TMG 740-3 is fully interchangeable with the earlier
versions -1 and -2.

TECHNICAL DATA
Supply voltage
AC frequency variations
deviations
Fuse rating
Power consumption
Max. current per
output terminal
Total
Sensitivity
Ionisation input
UV input
Min. sensor current
Ionisation/IR probe
UV tube
Air proving switch
Reset delay
Flame detector cable
Ionisation

CONSTRUCTIONAL FEATURES
The control box is enclosed in a protective, flame resistant,
transparent, plug-in type plastic housing, and includes:
- Synchronous motor with gearbox driving cam switch
- Cam switch with informative, coloured programme
indicator
- 16-way cam switch assembly controlling the programme
sequence
- 2 DC relays and 1 remanence relay on common yoke
- Plug-in printed circuit board with mains transformer, LED
display and electronic components
On the underside of the unit are robust plug terminals where
the air proving switch and monitoring of the ignition spark
can be programmed via two wire links which can be cut as
required. The flame detector selection switch is also situated
on the the underside of the unit.

220 / 240 V (-15... +10%)


50 HZ (40 - 60 Hz)
result in proportional timing
10 A rapid, 6 A slow
approx. 15 VA
4A
6A
1.6 A
70 A
5 A = 2 LED
250 A = 2 LED
6 A, 220 V
none

50 m normal cable
100 m screened cable
UV tube
100 m normal cable
200 m screened cable
UV tube UVZ 780 blue
low sensitivity
UVZ 780 white
medium sensitivity
UVZ 780 red
high sensitivity
Weight incl. base
1100 g
Mounting attitude
any
Insulation standard
IP 44
Permissable ambient temp. -20 C to +60 C incl.
Classified acc. to EN 298 BTLLXN
Model No.

The following important indicators and operating controls


can be found on the front of the control box:
- Reset button incorporating signal lamp for malfunction
(lockout)
- Coloured programme indicator
- Flame signal indicator with 5 LEDs
- Central screw fastening

Pre-purge time supervised


Pre-purge time with air
damper open
Pre-ignition time fixed
Start valve safety interval
Pilot valve safety interval
Pilot valve switch on time
Main valve 1 safety interval
Valve 1 delay
Valve 2 delay
Post-purge

32-32 63-55 43-35 13-53*


sec. sec. sec. sec.
24

60

32

30
3
2
3
11
2
9
6
7

60
4
3
5
13.5
5
10
20
16

40
4
3
3
14
5
10
10
10

6
1
3
5
8
3
6
4
-

* For high-speed steam generators. Prescribed ventilation


must be verified.
1

TECHNICAL FEATURES

- A separate connection for a pilot valve PV is provided,


which is again closed at the end of the second safety
interval. The heat output of the gas flow which is controlled
by this valve must not exceed 120kW.
- The terminal for the start valve SV must not be used when
connecting the pilot valve PV.
- Together with the start valve SV, a total of 3 power levels
are available for use. The gas flow controlled by valves
SV, V1 and V2 must lead to a common nozzle unit.
- To determin the heating power of the gas flow controlled
by the pilot- and start valve, EN 676 has to be consulted.
- In addition to the built-in button with signal lamp, it is also
possible to connect a remote lockout indicator and reset
switch.
- For monitoring of the ignition spark, link 1 on the base of
the control box must be cut. In this case, flame detection
is carried out by a UVZ 780 ultra-violet sensor.

1. Flame detection
The following types of flame detector can be used:
- Ionisation electrode, where the mains supply provides a
neutral earth connection. Suitable for gas burners (signal
current from flame cannot be influenced by interference
from ignition spark).
- UV sensor type UVZ 780 red, suitable for gas, oil and dual
fuel burners.
- Infra-red flicker detector type IRD 820 and 1020 for all
types of burner.
The flame signal amplifier is adjusted to the the type of
detector probe fitted by using the flame detector selection
switch on the underside of the unit. If the IRD flicker detector
is used, the selection switch must be adjusted to the "ION"
position.
Flame detection is only operational when the switch position
selected corresponds to the type of detector probe
connected.
By optimally matching the amplifier to the detector probe,
considerably longer signal transmission distances with less
sensitivity to interference can be achieved.

3. Safety
The design and programme sequence employed in the
control boxes in the TMG 740-3 series conform to the
presently applicable European standards and regulations.
The following features exceed the requirements of most
standards, and therefore ensure additional safety:
- After a normal shutdown, the stray light test is started
immediatly by the control box which directs an increased
voltage to the UV sensor. The very important extinguishing
function of the sensor can therefore be checked. If the fuel
valve does not close correctly, or a sensor or amplifier
malfunction occurs, shutdown and lockout take place
after approx. 20 sec., even if the controlling thermostat
is open.
- The contacts responsible for the release of fuel are checked
when the programme starts, to ensure that they have not
become welded together.

The flame signal current indicator consists of a five stage


LED display which shows the signal current continuously.
An indication of the strength of the flame signal current is
therefore always given. Fluctuations in the monitoring
sensitivity can be noticed at an early stage,
and appropriate corrective action can be
taken.
If the infra-red flicker detector IRD 820 or
920 is employed, the flame signal current
indicator on the control box is not
relevant. In this case, the IRD
indicator is the decisive indication
of flame signal strength.
Flame signal current indicator

4. Mounting and Electrical Installation

General:
- Can be mounted in any position, insulated as per IP 44
standard (unaffected by water spray). The control box and
detector probes should not however be subjected to
excessive vibration. With the UVZ 780 ultra-violet sensor,
care should be taken to ensure that a good electrical
contact to the burner exists via the metal flange.
- If an ionisation electrode is used, appropriate protective
measures are required in order to avoid contact with the
electrode while installation work is being carried out.
Trouble-free operation with this type of flame detection is
not possible if a voltage of over 25 volts is measured
between neutral and earth. In this case, provision must be
made for a separate isolating transformer.
- The maximum lengths for the detector probe cables,
depending on the type of cable installed, are listed in the
technical data and must be adhered to without fail. Laying
the cables parallel to mains cabling over long distances
should be avoided, and the use of multiple core cable is
also not permitted.

2. Burner Control
- Burners can be operated with or without post-purge.
This varies according to model (see technical data)
and is activated when the burner motor is connected to
terminal 19.
- Air damper operation is monitored to ensure the nominal
air volume during pre-purge and in the starting position
before fuel is released. If confirmation of the damper
positions "MIN" and "MAX" is not received, the control
box start sequence is interrupted.
- The air proving switch is checked for corrrect operation
before the start, and air pressure is monitored during prepurge as well as during normal operation. In normal use,
switch contacts with a rating of 6A/220V are sufficient.
Additional switch contacts which are to be monitored can
be connected between terminal 18 and the air proving
switch working contact. In this case, jumper II on the
underside of the control box should be cut.
2

TMG 740-3

At the base:
- 3 earth terminals, with an additional tag for the burner
earth.
- 3 neutral terminals, with a fixed internal through connection
to the neutral input, terminal 8.
- 2 separate slide-in plates and 4 fixed, threaded knockouts
(PG 11 thread) as well as a wiring opening from below, to
facilitate wiring of the base.
- A keyed fit ensures that the wrong control box type cannot
be fitted to the base. The corresponding control box
designation is shown in lettering on the base.

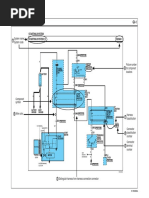
WIRING DIAGRAMS

IRD CONNECTION

IRD

1020

blue

Kl. 8

black

Kl. 1

brown

Kl. 20

Ph 220/240V ~
max. 10A rapid
6A slow

GW
RT

HS
ST

19

20

GLT
1

21

13

max. LK

14

15

16

17

18

12

10

11

max. min.

IS

M1

PV

IRD
Z

V1

LW

SA
R

UV

SV

V2

HS
ST
GW
RT
GLT
M
M1
Z
IRD
UV

Mains switch
Limit thermostat
Gas Pressure proving switch
Control thermostat
High/low operation thermostat
Burner motor
Burner motor for post-purge
Ignition transformer
Infra-red flicker detector
UV-cell

IS
PV
SV
V1
V2
LK
LW
R
SA

Flame ionisation probe


Pilot flame gas valve
Start flame gas valve
Main flame gas valve
High flame or modulation stage gas valve
Air damper motor or actuator
Air pressure proving switch
Remote reset switch
External lockout signal lamp

Programdisplay
blue

Start

blue

orange
yellow

Sz SV

Sz PV

red
Sz V1
green
Betrieb
black

TMG 740-3

19

20

21

13

14

15

required Input

16

17

18

Output

12

10

Terminal No.

COMMISSIONING AND MAINTENANCE

2. Routine Checks

1. Important

An inspection of the technical safety of the flame detection


system must be carried out during commissioning of the
unit as well as after servicing, or if the system has not been
in operation over a long period.

The wiring must be checked exactly when commissioning


the installation. Incorrect wiring could damage the control
box, putting the safety of the burner system at risk.
When mounting and wiring the control box, the applicable
installation regulations must be observed.

For test a), the gas proving switch should be bridged.


a) Attempt to start with the hand valve closed:
- After the first safety interval has elapsed
-> Lockout
b) During normal operation, interrupt detector probe or cut
off light:
- In less than 1 sec.
-> Lockout

- The chosen fuse rating must not, on any account, be


higher than the value listed in the technical data.
- Failure to observe this instruction could, in the case of a
short circuit, have serious consequences for the control
box or burner system.
- For safety reasons, it must be ensured that the control
box performs at least one normal shutdown during every
24 hour period.
- Switch off or disconnect the power before plugging in or
unplugging the unit.
- Burner control boxes are safety devices and should not
be opened.

Fault finding
Fault finding is considerably simplfied by making use of
the coloured programme indicator. Irregularities during
commissioning, normal operation or a normal shutdown
pause can be localised via the programme indicator disc.
If a malfunction occurs, it is useful to note the exact position
of the indicator before operating the control switch or reset
button.
The following list is designed to assist with fault finding.

COLOUR

WHERE

WHAT

REASON

BLUE

beginning

doesnt start

line
end
anywhere

continuous ventilation
lockout
continuous ventilation
lockout

- no power, break in control circuit, air proving switch not in


resting position
- end switch "MAX" air damper doesnt operate
- air proving switch doesnt switch over or is too late
- end switch "ignition position", air damper doesnt operate
- stray light

YELLOW

end

lockout

- flame establishment pilot or start valve impossible no


flame signal current or too weak (min. 2 LEDs) flame
detector selector switch set incorrectly

RED

end

lockout

- no flame signal current or too weak after end of second


safety interval (double fuel feed burner)

GREEN

end

lockout

- loss of flame during operation, air pressure too low

BLACK

end

lockout

- stray light due to burning on, UVZ sensor tube reached end
of life and activates shutoff, defect in flame detector circuit

TMG 740-3

A test baseplate is available for checking the burner control box functions (model designation UP 7520, item no. 18601)

BURNER 1- OR 2-STAGE
Ph 220/240V ~
max. 10A rapid
6A slow

GW
RT

HS
ST

19

20

GLT
1

21

13

14

15

16

17

18

12

10

11

max. LK max. min.

IS

M1

V1

IRD

SA
R

LW

UV

V2

BURNER WITH START-VALVE


Ph 220/240V ~
max. 10A rapid
6A slow

GW
RT

HS
ST

19

20

GLT
1

21

13

14

15

16

17

18

12

10

11

max. LK max. min.


IS

M1

IRD
Z

LW

V1
UV

SA
R

V2

SV

2 NOZZLE BURNER
Ph 220/240V ~
max. 10A rapid
6A slow

GW
RT

HS
ST

19

20

GLT
1

21

13

14

15

16

17

18

12

10

11

max. LK max. min.


IS

TMG 740-3

M1

PV

IRD
Z

LW

V1

SA
R

UV

V2

SCHEMATIC DIAGRAMM
10A

ts 1

PH
ST

GAS

AIR

HS

ts 3

20

RT
10

17

18

16

ts 2

rm1

II

B
C

13

rs1

D
G1
NTC1 -

14
RM

+ C2
RF

rm2

3
18 2

1 5
7 8

15
R5

B
rf3

16

9
R2

R1

R6

rs2

rf1

rm3

O
12

D1

Q
K

rf2
R3

bl
R4

Sy
O

SA
R

IS

7
SA

11

21

max.

1
UV

RS

14

19

15

12

13
GL
M

SV

V1

PV

M BM

M BM

gn

sw

I = cut for monitoring of the iguition spork


II = cut for additional switch contacts

UVZ 780 WITH SUPPORT

120

95

TMG 740-3 WITH SOCKET


22

or gb rot

3
LM

R
V2

blau

ts1 = Pilot valve safety interval


ts2 = Start valve safety interval
ts3 = Main valve 1 safety interval

17

max.

11

min.

10

r t

C1

PG 11

138
42

22

26

30.5

25

102

102
80
M4 earth tag

96
75

Cable entry plate

30

8
4

51

80

102

28

51

r 40
22

36
48

M4
underside cable entry

10

reset switch position

ORDERING INFORMATION
ITEM
DESIGNATION
Burner control box
Type TMG 740-3 Mod. 32-32
Socket
Socket TMG
Insert plate
PG-plate
optional
Cable entry plate
Flame detector
UVZ 780 white
or
UVZ 780 blue
or
UVZ 780 red
Flame detector
IRD 820
Flame detector
IRD 1020 end-on viewing
Flame detector
IRD 1020 side-on left
Flame detector
IRD 1020 side-on right
IRD mounting flange
IRD Holder M93
Flame detector cable
3-wire, 0.6 m
The above ordering information refers to the standard version.
Special versions are also included in our product range.

TMG 740-3

ITEM NO.
08211
70205
70502
70501
18814
18812
18813
16201
16522
16523
16521
59093
7236001
Specifications subject to change without notice.

A Honeywell Company

Satronic AG
Brelstrasse 7
Postfach 324
CH-8157 Dielsdorf

You might also like