KEMBAR78
Fla | PDF | Fuel Injection | Electrical Connector
100% found this document useful (1 vote)
947 views553 pages

Fla

The document discusses the fuel system of a diesel engine. It describes the key components such as the fuel tank, high pressure fuel pump, fuel filter, injectors, and common rail system. It also outlines various sensors that are part of the diesel control system including sensors for mass air flow, intake air temperature, boost pressure, fuel temperature, engine coolant temperature, camshaft position, and crankshaft position. Specifications are provided for components like the fuel pressure regulator valve, rail pressure regulator valve, and solenoid valves.

Uploaded by

calvarez_5
Copyright
© © All Rights Reserved
We take content rights seriously. If you suspect this is your content, claim it here.
Available Formats
Download as PDF, TXT or read online on Scribd
100% found this document useful (1 vote)
947 views553 pages

Fla

The document discusses the fuel system of a diesel engine. It describes the key components such as the fuel tank, high pressure fuel pump, fuel filter, injectors, and common rail system. It also outlines various sensors that are part of the diesel control system including sensors for mass air flow, intake air temperature, boost pressure, fuel temperature, engine coolant temperature, camshaft position, and crankshaft position. Specifications are provided for components like the fuel pressure regulator valve, rail pressure regulator valve, and solenoid valves.

Uploaded by

calvarez_5
Copyright
© © All Rights Reserved
We take content rights seriously. If you suspect this is your content, claim it here.
Available Formats
Download as PDF, TXT or read online on Scribd
You are on page 1/ 553

Fuel System

GENERAL FUEL PRESSURE REGULATOR VALVE


RAIL PRESSURE REGULATOR VALVE
DIESEL CONTROL SYSTEM EGR SOLENOID VALVE
ENGINE CONTROL MODULE (ECM) THROTTLE CONTROL ACTUATOR
ENGINE COOLANT TEMPERATURE SENSOR VARIABLE SWIRL CONTROL ACTUATOR
(ECTS) FUEL TEMPERATURE SENSOR (FTS)
CAMSHAFT POSITION SENSOR (CMPS) LAMBDA SENSOR
CRANKSHAFT POSITION SENSOR (CKPS)
MASS AIR FLOW SENSOR (MAFS) FUEL DELIVERY SYSTEM-DIESEL
RAIL PRESSURE SENSOR (RPS) INJECTOR
BOOST PRESSURE SENSOR (BPS) COMMON RAIL
INTAKE AIR TEMPERATURE SENSOR (IATS) HIGH PRESSURE FUEL PUMP
ACCELERATOR POSITION SENSOR (APS) FUEL FILTER
VGT CONTROL SOLENOID VALVE FUEL TANK
FLA -2 FUEL SYSTEM
GENERAL FLA -3

GENERAL
SPECIFICATION E9B0DD87

FUEL DELIVERY SYSTEM

Items Specification
Fuel Tank Capacity 45lit.
Fuel Retrun System Type Return
Fuel Filter Type High pressure type (built in engine room)
Type Mechanical
High Pressure Fuel Pump
Driven by Belt
Fuel Pressure Maximum pressure 1,600 bar (160 Mpa, 23,206 psi)

INPUT SENSORS BOOST PRESSURE SENSOR(BPS)

Mass Air Flow Sensor (MAFS) ▶ Type: Piezo-resistive type


▶ Type: Digital type ▶ Specificiation
▶ Specification
Pressure(kpa) Output Voltage(V)
INTAKE AIR TEMPERATURE:20℃(68℉)
70 1.02~1.17
Air Quantity(Kg/h) Frequency(KHz) 140 2.13~2.28
8 1.96~1.97 210 3.25~3.40
10 2.01~2.02 270 4.20~4.35
40 2.50~2.52
105 3.18~3.23 HEATED OXYGEN SENSOR(HO2S)

220 4.26~4.35 ▶ Type: Zirconia sensor


▶ Specificiation
480 7.59~7.94
560 9.08~9.89 SENSOR

INTAKE AIR TEMPERATURE:80℃(176℉) λ Value Pumping Current(A)


0.65 -2.22
Air Quantity(Kg/h) Frequency(KHz)
0.70 -1.82
10 2.00~2.02
0.80 -1.11
40 2.49~2.53
0.90 -0.50
105 3.16~3.25
1.01 0.00
480 7.42~8.12
1.18 0.33
ACCELERATOR POSITION SENSOR (APS) 1.43 0.67
1.70 0.94
▶ Type: Potentiometer
▶ Specification 2.42 1.38
Air (Atmosphere) 2.54
Output Voltage(V)
Test Condition
APS 1(V) APS 2(V)
Idle 0.14 ~ 0.16 0.073~0.077
Fully depressed 0.76 ~ 0.88 0.35~0.47
FLA -4 FUEL SYSTEM

HEATER FUEL TEMPERATURE SENSOR (FTS)

Temperature ℃(℉) Sensor Resistance (Ω ) ▶ Type: Thermistor type


▶ Specificiation
20(68) 9.2
100(212) 10.7 Temperature ℃(℉) Sensor Resistance (㏀)
200(392) 13.1 -20(-4) 15.67
300(572) 14.6 -10(14) 9.45
400(752) 17.7 0(32) 5.89
500(932) 19.2 20(68) 2.27~2.73
600(1112) 20.7 40(104) 1.17
700(1292) 22.5 60(140) 0.60
80(176) 0.30~0.32
INTAKE AIR TEMPERATURE SENSOR (IATS)
100(212) 0.176
▶ Type: Thermistor type (Intergrated with BPS) 120(248) 0.112
▶ Specificiation

IATS1(INTEGRATED IN BOOST PRESSURE ENGINE COOLANT TEMPERATURE SENSOR


SENSOR) (ECTS)

Temperature ℃(℉) Sensor Resistance (㏀) ▶ Type: Thermistor type


▶ Specificiation
-20(-4) 12.66~15.12
-10(14) 7.94~9.31 BETWEEN PIN 1 AND 3(FOR ECTS)
0(32) 5.12~5.89
Temperature ℃(℉) Sensor Resistance (㏀)
10(50) 3.38~3.83
-20(-4) 14.13 ~ 16.83
20(68) 2.29~2.55
0(32) 5.79
30(86) 1.57~1.75
20(68) 2.31 ~ 2.59
40(104) 1.10~1.24
40(104) 1.15
50(122) 0.78~0.89
60(140) 0.59
60(140) 0.57~0.65
80(176) 0.32
70(158) 0.42~0.49
100(212) 0.19
80(176) 0.31~0.37
110(230) 0.15
90(194) 0.24~0.29
120(248) 0.17
100(212) 0.18~0.22
110(230) 0.14~0.18 BETWEEN PIN 1 AND 2(FOR GUAGE)
120(248) 0.11~0.14
Temperature ℃(℉) Sensor Resistance (Ω )
130(266) 0.11~0.14
60(140) 125
IATS2(INTEGRATED IN MASS AIR FLOW SENSOR) 85(185) 42.6~54.2
110(230) 22.1~26.2
Temperature ℃(℉) Sensor Resistance (㏀)
125(257) 15.2
-20(-4) 12.66~15.12
0(32) 5.2~5.9
VEHICLE SPEED SENSOR (OR WHEEL SPEED
20(68) 2.29~2.55 SENSOR)
80(176) 0.31~0.37
▶ Type: Inductive Type
GENERAL FLA -5

CAMSHAFT POSITION SENSOR (CMPS) THROTTLE FLAP CONTROL SOLENOID VALVE

▶ Type: Hall Effect Sensor ▶ Type: Double coil type


▶ Output Voltage (V): 0~5 ▶ Specificiation

CRANKSHAFT POSITION SENSOR (CKPS)


Temperature ℃(℉) Resistance (Ω )
▶ Type: Inductive Type 20 (68) 28.3~31.1
▶ Output Voltage (V): 0~5
▶ Specificiation
VARIABLE GEOMETRY TURBO CHARGER(VGT)
CONTROL SOLENOID VALVE
Temperature ℃(℉) Coil Resistance (Ω )
▶ Type: Double coil type
20 (68) 860 ± 10 %
▶ Specificiation

RAIL PRESSURE SENSOR(RPS) Temperature ℃(℉) Resistance (Ω )


▶ Type: Piezo-resistive type 20 (68) 14.7 ~ 16.1
▶ Specificiation
ELECTRONIC EMISSION GAS
Fully RECIRCULATION(EGR) CONTROL VALVE
Item Idle
depressed
▶ Type: Linear solenoid(Electric type)
Rail
220~320 1800 ▶ Duty Cycle: 140Hz
pressure(bar)
▶ Specificiation
Output
Below 1.7 Approx. 4.5
Voltage(V) Temperature ℃(℉) Resistance (Ω )
19~25(66.2~77.0) 7.3 ~ 8.3
OUTPUT ACTUATORS

INJECTOR FUEL PRESSURE REGULATOR

▶ Type: Electromagnetic type ▶ Control type: Inlet control


▶ Number: 4 ▶ Duty Cycle: 185Hz
▶ Specificiation ▶ Specificiation

Temperature ℃(℉) Injector Resistance (Ω ) Temperature ℃(℉) Resistance (Ω )


20~70 (68~158) 0.22~0.30 20 (68) 2.6~3.15

VARIABLE SWIRL VALVE ACTUATOR RAIL PRESSURE REGULATOR


▶ Type: Motor driven(Position sensor installed) ▶ Control type: Outlet control
▶ Specificiation ▶ Duty Cycle: 1000Hz
▶ Specificiation
MOTOR

Temperature ℃(℉) Resistance (Ω ) Temperature ℃(℉) Resistance (Ω )

20 (68) 3.2~4.4 20 (68) 3.42~3.78

POSITION SENSOR

Temperature ℃(℉) Resistance (Ω )


20 (68) 3.44~5.16
FLA -6 FUEL SYSTEM

SERVICE STANDARD EF7D1B7E

A/C OFF 700±100


Basic Idle rpm (after warm up)
A/C ON 750±100

TIGHTENING TORQUES ED9E96D3

ENGINE CONTROL SYSTEM

Items N·m kg·m lbf·ft


ECM Bracket 7.9~11.8 0.8~1.2 5.8~8.9
Boost Pressure Sensor (BPS) 6.9~10.8 0.7~1.1 5.1~8.0
Crankshaft Position Sensor (CKPS) 5.9~9.8 0.6~1.0 4.3~7.2
Camshaft Position Sensor (CMPS) 6.9~9.8 0.7~1.0 5.1~7.2
Engine Coolant Temperature Sensor (ECTS) 19.6~49.2 2.0~4.0 10.9~14.5
Accelerator Position Sensor (APS) 5.9~7.9 0.6~0.8 4.3~5.8
Vacuum Pump 9.8~11.8 1.0~1.2 7.4~8.9
EGR Pipe to Exhaust System 31.4~37.3 3.2~3.8 23.6~28.0
EGR Pipe to Inlet Manifold System 14.7~19.6 1.5~2.0 10.9~14.5
EGR Valve 21.6~27.5 2.2 ~ 2.8 15.9 ~ 20.3
Variable Swirl Valve Actuator 6.9~10.8 0.7 ~ 1.1 5.1~ 8.0
Heated Oxygen Sensor(HO2S) 40~60 4~6 29.5~44.3

FUEL DELIVERY SYSTEM

Fuel tank band installation bolt 39.2~53.9 4.0 ~ 5.5 28.9 ~ 39.8
Common Rail 14.7~21.6 1.5 ~ 2.2 10.9 ~ 15.9
High Pressure Fuel Pump 15 ~ 19.6 1.5 ~ 2.0 10.9 ~ 14.5
Injector Clamp Bolt 27.5~29.4 2.8 ~ 3.0 20.3 ~ 21.7
High Pressure Fuel Tube(Pump to Rail) 24.5~28.4 2.5 ~ 2.9 18.1~21.0
High Pressure Fuel Tube(Rail to Injectors) 24.5~28.4 2.5 ~ 2.9 18.1~21.0
GENERAL FLA -7

SPECIAL SERVICE TOOLS E758BEE7

Tool (Number and name) Illustration Application

09351-2A100
Removing the injector
Injector Remover Adapter

LCGF062A

09351-4A200
Removing the injector
Injector Remover

LXGF022A

09314-27110(14mm)
09314-27120(17mm) Installing the high pressure pipe
Torque Wrench Socket

AFAF201B

09331-2A000
Removing the high pressure
High Pressure Pump
fuel pump
Sprocket Remover

LXGF021A
FLA -8 FUEL SYSTEM

BASIC TROUBLESHOOTING EFAE5C7F

BASIC TROUBLESHOOTING GUIDE

1 Bring Vehicle to Workshop

2 Analyze Customer's Problem


• Ask the customer about the conditions and environment relative to the issue
(Use CUSTOMER PROBLEM ANALYSIS SHEET).

3 Verify Symptom, and then Check DTC and Freeze Frame Data
• Connect Hi-Scan (Pro) to Diagnostic Link Connector (DLC).
• Record the DTC and freeze frame data.

NOTE
To erase DTC and freeze frame data, refer to Step 5.

4 Confirm the Inspection Procedure for the System or Part


• Using the SYMPTOM TROUBLESHOOTING GUIDE CHART, choose the correct inspection procedure for the system
or part to be checked.

5 Erase the DTC and Freeze Frame Data

WARNING
NEVER erase DTC and freeze frame data before completing Step 2 MIL/DTC in "CUSTOMER PROBLEM
ANALYSIS SHEET".

6 Inspect Vehicle Visually


• Go to Step 11, if you recognize the problem.

7 Recreate (Simulate) Symptoms the DTC


• Try to recreate or simulate the symptoms and conditions of the malfunction as described by customer.
• If DTC(s) is/are displayed, simulate the condition according to troubleshooting procedure for the DTC.

8 Confirm Symptoms of Problem


• If DTC(s) is/are not displayed, go to Step 9.
• If DTC(s) is/are displayed, go to Step 11.

9 Recreate (Simulate) Symptom


• Try to recreate or simulate the condition of the malfunction as described by the customer.

10 Check the DTC


• If DTC(s) does(do) not occur, refer to INTERMITTENT PROBLEM PROCEDURE in BASIC INSPECTION PROCEDURE.
• If DTC(s) occur(s), go to Step 11.

11 Perform troubleshooting procedure for DTC

12 Adjust or repair the vehicle

13 Confirmation test

14 END
LXGF500A
GENERAL FLA -9

CUSTOMER PROBLEM ANALYSIS SHEET

1. VEHICLE INFORMATION

(I) VIN:
(II) Production Date:

(III) Odometer Reading: (mile/ ㎞ )

2. SYMPTOMS

□ Engine does not turn over □ Incomplete combustion


□ Unable to start
□ Initial combustion does not occur

□ Difficult to start □ Engine turns over slowly □ Other_________________

□ Rough idling □ Incorrect idling


□ Poor idling □ Unstable idling (High: ______ rpm, Low: ______rpm)
□ Other __________________________________

□ Soon after starting □ After accelerator pedal depressed


□ After accelerator pedal released □ During A/C ON
□ Engine stall
□ Shifting from N to D-range
□ Other _______________________________________________

□ Poor driving (Surge) □ Knocking □ Poor fuel economy


□ Others
□ Back fire □ After fire □ Other ____________________________

3. ENVIRONMENT

Problem frequency □ Constant □ Sometimes (_________________) □ Once only


□ Other ___________________________________________
Weather □ Fine □ Cloudy □ Rainy □ Snowy □ Other __________________
Outdoor temperature Approx. _____ C/ F

Place □ Highway □ Suburbs □ Inner City □ Uphill □ Downhill


□ Rough road □ Other ___________________________________
Engine temperature □ Cold □ Warming up □ After warming up □ Any temperature

□ Starting □ Just after starting (____ min) □ Idling □ Racing


Engine operation □ Driving □ Constant speed □ Acceleration □ Deceleration
□ A/C switch ON/OFF □ Other _____________________________

4. MIL/DTC

MIL (Malfunction Indicator Lamp) □ Remains ON □ Sometimes lights up □ Does not light
Normal Check □ Normal □ DTC (_______________________________________)
(Pre-check) □ Freeze Frame Data
DTC
Check mode □ Normal □ DTC (_______________________________________)
□ Freeze Frame Data
FLA -10 FUEL SYSTEM

BASIC INSPECTION PROCEDURE 4. Repair or replace the component that has a problem.

MEASURING CONDITION OF ELECTRONIC PARTS’ 5. Verify that the problem has disappeared with the road
RESISTANCE test.
The measured resistance at high temperature after vehi- ● SIMULATING VIBRATION
cle running may be high or low. So all resistance must a. Sensors and Actuators
be measured at ambient temperature (20℃, 68℉), unless : Slightly vibrate sensors, actuators or relays with fin-
there is any notice. ger.

NOTE WARNING
The measured resistance in except for ambient tem- Strong vibration may break sensors, actuators or
perature (20℃, 68℉) is reference value. relays
INTERMITTENT PROBLEM INSPECTION b. Connectors and Harness
PROCEDURE : Lightly shake the connector and wiring harness ver-
tically and then horizontally.
Sometimes the most difficult case in troubleshooting is
when a problem symptom occurs but does not occur again
● SIMULATING HEAT
during testing. An example would be if a problem appears
a. Heat components suspected of causing the malfunc-
only when the vehicle is cold but has not appeared when
tion with a hair dryer or other heat sourre.
warm. In this case, technician should thoroughly make
out a "CUSTOMER PROBLEM ANALYSIS SHEET" and
recreate (simulate) the environment and condition which WARNING
occurred when the vehicle was having the issue. • DO NOT heat components to the point where
they may be damaged.
1. Clear Diagnostic Trouble Code (DTC). • DO NOT heat the ECM directly.

2. Inspect connector connection, and check terminal for ● SIMULATING WATER SPRINKLING
poor connections, loose wires, bent, broken or cor- a. Sprinkle water onto vehicle to simulate a rainy day or
roded pins, and then verify that the connectors are a high humidity condition.
always securely fastened.
WARNING
DO NOT sprinkle water directly into the engine
compartment or electronic components.

● SIMULATING ELECTRICAL LOAD


a. Turn on all electrical systems to simulate excessive
electrical loads (Radios, fans, lights, etc.).

CONNECTOR INSPECTION PROCEDURE

1. Handling of Connector
a. Never pull on the wiring harness when discon-
necting connectors.

BFGE321A

3. Slightly shake the connector and wiring harness ver-


tically and horizontally.
GENERAL FLA -11

d. When a tester is used to check for continuity, or to


measure voltage, always insert tester probe from
wire harness side.

BFGE015F

b. When removing the connector with a lock, press


or pull locking lever.
BFGE015I

e. Check waterproof connector terminals from the


connector side. Waterproof connectors cannot
be accessed from harness side.

BFGE015G

c. Listen for a click when locking connectors. This


sound indicates that they are securely locked.
BFGE015J

NOTE
• Use a fine wire to prevent damage to the terminal.
"CLICK"
• Do not damage the terminal when inserting the
tester lead.

2. Checking Point for Connector


a. While the connector is connected:
Hold the connector, check connecting condition
and locking efficiency.
b. When the connector is disconnected:
Check missed terminal, crimped terminal or bro-
ken core wire by slightly pulling the wire harness.
Visually check for rust, contamination, deforma-
tion and bend.
c. Check terminal tightening condition:
Insert a spare male terminal into a female ter-
minal, and then check terminal tightening condi-
BFGE015H tions.
FLA -12 FUEL SYSTEM

d. Pull lightly on individual wires to ensure that each If an open circuit occurs (as seen in [FIG. 1]), it can
wire is secured in the terminal. be found by performing Step 2 (Continuity Check
Method) or Step 3 (Voltage Check Method) as shown
below.

FIG 1

ECM
SENSOR
1 1 1 1

2 2 2 2
(C) (B) (A)

BFGE015K

BFGE501A
3. Repair Method of Connector Terminal
a. Clean the contact points using air gun and/or 2. Continuity Check Method
shop rag.

NOTE
NOTE
When measuring for resistance, lightly shake the wire
Never use sand paper when polishing the contact harness above and below or from side to side.
points, otherwise the contact point may be damaged.
Specification (Resistance)
b. In case of abnormal contact pressure, replace 1Ω or less → Normal Circuit
the female terminal. 1 MΩ or Higher → Open Circuit

WIRE HARNESS INSPECTION PROCEDURE

1. Before removing the wire harness, check the wire har- a. Disconnect connectors (A), (C) and measure
ness position and crimping in order to restore it cor- resistance between connector (A) and (C) as
rectly. shown in [FIG. 2].

2. Check whether the wire harness is twisted, pulled or In [FIG.2.] the measured resistance of line 1 and
loosened. 2 is higher than 1Ω MΩ and below 1 Ω respec-
tively. Specifically the open circuit is line 1 (Line
3. Check whether the temperature of the wire harness is 2 is normal). To find exact break point, check sub
abnormally high. line of line 1 as described in next step.
4. Check whether the wire harness is rotating, moving
or vibrating against the sharp edge of a part. FIG 2
5. Check the connection between the wire harness and
any installed part.

6. If the covering of wire harness is damaged; secure, 1 1 1 1

repair or replace the harness. 2 2 2 2 ECM


(C) (B) (A)
ELECTRICAL CIRCUIT INSPECTION PROCEDURE SENSOR

● CHECK OPEN CIRCUIT

1. Procedures for Open Circuit


• Continuity Check
• Voltage Check BFGE501B
GENERAL FLA -13

b. Disconnect connector (B), and measure for resis- (Continuity Check Method with Chassis Ground) as shown
tance between connector (C) and (B1) and be- below.
tween (B2) and (A) as shown in [FIG. 3].

In this case the measured resistance between


FIG 5
connector (C) and (B1) is higher than 1MΩ and
the open circuit is between terminal 1 of connec-
ECM
tor (C) and terminal 1 of connector (B1).
SENSOR
1 1 1 1

FIG 3 2 2 2 2
(C) (B) (A)

1 1 1 1

2 2 2 2 ECM
BFGE501E
(C) (B1) (B2) (A)
SENSOR
2. Continuity Check Method (with Chassis Ground)

NOTE
Lightly shake the wire harness above and below, or
from side to side when measuring the resistance.
BFGE501C

Specification (Resistance)
3. Voltage Check Method 1Ω or less → Short to Ground Circuit
a. With each connector still connected, measure the 1MΩ or Higher → Normal Circuit
voltage between the chassis ground and terminal
1 of each connectors (A), (B) and (C) as shown
in [FIG. 4]. a. Disconnect connectors (A), (C) and measure for re-
sistance between connector (A) and Chassis Ground
The measured voltage of each connector is 5V, as shown in [FIG. 6].
5V and 0V respectively. So the open circuit is
between connector (C) and (B). The measured resistance of line 1 and 2 in this ex-
ample is below 1 Ω and higher than 1㏁ respectively.
Specifically the short to ground circuit is line 1 (Line 2
FIG 4 is normal). To find exact broken point, check the sub
line of line 1 as described in the folowing step.
V

FIG 6
ECM

SENSOR
1 1 1 1

2 2 2 2 1 1 1 1
(C) (B) (A)

2 2 2 2 ECM
(C) (B) (A)
SENSOR

BFGE501D

● CHECK SHORT CIRCUIT


BFGE501F
1. Test Method for Short to Ground Circuit
• Continuity Check with Chassis Ground b. Disconnect connector (B), and measure the resis-
tance between connector (A) and chassis ground, and
If short to ground circuit occurs as shown in [FIG. 5], the between (B1) and chassis ground as shown in [FIG.
broken point can be found by performing below Step 2 7].
FLA -14 FUEL SYSTEM

The measured resistance between connector (B1)


and chassis ground is 1Ω or less. The short to
ground circuit is between terminal 1 of connector (C)
and terminal 1 of connector (B1).

FIG 7

1 1 1 1

2 2 2 2 ECM
(C) (B1) (B2) (A)
SENSOR

BFGE501G
GENERAL FLA -15

ACTUATOR TEST 2. Turn the ignition switch OFF.

The ACTUATOR TEST mode is to check if the relay, valve, 3. Connect the Hi-Scan(or Pro) to the DLC connector.
actuator and so on are operated normally.
Before removing parts to inspect or replace them, perform- 4. Turn the ignition switch ON.
ing the Actuator test is recommanded.
Perform the ACTUATOR TEST according to the below pro- 5. According to the display on tester, select the ACTUA-
cedures. TOR TEST mode and perform it.

1. Warm up the engine.

DISPLAY(HI-SCAN) TEST METHOD TEST CONDITION


Control A/C compressor relay
A/C COMPRESSOR IG ON, ENG STOP
ON or OFF.
Control the FAN-LOW SPEED relay
FAN-LOW SPEED IG ON, ENG STOP
ON and operate the fan.
Control the FAN-HIGH SPEED relay
FAN-HIGH SPEED IG ON, ENG STOP
ON and operate the fan.
MIL(ENGINE CHECK) Turn the lamp ON or OFF. IG ON, ENG STOP
GLOW IND. LAMP Turn the lamp ON or OFF. IG ON, ENG STOP
GLOW RELAY Control glow relay ON or OFF. IG ON, ENG STOP
EGR ACTUATOR Activate the EGR actuator ON or OFF IG ON, ENG STOP
FUEL PRESSURE REGULATOR
Activate the valve ON or OFF. IG ON, ENG STOP
VALVE
IMMOBILIZER INDICATOR LAMP Turn the lamp ON or OFF. IG ON, ENG STOP
CRUISE CONTROL LAMP Turn the lamp ON or OFF. IG ON, ENG STOP
VGT ACTUATOR Activate the VGT actuator ON or OFF IG ON, ENG STOP
Activate the throttle actuator
THROTTLE FLAP ACRUATOR IG ON, ENG STOP
ON or OFF
Activate Variable Swirl actuator
VARIABLE SWIRL ACTUATOR IG ON, ENG STOP
ON or OFF
RAIL PRESSURE
Activate the valve ON or OFF IG ON, ENG STOP
REGULATOR VALVE
PTC HEATER RELAY Control PTC heater relay ON or OFF IG ON, ENG STOP
FLA -16 FUEL SYSTEM

SYMPTOM TROUBLESHOOTING GUIDE CHART(I)

Problem Possible cause


Engine does not start Run out of fuel
Starter faulty
Pump hose supply cut
High pressure leakage
Fuse out of order
The compensation of individual injector not adapted
Drift of the rail pressure sensor not detected
Cam and Crank signals missing simultaneously
Battery voltage too low
Faulty antitheft or immobilizer
EGR valve blocked open
Fuel pressure regulator valve contaminated, stuck, jammed
Rail pressure control valve contaminated, stuck, jammed
Fuel quality / presence of water
Inversion of low pressure fuel connections
Fuel filter not adapted
Low pressure fuel circuit sealed
Sealed fuel filter
Intermittent fault connection
Air ingress in the low pressure fuel circuit
Fuel return circuit of the pump sealed
Engine compression too low
Leakage at the injector valve
Low pressure fuel pump faulty
High pressure fuel pump faulty
Injector jammed open
Bug software or hardware fault not detected
GENERAL FLA -17

Problem Possible cause


Engine starts with difficulty Run out of fuel
or starts and stalls
Fuel return hose of nozzle holder cut
High pressure leakage
Fuse faulty
Air filter sealed
Alternator or voltage regulator faulty
The compensation of individual injector not adapted
Drift of the engine coolant temperature sensor not detected
Drift of the rail pressure sensor not detected
Battery voltage too low
EGR valve blocked open
Fuel pressure regulator valve contaminated, stuck, jammed
Rail pressure control valve contaminated, stuck, jammed
Fuel quality / presence of water
Inversion of low pressure fuel connections
Low pressure fuel circuit sealed
Sealed fuel filter
Oil level too high/too low
Catalytic converter sealed or damaged
Intermittent fault connection
Air ingress in the low pressure fuel circuit
Fuel return circuit of the pump sealed
Glow system faulty
Engine compression too low
Fuel return hose of nozzle holder sealed
Carbon deposit on the injector (sealed holes)
Needle stuck (injection possible over a certain pressure)
Petrol in fuel
Bug software or hardware fault not detected
FLA -18 FUEL SYSTEM

Problem Possible cause


Poor starting when hot The compensation of individual injector not adapted
Drift of the rail pressure sensor not detected
EGR valve blocked open
Fuel pressure regulator valve contaminated, stuck, jammed
Rail pressure control valve contaminated, stuck, jammed
Air filter sealed
Air ingress in the low pressure fuel circuit
Fuel quality / presence of water
Fuel return circuit of the pump sealed
Sealed fuel filter
Engine compression too low
Intermittent fault connection
Carbon deposit on the injector (sealed holes)
Needle stuck (injection possible over a certain pressure)
Petrol in fuel
Bug software or hardware fault not detected
Unstable idling Fuel return hose of nozzle holder cut
The compensation of individual injector not adapted
Drift of the rail pressure sensor not detected
Harness resistance increased
Air ingress in the low pressure fuel circuit
Fuel quality / presence of water
Sealed fuel filter
Air filter sealed
Fuel return hose of nozzle holder sealed
High pressure leakage
Glow system faulty
Engine compression too low
Bad flanging of the injector
High pressure pump out of order
Injector not adapted
Carbon deposit on the injector (sealed holes)
Needle stuck (injection possible over a certain pressure)
Injector jammed open
Idle speed too high/too low Drift of the engine coolant temperature sensor not detected
Incorrect state of the electrical pack devices
Alternator or voltage regulator faulty
Clutch not well set
Bug software or hardware fault not detected
GENERAL FLA -19

Problem Possible cause


Blue, white, black smokes The compensation of individual injector not adapted
Drift of the engine coolant temperature sensor not detected
Drift of the rail pressure sensor not detected
EGR valve blocked open
Fuel pressure regulator valve contaminated, stuck, jammed
Rail pressure control valve contaminated, stuck, jammed
Oil level too high/too low
Fuel quality / presence of water
Catalytic converter sealed or damaged
Air filter sealed
Oil suction (engine racing)
Glow system faulty
Engine compression too low
Bad flanging of the injector
Injector washer not adapted, forgotten, doubled
Injector not adapted
Carbon deposit on the injector (sealed holes)
Injector jammed open
Petrol in fuel
Engine rattling, noisy engine The compensation of individual injector not adapted
EGR valve blocked closed (noisy engine)
EGR valve blocked open
Drift of the engine coolant temperature sensor not detected
Glow system faulty
Engine compression too low
Fuel return hose of nozzle holder sealed
Drift of the rail pressure sensor not detected
Injector washer not adapted, forgotten, doubled
Injector not adapted
Carbon deposit on the injector (sealed holes)
Needle stuck (injection possible over a certain pressure)
Injector jammed open
Burst noise The compensation of individual injector not adapted
Intermittent fault connection
Exhaust system sealed
Drift of the rail pressure sensor not detected
Fuel pressure regulator valve contaminated, stuck, jammed
Rail pressure control valve contaminated, stuck, jammed
Bug software or hardware fault not detected
FLA -20 FUEL SYSTEM

Problem Possible cause


Untimely acceleration/deceler- Accelerator position sensor blocked
ation and engine racing
EGR valve blocked open
Intermittent fault connection
Oil suction (engine racing)
Drift of the rail pressure sensor not detected
Bug software or hardware fault not detected
Gap when accelerating and at Air inlet circuit open
re-coupling (response time)
Incorrect state of the electrical pack devices
Accelerator position sensor blocked
EGR valve blocked open
Turbo charger damaged
Sealed fuel filter
Engine compression too low
High pressure leakage
Fuel pressure regulator valve contaminated, stuck, jammed
Rail pressure control valve contaminated, stuck, jammed
Needle stuck (injection possible over a certain pressure)
Bug software or hardware fault not detected
Engine stop/ stalling Run out of fuel
Pump hose supply cut
High pressure leakage
Fuse faulty
Fuel quality / presence of water
Low pressure fuel circuit sealed
Sealed fuel filter
Cam and Crank signals missing simultaneously
EGR valve blocked open
Fuel pressure regulator valve contaminated, stuck, jammed
Rail pressure control valve contaminated, stuck, jammed
Alternator or voltage regulator faulty
Intermittent fault connection
Catalytic converter sealed or damaged
Oil suction (engine racing)
Low pressure fuel pump faulty
High pressure pump faulty
Faulty ignition key
Petrol in fuel
Bug software or hardware fault not detected
GENERAL FLA -21

Problem Possible cause


Engine judder Run out of fuel
Fuel return hose of nozzle holder cut
Incorrect state of the electrical pack devices
The compensation of individual injector not adapted
EGR valve blocked open
Fuel filter not adapted
Air ingress in the low pressure fuel circuit
Fuel quality / presence of water
Sealed fuel filter
Intermittent fault connection
Harness resistance increased
Glow system faulty
Engine compression too low
Fuel return hose of nozzle holder sealed
Valve clearance
Low pressure fuel pump faulty
Injector washer not adapted, forgotten, doubled
Carbon deposit on the injector (sealed holes)
Needle stuck (injection possible over a certain pressure)
Injector jammed open
Petrol in fuel
Bug software or hardware fault not detected
Lack of power The compensation of individual injector not adapted
Accelerator position sensor blocked
Incorrect state of the electrical pack devices
EGR valve blocked open
Air inlet circuit open
Air filter sealed
Oil level too high/too low
Catalytic converter sealed or damaged
Turbo charger damaged
Sealed fuel filter
Leakage at the injector valve
Fuel return circuit of the pump sealed
Fuel return hose of nozzle holder sealed
Engine compression too low
Injector not adapted
Carbon deposit on the injector (sealed holes)
Valve clearance
FLA -22 FUEL SYSTEM

Problem Possible cause


Too much power EGR valve blocked closed (noisy engine)
The compensation of individual injector not adapted
Oil suction (engine racing)
Bug software or hardware fault not detected
Excessive fuel consumption Fuel return hose of nozzle holder cut
Leakage at the Fuel pressure regulator valve
Leakage at fuel temperature sensor
Leakage at the spacers
High pressure leakage
Air inlet circuit open
Air filter sealed
The compensation of individual injector not adapted
EGR valve blocked open
Incorrect state of the electrical pack devices
Oil level too high/too low
Fuel quality / presence of water
Catalytic converter sealed or damaged
Turbo charger damaged
Engine compression too low
Injector not adapted
Bug software or hardware fault not detected
Over speed engine when Accelerator position sensor blocked
changing the gear box ratio
The compensation of individual injector not adapted
Intermittent fault connection
Clutch not well set
Oil suction (engine racing)
Turbo charger damaged
Injector not adapted
Bug software or hardware fault not detected
GENERAL FLA -23

Problem Possible cause


Exhaust smells EGR valve blocked open
Oil suction (engine racing)
Turbo charger damaged
Oil level too high/too low
The compensation of individual injector not adapted
Catalytic converter sealed or damaged
Bad flanging of the injector
Injector washer not adapted, forgotten, doubled
Injector not adapted
Carbon deposit on the injector (sealed holes)
Needle stuck (injection possible over a certain pressure)
Injector jammed open
Bug software or hardware fault not detected
Smokes (black, white, blue) The compensation of individual injector not adapted
when accelerating
EGR valve blocked open
Air filter sealed
Fuel quality / presence of water
Oil level too high/too low
Turbo charger damaged
Catalytic converter sealed or damaged
Oil suction (engine racing)
Air heaters out of order
Engine compression too low
High pressure leakage
Intermittent fault connection
Bad flanging of the injector
Injector washer not adapted, forgotten, doubled
Injector not adapted
Carbon deposit on the injector (sealed holes)
Needle stuck (injection possible over a certain pressure)
Injector jammed open
Petrol in fuel
Bug software or hardware fault not detected
Fuel smells Pump hose supply cut
Fuel return hose of nozzle holder cut
Leakage at the Fuel pressure regulator valve
Leakage at fuel temperature sensor
Leakage at the spacers
High pressure leakage
FLA -24 FUEL SYSTEM

Problem Possible cause


The engine collapses at take off Accelerator position sensor blocked
Incorrect state of the electrical pack devices
Air filter sealed
Inversion of low pressure fuel connections
Fuel filter not adapted
Fuel quality/presence of water
Air ingress in the low pressure fuel circuit
Sealed fuel filter
Catalytic converter sealed or damaged
Clutch not well set
Intermittent fault connection
Drift of the rail pressure sensor not detected
Fuel pressure regulator valve contaminated, stuck, jammed
Rail pressure control valve contaminated, stuck, jammed
Petrol in fuel
Bug software or hardware fault not detected
The engine does not stop Faulty ignition key
Oil suction (engine racing)
Bug software or hardware fault not detected
Different mechanical noises Buzzer noise (discharge by the injectors)
Clip broken (vibrations, resonance, noises)
Incorrect state of the electrical pack devices
Catalytic converter sealed or damaged
Air inlet circuit open
Bad flanging of the injector
Clutch not well set
Turbo charger damaged
Valve clearance
GENERAL FLA -25

SYMPTOM TROUBLESHOOTING GUIDE CHART (II)

Fuel pressure regulator valve /


Rail pressure control valve

LGJF500A
FLA -26 FUEL SYSTEM

LXGF502A
GENERAL FLA -27

constantly in operation
Engine overheating

Diagnosis lamp not


White/Blue smoke

A/CON cannot be
go out or flickers
Can not shut off
with ignition key
Engine overrun,
Trouble symtoms

Clouds of black

switched on

Radiator fan
smoke
Accel.
Check items

Self-diagnosis 1 1 1 1 1 1 1 1
Immobilizer
Vehicle supply voltage
Main Relay
Fuse/plug wiring harness 4 2 2 4
Ignition switch signal 3
Crankshaft Position Sensor
No fuel
Wrong fuel 2
Lack of fuel
Air in fuel system 3
Low-pressure circuit (fuel) 6
High-pressure circuit (fuel) 7
Fuel filter 4
Electric fuel pump
Fuel pre-heater 5
Fuel pressure Regulator Valve /
Raill pressure control Valve 6

Incorrect connection of injector


Injector
Engine mechanical components
8 7
(compression, valve clearance...)
Defective ECM 5
Camshaft Position sensor
Engine Coolant Temperature Sensor 8 2 7 3 5 3
Loss of coolant 6
Glow-plug system
LGJF500B
FLA -28 FUEL SYSTEM

LXGF504A
GENERAL FLA -29

FAIL-SAFE CHART

When any of the following codes is recorded, the ECM


enters into the fail-safe mode.

DTC Fail-Safe Operation Deactivation Condition


P0047 Fuel injection and engine power are restricted. Normal state is kept for 1.0 sec.
P0048 Fuel injection and engine power are restricted. Normal state is kept for 1.0 sec.
P0069 Boost pressure sensor output is fixed at 1000hPa. Normal state is kept for 0.5 sec.
P0097 Intake air temperature sensor(Integrated in BPS) out-
Normal state is kept for 0.5 sec.
P0098 put is fixed at 28℃.

P0101 Fuel injection and engine power are restricted. Normal state is kept for 1.5 sec.
P0102 Fuel injection and engine power are restricted. Normal state is kept for 1.0 sec.
P0103 Boost pressure sensor output is fixed at 1000hPa. Normal state is kept for 1.0 sec.
P0107
Barometic pressure is fixed at 1000hPa. Normal state is kept for 0.5 sec.
P0108
P0112 Intake air temperature sensor(Integrated in MAFS) out-
Normal state is kept for 0.5 sec.
P0113 put is fixed at 50℃.

P0117 • If DTC being detected after cranking, ECM senses coolant


temperature is 80℃. If DTC being detected in cranking,
ECM senses coolant temperature is -10℃. Normal state is kept for 0.48 sec.
P0118 • A/C and auxilary heater operation is inhibited.
• Cooling fan keeps being operated.
P0182
Fuel temperature sensor output is fixed at 40℃. Normal state is kept for 0.5 sec.
P0183
P0192
Rail pressure sensor output is fixed at 330bar. Normal state is kept for 0.48 sec.
P0193
P0237
Boost pressure sensor output is fixed at 1000hPa. Normal state is kept for 1.0 sec.
P0238
P0532
A/C pressure is fixed at 4000hPa. Normal state is kept for 0.6 sec.
P0533
P0562
Battery voltage is fixed at 7.9V. Normal state is kept for 0.1 sec.
P0563
P0642 Engine speed is fixed at 1200 rpm. Normal state is kept for 0.1 sec.
P0643 Engine speed is fixed at 1200 rpm. Normal state is kept for 0.1 sec.
P0652 • Engine speed is fixed at 1200 rpm.
Normal state is kept for 0.1 sec.
P0653 • Rail pressure sensor output is fixed at 330bar.

P0698
A/C pressure is fixed at 4000hPa. Normal state is kept for 0.1 sec.
P0699
P2123 Engine speed is fixed at 1200 rpm. Normal state is kept for 0.1 sec.
P2128 Engine speed is fixed at 1200 rpm. Normal state is kept for 0.1 sec.
P2138 Engine speed is fixed at 1200 rpm. Normal state is kept for 0.1 sec.
FLA -30 FUEL SYSTEM

DTC Fail-Safe Operation Deactivation Condition


P2264 Fuel injection and engine power are restricted. Soon after normal state
P2299 Engine speed is fixed at 1200 rpm. Normal state is kept for 0.1 sec.
DIESEL CONTROL SYSTEM FLA -31

DIESEL CONTROL SYSTEM


DESCRIPTION E28422F5

If the Diesel Engine Control system components (sensors,


ECM, injector, etc.) fail, interruption to the fuel supply or
failure to supply the proper amount of fuel for various en-
gine operating conditions will result. The following situa-
tions may be encountered.

1. Engine is hard to start or does not start at all.

2. Unstable idle.

3. Poor driveability EGNG103A

If any of the above conditions are noted, first perform a [NON-EOBD]


routine diagnosis that includes basic engine checks (Ig-
A malfunction indicator lamp illuminates to notify the driver
nition system malfunction, incorrect engine adjustment,
that there is a problem with the vehicle. However, the MIL
etc.). Then, inspect the Diesel Engine Control system
will go off automatically after 3 subsequent sequential driv-
components with the HI-SCAN (Pro).
ing cycles without the same malfunction. Immediately af-
ter the ignition switch is turned on (ON position - do not
NOTE start), the MIL will illuminate continuously to indicate that
• Before removing or installing any part, read the the MIL operates normally.
diagnostic trouble codes and then disconnect the
battery negative (-) terminal. Faults with the following items will illuminate the MIL
• Before disconnecting the cable from battery ter- • EGR
minal, turn the ignition switch to OFF. Removal • EEEP ROM
or connection of the battery cable during engine • Injector
operation or while the ignition switch is ON could • Fuel pressure sensor
cause damage to the ECM. • Fuel pressure monitoring
• When checking the generator for the charging • Variable Geometry Turbocharger(VGT)
state, do not disconnect the battery ’+’ terminal • Accelerator Position Sensor (APS)
to prevent the ECM from damage due to the volt- • Mass Air Flow Sensor (MAFS)
age. • Fuel pressure regulator
• When charging the battery with the external
charger, disconnect the vehicle side battery NOTE
terminals to prevent damage to the ECM.
Refer to "INSPECTION CHART FOR DIAGNOSTIC
TROUBLE CODES (DTC)" for more information.
MALFUNCTION INDICATOR LAMP (MIL)

[EOBD]

A malfunction indicator lamp illuminates to notify the driver


that there is a problem with the vehicle. However, the MIL
will go off automatically after 3 subsequent sequential driv-
ing cycles without the same malfunction. Immediately af-
ter the ignition switch is turned on (ON position - do not
start), the MIL will illuminate continuously to indicate that
the MIL operates normally.

Faults with the following items will illuminate the MIL.


• Mass Air Flow Sensor (MAFS)
• Vacuum Modulator for EGR

NOTE EGNG103A

Refer to "INSPECTION CHART FOR DIAGNOSTIC


TROUBLE CODES (DTC)" for more information.
FLA -32 FUEL SYSTEM

[INSPECTION] Link connector. The diagnosis results can be read with the
MIL or HI-SCAN (Pro). Diagnostic Trouble Codes (DTC)
1. After turning ON the ignition key, ensure that the light will remain in the ECM as long as battery power is main-
illuminates for about 5 seconds and then goes out. tained. The diagnostic trouble codes will, however, be
erased when the battery terminal or ECM connector is dis-
2. If the light does not illuminate, check for an open cir- connected, or by the HI-SCAN (Pro).
cuit in the harness, a blown fuse or a blown bulb.
NOTE
SELF-DIAGNOSIS
If a sensor connector is disconnected with the ignition
The ECM monitors the input/output signals (some signals switch turned on, the diagnostic trouble code (DTC)
at all times and the others under specified conditions). is recorded. In this case, disconnect the battery neg-
When the ECM detects an irregularity, it records the di- ative terminal (-) for 15 seconds or more, and the di-
agnostic trouble code, and outputs the signal to the Data agnosis memory will be erased.

THE RELATION BETWEEN DTC AND DRIVING PATTERN IN EOBD SYSTEM

Driving
pattern
on
Ignition
off

Driving
cycle

Malfunction

FLC
(Fault counter)

on
MIL
off

HLC
(Healing counter)

Warm up
cycle

Fault
memory

Freeze
frame

LGGE150A

1. When the same malfunction is detected and main- 3. A Diagnostic Trouble Code(DTC) is recorded in ECM
tained during two sequential driving cycles, the MIL memory when a malfunction is detected after two se-
will automatically illuminate. quential driving cycles. The MIL will illuminate when
the malfunction is detected on the second driving cy-
2. The MIL will go off automatically if no fault is detected cle.
after 3 sequential driving cycles.
4. A Diagnostic Trouble Code(DTC) will automatically
erase from ECM memory if the same malfunction is
not detected for 40 driving cycles.
DIESEL CONTROL SYSTEM FLA -33

NOTE
• A "warm-up cycle" means sufficient vehicle oper-
ation such that the coolant temperature has risen
by at least 40 degrees Fahrenheit from engine
starting and reaches a minimum temperature of
160 degress Fahrenheit.
• A "driving cycle" consists of engine startup, ve-
hicle operation beyond the beginning of closed
loop operation.
FLA -34 FUEL SYSTEM

COMPONENTS LOCATION EE4C6B6C

20 21 10 5 12 4 1,2 15

14

22
19 13 18 11 6 3 17 7,23

[LHD] [RHD]

SRS
GABRIA

SRS
AIRBAG

SR
GA
B S
RI A
S
SRBAG
AIR
P
R
P

N
R

D
N

2
D

L
2
L

16 8 8 16

1. Mass Air Flow Sensor (MAFS) 13. Fuel Pressure Regulator Valve
2. Intake Air Temperature Sensor1 (IATS1) 14. Main Relay
3. Engine Coolant Temperature Sensor (ECTS) 15. ECM
4. Camshaft Position Sensor (CMPS) 16. DLC (Data Link Connector)
5. Crankshaft Position Sensor (CKPS) 17. Multi-purpose Check Connector
6. Rail Pressure Sensor (RPS) 18. Throttle Flap Actuator
7. Boost Pressure Sensor (BPS) 19. Variable Swirl Valve Actuator
8. Accelerator Position Sensor (APS) 20. Rail Pressure Control Valve
9. Vehicle Speed Sensor (VSS) 21. Heated Oxygen Sensor (HO2S)
10. Injector 22. Fuel Temperature Sensor
11. VGT solenoid valve 23. Intake Air Temperature Sensor2 (IATS2)
12. EGR Valve
EGNG101A
DIESEL CONTROL SYSTEM FLA -35

1. Mass Air Flow Sensor (MAFS)


3. Engine Coolant Temperature Sensor (ECTS)
2. Intake Air Temperature Sensor 1 (IATS1)

MAFS & IATS


ECTS

AWJF300F LXGF510A

4. Camshaft Position Sensor (CMPS) 5. Crankshaft Position Sensor (CKPS)

CKPS

CMPS

AWJF300G AWJF300H

7. Boost Pressure Sensor (BPS)


6. Rail Pressure Sensor (RPS)
23. Intake Air Temperature Sensor2 (IATS2)

RPS

AWJF300I AWJF300J
FLA -36 FUEL SYSTEM

8. Accelerator Position Sensor (APS) 9. Vehicle Speed Sensor (VSS)

APS

VSS

AWJF300K LXGF509A

10. Injector 12. EGR Valve

EGR valve

AWJF300M LGJF500E

11. VGT solenoid valve 13. Fuel Pressure Regulator Valve

VGT solenoid

LGJF500F AWJF300P
DIESEL CONTROL SYSTEM FLA -37

14. Main relay 15. ECM

Main Relay

LGJF500G AWJF300R

17. Multi-purpose Check Connector 18. Throttle Flap Actuator

Throttle flap
actuator

Throttle flap solenoid

AWJF300S LGJF500H

19. Variable Swirl Valve Actuator 20. Rail Pressure Regulator Valve

AWJF300W AWJF300V
FLA -38 FUEL SYSTEM

21. Heated Oxygen Sensor (HO2S) 22. Fuel Temperature Sensor (FTS)

AWJF300U AWJF320A
DIESEL CONTROL SYSTEM FLA -39

ENGINE CONTROL MODULE


(ECM)

ECM ED5CD9F6

1. ECM HARNESS CONNECTOR

60 59 58
* * * 53 37* * 50 49
56
44 43 42 41 40 * 47 3146
34 33
94 93 92 91 90 89 88 87 86 85 84 83 82 81 80 79 78 77 76 75 74 73
6 5
* ** ** * 72 71 70 69 68 67 66 65 64 63 62 61 60 59 58 57 56 55 54 53 52 51
4 3
50 49 48 47 46 45 44 43 42 41 40 39 38 37 36 35 34 33 32 31 30 29
30 28 27 26 23 20 19 17 16
* ** ** * 28 27 26 25 24 23 22 21 20 19 18 17 16 15 14 13 12 11 10 9 8 7
2 1
* * 13 12 * * * 8 7 6 * 4 * 2 1

C101-1 C101-2

EGNG104A

2. ECM TERMINAL FUNCTION

<C101-1 CONNECTOR>

PIN FUNCTION CONNECTED TO


1 Injector for Cylinder3(high side) Injector3
2 Injector for Cylinder2(high side) Injector2
3 N.A -
4 Rail pressure control valve supply from BAT+a Rail pressure control valve
5 N.A -
6 Variable swirl valve position sendor Ground Variable swirl valve
7 Crankshaft position sensor shield Crankshaft position sensor
8 Rail pressure sensor ground Rail pressure sensor
9 N.A -
10 N.A -
11 N.A -
Crankshaft sensor minus signal:AT
12 Crankshaft position sensor
Crankshaft sensor plus signal:MT
13 Boost pressure sensor supply Boost pressure sensor
14 N.A -
15 N.A -
16 Injector for Cylinder1(high side) Injector1
17 Injector for Cylinder4(high side) Injector4
18 N.A -
19 Fuel pressure regulator valve "high side"(MPROP) Fuel pressure regulator valve
20 Camshaft position sensor ground Camshaft position sensor
21 N.A -
22 N.A -
FLA -40 FUEL SYSTEM

PIN FUNCTION CONNECTED TO


23 Boost pressure sensor ground Boost pressure sensor
24 N.A -
25 N.A -
26 Variable swirl valve position sensor supply Variable swirl valve
Crankshaft sensor minus signal:MT
27 Crankshaft position sensor
Crankshaft sensor plus signal:AT
28 Rail pressure sensor supply Rail pressure sensor
29 N.A -
30 Variable swirl valve motor(-) Variable swirl valve
31 Injector for Cylinder2(low side) Injector2
32 N.A -
33 Injector for Cylinder4(low side) Injector4
34 Rail pressure control valve (low side) Rail pressure control valve
35 N.A -
36 N.A -
37 Mass Air Flow Sensor Reference Frequency Mass Air Flow Sensor
38 N.A -
39 N.A -
40 Boost pressure sensor signal Boost pressure sensor
41 Engine Coolant temperature sensor ground Engine Coolant temperature sensor
42 Mass Air Flow sensor signal Mass Air Flow sensor
43 Rail pressure sensor signal Rail pressure sensor
44 Mass Air Flow sensor ground Mass Air Flow sensor
45 N.A -
46 Injector for Cylinder3(low side) Injector3
47 Injector for Cylinder1(low side) Injector1
48 N.A -
49 Fuel pressure regulator valve "low side"(MPROP) Fuel pressure regulator valve
50 Camshaft position sensor signal Camshaft position sensor
51 N.A -
52 N.A -
53 Intake Air Temperature Sensor signal(Integrated in BPS) Boost pressure sensor
54 N.A -
55 N.A -
56 Variable swirl valve position sensor signal Variable swirl valve
57 N.A -
58 Engine Coolant temperature sensor signal Engine Coolant temperature sensor
59 Linear EGR control EGR
60 Variable swirl valve motor(+) Variable swirl valve
DIESEL CONTROL SYSTEM FLA -41

<C101-2 CONNECTOR>

1 Battery plus via Fuse(10A) Main relay


2 ECM ground ECM ground
3 Battery plus via Fuse(20A) Main relay
4 ECM ground ECM ground
5 Battery plus via Fuse(20A) Main relay
6 ECM ground ECM ground
7 Fan High A/C fan relay
8 Accelerator position sensor 2 ground Accelerator position sensor
9 Accelerator position sensor 1 signal Accelerator position sensor
10 Fuel temperature sensor ground Fuel temperature sensor
11 Fuel temperature sensor signal Fuel temperature sensor
12 A/C Pressure Transducer ground A/C Pressure Tranducer
13 A/C Pressure Transducer signal A/C Pressure Tranducer
14 N.A -
15 N.A -
16 Immobilizer SMARTRA ground Immobilizer
17 N.A -
18 N.A -
19 N.A -
20 N.A -
21 N.A -
22 A/C Pressure Transducer supply A/C Pressure Tranducer
23 N.A -
24 Cruise Control Supply Cruise control unit
25 ISO-K interface Diagnostic link connector
26 N.A -
27 Fuel consumption signal Trip computer
28 Terminal 15(switched bat.+) Ignition key
29 VGT control VGT solenoid valve
30 Accelerator position sensor 1 ground Accelerator position sensor
31 Accelerator position sensor 2 signal Accelerator position sensor
32 N.A -
33 N.A -
34 N.A -
35 N.A -
36 N.A -
37 N.A -
38 Brake main switch signal Brake switch
39 N.A -
FLA -42 FUEL SYSTEM

40 Water sensor signal Water sensor


41 N.A -
42 Blower switch input signal Blower switch
43 N.A -
44 N.A -
45 Accelerator position sensor 1 supply Accelerator position sensor
46 Accelerator position sensor 2 supply Accelerator position sensor
47 Immobilizer imterface Immobilizer
48 Engine speed output signal Tachometer
49 Cruise Control Set Lamp Cluster
50 N.A -
51 Heated oxygen sensor heater control Heated oxygen sensor
52 Electronic Load signal input(Power Steering) EPS control module
53 N.A -
54 A/C switch ON signal A/C switch
55 N.A -
56 A/C compressure switch signal input A/C compressure switch
57 Neutral recognition switch signal input Neutral recognition switch
58 N.A -
59 N.A -
60 N.A -
61 N.A -
62 N.A -
63 N.A -
64 Heated oxygen sensor supply Heated oxygen sensor
65 Heated oxygen sensor current pump Heated oxygen sensor
66 N.A -
67 N.A -
68 Malfunction indication lamp (MIL) Cluster
69 Glow indication lamp Cluster
70 A/C compressor relay control A/C compressor relay
71 Fan Low Radiator fan relay
72 Main relay control Main relay
73 N.A -
74 N.A -
75 Vehicle speed sensor signal Vehicle speed sensor
76 N.A -
77 N.A -
78 N.A -
79 Clutch switch signal Clutch switch
DIESEL CONTROL SYSTEM FLA -43

80 Redundant brake switch signal Brake switch


81 MT/AT Auto Recognition MT/AT Auto Recognition switch
82 N.A -
83 CAN LOW TCM
84 CAN HIGH TCM
85 N.A -
86 Heated oxygen sensor ground Heated oxygen sensor
87 Heated oxygen sensor signal Heated oxygen sensor
88 N.A -
89 Intake air temperature sensor signal Intake air temperature sensor
90 Throttle flap control Throttle flap solenoid valve
91 Cruise Control on Lamp(Low Side) Cluster
92 Immobilizer indication lamp Cluster
93 Glow relay control Glow relay
94 Auxiliary electric heater control Auxiliary electric heater

3. ECM TERMINAL INPUT/OTPUT SIGNAL

<C101-1 CONNECTOR>

Input/Output signal
Pin PinDescription Vehicle status Check status
Type Level
17 ~ 19A
11 ~ 13A
Injector for Cylinder3(high Injector
1 Engine running Current 0A
side) operation
LGJF500P

17 ~ 19A
11 ~ 13A
Injector for Cylinder2(high Injector
2 Engine running Current 0A
side) operation
LGJF500P

3 N.A
Rail pressure control valve
4 Ignition ON All DC Vbatt
supply from BAT+a
5 N.A
Variable swirl valve position
6 All All Ground (0 ~ 0.5 Volt)
sendor Ground
Crankshaft position sensor
7 All All Ground (0 ~ 0.5 Volt)
shield
8 Rail pressure sensor ground All All Ground (0 ~ 0.5 Volt)
9 N.A
10 N.A
11 N.A
FLA -44 FUEL SYSTEM

Input/Output signal
Pin PinDescription Vehicle status Check status
Type Level
Crankshaft sensor minus Above 1.65V

signal:AT
12 Engine running All Sine wave Below -1.65V
Crankshaft sensor plus
signal:MT LGJF500O

13 Boost pressure sensor supply Ignition ON All DC 4.9 ~ 5.1 Volt


14 N.A
15 N.A
17 ~ 19A
11 ~ 13A
Injector for Cylinder1(high Injector
16 Engine running Current 0A
side) operation
LGJF500P

17 ~ 19A
11 ~ 13A
Injector for Cylinder4(high Injector
17 Engine running Current 0A
side) operation
LGJF500P

18 N.A
V batt
Fuel pressure regulator valve PWM
19 Engine running All 0 ~ 0.5 V
"high side"(MPROP) 172~185Hz
LGJF500K

Camshaft position sensor


20 All All Ground (0 ~ 0.5 Volt)
ground
21 N.A
22 N.A
Boost pressure sensor
23 All All Ground (0 ~ 0.5 Volt)
ground
24 N.A
25 N.A
Variable swirl valve position
26 Ignition ON All DC 4.9 ~ 5.1 Volt
sensor supply
Crankshaft position sensor
minus signal:MT
27 Engine running All Sine wave
Crankshaft position sensor
plus signal:AT
28 Rail pressure sensor supply Ignition ON All DC 4.9 ~ 5.1 Volt
29 N.A
V batt
PWM
30 Variable swirl valve motor(-) Ignition ON All 0 ~ 0.5 V
1000Hz
LGJF500K

Injector for Cylinder2(low


31
side)
32 N.A
Injector for Cylinder4(low
33
side)
DIESEL CONTROL SYSTEM FLA -45

Input/Output signal
Pin PinDescription Vehicle status Check status
Type Level
V batt
Rail pressure control valve PWM
34 Engine running All 0 ~ 0.5 V
(low side) 1kHz
LGJF500K

35 N.A
36 N.A
5V
Mass Air Flow Sensor PWM
37 Ignition ON All 0 ~ 0.5 V
Reference Frequency 19Hz
LGJF500L

38 N.A
39 N.A

4.8V

40 Boost pressure sensor signal Ignition ON All Analog 0.2V

LGJF500I

Engine Coolant temperature


41 All All Ground (0 ~ 0.5 Volt)
sensor ground
5V

42 N.A All Pulse 0 ~ 0.5 V

LGJF500L

4.5V

43 Rail pressure sensor signal Engine running All Analog 0.5V

LGJF500J

44 Mass Air Flow sensor ground All All Ground (0 ~ 0.5 Volt)
45 N.A
Injector for Cylinder3(low
46
side)
Injector for Cylinder1(low
47
side)
48 N.A
V batt
Fuel pressure regulator valve PWM
49 Engine running All 0 ~ 0.5 V
"low side"(MPROP) 1kHz
LGJF500K

4.8 ~ 24V
Camshaft position sensor
50 Engine running All Analog Below 0.6V
signal
LGJF500N

51 N.A
52 N.A

Intake Air Temperature 4.5V

53 Sensor signal(Integrated Ignition ON All Analog 0.5V

in BPS) LGJF500J
FLA -46 FUEL SYSTEM

Input/Output signal
Pin PinDescription Vehicle status Check status
Type Level
54 N.A
55 N.A

4.5V
Variable swirl valve position
56 Ignition ON All Analog 0.5V
sensor signal
LGJF500J

57 N.A
Engine Coolant temperature
58 Ignition ON 20deg/80deg Analog above3.5V/below1.8V
sensor signal
V batt
PWM
59 Linear EGR control Engine running All 0 ~ 0.5 V
140Hz
LGJF500K

V batt
PWM
60 Variable swirl valve motor(+) Ignition ON All 0 ~ 0.5 V
1000Hz
LGJF500K

<C101-2 CONNECTOR>

1 Battery plus via Fuse(10A) Ignition ON All DC V batt


2 ECM ground All All Ground (0 ~ 0.5 Volt)
3 Battery plus via Fuse(20A) Ignition ON All DC V batt
4 ECM ground All All Ground (0 ~ 0.5 Volt)
5 Battery plus via Fuse(20A) Ignition ON All DC V batt
6 ECM ground All All Ground (0 ~ 0.5 Volt)
7 Fan High Engine running fan on/off DC 0~0.5V/Vbatt
Accelerator position sensor
8 All All Ground (0 ~ 0.5 Volt)
2 ground
Accelerator position sensor
9 Ignition ON IDLE/WOT Analog 0.6~0.85V/3.5~4.7V
1 signal
Fuel temperature sensor
10 All All Ground (0 ~ 0.5 Volt)
ground

4.8V
Fuel temperature sensor
11 Ignition ON All Analog 0.2V
signal
LGJF500I

A/C Pressure Transducer


12 All All Ground (0 ~ 0.5 Volt)
ground

4.8V
A/C Pressure Transducer
13 Ignition ON All Analog 0.2V
signal
LGJF500I

14 N.A
15 N.A
DIESEL CONTROL SYSTEM FLA -47

Immobilizer SMARTRA
16 All All Ground (0 ~ 0.5 Volt)
ground
17 N.A
18 N.A
19 N.A
20 N.A
21 N.A
A/C Pressure Transducer
22 Ignition ON All DC 4.9 ~ 5.1 Volt
supply
23 N.A
24 Cruise Control Supply Ignition ON All DC V batt
25 ISO-K interface
26 N.A
3.8V

27 Fuel consumption signal Engine running All Pulse 0 ~ 0.5 V

LGJF500M

28 Terminal 15(switched bat.+) Ignition ON All DC V batt


V batt
PWM 300
29 VGT control Engine running All 0 ~ 0.5 V
Hz
LGJF500K

Accelerator position sensor


30 All All Ground (0 ~ 0.5 Volt)
1 ground
Accelerator position sensor
31 Ignition ON IDLE/WOT Analog 0.25~0.51V/1.6~2.5V
2 signal
32 N.A
33 N.A
34 N.A
35 N.A
36 N.A
37 N.A
Brake press /
38 Brake main switch signal Ignition ON DC Vbatt / 0~0.5V
release
39 N.A
40 Water sensor signal Ignition ON ON / OFF DC 0~0.5V / Vbatt
41 N.A
42 Blower switch input signal Ignition ON ON / OFF DC 0~0.5V / Vbatt
43 N.A
44 N.A
Accelerator position sensor
45 Ignition ON All DC 4.9 ~ 5.1 Volt
1 supply
Accelerator position sensor
46 Ignition ON All DC 4.9 ~ 5.1 Volt
2 supply
FLA -48 FUEL SYSTEM

47 Immobilizer imterface
V batt

48 Engine speed output signal Engine running All Pulse 0 ~ 0.5 V

LGJF500K

49 Cruise Control Set Lamp Engine running ON / OFF DC 0~0.5V / Vbatt


50 N.A
V batt
Heated oxygen sensor Engine running& PWM
51 All 0 ~ 0.5 V
heater control Hearter ON 100Hz
LGJF500K

52 -
53 N.A
54 A/C switch ON signal Engine running Switch ON / OFF DC Vbatt / 0~0.5V
55 N.A
A/C compressure switch
56 Engine running Switch ON / OFF DC Vbatt / 0~0.5V
signal input
Neutral recognition switch Neutral / other
57 Ignition ON DC 0~0.5V / Vbatt
signal input gear
58 N.A
59 N.A
60 N.A
61 N.A
62 N.A
63 N.A

64 Heated oxygen sensor supply Engine running& All DC ~ 3.0 V


Hearter ON
-3.5V
-3.2V
Heated oxygen sensor Engine running&
65 All DC -2.8V
current pump Hearter ON
LGJF500Q

66 N.A
67 N.A
Malfunction indication
68 Ignition ON ON / OFF DC 0~0.5V / Vbatt
lamp (MIL)
69 Glow indication lamp Ignition ON ON / OFF DC 0~0.5V / Vbatt
70 A/C compressor relay control Ignition ON ON / OFF DC 0~0.5V / Vbatt
71 Fan Low Engine running ON / OFF DC 0~0.5V/ Vbatt
72 Main relay control Ignition ON ON / OFF DC 0~0.5V / Vbatt
73 N.A
74 N.A
V batt

75 Vehicle speed sensor signal Vehicle running ALL Pulse 0 ~ 0.5 V

LGJF500K
DIESEL CONTROL SYSTEM FLA -49

76 N.A
77 N.A
78 N.A
79 Clutch switch signal Ignition ON Press / Release DC 0~0.5V / Vbatt
Redundant brake switch Brake press /
80 Ignition ON DC 0~0.5V / Vbatt
signal release
81 MT/AT Auto Recognition Ignition ON MT / AT DC Vbatt / 0~0.5V
82 N.A
83 CAN LOW
84 CAN HIGH
85 N.A
Heated oxygen sensor Engine running&
86 All DC ~ 2.5 V
ground Hearter ON
-3.5V
-3.2V

87 Heated oxygen sensor signal Engine running& All DC -2.8V


Hearter ON
LGJF500Q

88 N.A

4.8V
Intake air temperature
89 Ignition ON All Analog 0.2V
sensor signal
LGJF500I

PWM
90 Throttle flap control Ignition ON Ignition OFF -
300Hz
Cruise Control on Lamp(Low
91 Vehicle running ON / OFF DC 0~0.5V / Vbatt
Side)
92 Immobilizer indication lamp Ignition ON ON / OFF DC 0~0.5V / Vbatt
93 Glow relay control Ignition ON ON / OFF DC 0~0.5V / Vbatt
Auxiliary electric heater
94 Engine running ON / OFF DC 0~0.5V / Vbatt
control
FLA -50 FUEL SYSTEM

CIRCUIT DIAGRAM ED1A4E6C

ECM
_ +
28(C101-1)-IG KEY SUPPLY
BATTERY
Ignition switch 2(C101-2)-BATTERY(-)

4(C101-2)-BATTERY(-)
GND
6(C101-2)-BATTERY(-)

Main Relay

1 5
4 2 72(C101-2)-MAIN RELAY CONTROL

1(C101-2)-BATTERY VOLTAGE VIA FUSE(10A)

5(C101-2)-BATTERY VOLTAGE VIA FUSE(20A)

3(C101-2)-BATTERY VOLTAGE VIA FUSE(20A)

Camshaft Position Sensor


3
20(C101-1)-GND
2
50(C101-1)-CAMSHAFT POSITION SENSOR
1 SIGNAL

Glow Plug Relay

2 3
Glow Plug
1 4
15(C101-1)-GLOW RELAY CONTROL

A/C Comp. Relay


A/C Comp.
1 2 C
3 5
70(C101-2)-A/C COMP. RELAY CONTROL
After Main Relay

Battery

54(C101-2)-A/C ON S/W INPUT


Refer to "Blower & A/C"
Diagram
56(C101-2)-A/C COMP. S/W INPUT

Water sensor 40(C101-2)- WATER SENSOR SIGNAL

42(C101-2)-BLOWER SWITCH SIGNAL


Blower switch

Brake switch

80(C101-2)-REDUCDANT BRAKE S/W SIGNAL


After Main Relay 4
3
38(C101-2)-BRAKE S/W SIGNAL
Battery(+) 2
1
Stop lamp

EGNG105A
DIESEL CONTROL SYSTEM FLA -51

MIL ECM
68(C101-2)-MIL CONTROL

BATTERY(+) after IG key

Glow lamp
69(C101-2)-GLOW LAMP CONTROL

BATTERY(+) after IG key

Refer to "Blower & A/C" 7(C101-2)-FAN HIGH


Diagram
71(C101-2)-FAN LOW
Immobilizer
47(C101-2))-IMMOBILIZER DATA LINE

16(C101-2)-IMMOBILIZER GND

After main relay


Immobilizer lamp
92(C101-2)-IMMOBILIZER LAMP
CONTROL
Battery(+)
Engine Coolant Temp. Sensor(ECTS)
58(C101-1)-ECTS SIGNAL
1
to Cluster
2
41(C101-1)-ECTS GND
3
Boost Pressure Sensor(BPS)

23(C101-1)-BPS GND
4
53(C101-1)-IATS SIGNAL
3

2 13(C101-1) - BPS SUPPLY(+5V)


P

40(C101-1)-BPS SIGNAL
1

Accelerator Position Sensor(APS)


45(C101-2)-APS1 SUPPLY
6
9(C101-2)-APS1 SIGNAL
2
30(C101-2)-APS1 GND
5
46(C101-2)-APS2 SUPPLY
3
31(C101-2)-APS2 SIGNAL
1

4 8(C101-2)-APS2 GND

Rail Pressure Sensor(RPS)


8(C101-1)-RPS GND
3

P 28(C101-1)-RPS SUPPLY(+5V)
1

43(C101-1)-RPS SIGNAL
2
Crankshaft Position Sensor(CKPS)
12(C101-1)-CKPS SIGNAL( - ):AT/( + ):MT
3
27(C101-1)-CKPS SIGNAL( + ):AT/( - ):MT
2
7(C101-1)-CKPS SHIELD GND
1
Mass Air Flow Sensor(MAFS)
44(C101-1)-MAFS GND
2
89(C101-2)-IATS SIGNAL

42(C101-1)-MAFS SIGNAL
5
Battery(+)
1

37(C01-1)-MAFS REFERANCE FREQUENCY


4

EGNG106A
FLA -52 FUEL SYSTEM

Rail Pressure Control Valve


ECM
4(C101-1)-RAIL PRESSURE CONTROL
1
VALVE(HIGH SIDE)

34(C101-1)-RAIL PRESSURE CONTROL


2 VALVE(LOW SIDE)
Fuel Pressure Regulator Valve

19(C101-1)-FUEL PRESSURE REGULATOR


1
VALVE(HIGH SIDE)

49(C101-1)-FUEL PRESSURE REGULATOR


2 VALVE(LOW SIDE)
EGR Control Solenoid Valve
1
59(C101-1)-EEGR CONTROL

2
After Main Relay
VGT Control Actuator
1
29(C101-2)-VGT CONTROL

2
After Main Relay

Throttle Flap Actuator


1
90(C101-2)-THROTTLE FLAP CONTROL

2
After Main Relay
Injector 1
1
16(C101-1)-INJECTOR 1(HIGH SIDE)

2
47(C101-1)-INJECTOR 1(LOW SIDE)
Injector 3
1
1(C101-1)-INJECTOR 3(HIGH SIDE)

2
46(C101-1)-INJECTOR 3(LOW SIDE)
Injector 4
1
17(C101-1)-INJECTOR 4(HIGH SIDE)

2
33(C101-1)-INJECTOR 4(LOW SIDE)
Injector 2
1
2(C101-1)-INJECTOR 2(HIGH SIDE)

2
31(C101-1)-INJECTOR 2(LOW SIDE)

Vehicle Speed Signal 75(C101-2)-VEHICLE SPEED


CAN High 84(C101-2)-CAN HIGH
CAN Low 83(C101-2)-CAN LOW
Engind Speed Signal to Tachometer 48(C101-2)-ENGINE SPEED
81(C101-2)-MT/AT RECOGNITION S/W(AT ONLY)
Fuel Consumption Signal 27(C101-2)-FUEL CONSUMPTION
PTC Heater 94(C101-2)-PTC HEATER CONTROL
DLC 25(C101-2)-DIAGNOSIS LINE (K-LINE)
57(C101-2)-NEUTRAL S/W SIGNAL(MT ONLY)
Neutral switch
79(C101-2)-CLUTCH S/W SIGNAL(MT ONLY)
Clutch switch

EPS control Module 52(C101-2)-Electronic Load singal input

EGNG107A
DIESEL CONTROL SYSTEM FLA -53

ECM
Fuel Temperature Sensor
1
10(C101-2)-FUEL TEMPERATURE
SENSOR GND

2
11(C101-2)-FUEL TEMPERATURE
SENSOR SIGNAL

Heated Oxygen Sensor

1
64(C101-2)-HEATED OXYGEN
SENSOR SUPPLY

3
86(C101-2)-HEATED OXYGEN
SENSOR GND

4
87(C101-2)-HEATED OXYGEN
SENSOR SIGNAL

6
65(C101-2)-HEATED OXYGEN SENSOR
CURRENT PUMPING
5
51(C101-2)-HEATED OXYGEN SENSOR
HEATER CONTROL
2
After Main Relay

Variable Swirl Valve


Actuator(VSA)
5
6(C101-1)-VSA POSITION SENSOR GND

4
56(C101-1)-VSA POSITION SENSOR
SIGNAL

3
26(C101-1)-VSA POSITION SENSOR
SUPPLY
2 30(C101-1)-VSA MOTOR(-)
M

1
60(C101-1)-VSA MOTOR(+)

A/C Pressure Transducer


3
22(C101-2)-A/C TRANSDUCER SUPPLY

2
13(C101-2)-A/C TRANSDUCER SIGNAL

1
12(C101-2)-A/C TRANSDUCER GND

EGNG108A
FLA -54 FUEL SYSTEM

ECM PROBLEM INSPECTION REPLACEMENT E7FFA26A

PROCEDURE ED2F36EF
CAUTION
1. TEST ECM GROUND CIRCUIT: Measure resistance
When exchanging ECMS, be sure to input injector
between ECM and chassis ground using the backside
data (7 digits) of each cylinder into a new ECM
of ECM harness connector as ECM side check point.
using a Hi-scan(pro).
If the problem is found, repair it.
1. After turning ignition switch off, wait for 30sec..
Specification (Resistance)
Between terminal 2 of C01-2 connector and
2. Remove the battery cable(-).
chassis ground : 1Ω or less
Between terminal 4 of C01-2 connector and
3. Remove the ECM connector.
chassis ground : 1Ω or less
Between terminal 6 of C01-2 connector and
chassis ground : 1Ω or less

2. TEST ECM CONNECTOR: Disconnect the ECM con-


nector and visually check the ground terminals on
ECM side and harness side for bent pins or poor con-
tact contact pressure. If the problem is found, repair
it.

3. If problem is not found in Step 1 and 2, the ECM could


be faulty. If so, replace the ECM with a new one, and
then check the vehicle again. If the vehicle operates
normally then the problem was likely with the ECM.

4. RE-TEST THE ORIGINAL ECM : Install the original AWJF301G


ECM (may be broken) into a known-good vehicle and
check the vehicle. If the problem occurs again, re- 4. Unfasten four mounting bolts (A).
place the original ECM with a new one. If problem
does not occur, this is intermittent problem (Refer to
INTERMITTENT PROBLEM PROCEDURE in BASIC
INSPECTION PROCEDURE)

AWJF303A

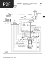
5. Remove the ECM from the air cleaner assembly.

6. Install a new ECM with air cleaner assembly.

7. Fasten four mounting bolts.

Tightening torque : 0.8 ~ 1.2kgf·m

8. Using a Hi-scan(pro), input the injector data (7 digits)


into a new ECM as next procedure.
DIESEL CONTROL SYSTEM FLA -55

1. HYUND
HYUNDAI
AI VEHICLE DIA
DIAGNOSIS
GNOSIS
CAUTION
VEHICLE N
NAME
AME
1. When "WRITING FAIL" is displayed ON
Hi-scan(Pro), input injector data (7digits) of
each cylinder into a new ECM again as prior
procedure.

LGJF502A

2. If the glow lamp is flashed and DTC P1586


is detected ignition switch ON, take proper
steps refering to "P1586 DTC Troubleshoot-
ing procedure".

INPUT THE NUM.


OF ALL CYL.
AT ONE TIME

EGNG102A
FLA -56 FUEL SYSTEM

ENGINE COOLANT
TEMPERATURE SENSOR (ECTS)

ENGINE COOLANT TEMPERATURE


SENSOR (ECTS) ECD22F3A

The ECTS is located in the engine coolant passage. It


detects the coolant temperature and sends to the ECM.
It has a thermistor which is sensitive to change according
to the coolant temperature. The electric resistance of a
thermistor decreases in response to temperature rise.
ECTS
The ECM uses this information to control the injection
quantity and fan operation.
AFGF300F

SPECIFICATION

Between Pin 1 and 3 (For ECTS) Between Pin 1 and 2 (For Gauge)
Temperature ( ) Sensor Resistance ( ) Temperature ( ) Sensor Resistance ( )
-20 (-4) 14.13 ~16.83 60 (140) 125
0 (32) 5.79 85 (185) 42.6 ~ 54.2
20 (68) 2.31 ~ 2.59 110 (230) 22.1 ~ 26.2
40 (104) 1.15 125 (257) 15.2
60 (140) 0.59
80 (176) 0.32
100 (212) 0.19
110 (230) 0.15
120 (248) 0.17

EFNF537A

CIRCUIT DIAGRAM

ECTS ECM

1 C101-1 (58)
ECTS signal

3 2 1

3 C101-1 (41)
Ground
C127
Harness side

2
Cluster

EGNG109A
DIESEL CONTROL SYSTEM FLA -57

SIGNAL WAVEFORM

ECTS signal should be smooth and continuous without any


sudden changes.
As the engine warms up, ECTS signal will drop.

EFNF539A

COMPONENT INSPECTION

1. Remove the ECTS from the engine coolant passage.

2. With the temperature sensing portion of the ECTS


immersed in hot engine coolant, check the resis-
tance.(Refer to "SPECIFICATION")

EFNF541A

<Sensor connector>

1 2 3

LGJF500W

3. If the resistance deviates from the standard value


greatly, replace the sensor.
FLA -58 FUEL SYSTEM

CAMSHAFT POSITION SENSOR


(CMPS)

CAMSHAFT POSITION SENSOR


(CMPS) E7DC4BAB

CMPS detects the teeth target wheel and provides ECM


with the information on the current position of piston and
cylinder.
ECM uses this signal to determine the fuel injection timing
and ignition timing.

CMPS
AWJF300G

CIRCUIT DIAGRAM

CMPS ECM

3 C101-1(20)
GROUND

3 2 1
2 C101-1(50)
CMPS signal
C105
Harness side 1
Main relay

EGNG110A

SIGNAL WAVWFORM

This illustration shows waveform of Crankshaft Position


Sensor(CKPS) and Camshaft Position Sensor(CMPS)
CMP reference point simultaneously. The middle area indicates reference points of
CKPS and CMPS.

CKP reference point

LGJF500Y
DIESEL CONTROL SYSTEM FLA -59

CRANKSHAFT POSITION SENSOR


(CKPS)

CRANKSHAFT POSITION SENSOR


(CKPS) E1852BDD CKPS

Piston position on combustion chamber is the substantial


to define the starting of injection timing. All engine pistons
are connected to crankshaft by connecting rod. Sensor
on crankshaft can supply the informations concerning all
piston positions, revolution speed is defined by revolution
per minute of crankshaft. Prior input variable is determined
at ECM by using signal induced from crankshaft position
sensor. AWJF300H

CIRCUIT DIAGRAM

CKPS ECM

C101-1(12)(A/T)
3 C101-1(27)(M/T)
CKPS Signal (-)
3 2 1 C101-1(27)(A/T)
2 C101-1(12)(M/T)
CKPS Signal(+)
C106
Harness side C101-1(7)
4
CKPS shield

EGNG111A

SIGNAL WAVEFORM

This illustration shows waveform of Crankshaft Position


Sensor(CKPS) and Camshaft Position Sensor(CMPS)
CMP reference point simultaneously. The middle area indicates reference points of
CKPS and CMPS.

CKP reference point

LGJF500Y
FLA -60 FUEL SYSTEM

MASS AIR FLOW SENSOR


(MAFS)

MASS AIR FLOW SENSOR (MAFS) ED81669E

MAFS uses a hot-film type sensing element to measure


the mass of intake air entering the engine, and send the
signal to ECM.
A large amount of intake air represents acceleration or
high load conditions while a small amount of intake air rep-
resents deceleration or idle. MAFS & IATS
The ECM uses this information to control the EGR sole-
noid valve and correct the fuel amount.
AWJF300F

SPECIFICATION

Intake Air Temperature: 20 Intake Air Temperature: 80

Mass air flow (kg/h) Frequency (KHz) Mass air flow (kg/h) Frequency (KHz)

8 1.96 ~ 1.97 10 2.00 ~ 2.02

10 2.01 ~ 2.02 40 2.49 ~ 2.53

40 2.50 ~ 2.52 105 3.16 ~ 3.25

105 3.18 ~ 3.23 480 7.42 ~ 8.12

220 4.26 ~ 4.35

480 7.59 ~ 7.94

560 9.08 ~ 9.89

LGJF501B

CIRCUIT DIAGRAM

CKPS ECM

C101-1(12)(A/T)
3 C101-1(27)(M/T)
CKPS Signal (-)
3 2 1 C101-1(27)(A/T)
2 C101-1(12)(M/T)
CKPS Signal(+)
C106
Harness side C101-1(7)
4
CKPS shield

EGNG111A
DIESEL CONTROL SYSTEM FLA -61

SIGNAL EAVEFORM

This illustration shows waveform of MAFS at idle.

LGJF501C

COMPONENT INSPECTION

1. Check the MAFS visually.


- Mounting direction correct.
- Any contamination, corrosion or damage on con-
nector.
- Air cleaner’s clogging or wet.
- MAFS cylinder’s deforming or blocking by any for-
eign material.

2. Check any leakage on intake system and intercooler


system.
FLA -62 FUEL SYSTEM

RAIL PRESSURE SENSOR (RPS)

RAIL PRESSURE SENSOR (RPS) EF8EBC2A

In order to output a voltage signal to the ECM which cor-


responds to the applied pressure, the rail pressure sen-
sor must measure the instantaneous pressure in the rail.
The fuel flows to the rail pressure sensor through an open-
ing in the rail, the end of which is sealed off by the sen-
sor diaphragm. Pressurized fuel reaches the sensor’s di-
aphragm through a blind hole. The sensor element (semi-
conductor device) for converting the pressure to an electric RPS
signal is mounted on this diaphrgam. The signal tenerated
by the sensor is inputted to an evaluation circuit which am-
LXGF515A
plifies the measuring signal and sends it to the ECM.

SPECIFICATION

Available maximum detecting


Engine idle state
pressure
Rail Pressure 220 ~ 320 bar (22 ~ 32Mpa) 1500bar (150Mpa)
Signal Voltage below 1.7V Approx. 4.5V

CIRCUIT DIAGRAM

RPS ECM

3 C101-1(8)
GROUND

3 2 1
1 C101-1(28)
P RPS 5V supply
C145
Harness side 2 C101-1(43)
RPS signal

EGNG113A
DIESEL CONTROL SYSTEM FLA -63

SIGNAL WAVEFORM

Rail Pressure Sensor (RPS) is to provide to the ECM the


voltage signal corresponding to rail pressure.
The change in resistance is preportional to the rail pressure
acting upon the diaphragm and rail pressure increases
as load increases.
APS 1 signal

RPS signal

EFNF550A
FLA -64 FUEL SYSTEM

BOOST PRESSURE SENSOR


(BPS)

BOOST PRESSURE SENSOR (BPS) E3D1F62F

Boost pressure sensor (BPS) is installed on surge tank to


measure the absolute intake manifold pressure.
BPS input voltage is changed in proportion with absolute
pressure in manifold.
This information is used to control Variable Geometery Tur-
bocharger(VGT) by ECM.

AWJF300J

SPECIFICATION

Pressure (Kpa) Output Voltage (V)


70 1.02 ~ 1.17
140 2.13 ~ 2.28
210 3.25 ~ 3.40
270 4.20 ~ 4.35

LGJF501E

CIRCUIT DIAGRAM

BPS & IATS 2

4 C101-1(23)
GROUND
3 C101-1(53)
IATS1 Signal
4 3 2 1

2 C101-1(13)
P 5V supply
C130
Harness side

1 C101-1(40)
BPS signal

EGNG114A
DIESEL CONTROL SYSTEM FLA -65

SIGNAL WAVEFORM

This illustration represents waveform of BPS when


accelerating and decelerating.

Boost Pressure Sensor Signal

EFNF553B
FLA -66 FUEL SYSTEM

INTAKE AIR TEMPERATURE Sensor(BPS), It senses intake air temperature which are
SENSOR (IATS) installed in front of turbocharger (inside of MAFS) and be-
hind it (inside of BPS).
Comparing air temperature from both sensors (one is in-
INTAKE AIR TEMPERATURE SENSOR take air temperature, the other is air temperature passing
(IATS) EF90A524 through turbo charger), more accurate sensing of intake
air temperature is possible.
Intake Air Temperature Sensor (IATS) is Negative Temper- ECM uses intake air temperature signal to performs EGR
ature Charcteristics(NTC) thermistor which is installed into control correction and fuel injection quantity correction.
both Mass Air Flow Sensor(MAFS) and Boost Pressure

MAFS & IATS

BPS & IATS


LGJF501G

SPECIFICATION

[IATS (INSTALLED INTO BPS)]

Temperature℃(℉) Resistance(kΩ )
-20(-4) 13.89 ~ 16.03
-10(14) 8.50 ~ 9.71
0(32) 5.38 ~ 6.09
10(50) 3.48 ~ 3.90
20(68) 2.31 ~ 2.57
30(86) 1.56 ~ 1.74
40(104) 1.08 ~ 1.21
50(122) 0.76 ~ 0.85
60(140) 0.54 ~ 0.62
70(158) 0.40 ~ 0.45
80(176) 0.29 ~ 0.34
90(194) 0.22 ~ 0.26
100(212) 0.17 ~ 0.20
110(230) 0.13 ~ 0.15
120(248) 0.10 ~ 0.12
130(266) 0.08 ~ 0.10
DIESEL CONTROL SYSTEM FLA -67

[IATS (INSTALLED INTO MAFS)]

Temperature℃(℉) Resistance(kΩ )
-20 12.66 ~ 15.12
0 5.2 ~ 5.9
20 2.29 ~ 2.55
80 0.31 ~ 0.37

CIRCUIT DIAGRAM

MAFS & IATS 1 ECM

2 C101-1 (44)
MAFS Ground

3 C101-2 (89)
IATS 2 Signal

5 C101-1 (42)
MAFS Signal

5 4 3 2 1

C103 1
Battery (+)

4 C101-1 (37)
MAFS current pumping

EGNG112A

BPS & IATS 2

4 C101-1(23)
GROUND
3 C101-1(53)
IATS1 Signal
4 3 2 1

2 C101-1(13)
P 5V supply
C130
Harness side

1 C101-1(40)
BPS signal

EGNG114A
FLA -68 FUEL SYSTEM

SIGNAL WAVEFORM

IATS signal should be smooth and continuous without any


sudden changes.
After warmed-up, the IATS signal should not change
significantly while ECTS signal drops.

LGJF501H

COMPONENT INSPECTION <Sensor Connector>

[IATS 1]
1 2 3 4
1. Turn the ignition key off.

2. Disconnect Boost Pressure Sensor connector.

3. Measure resistance between the terminals 3 and 4 of


MAFS connector.
LGJF501I
<Sensor side>
4. Refering to "SPECIFICATION", check that the resis-
tance is within specification.
1 2 3 4 5

LGJF501J

4. Refering to "SPECIFICATION", check that the resis-


tance is within specification.

[IATS 2]

1. Turn the ignition key off.

2. Disconnect Boost Pressure Sensor connector.

3. Measure resistance between the terminals 3 and 2 of


BPS connector.
DIESEL CONTROL SYSTEM FLA -69

ACCELERATOR POSITION
SENSOR (APS)

ACCELERATOR POSITION SENSOR


(APS) ECAEFC93

On electronic injection systems, there is no longer a load APS


lever that mechanically controls the fuelling. The flow is
caculated by the ECM depending on a number of param-
eters, including pedal position, which is measured using
a potentiometer. The pedal sensor has two potentiome-
ters whoses slides are mechanically solid. The two po-
tentiometers are supplied from distinct and different power
sources so there is built in redundancy of information giv- AWJF300K

ing reliable driver’s request information. A voltage is gen-


erated across the potentiometer in the acceleration posi-
tion sensor as a function of the accelerator-pedal setting.
Using a peogrammed characteristic curve, the pedal’s po-
sition is then calculated from this voltage.

SPECIFICATION

Output Voltage (V)


Test Condition
APS1 APS2
Idle 0.14 ~ 0.16 0.073 ~ 0.077
Fully depressed 0.76 ~ 0.88 0.35 ~ 0.47

CIRCUIT DIAGRAM

APS ECM
6 C101-2(45)
APS1 Supply
2 C101-2(9)
3 2 1
APS1 APS1 Signal
5 C101-2(30)
6 5 4 APS1 Ground
3 C101-2(46)
APS2 Supply
E107
1 C101-2(31)
Harness side APS2 Signal
APS2
4 C101-2(8)
APS2 Ground

EGNG115A
FLA -70 FUEL SYSTEM

SIGNAL WAVEFORM

APS2 is a half of APS1 signal.

APS1 Signal

APS2 Signal

LGJF501L

COMPONENT INSPECTION
<Sensor side>
1. Disconnect APS connector and connect the voltimeter
to the terminals 2 and 5 of APS connector.
3 2 1
2. Supply the terminal 6 with DC 5V.
6 5 4 V
<Sensor side>
5V
3 2 1

V 6 5 4
AWJF301T

7. Check the voltage between the terminal 1 and 4 on


operating pedal.

5V Idle 0.073 ~ 0.077V


Fully depressed: 0.35 ~ 0.47V
AWJF301S

3. Check the voltage between the terminals 2 and 5 on


operating pedal.

Idle: 0.14 ~ 0.16V


Fully depressed: 0.76 ~ 0.88V

4. Disconnect the voltimeter and DC 5V.

5. Connect the voltimeter to the terminals 1 and 4 of APS


connecotr.

6. Supply the terminal 3 with DC 5V.


DIESEL CONTROL SYSTEM FLA -71

VGT CONTROL SOLENOID VALVE

VGT ACTUATOR E79C646F

Variable Geometry Turbocharger (VGT) is used to charge


additional air into combustion chamber for improvement of
combustion efficiency.
ECM controls the duty of VGT solenoid valve according to
engine load.

VGT solenoid
LGJF501M

CIRCUIT DIAGRAM

VGT Actuator ECM

1 C101-2(29)
VGT control

2 1

C134
Harness side 2
After main relay

EGNG116A

SIGNAL WAVEFORM

As the VGT actuator is opened increasingly, the time "T"


becomes shorter.
T

VGT operating range

EFNF561A

COMPONENT INSPECTION

1. Turn the ignition key off.

2. Disconnect the VGT actuator.

3. Measure resistance between the terminals 1 and 2 of


the VGT actuator.
FLA -72 FUEL SYSTEM

<Component side>

1 2

LGJF503F

4. Refering to " SPECIFICATION", check that the resis-


tance is within specification.
DIESEL CONTROL SYSTEM FLA -73

FUEL PRESSURE REGULATOR


VALVE

FUEL PRESSURE REGULATOR


(MPROP) EA7A92BD

The fuel pressure-control vlave sets the correct pressure


in the rail as a function of engine loading, and manitains
it at this level. If the rail pressure is excessive, the pres-
sure-control valve opens and a portion of the fuel returns
from the rail to the fuel tank via a collector line. If the
rail pressure is too low, the pressure-control valve closes
and seals off the high-pressure stage from the low-pres-
sure stages. Fuel pressure control valve is integrated in AWJF300P

high-pressure pump.

SPECIFICATION

Temperature ℃(℉) Resistance (Ω )


20(68) 2.9 ~ 3.15

CIRCUIT DIAGRAM

MPROP ECM

1 C101-1(19)
MPROP "HIGH SIDE"

2 1

C143
Harness side 2 C101-1(49)
MPROP "LOW SIDE"

EGNG117A

SIGNAL WAVEFORM

The cycle time "T" becomes shorter while idling and the fuel
pressure regulator is opening to allow a large amount of fuel
to be returned to the fuel tank.
The cycle time "T" becomes longer when accelerating and the
fuel pressure regulator is closing to allow a small amount of
fuel to be returned to the fuel tank.

EFNF557A
FLA -74 FUEL SYSTEM

COMPONENT INSPECTION

1. Turn the ignition key off.

2. Disconnect the fuel pressure regulator connector.

3. Measure resistance between the terminals 1 and 2 of


the fuel pressure regulator connector.

<Component side>

1 2

LGJF501Q

4. Refering to "SPECIFICATION", check that the resis-


tance is within specification.
DIESEL CONTROL SYSTEM FLA -75

RAIL PRESSURE REGULATOR


VALVE

RAIL PRESSURE CONTROL VAVLE E52FBD72

Rail pressure control valve(PCV) is installed in common


rail.
If controls common rail pressure fast as regulating return-
ing quantity if fuel which is delivered to common rail when
fast rise of rail pressure is required like the moment of turn-
ing engine ON or when fast relief of pressure is required
like at the point of receleration.

AWJF300V

SPECIFICATION

Temperature ℃(℉) Resistance (Ω )


20(68) 3.42 ~ 3.78

CIRCUIT DIAGRAM

PCV ECM

1 C101-1(4)
Rail pressure control valve(High)

1 2

C144
Harness side 2 C101-1(34)
Rail pressure control valve(Low)

EGNG118A
FLA -76 FUEL SYSTEM

SIGNAL WAVEFORM

Fig.1 Fig.2
Fig.1) Waveform of rail pressure control valve at idle (20% duty)
Fig.2) Waveform of rail pressure control valve as accelerating (50% duty)
LGJF501S

COMPONENT INSPECTION

1. Turn the ignition key off.

2. Disconnect the rail pressure control valve connector.

3. Measure resistance between the terminals 1 and 2 of


the rail pressure control valve connector.

<Component side>

1 2

LGJF501Q

4. Refering to "SPECIFICATION", check that the resis-


tance is within specification.
DIESEL CONTROL SYSTEM FLA -77

EGR SOLENOID VALVE


EGR solenoid

EGR CONTROL VALVE EBCC2CAA

The EGR(Exhaust Gas Recirculation) system is used to


add the exhaust gas to intake air in order to reduce an ex-
cess of air and the temperature in the combustion cham-
ber.
The EGR valve is directly controlled by ECM’s control sig-
nal directly not by vacuum.
ECM controls the EGR valve with duty.
The duty control of the solenoid valve is determind by ECM
depending on engine load and the need of intake air.
LGJF501T

SPECIFICATION

Temperature℃(℉) Resistance(Ω )
19 ~ 25 (66.2 ~ 77) 7.3 ~ 8.3

CIRCUIT DIAGRAM

EGR vavle ECM

1 C101-1(59)
EGR control

2 1

C137
Harness side
2
After main relay

EGNG119A
FLA -78 FUEL SYSTEM

SIGNAL WAVEFORM

Fig.1 Fig.2
Fig.1) 9.4% duty signal waveform of EGR actuator (EGR valve closed)
Fig.2) 39% duty signal waveform of EGR actuator (EGR valve opened)
LGJF501U

COMPONENT INSPECTION

1. Turn the ignition key off.

2. Disconnect the EGR valve connector.

3. Measure resistance between the terminals 1 and 2 of


the EGR valve connector.

<Component side>

1 2

LGJF501W

4. Refering to "SPECIFICATION", check that the resis-


tance is within specification.
DIESEL CONTROL SYSTEM FLA -79

THROTTLE CONTROL ACTUATOR

THROTTLE FLAP ACTUATOR E599B5CE

At the moment ignition switch turns off, throttle flap closing


movement prevents engine stalling.

Throttle Flap Actuator

EFNF107A

SPECIFICATION

Temperature ℃(℉) Resistance (Ω )


20 (68) 28.3 ~ 31.1

CIRCUIT DIAGRAM

Throttle flap actuator ECM

1 C101-2(90)
Throttle flap control

2 1

C135
Harness side 2
After main relay

EGNG120A
FLA -80 FUEL SYSTEM

SIGNAL WAVEFORM

Fig.1 Fig.2
Fig.1) Waveform of throttle flap actuator without throttle flap operation : 38% duty is always outputted at ignition switch "ON" and with
engine running.
Fig.2) Waveform of throttle flap actuator without throttle flap operation : 90% duty is outputted for about 1 sec. at ignition switch
"OFF".
LGJF501Y

COMPONENT INSPECTION

1. Turn the ignition key off.

2. Disconnect the throttle flap actuator solenoid valve


connector.

3. Measure resistance between the terminals 1 and 2 of


throttle flap actuator solenoid valve connecotr.

<Component side>

1 2


LGJF502B

4. Refering to "SPECIFICATION", check that the resis-


tance is within specification.
DIESEL CONTROL SYSTEM FLA -81

VARIABLE SWIRL CONTROL


ACTUATOR

VARIABLE SWIRL ACTUATOR EA6E58C8

Variable swirl actuator consists of DC motor and valve po-


sition sensor which detects the position of swirl valve.
At idle and below 3000rpm, swirl valve is closed to take
swirl effect. This swirl effect increases air flow rate.

AWJF300W

OPERATION PRINCIPLE

Item Low and Middle Load High Load


Engine speed below 3000rpm above 3000rpm
Valve operation close open

Description
illustration

AWJF302A AWJF302B

Fail-safe Variable Swirl Valve is opened fully

※ To prevent swirl valve and shaft from being stuck by


foreign material and to learn max opening and closing po-
sition of swirl valve, it is always fully opened and closed
twice at engine stop.
SPECIFICATION

Item Temperature℃(℉) Resistance(Ω )


Motor 20 (68) 3.2 ~ 4.4
Position sensor 20 (68) 3.44 ~ 5.16
FLA -82 FUEL SYSTEM

CIRCUIT DIAGRAM

ECM
Variable swirl actuator

5 C101-1(60)
Position sensor ground
4 C101-1(56)
Position sensor signal
5 4 3 2 1
3 C101-1(26) Position sensor supply
C147 1 C101-1(60)
Motor (+)
Harness side

M
2 C101-1(30)
Motor

EGNG121A

SIGNAL WAVEFORM

Motor(+)

Motor(+)

Motor(-)

Motor(-)

Fig.1 Fig.2
Fig.1) Swirl valve closed (Idle)
Fig.2) Swirl valve opened (Above 3000rpm)
LGJF502D

COMPONENT INSPECTION

1. Turn ignition switch OFF.


1 2 3 4 5

2. Disconnect Variable swirl actuator connector.

3. Check that swirl valve is stuck by foreign material.

4. Supply the terminal 1 of variable swirl actuator con-


nector (component side) with 12V and ground the ter-
12V
minal 2 of it. LGJF502E

5. Check swirl valve operation.


6. Measure resistance between the terminals 1 and 2 of
variable swirl actuator connector (component side).

Resistence : 3.2 ~ 4.4Ω (20℃)


DIESEL CONTROL SYSTEM FLA -83

1 2 3 4 5


LGJF502F

7. Measure resistance between the terminals 4 and 5 of


variable swirl actuator connector (component side).

Resistence : 3.44 ~ 5.16Ω (20℃)

1 2 3 4 5


LGJF502G
FLA -84 FUEL SYSTEM

FUEL TEMPERATURE SENSOR


(FTS)

FUEL TEMPERATURE SENSOR E4586FA9

Fuel Temperature Sensor(FTS) is negative temperature


characteristic thermistor installed in fuel supplying line. It
senses the termperature of fuel supplied to high pressure
pump. Fuel temperature is limmited to protect fuel such
as high pressure pump and injectors from damages due to
rapid deterioration by vapor-lock which can occur at high
temperature or destruction of oil membrance.

AWJF302K

SPECIFICATION

Temperature℃(℉) Resistance(kΩ ) Temperature℃(℉) Resistance(kΩ )


-30(-22) 27 80(176) 0.30 ~ 0.32
-20(-4) 15.67 85(185) 0.269
-10(14) 9.45 90(194) 0.231
0(32) 5.89 95(203) 0.205
20(68) 2.27 ~ 2.73 100(212) 0.176
40(104) 1.17 105(221) 0.158
50(122) 0.826 110(230) 0.137
60(140) 0.597 120(248) 0.112
70(158) 0.434 130(266) 0.088

CIRCUIT DIAGRAM

ECM
FTS

1 C101-2 (10) FTS ground


2 1

C138
2 C101-2 (11)
FTS signal
Harness side

EGNG122A
DIESEL CONTROL SYSTEM FLA -85

SIGNAL WAVEFORM

This illustration shows the waveform of fuel


temperature sensor at 50 .
The higher fuel temperature rises, the lower signal
voltage becomes.

LGJF502I

COMPONENT INSPECTION

1. Turn the ignition key off.

2. Disconnect Fuel Temperature Sensor connector.

3. Measure resistance between the terminals 1 and 2 of


FTS connector.
<Sensor Connector>

1 2

LGJF502J

4. Refering to "SPECIFICATION", check that the resis-


tance is within specification.
FLA -86 FUEL SYSTEM

LAMBDA SENSOR This performance is the most active and fast at normal op-
erating temp.(450℃~600℃) thus, in order to reach normal
operating temp. and last at that temp., heater(heating coil)
OXYGEN SENSOR E194DFF0
is integrated with O2 sensor.Heater coil is controlled by
ECM as PWM. The resistance of heater coil is low when
O2 sensor installed at exhaust manifold is linear O2 sensor coil is cold thus, current through it increases while resis-
and it senses O2 density of exhaust gas for accurate EGR tance is high when coil is hot thus, current decreases. With
control through fuel correction. It also limits smoke which this principle, O2 sensor temp. is measured and O2 sen-
is generated by reach air-fuel mixture at engine maximum sor heater operation varies based on the data.
loading condition. ECM controls pumping current in order
to fit λ -value from linear O2 sensor to 1.0.

Lean air-fuel mixture(1.0<λ <1.1) : ECM supplies pump-


ing current to O2 sensor (+pumping current) and activates
it for O2 sensor to have the characteristic at λ =1.0 (0.0
pumping current). With the value of pumping current sup-
plied to O2 sensor, ECM detects O2 density of exhaust
gas.

Rich air-fuel mixture(0.9 < λ < 1.0) : ECM takes away


pumping current from O2 sensor (-pumping current) and
deactivates it for O2 sensor to have the characteristic at
λ =1.0 (0.0 pumping current). With the value of pumping
current taken away from O2 sensor, ECM detects O2 den-
sity of exhaust gas. AWJF300U

SPECIFICATION

λ -value 0.65 0.70 0.80 0.90 1.01 1.18 1.43 1.70 2.42 Air
Pumping current -2.22 -1.82 -1.11 -0.50 0.00 0.33 0.67 0.94 1.38 2.54

CIRCUIT DIAGRAM

ECM
Oxygen sensor
1 C101-2 (64)
Oxygen sensor supply

3 C101-2 (86)
3 2 1
Oxygen sensor ground

6 5 4

4 C101-2 (87)
Oxygen sensor signal
C141
6 C101-2 (65)
Harness side Pumping current
5 C101-2 (51)
Heater control
2
After main relay

EGNG123A
DIESEL CONTROL SYSTEM FLA -87

SIGNAL WAVEFORM

This illustration represents the waveform of oxygen sensor signal


at ignition switch "ON" and engine running.

LGJF502L
FLA -88 FUEL SYSTEM

DTC TROUBLESHOOTING
PROCEDURES E688BCEB

DTC DESCRIPTION MIL PAGE


P0031 Lambda Sensor Heater Circuit low (Bank 1 / Sensor 1) ▲ FLA-92

P0032 Lambda sensor Heater Circuit high (Bank 1 / Sensor 1) ▲ FLA-98

P0047 VGT Vaccum Modulator- Circuit Low ▲ FLA-101

P0048 VGT Vaccum Modulator- Circuit High ▲ FLA-108

P0069 Boost Press. Sensor - Malfunction ▲ FLA-112

P0087 Rail Pressure Monitoring-Minimum Pressure at Engine Speed Too Low ○ FLA-117

P0088 Rail Pressure Monitoring-Maximum Pressure Exceeded ○ FLA-121

P0089 Rail Press. Regulator(PCV) - Circuit Over Current ○ FLA-122

P0091 Rail Press. Regulator(PCV) - Circuit Low ○ FLA-128

P0092 Rail Press. Regulator(PCV) - Circuit High ○ FLA-131

P0097 Intake Air Temperature Sensor - Circuit Low Input ▲ FLA-134

P0098 Intake Air Temperature Sensor - Circuit High Input ▲ FLA-139

P0101 Mass or Volume Air Flow Circuit Range/Performance ○ FLA-143

P0102 Mass or Volume Air Flow Circuit Low Input ○ FLA-150

P0103 Mass or Volume Air Flow Circuit high Input ▲ FLA-154

P0107 Atmospheric Pressure Circuit-Low Input ▲ FLA-158

P0108 Atmospheric Pressure Circuit-High Input ▲ FLA-161

P0112 Intake Air Temperature Sensor1 Circuit Low Input ▲ FLA-163

P0113 Intake Air Temperature Sensor1 Circuit High Input ▲ FLA-169

P0117 Engine Coolant Temperature Circuit Low Input ▲ FLA-173

P0118 Engine Coolant Temperature Circuit High Input ▲ FLA-179

P0182 Fuel Temp Sensor A Circuit Low Input ▲ FLA-183

P0183 Fuel Temp Sensor A Circuit High Input ▲ FLA-188

P0192 Fuel Rail Press. Sensor-Low input ○ FLA-192

P0193 Fuel Rail Press. Sensor-High Input ○ FLA-199

P0201 Injector Circuit/Open-Cylinder 1 ○ FLA-204

P0202 Injector Circuit/Open-Cylinder 2 ○ FLA-204

P0203 Injector Circuit/Open-Cylinder 3 ○ FLA-204

P0204 Injector Circuit/Open-Cylinder 4 ○ FLA-204

P0237 Boost Press. Sensor - Circuit Low Input ▲ FLA-211

P0238 Boost Press. Sensor - Circuit High Input ▲ FLA-217


DIESEL CONTROL SYSTEM FLA -89

DTC DESCRIPTION MIL PAGE


P0252 Fuel Press. Regulator(MPROP) - Circuit Over Current ○ FLA-222

P0253 Fuel Press. Regulator(MPROP) - Circuit Low ○ FLA-228

P0254 Fuel Press. Regulator(MPROP) - Circuit High ○ FLA-231

P0262 Cylinder 1-Injector Circuit High ○ FLA-235

P0265 Cylinder 2-Injector Circuit High ○ FLA-235

P0268 Cylinder 3-Injector Circuit High ○ FLA-235

P0271 Cylinder 4-Injector Circuit High ○ FLA-235

P0335 Crankshaft Position Sensor A Circuit ○ FLA-242

P0336 Crankshaft Position Sensor A Circuit Range/Performance ○ FLA-250

P0340 Camshaft Position Sensor A Circuit Malfunction (Bank 1 or Single Sensor) ○ FLA-255

P0341 Camshaft Position Sensor A Circuit Range/Performance (Bank 1 or Single Sensor) ○ FLA-262

P0381 Glow Indicator Lamp - Circuit Malfunction ▲ FLA-266

P0489 Exhaust Gas Recirculation Control Circuit Low Voltage ○ FLA-271

P0490 Exhaust Gas Recirculation Control Circuit High Voltage ○ FLA-278

P0501 Vehicle Speed Sensor A Range/Performance ▲ FLA-282

P0504 Brake Switch "A"/"B" Correlation ▲ FLA-290

P0532 A/C Refrigerant Pressure Sensor "A" Circuit Low Input ▲ FLA-296

P0533 A/C Refrigerant Pressure Sensor "A" Circuit High Input ▲ FLA-302

P0562 System Voltage Low ▲ FLA-307

P0563 System Voltage High ▲ FLA-313

P0602 EEPROM-Programing Error ▲ FLA-317

P0605 Internal Control Module Read Only Memory(ROM) Error ▲ FLA-319

P0606 ECM/PCM Processor(ECM-SELF TEST Failed) ○ FLA-320

P0611 Injector - Circuit Malfunction (More than two injectors) ○ FLA-322

P062D Voltage regulator #1 for injector - Malfunction ○ FLA-328

P062E Voltage regulator #2 for injector - Malfunction ○ FLA-330

P0642 Sensor Reference Voltage "A" Circuit Low ▲ FLA-331

P0643 Sensor Reference Voltage "A" Circuit High ▲ FLA-336

P0646 A/C Clutch Relay Control Circuit Low ▲ FLA-339

P0647 A/C Clutch Relay Control Circuit High ▲ FLA-346

P0650 Malfunction Indicator Lamp(MIL) Control Circuit ▲ FLA-351

P0652 Sensor Reference Voltage "B" Circuit Low ▲ FLA-355

P0653 Sensor Reference Voltage "B" Circuit High ▲ FLA-360


FLA -90 FUEL SYSTEM

DTC DESCRIPTION MIL PAGE


P0670 Glow Relay - Circuit Malfunction ▲ FLA-363

P0685 ECM/PCM Power Relay Control Circuit /Open ▲ FLA-370

P0698 Sensor Reference Voltage "C" Circuit Low ▲ FLA-377

P0699 Sensor Reference Voltage "C" Circuit High ▲ FLA-382

P0700 TCU Request for MIL On ○ FLA-385

P0701 TCM status Error ▲ FLA-386

P0820 Neutral S/W Malfunction ▲ FLA-387

P0830 Clutch S/W Malfunction ▲ FLA-392

P1145 Overrun monitoring error ▲ FLA-397

P1185 Fuel Pressure Monitoring-Maximum Pressure Exceeded ○ FLA-399

P1186 Fuel Pressure Monitoring-Minimum Pressure at Engine Speed Too Low ○ FLA-403

P1586 MT/AT Encoding ▲ FLA-404

P1587 CAN communication error (MT/AT recognition error) ▲ FLA-407

P1588 Signal Change through MT/AT line (during engine running) ▲ FLA-409

P1634 AUX. Heater Malfunction ▲ FLA-411

P1652 IG S/W Malfunction ▲ FLA-418

P1670 Injector Classification Error ○ FLA-422

P1671 Check-sum error ○ FLA-425

P2009 Intake Manifold Runner Control Circuit Low(Bank 1) ▲ FLA-427

P2010 Intake Manifold Runner Control Circuit High(Bank 1) ▲ FLA-434


Intake Manifold Runner Position Sensor/Switch Circuit
P2015 ▲ FLA-437
Range/Performance(Bank 1)
P2016 Intake Manifold Runner Position Sensor/Switch Circuit Low(Bank 1) ▲ FLA-444

P2017 Intake Manifold Runner Position Sensor/Switch Circuit High(Bank 1) ▲ FLA-448

P2111 Throttle Control Actuator - Circuit High ▲ FLA-452

P2112 Throttle Control Actuator - Circuit Low ▲ FLA-458

P2123 Throttle/Pedal Position Sensor/Switch "D" Circuit High Input ○ FLA-462

P2128 Throttle/Pedal Position Sensor/Switch "E" Circuit High Input ○ FLA-469

P2138 Throttle/Pedal Position Sensor/Switch "D" / "E" Voltage Correlation ○ FLA-473

P2238 Lambda Sensor Pumping Current Circuit Low-Bank 1, Sensor 1 ▲ FLA-478

P2239 Lambda Sensor Pumping Current Circuit High-Bank 1, Sensor 1 ▲ FLA-487

P2251 Lambda Sensor Reference Ground Circuit/Open-Bank 1 Sensor 1 ▲ FLA-492

P2264 Detection of Water in fuel ▲ FLA-497

P2299 Brake switch " acc pedal sensor signals input simultaneously at times ▲ FLA-503
DIESEL CONTROL SYSTEM FLA -91

DTC DESCRIPTION MIL PAGE


U0001 CAN Communication Malfunction ▲ FLA-511

U0100 CAN-Time Out ECU ▲ FLA-518

U0101 Serial Communication Problem with TCU (Timeout) ▲ FLA-522

U0122 ECM-TCS CAN Error ▲ FLA-526

U0416 Abnormal Torque rise request from TCS ▲ FLA-530

○ : MIL ON & FAULT CODE MEMORY


▲ : MIL OFF & FAULT CODE MEMORY
FLA -92 FUEL SYSTEM

DTC P0031 LAMBDA SENSOR HEATER CIRCUIT LOW (BANK 1 / SENSOR


1)

COMPONENT LOCATION EE23EB32

EGNG009C

GENERAL DESCRIPTION E4676225

Lambda sensor installed at exhaust manifold is linear Lambda sensor and it senses Lambda density of exhaust gas for
accurate EGR control through fuel correction. It also limits smoke which is generated by reach air-fuel mixture at engine
maximum loading condition. ECM controls pumping current in order to fit λ -value from linear Lambda sensor to 1.0.

Lean air-fuel mixture(1.0<λ <1.1) : ECM supplies pumping current to Lambda sensor (+pumping current) and activates
it for Lambda sensor to have the characteristic at λ =1.0 (0.0 pumping current). With the value of pumping current supplied
to Lambda sensor, ECM detects Lambda density of exhaust gas.

Rich air-fuel mixture(0.9<λ <1.0) : ECM takes away pumping current from Lambda sensor (-pumping current) and
deactivates it for Lambda sensor to have the characteristic at λ =1.0 (0.0 pumping current). With the value of pumping
current taken away from Lambda sensor, ECM detects Lambda density of exhaust gas.

This performance is the most active and fast at normal operating temp.(450℃~600℃) thus, in order to reach normal
operating temp. and last at that temp., heater(heating coil) is integrated with Lambda sensor.Heater coil is controlled by
ECM as PWM. the resistance of heater coil is low when coil is cold thus, current through it increases while resistance is
high when coil is hot thus, current decreases. With this principle, Lambda sensor temp. is measured and Lambda sensor
heater operation varies based on the data.

DTC DESCRIPTION E6119ACF

P0031 is set when open or short to ground in Lambda sensor control circuit is detected for more than 2.0 sec. at Lambda
sensor heater control condition. This code is due to 1)open or short to ground in heater control circuit or 2)Lambda sensor
heater internal short.
DIESEL CONTROL SYSTEM FLA -93

DTC DETECTING CONDITION E0814CFE

Item Detecting Condition Possible Cause


DTC Strategy • Voltage monitoring
Enable Conditions • Engine running
• Short to GND in Lambda sensor heater control circuit
ThresholdValue
• Open in Lambda sensor heater control circuit
DiagnosticTime • 2.0 sec. • Lambda sensor heater circuit
• Lambda sensor component
Fuel Cut NO
EGR Off NO
Fail Safe
Fuel Limit NO
MIL NO

SPECIFICATION E360B2C8

Lambda Lambda
Lambda sensor
Temperature (℃) sensor heater Temperature (℃) sensor heater
heater control Hz
resistance(Ω ) resistance(Ω )
20 9.2 400 17.7
100 10.7 500 19.2
100 Hz
200 13.1 600 20.7
300 14.6 700 22.5
FLA -94 FUEL SYSTEM

SCHEMATIC DIAGRAM E9509161

[CIRCUIT DIAGRAM] [CONNECTOR INFORMATION]


C141 Lambda sensor C01-2 ECM
Terminal Connected to Function
1 1 C101-2 terminal 64 Sensor power
64. Sensor power
2 10A SNSR FUSE Main relay power
3 3 C101-2 terminal 86 Sensor ground
86. Sensor ground
4 C101-2 terminal 87 Sensor signal
4 5 C101-2 terminal 51 Sensor heater
87. Sensor signal
6 C101-2 terminal 65 Sensor pump
6
65. Sensor pump

2 5
51. Sensor heater

10A SNSR FUSE (Main relay power)

[HARNESS CONNECTOR]

60 59 58 57 56 55 54 53 52 51 50 49 48 47 46
94 93 92 91 90 89 88 87 86 85 84 83 82 81 80 79 78 77 76 75 74 73
45 44 43 42 41 40 39 38 37 36 35 34 33 32 31 6 5
72 71 70 69 68 67 66 65 64 63 62 61 60 59 58 57 56 55 54 53 52 51
3 2 1 4 3
30 29 28 27 26 25 24 23 22 21 20 19 18 17 16 50 49 48 47 46 45 44 43 42 41 40 39 38 37 36 35 34 33 32 31 30 29
2 1
6 5 4 15 14 13 12 11 10 9 8 7 6 5 4 3 2 1 28 27 26 25 24 23 22 21 20 19 18 17 16 15 14 13 12 11 10 9 8 7

C141 Lambda sensor C101-1 ECM C101-2 ECM

EGNG009E

SIGNAL WAVEFORM AND DATA E64165B1

Fig.1 Fig.2
Fig.1) Waveform of Lambda sensor heater power. It is battery voltage.
Fig.2) Waveform of Lambda sensor heater control at idle.

EGNG009O
DIESEL CONTROL SYSTEM FLA -95

TERMINAL AND CONNECTOR INSPECTION EF23849D

1. Electrical systems consist of a lot of harness and connectors, poor connection of terminals can cause various prob-
lems and damge of component.

2. Perform checking procedure as follows.

1) Check damage of harness and terminals : Check terminals for contact resistance, corrosion and deformation.

2) Check connecting condition of ECM and component connector : Check terminal seperation, damage of locking
device and connecting condition between terminal and wiring.

NOTE
Disconnect the pin which requires checking at male connector and insert it to the terminal at female connector for
checking connecting condition. ( after checking, reconnect the pin at correct position. )

3. Is the problem found?

YES

▶ Repair the trouble causing part and go to "Verification of Vehicle Repair".

NO

▶ Go to "Power Circuit Inspection".

POWER CIRCUIT INSPECTION E66CE446

1. IG KEY "OFF", ENGINE "OFF".

2. Disconnect Lambda sensor connector.

3. IG KEY "ON".

4. Measure the voltage of Lambda sensor connector terminal 2.

Specification : 11.0V~13.0V ( Main relay ON power )

5. Is the measured voltage within the specification?

YES

▶ Go to "Control Circuit Inspection".

NO

▶ Repair open in Main relay power circuit and E/R FUSE & RELAY BOX 10A SNSR fuse and go to "Verification of
Vehicle Repair".

CONTROL CIRCUIT INSPECTION ED045D04

1. Check Lambda sensor heater control circuit voltage

1) IG KEY "OFF", ENGINE "OFF".

2) Disconnect Lambda sensor connector.


FLA -96 FUEL SYSTEM

3) IG KEY "ON".

4) Measure the voltage of Lambda sensor connector terminal 5.

Specification : 2.0V~2.5V

5) Is the measured voltage within the specification?

YES

▶ Go to "Component Inspection".

NO

▶ No voltage is detected : Go to "2. Check open in Lambda sensor heater control circuit" as follows.
▶ High voltage is detected : Repair short to battery in control circuit and go to "Verification of Vehicle Repair".

2. Check open in Lambda sensor heater control circuit

1) IG KEY "OFF", ENGINE "OFF".

2) Disconnect Lambda sensor connector and ECM connector.

3) Check continuity between Lambda sensor connector terminal 5 and ECM connector terminal 51.

Specification : Continuity (below 1.0Ω )

4) Is the measured resistance within the specification?

YES

▶ Repair short to ground in control circuit and go to "Verification of Vehicle Repair".

NO

▶ Repair open in Lambda sensor heater control circuit and go to "Verification of Vehicle Repair".

COMPONENT INSPECTION E24EFE60

1. Check Lambda sensor component heater coil resistance

1) IG KEY "OFF", ENGINE "OFF".

2) Disconnect Lambda sensor connector.

3) Check continuity between Lambda sensor component connector 2 and 5.

Specification : Refer to "Specification" of "General Information"


DIESEL CONTROL SYSTEM FLA -97

EGNG009S

4) Is the measured resistance within the specification?

YES

▶ Go to "Verification of Vehicle Repair".

NO

▶ Replace Lambda sensor and go to "Verification of Vehicle Repair".

VERIFICATION OF VEHICLE REPAIR EC603223

After a repair, it is essential to verify that the fault is corrected.

1. After connecting Scantool select "DIAGNOSTIC TROUBLE CODES(DTCs)" mode.

2. Clear recorded DTC using Scantool.

3. Drive the vehicle within DTC "Enable conditions" in "General information".

4. After selecting "DIAGNOSTIC TROUBLE CODES(DTCs)" mode and check if DTC is recorded again.

5. Are any DTCs recorded ?

YES

▶ Go to the DTC guide of recorded NO. in Scantool.

NO

▶ System operates within specification.


FLA -98 FUEL SYSTEM

DTC P0032 LAMBDA SENSOR HEATER CIRCUIT HIGH (BANK 1 / SENSOR


1)

COMPONENT LOCATION E87987FD

Refer to DTC P0031.

GENERAL DESCRIPTION E01B8283

Refer to DTC P0031.

DTC DESCRIPTION E9697ECF

P0032 is set when short to battery in Lambda sensor control circuit is detected for more than 2.0 sec. at Lambda sensor
heater control condition. This code is due to 1)short to battery in heater control circuit or 2)Lambda sensor heater internal
open.

DTC DETECTING CONDITION E4348FCF

Item Detecting Condition Possible Cause


DTC Strategy • Voltage monitoring
Enable Conditions • Engine running
• Short to battery in Lambda sensor heater
ThresholdValue
control circuit
DiagnosticTime • 2.0 sec. • Lambda sensor heater circuit
• Lambda sensor component
Fuel Cut NO
EGR Off NO
Fail Safe
Fuel Limit NO
MIL NO

SPECIFICATION ECDB0567

Refer to DTC P0031.

SCHEMATIC DIAGRAM E893E5FC

Refer to DTC P0031.

SIGNAL WAVEFORM AND DATA E588C82C

Refer to DTC P0031.

TERMINAL AND CONNECTOR INSPECTION E7E7A8C7

Refer to DTC P0031.


DIESEL CONTROL SYSTEM FLA -99

POWER CIRCUIT INSPECTION E49AC5F5

1. IG KEY "OFF", ENGINE "OFF".

2. Disconnect Lambda sensor connector.

3. IG KEY "ON".

4. Measure the voltage of Lambda sensor connector terminal 2.

Specification : 11.0V~13.0V ( Main relay ON power )

5. Is the measured voltage within the specification?

YES

▶ Go to "Control Circuit Inspection".

NO

▶ Repair open in Main relay power circuit and E/R FUSE & RELAY BOX 10A SNSR fuse and go to "Verification of
Vehicle Repair".

CONTROL CIRCUIT INSPECTION E52130AC

1. Check Lambda sensor heater control circuit voltage

1) IG KEY "OFF", ENGINE "OFF".

2) Disconnect Lambda sensor connector.

3) IG KEY "ON".

4) Measure the voltage of Lambda sensor connector terminal 5.

Specification : 2.0V~2.5V

5) Is the measured voltage within the specification?

YES

▶ Go to "Component Inspection".

NO

▶ No voltage is detected : Go to "2. Check open in Lambda sensor heater control circuit" as follows.
▶ High voltage is detected : Repair short to battery in control circuit and go to "Verification of Vehicle Repair".

2. Check open in Lambda sensor heater control circuit

1) IG KEY "OFF", ENGINE "OFF".

2) Disconnect Lambda sensor connector and ECM connector.

3) Check continuity between Lambda sensor connector terminal 5 and ECM connector terminal 51.

Specification : Continuity (below 1.0Ω )


FLA -100 FUEL SYSTEM

4) Is the measured resistance within the specification?

YES

▶ Repair short to ground in control circuit and go to "Verification of Vehicle Repair".

NO

▶ Repair open in Lambda sensor heater control circuit and go to "Verification of Vehicle Repair".

COMPONENT INSPECTION EAECF745

1. Check Lambda sensor component heater coil resistance

1) IG KEY "OFF", ENGINE "OFF".

2) Disconnect Lambda sensor connector.

3) Check continuity between Lambda sensor component connector 2 and 5.

Specification : Refer to "Specification" of "General Information"

EGNG009S

4) Is the measured resistance within the specification?

YES

▶ Go to "Verification of Vehicle Repair".

NO

▶ Replace Lambda sensor and go to "Verification of Vehicle Repair".

VERIFICATION OF VEHICLE REPAIR E825264D

Refer to DTC P0031.


DIESEL CONTROL SYSTEM FLA -101

DTC P0047 VGT VACCUM MODULATOR CIRCUIT LOW

COMPONENT LOCATION EB0B8DDB

VGT solenoid

EGNG003C

GENERAL DESCRIPTION E98B5BDD

VGT(Variable Geometric Turbocharger) is the device which increases the efficiency of turbocharger at low rpm and lasts
optimum turbo efficiency at high rpm as varying the cross sectional area through which exhaust gas passes turbocharger
impeller. It relieves turbo lag at low speed and increse engine power genetation.Engine speed, APS signal, MAFS and
Boost pressure sensor information is inputted to ECM. ECM actuates vacuum diafragm which controls exhaust gas line
as controlling VGT Control solenoid valve duty to maintain optimum state of air compression.

EGNG003D

DTC DESCRIPTION EFD6B18C

P0047 is set when "0"A is detected in VGT Control solenoid valve control circuit for more than 1 sec. This code is due to
open or short to ground in VGT Control solenoid valve circuit, or open in VGT Control solenoid valve component.
FLA -102 FUEL SYSTEM

DTC DETECTING CONDITION E7E78DDD

Item Detecting Condition Possible Cause


DTC Strategy • Signal monitoring
Enable Conditions • Engine run
ThresholdValue • short to GND, wiring open
• VGT Control solenoid
DiagnosticTime • 1000ms valve circuit
Fuel Cut NO • VGT Control solenoid valve
component
EGR Off YES • VGT Control solenoid valve
Fail Safe
Fuel Limit YES duty is fixed at 31.4%.

MIL NO

SPECIFICATION EFDEF196

VGT Control solenoid valve VGT Control solenoid valve VGT Control solenoid valve
component resistance operating Hz operating duty

14.7 ~ 16.1Ω (20℃) 300Hz 75% at idle, decreases as accelerating

SCHEMATIC DIAGRAM E147D4C9

[CIRCUIT DIAGRAM] [CONNECTOR INFORMATION]


C134 VGT Control solenoid valve C101-2 ECM
Terminal Connected to Function
1 1 C101-2 terminal 29 VGT Control solenoid valve control
29. VGT Control
solenoid valve control 15A INJ FUSE
2 C142 J/C terminal 8
(Main relay power)
2

15A INJ FUSE (Main relay power)

[HARNESS CONNECTOR]

60 59 58 57 56 55 54 53 52 51 50 49 48 47 46
94 93 92 91 90 89 88 87 86 85 84 83 82 81 80 79 78 77 76 75 74 73
45 44 43 42 41 40 39 38 37 36 35 34 33 32 31 6 5
72 71 70 69 68 67 66 65 64 63 62 61 60 59 58 57 56 55 54 53 52 51
4 3
2 1 50 49 48 47 46 45 44 43 42 41 40 39 38 37 36 35 34 33 32 31 30 29
30 29 28 27 26 25 24 23 22 21 20 19 18 17 16
2 1
15 14 13 12 11 10 9 8 7 6 5 4 3 2 1 28 27 26 25 24 23 22 21 20 19 18 17 16 15 14 13 12 11 10 9 8 7

C134 VGT Control solenoid valve C101-1 ECM C101-2 ECM

EGNG003E
DIESEL CONTROL SYSTEM FLA -103

SIGNAL WAVEFORM AND DATA E29FEBAB

Fig.1 Fig.2
Fig.1) VGT Control solenoid valve output waveform at 75% duty. Duty decreases as boost pressure increases.
Fig.2) VGT Control solenoid valve duty decreased at acceleration.
EGNG003F

MONITOR SCANTOOL DATA E5B7A9E0

1. Connect scantool to Data Link Cable. (DLC)

2. Warm engine up to normal operating temperature.

3. Turn "OFF" electrical devices and A/C.

4. Monitor "BOOST PRESS. SENSOR" parameter on the Scantool.

Specification : 1028hpa ± 100hpa(VGT actuator : 75%) at idle

Fig.1 Fig.2
Fig1) Monitor "BOOST PRESSURE SENSOR" parameter on the Scantool at idle after warming engine up.
1000hpa 100hpa(approx. 1 atm) is correct value.
Fig.2) VGT Control solenoid valve duty decreases and boost pressure increases as accelerating. If boost pressure rises and
reaches certain value, VGT Control solenoid valve duty stops to drop and keeps steady. Releasing accelerator pedal at this
moment, VGT Control solenoid valve duty drops to 9.8%, then if RPM drops to idle range, duty returns to 75%.
EGNG012Y
FLA -104 FUEL SYSTEM

TERMINAL AND CONNECTOR INSPECTION E13476E7

1. Electrical systems consist of a lot of harness and connectors, poor connection of terminals can cause various prob-
lems and damge of component.

2. Perform checking procedure as follows.

1) Check damage of harness and terminals : Check terminals for contact resistance, corrosion and deformation.

2) Check connecting condition of ECM and component connector : Check terminal seperation, damage of locking
device and connecting condition between terminal and wiring.

NOTE
Disconnect the pin which requires checking at male connector and insert it to the terminal at female connector or
checking connecting condition. ( after checking, reconnect the pin at correct position. )

3. Is the problem found?

YES

▶ Repair the trouble causing part and go to "Verification of Vehicle Repair".

NO

▶ Go to "Power Circuit Inspection".

POWER CIRCUIT INSPECTION E789B021

1. Check power circuit voltage

1) IG KEY "OFF", ENGINE "OFF".

2) Disconnect VGT Control solenoid valve connector.

3) IG KEY "ON"

4) Measure the voltage of terminal 2 of VGT Control solenoid valve.

Specification : 11.5V~13.0V

5) Is the measured voltage within the specification?

YES

▶ Go to "Control Circuit Inspection".

NO

▶ Repair E/R FUSE & RELAY BOX 15A INJ fuse and related circuit and go to "Verification of Vehicle Repair".

CONTROL CIRCUIT INSPECTION E42B7EB7

1. Check monitoring voltage in control circuit

1) IG KEY "OFF", ENGINE "OFF".

2) Disconnect VGT Control solenoid valve connector.


DIESEL CONTROL SYSTEM FLA -105

3) IG KEY "ON"

4) Measure the voltage of terminal 1 of VGT Control solenoid valve.

Specification : 3.2V~3.7V

5) Is the measured voltage within the specification?

YES

▶ Go to "Component Inspection".

NO

▶ When voltage is not detected : Go to "2. Check open in control circuit" as follows.
▶ When high voltage is detected : Repair short to battery and go to "Verification of Vehicle Repair".

2. Check open in control circuit

1) IG KEY "OFF", ENGINE "OFF".

2) Disconnect VGT Control solenoid valve connector and ECM connector.

3) Check continuity between VGT Control solenoid valve connector terminal 1 and ECM connector terminal 24.

specification : Continuity ( below 1.0Ω )

4) Is the measured resistance within the specification?

YES

▶ Repair short to ground and go to "Verification of Vehicle Repair".

NO

▶ Repair open in control circuit and go to "Verification of Vehicle Repair".

COMPONENT INSPECTION E45BF332

1. Check VGT actuator component resistance

1) IG KEY "OFF", ENGINE "OFF".

2) Disconnect VGT Control solenoid valve connector.

3) Measure the resistance between VGT Control solenoid valve component terminal 1 and 2.

Specification : 14.7 ~ 16.1Ω (20℃)


FLA -106 FUEL SYSTEM

1 2

EGNG003J

4) Is VGT actuator component resistance within the specification?

YES

▶ Go to "2.Check VGT Control solenoid valve operation" as follows.

NO

▶ Replace VGT Control solenoid valve and go to "Verification of Vehicle Repair".

2. Check VGT Control solenoid valve operation

1) IG KEY "ON", ENGINE "ON".

2) Check that VGT Control solenoid valve operating duty is 75% after warming engine up.

3) Check if vacuum generates after disconnecting VGT valve vacuum hose.

4) Check if vacuum generates when decelerating after rapid acceleration (VGT Control solenoid valve operating
duty 9.8%).

Specification : VGT Control solenoid valve duty 75% : vacuum generates


VGT Control solenoid valve duty 9.8% : vacuum does not generate

YES

▶ Go to "Verification of Vehicle Repair".

NO

▶ Replace VGT Control solenoid valve and go to "Verification of Vehicle Repair".

※ Repeat this process 2~3 times.

VERIFICATION OF VEHICLE REPAIR E2734D43

After a repair, it is essential to verify that the fault is corrected.

1. After connecting Scantool select "DIAGNOSTIC TROUBLE CODES(DTCs)" mode.

2. Clear recorded DTC using Scantool.

3. Drive the vehicle within DTC "Enable conditions" in "General information".


DIESEL CONTROL SYSTEM FLA -107

4. After selecting "DIAGNOSTIC TROUBLE CODES(DTCs)" mode and check if DTC is recorded again.

5. Are any DTCs recorded ?

YES

▶ Go to the DTC guide of recorded NO. in Scantool.

NO

▶ System operates within specification.


FLA -108 FUEL SYSTEM

DTC P0048 VGT VACCUM MODULATOR CIRCUIT HIGH

COMPONENT LOCATION EA3078ED

Refer to DTC P0047.

GENERAL DESCRIPTION EA5EFDE6

Refer to DTC P0047.

DTC DESCRIPTION E3EF75FB

P0048 is set when excessive current is detected in VGT Control solenoid valve control circuit for more than 1 sec.. This
code is due to short to battery in control circuit or internal short of VGT Control solenoid valve component.

DTC DETECTING CONDITION E40C3E52

Item Detecting Condition Possible Cause


DTC Strategy • Signal monitoring
• Engine run(monitoring only performed at
Enable Conditions
actuator operating condition)
ThresholdValue • Short to battery • VGT Control solenoid
DiagnosticTime • 1000ms valve circuit
• VGT Control solenoid valve
Fuel Cut NO component
EGR Off NO • VGT Control solenoid valve
Fail Safe
Fuel Limit YES duty is fixed at 31.4%.

MIL NO

SPECIFICATION EF93B537

Refer to DTC P0047.

SCHEMATIC DIAGRAM EEBBC1C9

Refer to DTC P0047.

SIGNAL WAVEFORM AND DATA E00B2D36

Refer to DTC P0047.

MONITOR SCANTOOL DATA E3137F08

1. Connect scantool to Data Link Cable. (DLC)

2. Warm engine up to normal operating temperature.

3. Turn "OFF" electrical devices and A/C.

4. Monitor "BOOST PRESS. SENSOR" parameter on the Scantool.


DIESEL CONTROL SYSTEM FLA -109

Specification : 1028hpa ± 100hpa(VGT actuator : 75%) at idle

Fig.1 Fig.2
Fig1) Monitor "BOOST PRESSURE SENSOR" parameter on the Scantool at idle after warming engine up.
1000hpa 100hpa(approx. 1 atm) is correct value.
Fig.2) VGT Control solenoid valve duty decreases and boost pressure increases as accelerating. If boost pressure rises and
reaches certain value, VGT Control solenoid valve duty stops to drop and keeps steady. Releasing accelerator pedal at this
moment, VGT Control solenoid valve duty drops to 9.8%, then if RPM drops to idle range, duty returns to 75%.
EGNG012Y

TERMINAL AND CONNECTOR INSPECTION E87587D5

Refer to DTC P0047.

POWER CIRCUIT INSPECTION E39426B8

1. Check power circuit voltage

1) IG KEY "OFF", ENGINE "OFF".

2) Disconnect VGT Control solenoid valve connector.

3) IG KEY "ON"

4) Measure the voltage of terminal 2 of VGT Control solenoid valve.

Specification : 11.5V~13.0V

5) Is the measured voltage within the specification?

YES

▶ Go to "Control Circuit Inspection".

NO

▶ Repair E/R FUSE & RELAY BOX 15A INJ fuse and related circuit and go to "Verification of Vehicle Repair".

CONTROL CIRCUIT INSPECTION E306EF95

1. Check monitoring voltage in control circuit


FLA -110 FUEL SYSTEM

1) IG KEY "OFF", ENGINE "OFF".

2) Disconnect VGT Control solenoid valve connector.

3) IG KEY "ON"

4) Measure the voltage of terminal 1 of VGT Control solenoid valve.

Specification : 3.2V~3.7V

5) Is the measured voltage within the specification?

YES

▶ Go to "Component Inspection".

NO

▶ When voltage is not detected : Go to "2. Check open in control circuit" as follows.
▶ When high voltage is detected : Repair short to battery and go to "Verification of Vehicle Repair".

2. Check open in control circuit

1) IG KEY "OFF", ENGINE "OFF".

2) Disconnect VGT Control solenoid valve connector and ECM connector.

3) Check continuity between VGT Control solenoid valve connector terminal 1 and ECM connector terminal 24.

specification : Continuity ( below 1.0Ω )

4) Is the measured resistance within the specification?

YES

▶ Repair short to ground and go to "Verification of Vehicle Repair".

NO

▶ Repair open in control circuit and go to "Verification of Vehicle Repair".

COMPONENT INSPECTION E1AC5954

1. Check VGT Control solenoid valve component resistance

1) IG KEY "OFF", ENGINE "OFF".

2) Disconnect VGT Control solenoid valve connector.

3) Measure the resistance between VGT Control solenoid valve component terminal 1 and 2.

Specification : 14.7 ~ 16.1Ω (20℃)


DIESEL CONTROL SYSTEM FLA -111

1 2

EGNG003J

4) Is VGT actuator component resistance within the specification?

YES

▶ Go to "2.Check VGT Control solenoid valve operation" as follows.

NO

▶ Replace VGT Control solenoid valve and go to "Verification of Vehicle Repair".

2. Check VGT Control solenoid valve operation

1) IG KEY "ON", ENGINE "ON".

2) Check that VGT Control solenoid valve operating duty is 75% after warming engine up.

3) Check if vacuum generates after disconnecting VGT valve vacuum hose.

4) Check if vacuum generates when decelerating after rapid acceleration (VGT Control solenoid valve operating
duty 9.8%).

Specification : VGT Control solenoid valve duty 75% : vacuum generates


VGT Control solenoid valve duty 9.8% : vacuum does not generate

YES

▶ Go to "Verification of Vehicle Repair".

NO

▶ Replace VGT Control solenoid valve and go to "Verification of Vehicle Repair".

※ Repeat this process 2~3 times.

VERIFICATION OF VEHICLE REPAIR EC6FFCEF

Refer to DTC P0047.


FLA -112 FUEL SYSTEM

DTC P0069 BOOST PRESSURE SENSOR CIRCUIT MALFUNCTION

COMPONENT LOCATION E167B17D

EGNG012V

GENERAL DESCRIPTION E2144507

Boost Pressure Sensor(BPS) is installed in intake manifold and senses the pressure of air inside of intake manifold which
is compressed by turbo charager.Measuring mass air flow accurately with the information of intake mainfold pressure,
mass air flow and intake air temperature, ECM performs actuating correction of EGR and VGT.When excessive intake
manifold pressure is detected, engine power generation is limited to protect engine because too highly compressed pres-
sure due to turbo charger may harm engine.

DTC DESCRIPTION E5179665

P0069 is set when the difference between BPS output voltage and atmospheric pressure sensor output voltage is above
300hpa at below 100RPM(in other word, IG KEY ON condition) for more than 2.0 sec. This code is due to abnormal
output characteristic of BPS component.

DTC DETECTING CONDITION ED0FEF64

Item Detecting Condition Possible Cause


DTC Strategy • Voltage monitoring
Enable Conditions • IG KEY "ON" (below 100RPM)
• |Boost pressure - Barometric pressure|
ThresholdValue
is above 300hpa.
DiagnosticTime • 2.0 sec • BPS circuit
• BPS component
Fuel Cut NO
EGR Off YES • Boost pressure is fixed
Fail Safe
Fuel Limit YES at 1000 hpa.

MIL NO
DIESEL CONTROL SYSTEM FLA -113

SPECIFICATION E7C05E2E

Pressure [Kpa] 20 100 190 250


Outpur voltage [V] 0.4±0.077 1.878±0.063 3.541±0.063 4.650±0.077

SCHEMATIC DIAGRAM EC83A170

[CIRCUIT DIAGRAM] [CONNECTOR INFORMATION]


C130 Boost pressure sensor C101-1 ECM
Terminal Connected to Function
3 1 C101-1 terminal 40 BPS signal
53. IATS signal
2 C101-1 terminal 13 BPS power
4 3 C101-1 terminal 53 IATS signal
23. Sensor ground
P 2 4 C101-1 terminal 23 Sensor ground
13. BPS power
1
U 40. BPS signal

[HARNESS CONNECTOR]

60 59 58 57 56 55 54 53 52 51 50 49 48 47 46 94 93 92 91 90 89 88 87 86 85 84 83 82 81 80 79 78 77 76 75 74 73
6 5
45 44 43 42 41 40 39 38 37 36 35 34 33 32 31 72 71 70 69 68 67 66 65 64 63 62 61 60 59 58 57 56 55 54 53 52 51
4 3 2 1 4 3
50 49 48 47 46 45 44 43 42 41 40 39 38 37 36 35 34 33 32 31 30 29
30 29 28 27 26 25 24 23 22 21 20 19 18 17 16 2 1
28 27 26 25 24 23 22 21 20 19 18 17 16 15 14 13 12 11 10 9 8 7
15 14 13 12 11 10 9 8 7 6 5 4 3 2 1

C130 Boost pressure sensor C101-1 ECM C101-2 ECM

EGNG012W

SIGNAL WAVEFORM AND DATA E9C5CBE5

BPS signal

Fig.1
Fig1) This is the waveform of BPS as accelerating from idle state. Signal voltage rises as accelerating.
EGNG012X

MONITOR SCANTOOL DATA EF76325C

1. Connect Scantool to Data Link Connector (DLC).


FLA -114 FUEL SYSTEM

2. Warm engine up to normal operating temperature.

3. Turn "OFF" electrical devices and A/C.

4. Monitor "BOOST PRESS. SENSOR" parameter on the Scantool.

Specification : 1028hpa ± 100hpa(VGT actuator : 75%) at idle

Fig.1 Fig.2
Fig1) Monitor "BOOST PRESSURE SENSOR" parameter on the Scantool at idle after warming engine up.
1000hpa 100hpa(approx. 1 atm) is correct value.
Fig.2) VGT actuator duty decreases and boost pressure increases as accelerating. If boost pressure rises and reaches certain
value, VGT actuator duty stops to drop and keeps steady. Releasing accelerator pedal at this moment,
VGT actuator duty drops to 9.8%, then if RPM drops to idle range, duty returns to 75%.
EGNG014P

TERMINAL AND CONNECTOR INSPECTION E38E902B

1. Electrical systems consist of a lot of harness and connectors, poor connection of terminals can cause various prob-
lems and damge of component.

2. Perform checking procedure as follows.

1) Check damage of harness and terminals : Check terminals for contact resistance, corrosion and deformation.

2) Check connecting condition of ECM and component connector : Check terminal seperation, damage of locking
device and connecting condition between terminal and wiring.

NOTE
Disconnect the pin which requires checking at male connector and insert it to the terminal at female connector for
checking connecting condition. ( after checking, reconnect the pin at correct position. )

3. Is the problem found?

YES

▶ Repair the trouble causing part and go to "Verification of Vehicle Repair".

NO

▶ Go to "Component Inspection ".


DIESEL CONTROL SYSTEM FLA -115

COMPONENT INSPECTION E0F5B8D0

1. BPS visual iInspection

1) IG KEY "OFF", ENGINE "OFF".

2) Disconnect BPS connector.

3) Check if corrosion and damage in BPS terminal is detected.

4) Check BPS mounting state, leakage at O’ring, clogged carbon at pressure detecting hall.

5) Are the problems relevant to BPS found?

YES

▶ Replace BPS if necessary and go to "Verification of Vehicle Repair".

NO

▶ Go to "2. Check BPS output voltage at IG KEY ON" as follows.

2. Check BPS output voltage at IG KEY ON

1) IG KEY "OFF", ENGINE "OFF".

2) Connect Scantool to Data Link Connector (DLC).

3) IG KEY "ON"

4) Monitor "ATMOSPHERIC PRESSURE" and "BOOST PRESSURE SENSOR" parameters on scantool.

5) Check if both "ATMOSPHERIC PRESSURE" and "BOOST PRESSURE SENSOR" indicates similar value at IG
KEY "ON".

Specification : Refer to "Monitor Scantool Data" of Scantool diagnostics parameters.

6) Is any BPS related problem is detedcted?

YES

▶ Go to "Verification of Vehicle Repair".

NO

▶ Replace BPS and go to "Verification of Vehicle Repair".

VERIFICATION OF VEHICLE REPAIR EAC0D29D

After a repair, it is essential to verify that the fault is corrected.

1. After connecting Scantool select "DIAGNOSTIC TROUBLE CODES(DTCs)" mode.

2. Clear recorded DTC using Scantool.

3. Drive the vehicle within DTC "Enable conditions" in "General information".

4. After selecting "DIAGNOSTIC TROUBLE CODES(DTCs)" mode and check if DTC is recorded again.

5. Are any DTCs recorded ?


FLA -116 FUEL SYSTEM

YES

▶ Go to the DTC guide of recorded NO. in Scantool.

NO

▶ System operates within specification.


DIESEL CONTROL SYSTEM FLA -117

DTC P0087 RAIL PRESSURE MONITORING-MINIMUM PRESSURE AT


ENGINE SPEED TOO LOW

COMPONENT LOCATION E6F44697

Rail pressure regulator valve


Rail Pressure Sensor (RPS)

EGNG010U

GENERAL DESCRIPTION E904649C

As inputted rail pressure sensor signal, ECM of Commom rail diesel engine controls Fuel pressure regulator valve(inter-
grated with high press. pump) and rail pressure regulator valve(ntegrated with common rail) in order to maintain optimum
rail pressure according to current engine rpm and load. However when the problem that leads rail pressure to out of target
value intended by ECM occurs due to mechanical or electronical reason, ECM shuts engine down and sets DTC by lim-
iting fuel (stops injector operation) in order to prevent engine from being controlled abnormally. "rail pressure monitoring
error" is the DTC which diagnose 1).supplying state of low pressure fuel and 2).mechanical operating conditions of high
pressure pump and 3). rail pressure regulator valve indirectly based on RPS output voltage and RPS duty. thus, repair
relavant to this DTC requires mechanics the total understand of fuel system.

DTC DESCRIPTION E96AACAC

P0087 is set when rail pressure is lower than target rail pressure by more than 250bar for more than 1.0 sec. in condition
that rail press. is controlled by Rail pressure regulator valve or rail pressure is below the minimum limiting value(200bar).
This code is due to 1)fuel less than target value supplied to common rail or 2)excessive return of fuel supplied to common
rail or 3)short to low voltage line in fuel press. sensor.
FLA -118 FUEL SYSTEM

DTC DETECTING CONDITION E051A128

Item Detecting Condition Possible Cause


DTC Strategy • Voltage monitoring
Enable Conditions • Engine running
• Rail pressure is below target rail pressure by
more than 250bar at rail pressure regulator • fuel metering unit
ThresholdValue valve operating condition. (close stuck)
• Rail pressure is below minimum limiting value(200bar) • rail pressure regulator valve
at rail pressure regulator valve operating condition. (open stuck)
DiagnosticTime • 1.0 sec. • Rail pressure sensor
(Output fixed at low
Fuel Cut NO voltage line)
EGR Off NO
Fail Safe
Fuel Limit YES
MIL YES

MONITOR SCANTOOL DATA EA7F227F

1. Monitoring rail pressure data

1) Connect Scantool to Data Link Connector (DLC).

2) Warm engine up to normal operating temperature.

3) Turn "OFF" electrical devices and A/C.

4) Monitor "FUEL PRESSURE MEASURED", "FUEL PRESSURE-TARGET", "RAIL PRESS. REGULATOR1", "INJ.
PUMP REGULATOR" parameter on the Scantool.

Specification :
FUEL PRESSURE MEASURED : similar to "FUEL PRESSURE-TARGET"
FUEL PRESSURE-TARGET : 28 ± 5 Mpa
RAIL PRESS. REGULATOR1 : 20 ± 5%
INJ. PUMP REGULATOR : 40 ± 5%

Fig.1
Fig.1) Monitor "FUEL PRESSURE MEASURED" at idle after warming engine up.
EGNG010R
DIESEL CONTROL SYSTEM FLA -119

Check if "FUEL PRESSURE MEASURED"data is similar to "FUEL PRESSURE-TARGET". Not only former
two data but also "RAIL PRESS. REGULATOR1" and "INJ. PUMP REGULATOR"should be monitored carefully.
Although "FUEL PRESSURE MEASURED" is similar to "FUEL PRESSURE-TARGET", if "RAIL PRESS. REG-
ULATOR1" and "INJ. PUMP REGULATOR" is out of specification, it means wear, leakage, stuck of fuel system.

2. Monitoring rail pressure data at acceleration(loading condition).

1) Connect Scantool to Data Link Connector (DLC).

2) Warm engine up to normal operating temperature.

3) Turn "OFF" electrical devices and A/C.

4) Monitor "FUEL PRESSURE MEASURED", "RAIL PRESS. REGULATOR1", "INJ. PUMP REGULATOR" param-
eter on the Scantool.

SPECIFICATION :

Idle(without load) Accelerating(stall test) Diagnosis


INJ. PUMP REGULATOR 38 ± 5% 32 ± 5% duty decreases
FUEL PRESSURE
28.5 ± 5 Mpa 145 ± 10 Mpa press. increases
MEASURED
RAIL PRESS.
19 ± 5% 48 ± 5% duty increases
REGULATOR1

Fig.1 Fig.2
Fig.1) The position of curser on the graph represents idle data.
Fig.2) Data during acceleration(stall test).

EGNG010S

NOTE
The waveform of fuel pressure regulator valve installed at high pressure pump(fuel detecting MPROP) shows 38%
duty at idle, duty drops to approx. 32% at acceleration to raise rail pressure. Duty drop means the decrease of
current.
→ Fuel delivered to common rail increases as current drops.

The waveform of rail pressure regulator valve installed at common rail shows 19% duty at idle, duty rises to approx.
48% at acceleration to raise rail pressure. Duty rise means the increase of current.
→ If current rises, the returning quantity of fuel deliverd to common rail decreases and common rail pressure rises.
FLA -120 FUEL SYSTEM

Injector return line(below 0.5bar)

Common rail return line

Rail pressure regulator


valve Injector

High press. pipe


MAX : 1800bar

Fuel pressure Fuel press. sensor


regulator valve
High press. pump Rail press. sensor
return line

Common rail

Fuel supply
High press. pump (from fuel filter)

Low press. pump Fuel return(to fuel tank)

EGNG014Q

VERIFICATION OF VEHICLE REPAIR E4756FB9

After a repair, it is essential to verify that the fault is corrected.

1. After connecting Scantool select "DIAGNOSTIC TROUBLE CODES(DTCs)" mode.

2. Clear recorded DTC using Scantool.

3. Drive the vehicle within DTC "Enable conditions" in "General information".

4. After selecting "DIAGNOSTIC TROUBLE CODES(DTCs)" mode and check if DTC is recorded again.

5. Are any DTCs recorded ?

YES

▶ Go to the DTC guide of recorded NO. in Scantool.

NO

▶ System operates within specification.


DIESEL CONTROL SYSTEM FLA -121

DTC P0088 RAIL PRESSURE MONITORING-MAXIMUM PRESSURE


EXCEEDED

COMPONENT LOCATION EED2DEF0

Refer to DTC P0087.

GENERAL DESCRIPTION E15BA53D

Refer to DTC P0087.

DTC DESCRIPTION EEAF7D4A

P0088 is set if measured rail pressure is higher than target rail pressure by more than 200bar when rail pressure is
regulated by Rail pressure regulator valve or rail pressure is above the max limiting value. This code is due to 1)fuel more
than target value supplied to common rail or 2)poor return of fuel supplied to common rail or 3)short to high voltage line
in fuel press. sensor.

DTC DETECTING CONDITION E8D4FCA4

Item Detecting Condition Possible Cause


DTC Strategy • Voltage monitoring
Enable Conditions • Engine running
• Rail pressure is above target rail pressure by
more than 200bar at rail pressure regulator
valve operating condition.- 400ms • fuel metering unit
ThresholdValue (open stuck)
• Rail pressure is above maximum limiting
value(1750bar) at rail pressure regulator valve • Rail pressure regulator valve
operating condition. - 120 ms (close stuck)
• Rail pressure sensor
DiagnosticTime • Refer to threshold Value. (Output fixed at high
Fuel Cut NO voltage line)

EGR Off NO
Fail Safe
Fuel Limit YES
MIL YES

MONITOR SCANTOOL DATA E994545F

Refer to DTC P0087.

VERIFICATION OF VEHICLE REPAIR E1E79242

Refer to DTC P0087.


FLA -122 FUEL SYSTEM

DTC P0089 RAIL PRESSURE REGULATOR VALVE CIRCUIT OVER


CURRENT

COMPONENT LOCATION E1D88520

Rail pressure regulator valve

EGNG013Z

GENERAL DESCRIPTION E7E0702D

Rail pressure regulator valve is installed in common rail and controls common rail pressure fast as regulating returning
quantity of fuel which is delivered to common rail when fast rise of rail pressure is required like the moment of turning
engine ON or when fast relief of pressure is required like at the point of deceleration.The lower Rail pressure regulator
valve current is, the more fuel is supplied to common rail. Thus it leads rail pressure to be high. On the contrary, the
higher Rail pressure regulator valve current is, the less fuel is supplied to common rail.

DTC DESCRIPTION EF15534C

P0089 is set when excessive current in control circuit of Rail pressure regulator valve(integrated with high common rail)
is detected for more than 0.22 sec.. This code is due to short to battery in control circuit orRail pressure regulator valve
internal short.

DTC DETECTING CONDITION EC1B676E

Item Detecting Condition Possible Cause


DTC Strategy • Voltage monitoring
Enable Conditions • IG KEY "ON"
• Short to battery (control circuit of Rail
ThresholdValue
pressure regulator valve) • Rail pressure regulator
DiagnosticTime • 220ms valve circuit
• Rail pressure regulator
Fuel Cut NO valve component
EGR Off NO
Fail Safe
Fuel Limit YES
MIL YES
DIESEL CONTROL SYSTEM FLA -123

SPECIFICATION E0C77CD9

rail pressure regulator valve resistance Operating frequancy

3.42 ~ 3.78Ω (20℃) 1000Hz(1KHz)

SCHEMATIC DIAGRAM ECA3B2C8

[CIRCUIT DIAGRAM] [CONNECTOR INFORMATION]


C144 Rail Pressure Regulator Valve C101-1 ECM
Terminal Connected to Function
1 1 C101-1 terminal 4 Rail Pressure Control Valve Power
4. Power
2 C101-1 terminal 34 Rail Pressure Control Valve Control

2 34. Control

[HARNESS CONNECTOR]

60 59 58 57 56 55 54 53 52 51 50 49 48 47 46
94 93 92 91 90 89 88 87 86 85 84 83 82 81 80 79 78 77 76 75 74 73
45 44 43 42 41 40 39 38 37 36 35 34 33 32 31 6 5
72 71 70 69 68 67 66 65 64 63 62 61 60 59 58 57 56 55 54 53 52 51
2 1 4 3
30 29 28 27 26 25 24 23 22 21 20 19 18 17 16 50 49 48 47 46 45 44 43 42 41 40 39 38 37 36 35 34 33 32 31 30 29
2 1
15 14 13 12 11 10 9 8 7 6 5 4 3 2 1 28 27 26 25 24 23 22 21 20 19 18 17 16 15 14 13 12 11 10 9 8 7

C144 Rail Pressure Regulator Valve


C101-1 ECM C101-2 ECM

EGNG014A

SIGNAL WAVEFORM AND DATA E8270A95

Fig.1 Fig.2
Fig.1) Waveform of rail pressure regulator valve at idle. It shows approx. 20% duty.
Fig.2) Waveform of rail pressure regulator valve as accelerating. Approx. 50% duty is outputted as engine load increases.
( When rail pressure increases as accelerating, rail pressure regulator valve duty(current) rises.)
EGNG014B
FLA -124 FUEL SYSTEM

MONITOR SCANTOOL DATA E604792E

1. Connect Scantool to Data Link Connector (DLC).

2. Warm engine up to normal operating temperature.

3. Turn "OFF" electrical devices and A/C.

4. Monitor "FUEL PRESSURE MEASURED", "RAIL PRESS. REGULATOR1", "INJ. PUMP REGULATOR" parameter
on the Scantool.

SPECIFICATION :

Idle(without load) Accelerating(stall test) Diagnosis


INJ. PUMP REGULATOR 38 ± 5% 32 ± 5% duty decreases
FUEL PRESSURE
28.5 ± 5 Mpa 145 ± 10 Mpa press. increases
MEASURED
RAIL PRESS.
19 ± 5% 48 ± 5% duty increases
REGULATOR1

Fig.1 Fig.2
Fig.1) The position of curser on the graph represents idle data.
Fig.2) Data during acceleration(stall test).

EGNG013U

NOTE
The waveform of fuel pressure regulator valve installed at high pressure pump(fuel detecting MPROP) shows 38%
duty at idle, duty drops to approx. 32% at acceleration to raise rail pressure. Duty drop means the decrease of
current.
→ Fuel delivered to common rail increases as current drops.

The waveform of rail pressure regulator valve installed at common rail shows 19% duty at idle, duty rises to approx.
48% at acceleration to raise rail pressure. Duty rise means the increase of current.
→ If current rises, the returning quantity of fuel deliverd to common rail decreases and common rail pressure rises.

TERMINAL AND CONNECTOR INSPECTION EDED0FB5

1. Electrical systems consist of a lot of harness and connectors, poor connection of terminals can cause various prob-
lems and damge of component.

2. Perform checking procedure as follows.


DIESEL CONTROL SYSTEM FLA -125

1) Check damage of harness and terminals : Check terminals for contact resistance, corrosion and deformation.

2) Check connecting condition of ECM and component connector : Check terminal seperation, damage of locking
device and connecting condition between terminal and wiring.

NOTE
Disconnect the pin which requires checking at male connector and insert it to the terminal at female connector for
checking connecting condition. ( after checking, reconnect the pin at correct position. )

3. Is the problem found?

YES

▶ Repair the trouble causing part and go to "Verification of Vehicle Repair".

NO

▶ Go to "Power Circuit Inspection".

POWER CIRCUIT INSPECTION EB278DCC

1. Check power circuit voltage

1) IG KEY "OFF", ENGINE "OFF".

2) Disconnect Rail pressure regulator valve connector.

3) IG KEY "ON".

4) Measure the voltage of Rail pressure regulator valve connector terminal 1.

specification : 11.5V~13.0V

5) Is the measured voltage within the specification?

YES

▶ Go to "Control Circuit Inspection".

NO

▶ Repair open between rail pressure control valve connector terminal 1 and ECM connector terminal 4 and go
to "Verification of Vehicle Repair".

CONTROL CIRCUIT INSPECTION EDEB4672

1. Check monitoring voltage in control circuit

1) IG KEY "OFF", ENGINE "OFF".

2) Disconnect Rail pressure regulator valve connector.

3) IG KEY "ON".

4) Measure the voltage of Rail pressure regulator valve connector terminal 2.

specification : 3.2V~3.7V
FLA -126 FUEL SYSTEM

5) Is the measured voltage within the specification?

YES

▶ Go to "Component Inspection"

NO

▶ When voltage is not detected : Go to "2. Check open in control circuit" as follows.
▶ When high voltage is detected : Repair short to battery and go to "Verification of Vehicle Repair".

2. Check open in control circuit

1) IG KEY "OFF", ENGINE "OFF".

2) Disconnect Rail pressure regulator valve connector and ECM connector.

3) Check continuity between Rail pressure regulator valve connector terminal 2 and ECM connector terminal 34.

specification : Continuity ( below 1.0Ω )

4) Is the measured resistance within the specification?

YES

▶ Repair short to ground in Rail pressure regulator valve control circuit and go to "Verification of Vehicle Repair".

NO

▶ Repair open in Rail pressure regulator valve control circuit and go to "Verification of Vehicle Repair".

COMPONENT INSPECTION E15DCA64

1. Check Rail pressure regulator valve component resistance

1) IG KEY "OFF", ENGINE "OFF".

2) Disconnect Rail pressure regulator valve connector.

3) Check Rail pressure regulator valve component resistance.

Specification : 3.42 ~ 3.78Ω (20℃)

1 2

EGNG014F

4) Is the measured resistance within the specification?


DIESEL CONTROL SYSTEM FLA -127

YES

▶ Go to "Verification of Vehicle Repair".

NO

▶ Replace common rail assy’ and go to "Verification of Vehicle Repair".

VERIFICATION OF VEHICLE REPAIR E246BA16

After a repair, it is essential to verify that the fault is corrected.

1. After connecting Scantool select "DIAGNOSTIC TROUBLE CODES(DTCs)" mode.

2. Clear recorded DTC using Scantool.

3. Drive the vehicle within DTC "Enable conditions" in "General information".

4. After selecting "DIAGNOSTIC TROUBLE CODES(DTCs)" mode and check if DTC is recorded again.

5. Are any DTCs recorded ?

YES

▶ Go to the DTC guide of recorded NO. in Scantool.

NO

▶ System operates within specification.


FLA -128 FUEL SYSTEM

DTC P0091 RAIL PRESSURE REGULATOR VALVE CIRCUIT LOW

COMPONENT LOCATION E195BDC4

Refer to DTC P0089.

GENERAL DESCRIPTION EBB17DBE

Refer to DTC P0089.

DTC DESCRIPTION E83785E1

P0091 is set when "0"A in control circuit of Rail pressure regulator valve(integrated with common rail) is detected for more
than 0.11 sec.. This code is due to open of short to ground in control circuit or Rail pressure regulator valve internal open.

DTC DETECTING CONDITION E2EACD66

Item Detecting Condition Possible Cause


DTC Strategy • Voltage monitoring
Enable Conditions • IG KEY "ON"
ThresholdValue • Short to GND, Wiring open
• Rail pressure regulator
DiagnosticTime • 110ms valve circuit
Fuel Cut NO • Rail pressure regulator
valve component
EGR Off NO
Fail Safe
Fuel Limit YES
MIL YES

SPECIFICATION E8F3A3C2

Refer to DTC P0089.

SCHEMATIC DIAGRAM EFAEC57C

Refer to DTC P0089.

SIGNAL WAVEFORM AND DATA EF8B5851

Refer to DTC P0089.

MONITOR SCANTOOL DATA EB79B159

Refer to DTC P0089.

TERMINAL AND CONNECTOR INSPECTION EBB737A9

Refer to DTC P0089.


DIESEL CONTROL SYSTEM FLA -129

POWER CIRCUIT INSPECTION ECB3397A

1. Check power circuit voltage

1) IG KEY "OFF", ENGINE "OFF".

2) Disconnect Rail pressure regulator connector.

3) IG KEY "ON".

4) Measure the voltage of Rail pressure regulator connector terminal 1.

specification : 11.5V~13.0V

5) Is the measured voltage within the specification?

YES

▶ Go to "Control Circuit Inspection".

NO

▶ Repair open between rail pressure control valve connector terminal 1 and ECM connector terminal 4 and go
to "Verification of Vehicle Repair".

CONTROL CIRCUIT INSPECTION E052155F

1. Check monitoring voltage in control circuit

1) IG KEY "OFF", ENGINE "OFF".

2) Disconnect RRail pressure regulator connector.

3) IG KEY "ON".

4) Measure the voltage of Rail pressure regulator connector terminal 2.

specification : 3.2V~3.7V

5) Is the measured voltage within the specification?

YES

▶ Go to "Component Inspection"

NO

▶ When voltage is not detected : Go to "2. Check open in control circuit" as follows.
▶ When high voltage is detected : Repair short to battery and go to "Verification of Vehicle Repair".

2. Check open in control circuit

1) IG KEY "OFF", ENGINE "OFF".

2) Disconnect Rail pressure regulator connector and ECM connector.

3) Check continuity between Rail pressure regulator connector terminal 2 and ECM connector terminal 34.
FLA -130 FUEL SYSTEM

specification : Continuity ( below 1.0Ω )

4) Is the measured resistance within the specification?

YES

▶ Repair short to ground in Rail pressure regulator control circuit and go to "Verification of Vehicle Repair".

NO

▶ Repair open in Rail pressure regulator control circuit and go to "Verification of Vehicle Repair".

COMPONENT INSPECTION ECAB6893

1. Check Rail pressure regulator component resistance

1) IG KEY "OFF", ENGINE "OFF".

2) Disconnect Rail pressure regulator connector.

3) Check Rail pressure regulator component resistance.

Specification : 3.42 ~ 3.78Ω (20℃)

1 2

EGNG014F

4) Is the measured resistance within the specification?

YES

▶ Go to "Verification of Vehicle Repair".

NO

▶ Replace common rail assy’ and go to "Verification of Vehicle Repair".

VERIFICATION OF VEHICLE REPAIR E2FC03D6

Refer to DTC P0089.


DIESEL CONTROL SYSTEM FLA -131

DTC P0092 RAIL PRESSURE REGULATOR VALVE CIRCUIT HIGH

COMPONENT LOCATION EE571EDE

Refer to DTC P0089.

GENERAL DESCRIPTION E93567AB

Refer to DTC P0089.

DTC DESCRIPTION E5BE67B9

P0092 is set when excessive current in power circuit of Fuel Pressure control valve(integrated with common rail) is de-
tected for more than 0.14 sec.. This code is due to short to battery in power circuit or Rail pressure regulator valve internal
short.

DTC DETECTING CONDITION E4806A09

Item Detecting Condition Possible Cause


DTC Strategy • Voltage monitoring
Enable Conditions • IG KEY "ON"
• Short to battery (power circuit in rail pressure
ThresholdValue
regulator valve) • Rail pressure regulator
DiagnosticTime • 140ms valve circuit
• Rail pressure regulator
Fuel Cut NO valve component
EGR Off NO
Fail Safe
Fuel Limit YES
MIL YES

SPECIFICATION E772CBC8

Refer to DTC P0089.

SCHEMATIC DIAGRAM EB358AA9

Refer to DTC P0089.

SIGNAL WAVEFORM AND DATA EC9F46CE

Refer to DTC P0089.

MONITOR SCANTOOL DATA EF78DCD5

Refer to DTC P0089.

TERMINAL AND CONNECTOR INSPECTION EE534BFA

Refer to DTC P0089.


FLA -132 FUEL SYSTEM

POWER CIRCUIT INSPECTION E6C40344

1. Check power circuit voltage

1) IG KEY "OFF", ENGINE "OFF".

2) Disconnect Rail pressure regulator valve connector.

3) IG KEY "ON".

4) Measure the voltage of Rail pressure regulator valve connector terminal 1.

specification : 11.5V~13.0V

5) Is the measured voltage within the specification?

YES

▶ Go to "Control Circuit Inspection".

NO

▶ Repair open between rail pressure regulator valve connector terminal 1 and ECM connector terminal 4 and
go to "Verification of Vehicle Repair".

CONTROL CIRCUIT INSPECTION E58BB727

1. Check monitoring voltage in control circuit

1) IG KEY "OFF", ENGINE "OFF".

2) Disconnect Rail pressure regulator valve connector.

3) IG KEY "ON".

4) Measure the voltage of Rail pressure regulator valve connector terminal 2.

specification : 3.2V~3.7V

5) Is the measured voltage within the specification?

YES

▶ Go to "Component Inspection"

NO

▶ When voltage is not detected : Go to "2. Check open in control circuit" as follows.
▶ When high voltage is detected : Repair short to battery and go to "Verification of Vehicle Repair".

2. Check open in control circuit

1) IG KEY "OFF", ENGINE "OFF".

2) Disconnect Rail pressure regulator valve connector and ECM connector.

3) Check continuity between Rail pressure regulator valve connector terminal 2 and ECM connector terminal 34.
DIESEL CONTROL SYSTEM FLA -133

specification : Continuity ( below 1.0Ω )

4) Is the measured resistance within the specification?

YES

▶ Repair short to ground in Rail pressure regulator valve control circuit and go to "Verification of Vehicle Repair".

NO

▶ Repair open in Rail pressure regulator valve control circuit and go to "Verification of Vehicle Repair".

COMPONENT INSPECTION E984D474

1. Check Rail pressure regulator component resistance

1) IG KEY "OFF", ENGINE "OFF".

2) Disconnect Rail pressure regulator valve connector.

3) Check Rail pressure regulator valve component resistance.

Specification : 3.42 ~ 3.78Ω (20℃)

1 2

EGNG014F

4) Is the measured resistance within the specification?

YES

▶ Go to "Verification of Vehicle Repair".

NO

▶ Replace common rail assy’ and go to "Verification of Vehicle Repair".

VERIFICATION OF VEHICLE REPAIR E4A5FEAF

Refer to DTC P0089.


FLA -134 FUEL SYSTEM

DTC P0097 INTAKE AIR TEMPERATURE SENSOR 2 CIRCUIT LOW INPUT

COMPONENT LOCATION E705CB82

EGNG012V

GENERAL DESCRIPTION E5C99627

Intake Air Temperature Sensor(IATS) is NTC thermistor. Installed inside of both MAFS and BPS, it senses intake air
temperature. In case of EURO-4 diesel engine, IATS is installed in front of turbocharger(inside of MAFS) and behind
it(inside of BPS). Comparing air temperature from both sensors(one is intake air temperature, the other is air temperature
passing through turbo charger), more accurate sensing of intake air temperature is possible.With intake air temperature
signal, ECM performs EGR control correction and fuel injection quantity correction.(MAFS is needed for EGR FEED BACK
control in electronically controlled diesel engine. The calculation of air density at certain temperture is required to perform
EGR FEED BACK control correctly.)

DTC DESCRIPTION EC3845AD

P0097 is set when the voltage below 73mV(0.11V) - minimum output voltage of IATS(integrated with BPS) - is detected
for more than 2.0 sec. This code is due to short to ground in IATS signal circuit.

DTC DETECTING CONDITION E5BF9CB7

Item Detecting Condition Possible Cause


DTC Strategy • Voltage monitoring
Enable Conditions • IG KEY "ON"
ThresholdValue • Output signal below minimum value( below 73mV )
DiagnosticTime • 2.0 sec. • IATS circuit
Fuel Cut NO • IATS component

EGR Off NO
Fail Safe
Fuel Limit NO
MIL NO
DIESEL CONTROL SYSTEM FLA -135

SPECIFICATION EF3FB478

Temp. -40℃ -20℃ 0℃ 20℃ 40℃ 60℃ 80℃


35.14 12.66 5.12 2.29 1.10 0.57 0.31
Resistance
~43.76KΩ ~15.12KΩ ~5.89KΩ ~2.55KΩ ~1.24KΩ ~0.65KΩ ~0.37KΩ

SCHEMATIC DIAGRAM E7A12C98

[CIRCUIT DIAGRAM] [CONNECTOR INFORMATION]

C130 Boost pressure sensor C101-1 ECM


Terminal Connected to Function
3 1 C101-1 terminal 40 BPS signal
53. IATS signal
2 C101-1 terminal 13 BPS power
4 3 C101-1 terminal 53 IATS signal
23. Sensor ground
P 2 4 C101-1 terminal 23 Sensor ground
13. BPS power
1
U 40. BPS signal

[HARNESS CONNECTOR]

60 59 58 57 56 55 54 53 52 51 50 49 48 47 46 94 93 92 91 90 89 88 87 86 85 84 83 82 81 80 79 78 77 76 75 74 73
45 44 43 42 41 40 39 38 37 36 35 34 33 32 31 6 5
72 71 70 69 68 67 66 65 64 63 62 61 60 59 58 57 56 55 54 53 52 51
4 3 2 1 4 3
50 49 48 47 46 45 44 43 42 41 40 39 38 37 36 35 34 33 32 31 30 29
30 29 28 27 26 25 24 23 22 21 20 19 18 17 16 2 1
28 27 26 25 24 23 22 21 20 19 18 17 16 15 14 13 12 11 10 9 8 7
15 14 13 12 11 10 9 8 7 6 5 4 3 2 1

C130 Boost pressure sensor C101-1 ECM C101-2 ECM

EGNG007Y

SIGNAL WAVEFORM AND DATA E25FE16F

Fig.1
Fig.1) IATS output waveform at 25 . The higher temperature is, the lower voltage becomes.
EGNG007Z
FLA -136 FUEL SYSTEM

MONITOR SCANTOOL DATA EF601EB3

1. Connect Scantool to Data Link Connector (DLC).

2. Warm engine up to normal operating temperature.

3. Turn "OFF" electrical devices and A/C.

4. Monitor "AIR TEMPERATURE SENSOR" parameter on the Scantool.

specification : current intake air temperture is displayed.

Fig.1
Fig.1) Check if current temperature is same as the value displayed on the Scantool.
EGNG008A

TERMINAL AND CONNECTOR INSPECTION ED67C5AA

1. Electrical systems consist of a lot of harness and connectors, poor connection of terminals can cause various prob-
lems and damge of component.

2. Perform checking procedure as follows.

1) Check damage of harness and terminals : Check terminals for contact resistance, corrosion and deformation.

2) Check connecting condition of ECM and component connector : Check terminal seperation, damage of locking
device and connecting condition between terminal and wiring.

NOTE
Disconnect the pin which requires checking at male connector and insert it to the terminal at female connector for
checking connecting condition. ( after checking, reconnect the pin at correct position. )

3. Is the problem found?

YES

▶ Repair the trouble causing part and go to "Verification of Vehicle Repair".

NO

▶ Go to "Signal Circuit Inspection".


DIESEL CONTROL SYSTEM FLA -137

SIGNAL CIRCUIT INSPECTION E2694094

1. Check signal circuit voltage

1) IG KEY "OFF", ENGINE "OFF".

2) Disconnect BPS connector.

3) IG KEY "ON"

4) Check the voltage of BPS connector terminal 3.

Specification : 4.8V~5.1V

5) Is the measured voltage within the specificaiton?

YES

▶ Go to "Component Inspection".

NO

▶ Repair "2. Check short to ground in signal circuit" as follows.

2. Check short to ground in signal circuit

1) IG KEY "OFF", ENGINE "OFF".

2) Disconnect BPS connector and ECM connector.

3) Check continuity between BPS connector terminal 3 and chassis ground.

Specification : Discontinuity (Infinite Ω )

4) Is the measured resistance within the specification?

YES

▶ Go to"Component Inspection".

NO

▶ Repair short to ground in signal circuit and go to "Verification of Vehicle Repair".

COMPONENT INSPECTION EC004A7F

1. IG KEY "OFF", ENGINE "OFF".

2. Disconnect BPS connector.

3. Measure resistance between IATS component terminal 3 and 4, referring to resistance characteristic table of speci-
fication of General information.

Specification : Refer to Specification of General Information


FLA -138 FUEL SYSTEM

EGNG008B

4. Is the measured resistance at certain temperature within the specified resisance range at the temperature?

YES

▶ Go to "Verification of Vehicle Repair".

NO

▶ Replace BPS assy’ and go to "Verification of Vehicle Repair".

VERIFICATION OF VEHICLE REPAIR E03162E4

After a repair, it is essential to verify that the fault is corrected.

1. After connecting Scantool select "DIAGNOSTIC TROUBLE CODES(DTCs)" mode.

2. Clear recorded DTC using Scantool.

3. Drive the vehicle within DTC "Enable conditions" in "General information".

4. After selecting "DIAGNOSTIC TROUBLE CODES(DTCs)" mode and check if DTC is recorded again.

5. Are any DTCs recorded ?

YES

▶ Go to the DTC guide of recorded NO. in Scantool.

NO

▶ System operates within specification.


DIESEL CONTROL SYSTEM FLA -139

DTC P0098 INTAKE AIR TEMPERATURE SENSOR 2 CIRCUIT HIGH INPUT

COMPONENT LOCATION E2314274

Refer to DTC P0097.

GENERAL DESCRIPTION E647739B

Refer to DTC P0097.

DTC DESCRIPTION E91B78A4

P0098 is set when the voltage above 4965mV - maximum output voltage of IATS(integrated with BPS) - is detected for
more than 2.0 sec.. This code is due to 1) open or 2) short to ground or 3) short to battery in IATS signal circuit.

DTC DETECTING CONDITION E2CDDBEB

Item Detecting Condition Possible Cause


DTC Strategy • Voltage monitoring
Enable Conditions • IG KEY "ON"
ThresholdValue • Output signal above maximum value( above 4965mV )
DiagnosticTime • 2.0 sec. • IATS circuit
Fuel Cut NO • IATS component

EGR Off NO
Fail Safe
Fuel Limit NO
MIL NO

SPECIFICATION E9856A34

Refer to DTC P0097.

SCHEMATIC DIAGRAM EA3DB456

Refer to DTC P0097.

SIGNAL WAVEFORM AND DATA E3D96A76

Refer to DTC P0097.

MONITOR SCANTOOL DATA EC505B2F

1. Connect Scantool to Data Link Connector (DLC).

2. Warm engine up to normal operating temperature.

3. Turn "OFF" electrical devices and A/C.

4. Monitor "AIR TEMPERATURE SENSOR" parameter on the Scantool.

specification : current intake air temperture is displayed.


FLA -140 FUEL SYSTEM

Fig.1
Fig.1) Check if current temperature is same as the value displayed on the Scantool.
EGNG008A

TERMINAL AND CONNECTOR INSPECTION E4DC10AC

Refer to DTC P0097.

SIGNAL CIRCUIT INSPECTION E10FE190

1. Check signal circuit voltage

1) IG KEY "OFF", ENGINE "OFF".

2) Disconnect BPS connector.

3) IG KEY "ON"

4) Check the voltage of BPS connector terminal 3.

Specification : 4.8V~5.1V

5) Is the measured voltage within the specificaiton?

YES

▶ Go to "Ground Circuit Inspection".

NO

▶ Go to "2.Check open in signal circuit" as follows.

2. Check open in signal circuit

1) IG KEY "OFF", ENGINE "OFF".

2) Disconnect BPS connector and ECM connector.

3) Check continuity between BPS connector terminal 3 and ECM connector terminal 53.

Specification : Continuity (below 1.0Ω )


DIESEL CONTROL SYSTEM FLA -141

4) Is the measured resistance within the specification?

YES

▶ Go to "3. Check short to battery in signal circuit" as follows.

NO

▶ Repair open in signal circuit and go to "Verification of Vehicle Repair".

3. Check short to battery in signal circuit

1) IG KEY "OFF", ENGINE "OFF".

2) Disconnect BPS connector and ECM connector.

3) IG KEY "ON"

4) Check the voltage of BPS connector terminal 3.

Specification : 0.0V~0.1V

5) Is the measured voltage within the specification?(with both connector disconnected)

YES

▶ Repair short to battery in signal circuit and go to "Verification of Vehicle Repair".

NO

▶ Go to "Ground Circuit Inspection".

GROUND CIRCUIT INSPECTION E75B427C

1. IG KEY "OFF", ENGINE "OFF".

2. Disconnect BPS connector.

3. IG KEY "ON".

4. Measure the voltage of BPS connector terminal 3. [ TEST "A" ]

5. Measure the voltage between BPS connector terminal 3 and 4. [ TEST "B" ]
( terminal 3 : Check + prove , terminal 4 : Check - prove )

Specification : [TEST "A"] Voltage - [TEST "B"] Voltage = below 200mV

6. Is the measured voltage within the specification?

YES

▶ Go to "Component Inspection".

NO

▶ When "B" voltage is not detected : Repair open in ground circuit and go to "Verification of Vehicle Repair".
▶ When the voltage difference between "A" and "B" is above 200mV : Eliminate the causes of excessive resistance
and go to "Verification of Vehicle Repair".
FLA -142 FUEL SYSTEM

COMPONENT INSPECTION ECFAA528

1. IG KEY "OFF", ENGINE "OFF".

2. Disconnect BPS connector.

3. Measure resistance between IATS component terminal 3 and 4, referring to resistance characteristic table of speci-
fication of General information.

Specification : Refer to Specification of General Information

EGNG008B

4. Is the measured resistance at certain temperature within the specified resisance range at the temperature?

YES

▶ Go to "Verification of Vehicle Repair".

NO

▶ Replace BPS assy’ and go to "Verification of Vehicle Repair".

VERIFICATION OF VEHICLE REPAIR E421AC33

Refer to DTC P0097.


DIESEL CONTROL SYSTEM FLA -143

DTC P0101 MASS OR VOLUME AIR FLOW CIRCUIT


RANGE/PERFORMANCE

COMPONENT LOCATION E5E2D324

MAFS & IATS

EGNG012O

GENERAL DESCRIPTION E5B08F12

Air Flow Sensor(MAFS) is digital sensor. Measuring mass of air flow, signal is outputted as frequency(Hz). ECM per-
forms EGR system feed back control with the information of measured mass air flow. (The role of MAFS in diesel engine is
different from gasoline engine. Fuel injection quantity is decided by MAFS signal in gasoline engine.)When EGR gas(con-
tains no oxygen) flowing into combustion chamber increases, the air passing through AFS(contains oxygen) decreases.
Thus, with the output signal change of MAFS accompanied by EGR actuator actuation, ECM determines the amount of
recirculated EGR gas quantity.

NOTE
NOx is produced from the reaction of nitrogen and oxygen.
If least intake air required for complete combustion flows into combustion chamber by controlling EGR gas(contains
no oxygen) which is recirculated to combustion chamber, NOx decreases because there is no supplementary oxygen
to react with nitrogen.

DTC DESCRIPTION EC30F227

P0101 is set when MAFS output voltage above 4.8V is detected for more than 1.0 sec.. This code is due to short to battery
in signal circuit or open in ground circuit.
FLA -144 FUEL SYSTEM

DTC DETECTING CONDITION E39F91F1

Item Detecting Condition Possible Cause


DTC Strategy • Voltage monitoring
Enable Conditions • Engine running
ThresholdValue • Shrot to battery in MAFS circuit
DiagnosticTime • 1.0 sec. • MAFS circuit
Fuel Cut NO • MAFS component

EGR Off YES


Fail Safe
Fuel Limit YES
MIL YES

SPECIFICATION ED0AFB75

Output frequency ( KHz )


Intake air quantity (Kg/h) deviation [ % ]
20℃ 80℃
8 1.97 ±3
10 2.01 2.01 ±2
40 2.50 2.50 ±2
105 3.20 3.20 ±2
220 4.30 ±2
480 7.80 7.80 ±2
560 9.50 ±3
DIESEL CONTROL SYSTEM FLA -145

SCHEMATIC DIAGRAM EA634E1B

[CIRCUIT DIAGRAM] [CONNECTOR INFORMATION]


C101-2 ECM
C103 MAFS
Terminal Connected to Function
89. IATS Signal 1 C142 J/C terminal 5 1G1 Power
3
2 C101-1 terminal 44 Sensor ground
C101-1 ECM 3
2 C101-2 terminal 89 IATS Signal
44. MAFS ground 4 C101-1 terminal 37 Sensor power
5 5 C101-1 terminal 42 MAFS signal
42. MAFS signal
1 4
37. MAFS power

1G1 Power(I/P JUNTION Box 10A ECU FUSE)

[HARNESS CONNECTOR]

60 59 58 57 56 55 54 53 52 51 50 49 48 47 46
94 93 92 91 90 89 88 87 86 85 84 83 82 81 80 79 78 77 76 75 74 73
45 44 43 42 41 40 39 38 37 36 35 34 33 32 31 6 5
72 71 70 69 68 67 66 65 64 63 62 61 60 59 58 57 56 55 54 53 52 51
5 4 3 2 1 4 3
30 29 28 27 26 25 24 23 22 21 20 19 18 17 16 50 49 48 47 46 45 44 43 42 41 40 39 38 37 36 35 34 33 32 31 30 29
2 1
15 14 13 12 11 10 9 8 7 6 5 4 3 2 1 28 27 26 25 24 23 22 21 20 19 18 17 16 15 14 13 12 11 10 9 8 7

C103 MAFS C101-1 ECM C101-2 ECM

EGNG012P

SIGNAL WAVEFORM AND DATA E366EE4D

Fig.1 Fig.2
Fig.1) MAFS signal waveform at IG KEY "ON". It shows digital signal of 50% duty, 1.8KHz.
Fig.2) MAFS signal waveform at idle(830RPM, Electric EGR control valae duty 9.4%, air flow for each cylinder 340mg/st).
It shows digital signal of 50% duty, 2.0~2.5KHz.

EGNG012Q

NOTE
Signal frequency increases as RPM rises.
FLA -146 FUEL SYSTEM

MONITOR SCANTOOL DATA EDE98702

1. Connect Scantool to Data Link Connector (DLC).

2. Warm engine up to normal operating temperature.

3. Turn "OFF" electrical devices and A/C.

4. Monitor "AIR MASS PERCYLINDER" parameter on the Scantool.

Specification : When EElectric EGR control valve does not operate 6% duty) at idle : 340mg/st ± 50 mg/st
When EElectric EGR control valve operates(Approx. 50% duty) at idle : 200ms/st ± 50 mg/st

Fig.1 Fig.2
Fig.1) Check if "AIR MASS PERCYLINDER"l is 340mg/st 50mg/st without EEGR operation at warm idle
(Electric EGR control valve 6% duty)
Fig.2) Check if "AIR MASS PERCYLINDER"l is 200mg/st 50mg/st with EEGR operation at warm idle
(Electric EGR control valve approx. 50% duty)

Electric EGR control valae operates as decelerating after rapid acceleration when idle EEGR does not operate, Electric
EGR control valve operating duty decreases as time goes by. This controlling process lasts for about 3 min. and Electric
EGR control valve turns "OFF" (duty 6% ) after 3 min..

EGNG012R

TERMINAL AND CONNECTOR INSPECTION EC0FFFB0

1. Electrical systems consist of a lot of harness and connectors, poor connection of terminals can cause various prob-
lems and damge of component.

2. Perform checking procedure as follows.

1) Check damage of harness and terminals : Check terminals for contact resistance, corrosion and deformation.

2) Check connecting condition of ECM and component connector : Check terminal seperation, damage of locking
device and connecting condition between terminal and wiring.

NOTE
Disconnect the pin which requires checking at male connector and insert it to the terminal at female connector for
checking connecting condition. ( after checking, reconnect the pin at correct position. )

3. Is the problem found?


DIESEL CONTROL SYSTEM FLA -147

YES

▶ Repair the trouble causing part and go to "Verification of Vehicle Repair".

NO

▶ Go to "Power Circuit Inspection".

POWER CIRCUIT INSPECTION EAFA70E3

1. Check power circuit voltage

1) IG KEY "OFF", ENGINE "OFF".

2) Disconnect MAFS connector.

3) IG KEY "ON".

4) Measure the voltage of MAFS connector terminal 1 and 4.

Specification : Terminal 4 : 4.8V~5.1V ( Sensor power )


Terminal 1 : 11.5V~13.0V ( IG Power )

5) Is the measured voltage within the specification?

YES

▶ Go to "Signal Circuit Inspection".

NO

▶ When output voltage is not detected at terminal 1 :


☞ Repair open in In-pannel junction box 10A ECU fuse and related circuit and go to "Verification of Vehicle
Repair".
▶ When output voltage is not detected at terminal 4 :
☞ Repair open between MAFS connector terminal 4 and ECM connector 37, and go to "Verification of Vehicle
Repair".

SIGNAL CIRCUIT INSPECTION E5053C88

1. Check signal circuit voltage

1) IG KEY "OFF", ENGINE "OFF".

2) Disconnect MAFS connector and ECM connector.

3) IG KEY "ON".

4) Measure the voltage of MAFS connector terminal 5.

Specification : 4.8~5.1V

5) Is the measured voltage within the specification?

YES

▶ Go to "Ground Circuit Inspection".


FLA -148 FUEL SYSTEM

NO

▶ Repair short to battery in signal circuit and go to "Verification of Vehicle Repair".

GROUND CIRCUIT INSPECTION E72AFE74

1. IG KEY "OFF", ENGINE "OFF".

2. Disconnect MAFS connector.

3. IG KEY "ON".

4. Measure the voltage of MAFS connector terminal 4. [ TEST "A" ]

5. Measure the voltage between MAFS connector terminal 4 and 2. [ TEST "B" ]
( terminal 4 : Check + prove , terminal 2 : Check - prove )

Specification : [TEST "A"] Voltage - [TEST "B"] Voltage = below 200mV

6. Is the measured voltage within the specification?

YES

▶ Go to "Component Inspection".

NO

▶ When "B" voltage is not detected : Repair open in ground circuit and go to "Verification of Vehicle Repair".
▶ When the voltage difference between "A" and "B" is above 200mV : Eliminate the causes of excessive resistance
and go to "Verification of Vehicle Repair".

COMPONENT INSPECTION EE0D6D18

1. IG KEY "OFF", ENGINE "OFF".

2. Check that MAFS is installed in correctly according to the direction of arrow on AFS assy’.

3. Check contamination of air cleaner filter.

4. IG KEY "ON", ENGINE "ON".

5. Let IDLE RPM last after warming engine up.

6. Check the leakage of intake system(the leakage or damage of intercooler).

7. Check that VGT operates correctly.( Check if vacuum operating state of VGT Control solenoid valve is appropriate, if
VGT diaphragm and unison ring are stuck.)

8. Check that Electric EGR control valve does not operate.


( Electric EGR control valve turns "OFF" and 6% duty is outputted 3 min after rapid acceleration. Disconnect Electric
EGR control valve connector if needed. )

9. Monitor signal voltage of MAFS when engine speed lasts at approx. 800RPM using Scantool.

10. Check MAFS output signal at idle after rapid acceleration.(Electric EGR control valve duty 50%)

Specification : When Electric EGR control valve does not operate (6%) at idle : 340mg/st ± 50 mg/st
EEGR When Electric EGR control valve operates(50%) at idle : 200ms/st ± 50 mg/st
DIESEL CONTROL SYSTEM FLA -149

11. Is output signal within the specification?

YES

▶ Go to "Verification of Vehicle Repair".

NO

▶ Replace MAFS assy’ and go to "Verification of Vehicle Repair".

VERIFICATION OF VEHICLE REPAIR EC146149

After a repair, it is essential to verify that the fault is corrected.

1. After connecting Scantool select "DIAGNOSTIC TROUBLE CODES(DTCs)" mode.

2. Clear recorded DTC using Scantool.

3. Drive the vehicle within DTC "Enable conditions" in "General information".

4. After selecting "DIAGNOSTIC TROUBLE CODES(DTCs)" mode and check if DTC is recorded again.

5. Are any DTCs recorded ?

YES

▶ Go to the DTC guide of recorded NO. in Scantool.

NO

▶ System operates within specification.


FLA -150 FUEL SYSTEM

DTC P0102 MASS OR VOLUME AIR FLOW CIRCUIT LOW INPUT

COMPONENT LOCATION E070478C

Refer to DTC P0101.

GENERAL DESCRIPTION E2FF040F

Refer to DTC P0101.

DTC DESCRIPTION E282609F

P0102 is set when MAFS output voltage below 0.2V(below 1200Hz) is detected for more than 1.0 sec. This code is due
to 1)open in power circuit 2) open or short to ground in signal circuit.

DTC DETECTING CONDITION E0148924

Item Detecting Condition Possible Cause


DTC Strategy • Voltage monitoring
Enable Conditions • Engine running
ThresholdValue • Shrot to battery in MAFS circuit
DiagnosticTime • 1.0 sec. • MAFS circuit
Fuel Cut NO • MAFS component

EGR Off YES


Fail Safe
Fuel Limit YES
MIL YES

SPECIFICATION E5C5B0E5

Refer to DTC P0101.

SCHEMATIC DIAGRAM E4AEF152

Refer to DTC P0101.

SIGNAL WAVEFORM AND DATA EB36829A

Refer to DTC P0101.

MONITOR SCANTOOL DATA E7E3979C

Refer to DTC P0101.

TERMINAL AND CONNECTOR INSPECTION E92527D5

Refer to DTC P0101.


DIESEL CONTROL SYSTEM FLA -151

POWER CIRCUIT INSPECTION E7C8EA54

1. Check power circuit voltage

1) IG KEY "OFF", ENGINE "OFF".

2) Disconnect MAFS connector.

3) IG KEY "ON".

4) Measure the voltage of MAFS connector terminal 1 and 4.

Specification : Terminal 4 : 4.8V~5.1V ( Sensor power )


Terminal 1 : 11.5V~13.0V ( IG Power )

5) Is the measured voltage within the specification?

YES

▶ Go to "Signal Circuit Inspection".

NO

▶ When output voltage is not detected at terminal 1 :


☞ Repair open in In-pannel junction box 10A ECU fuse and related circuit and go to "Verification of Vehicle
Repair".
▶ When output voltage is not detected at terminal 4 :
☞ Repair open between MAFS connector terminal 4 and ECM connector 37, and go to "Verification of Vehicle
Repair".

SIGNAL CIRCUIT INSPECTION E792AA3E

1. Check signal circuit voltage

1) IG KEY "OFF", ENGINE "OFF".

2) Disconnect MAFS connector and ECM connector.

3) IG KEY "ON".

4) Measure the voltage of MAFS connector terminal 5.

Specification : 4.8~5.1V

5) Is the measured voltage within the specification?

YES

▶ Go to "Ground Circuit Inspection".

NO

▶ Go to "2. Check open in signal circuit" as follows.

2. Check short to ground in signal circuit

1) IG KEY "OFF", ENGINE "OFF".


FLA -152 FUEL SYSTEM

2) Disconnect MAFS sensor connector and ECM connector.

3) Check continuity between MAFS connector terminal 5 and ECM connector terminal 42.

Specification : Discontinuity ( Infinite Ω )

4) Is the measured resistance within the specification?

YES

▶ Go to "3. Check short to ground in signal circuit" as follows.

NO

▶ Repair open in signal circuit and go to "Verification of Vehicle Repair".

3. Check short to ground in signal circuit

1) IG KEY "OFF", ENGINE "OFF".

2) Disconnect MAFS sensor connector and ECM connector.

3) Check continuity between MAFS connector terminal 5 and chassis ground.

Specification : Discontinuity(Infinite Ω )

4) Is the measured resistance within the specification?

YES

▶ Go to "Ground Circuit Inspection".

NO

▶ Repair short to ground in signal circuit and go to "Verification of Vehicle Repair".

GROUND CIRCUIT INSPECTION E5A6CC02

1. IG KEY "OFF", ENGINE "OFF".

2. Disconnect MAFS connector.

3. IG KEY "ON".

4. Measure the voltage of MAFS connector terminal 4. [ TEST "A" ]

5. Measure the voltage between MAFS connector terminal 4 and 2. [ TEST "B" ]
( terminal 4 : Check + prove , terminal 2 : Check - prove )

Specification : [TEST "A"] Voltage - [TEST "B"] Voltage = below 200mV

6. Is the measured voltage within the specification?

YES

▶ Go to "Component Inspection".
DIESEL CONTROL SYSTEM FLA -153

NO

▶ When "B" voltage is not detected : Repair open in ground circuit and go to "Verification of Vehicle Repair".
▶ When the voltage difference between "A" and "B" is above 200mV : Eliminate the causes of excessive resistance
and go to "Verification of Vehicle Repair".

COMPONENT INSPECTION E7DD1C4E

1. IG KEY "OFF", ENGINE "OFF".

2. Check that MAFS is installed in correctly according to the direction of arrow on AFS assy’.

3. Check contamination of air cleaner filter.

4. IG KEY "ON", ENGINE "ON".

5. Let IDLE RPM last after warming engine up.

6. Check the leakage of intake system(the leakage or damage of intercooler).

7. Check that VGT operates correctly.( Check if vacuum operating state of VGT Control solenoid valve is appropriate, if
VGT diaphragm and unison ring are stuck.)

8. Check that Electric EGR control valve does not operate.


( Electric EGR control valve turns "OFF" and 6% duty is outputted 3 min after rapid acceleration. Disconnect Electric
EGR control valve connector if needed. )

9. Monitor signal voltage of MAFS when engine speed lasts at approx. 800RPM using Scantool.

10. Check MAFS output signal at idle after rapid acceleration.(Electric EGR control valve duty 50%)

Specification : When Electric EGR control valve does not operate (6%) at idle : 340mg/st ± 50 mg/st
EEGR When Electric EGR control valve operates(50%) at idle : 200ms/st ± 50 mg/st

11. Is output signal within the specification?

YES

▶ Go to "Verification of Vehicle Repair".

NO

▶ Replace MAFS assy’ and go to "Verification of Vehicle Repair".

VERIFICATION OF VEHICLE REPAIR E042F809

Refer to DTC P0101.


FLA -154 FUEL SYSTEM

DTC P0103 MASS OR VOLUME AIR FLOW CIRCUIT HIGH INPUT

COMPONENT LOCATION E47611F5

Refer to DTC P0101.

GENERAL DESCRIPTION E4CB5C2A

Refer to DTC P0101.

DTC DESCRIPTION EC47A9D0

P0103 is set when MAFS output voltage above 14100Hz is detected for more than 1.0 sec. This code is due to excessive
output voltage from sensor component or poor connection in sensor circuit.

DTC DETECTING CONDITION E6B842D7

Item Detecting Condition Possible Cause


DTC Strategy • Voltage monitoring
Enable Conditions • Engine running
ThresholdValue • Abnormal maximum output signal( above 14100Hz )
DiagnosticTime • 1.0 sec. • MAFS circuit
Fuel Cut NO • MAFS component

EGR Off YES


Fail Safe
Fuel Limit YES
MIL YES

SPECIFICATION EFE35CDD

Refer to DTC P0101.

SCHEMATIC DIAGRAM E2001216

Refer to DTC P0101.

SIGNAL WAVEFORM AND DATA EE33FB29

Refer to DTC P0101.

MONITOR SCANTOOL DATA E7522645

Refer to DTC P0101.

TERMINAL AND CONNECTOR INSPECTION E283F939

Refer to DTC P0101.


DIESEL CONTROL SYSTEM FLA -155

POWER CIRCUIT INSPECTION E5FEDA89

1. Check power circuit voltage

1) IG KEY "OFF", ENGINE "OFF".

2) Disconnect MAFS connector.

3) IG KEY "ON".

4) Measure the voltage of MAFS connector terminal 1 and 4.

Specification : Terminal 4 : 4.8V~5.1V ( Sensor power )


Terminal 1 : 11.5V~13.0V ( IG Power )

5) Is the measured voltage within the specification?

YES

▶ Go to "Signal Circuit Inspection".

NO

▶ When output voltage is not detected at terminal 1 :


☞ Repair open in In-pannel junction box 10A ECU fuse and related circuit and go to "Verification of Vehicle
Repair".
▶ When output voltage is not detected at terminal 4 :
☞ Repair open between MAFS connector terminal 4 and ECM connector 37, and go to "Verification of Vehicle
Repair".

SIGNAL CIRCUIT INSPECTION E96AB215

1. Check signal circuit voltage

1) IG KEY "OFF", ENGINE "OFF".

2) Disconnect MAFS connector and ECM connector.

3) IG KEY "ON".

4) Measure the voltage of MAFS connector terminal 5.

Specification : 4.8~5.1V

5) Is the measured voltage within the specification?

YES

▶ Go to "Ground Circuit Inspection".

NO

▶ Go to "2. Check open in signal circuit" as follows.

2. Check short to ground in signal circuit

1) IG KEY "OFF", ENGINE "OFF".


FLA -156 FUEL SYSTEM

2) Disconnect MAFS sensor connector and ECM connector.

3) Check continuity between MAFS connector terminal 5 and ECM connector terminal 42.

Specification : Discontinuity ( Infinite Ω )

4) Is the measured resistance within the specification?

YES

▶ Go to "3. Check short to ground in signal circuit" as follows.

NO

▶ Repair open in signal circuit and go to "Verification of Vehicle Repair".

3. Check short to ground in signal circuit

1) IG KEY "OFF", ENGINE "OFF".

2) Disconnect MAFS sensor connector and ECM connector.

3) Check continuity between MAFS connector terminal 5 and chassis ground.

Specification : Discontinuity(Infinite Ω )

4) Is the measured resistance within the specification?

YES

▶ Go to "Ground Circuit Inspection".

NO

▶ Repair short to ground in signal circuit and go to "Verification of Vehicle Repair".

GROUND CIRCUIT INSPECTION EAFCDB06

1. IG KEY "OFF", ENGINE "OFF".

2. Disconnect MAFS connector.

3. IG KEY "ON".

4. Measure the voltage of MAFS connector terminal 4. [ TEST "A" ]

5. Measure the voltage between AFS connector terminal 4 and 2. [ TEST "B" ]
( terminal 4 : Check + prove , terminal 2 : Check - prove )

Specification : [TEST "A"] Voltage - [TEST "B"] Voltage = below 200mV

6. Is the measured voltage within the specification?

YES

▶ Go to "Component Inspection".
DIESEL CONTROL SYSTEM FLA -157

NO

▶ When "B" voltage is not detected : Repair open in ground circuit and go to "Verification of Vehicle Repair".
▶ When the voltage difference between "A" and "B" is above 200mV : Eliminate the causes of excessive resistance
and go to "Verification of Vehicle Repair".

COMPONENT INSPECTION E5C4F86B

1. IG KEY "OFF", ENGINE "OFF".

2. Check that MAFS is installed in correctly according to the direction of arrow on AFS assy’.

3. Check contamination of air cleaner filter.

4. IG KEY "ON", ENGINE "ON".

5. Let IDLE RPM last after warming engine up.

6. Check the leakage of intake system(the leakage or damage of intercooler).

7. Check that VGT operates correctly.( Check if vacuum operating state of VGT Control solenoid valve is appropriate, if
VGT diaphragm and unison ring are stuck.)

8. Check that Electric EGR control valve does not operate.


( Electric EGR control valve turns "OFF" and 6% duty is outputted 3 min after rapid acceleration. Disconnect Electric
EGR control valve connector if needed. )

9. Monitor signal voltage of MAFS when engine speed lasts at approx. 800RPM using Scantool.

10. Check MAFS output signal at idle after rapid acceleration.(Electric EGR control valve duty 50%)

Specification : When Electric EGR control valve does not operate (6%) at idle : 340mg/st ± 50 mg/st
EEGR When Electric EGR control valve operates(50%) at idle : 200ms/st ± 50 mg/st

11. Is output signal within the specification?

YES

▶ Go to "Verification of Vehicle Repair".

NO

▶ Replace MAFS assy’ and go to "Verification of Vehicle Repair".

VERIFICATION OF VEHICLE REPAIR E2F112B5

Refer to DTC P0101.


FLA -158 FUEL SYSTEM

DTC P0107 ATMOSPHERIC PRESSURE CIRCUIT LOW INPUT

COMPONENT LOCATION E75BA5CE

ECM

EGNG007T

GENERAL DESCRIPTION E9CD0AB4

Atmospheric sensor is installed in ECM and senses atmospheric pressure where the vehicle is.Based on singal of at-
mospheric sensor, air density is calculated. And atmospheric sensor is used to detect mass air flow with MAFS, IATS.
This sensor is required to perform 1) fuel injection quantity correction in high altitude and 2) EGR control. Atmospheric
pressure is fixed at 900hpa when atmospheric sensor fails.

DTC DESCRIPTION E5223337

P0107 is set when the voltage below 250mV - minimum output voltage of Atmospheric pressure sensor - is detected for
more than 0.4 sec. This code is due to fhe failure of the sensor inside of ECM.

DTC DETECTING CONDITION E57A4CBE

Item Detecting Condition Possible Cause


DTC Strategy • Voltage monitoring
Enable Conditions • IG KEY "ON"
• When output voltage is below the minimum
ThresholdValue
value.(below 152mV )
DiagnosticTime • 2.0 sec. • Atmospheric pressure
sensor (ECM component)
Fuel Cut NO
EGR Off YES • Atmospheric pressure is
Fail Safe
Fuel Limit YES fixed at 1000hpa.

MIL NO
DIESEL CONTROL SYSTEM FLA -159

SPECIFICATION EBF7483D

1ATM IS SAME AS

hpa (hecto pascal) mb mmHg


1013 1013 760

MONITOR SCANTOOL DATA E78F5B38

1. Connect scantool to Data Link Cable. (DLC)

2. Warm engine up to normal operating temperature.

3. Turn "OFF" electrical devices and A/C.

4. Monitor "ATMOSPHERIC PRESS. SNSR" parameter on the scantool.

Specification : Approx. 1 atm is displayed

Fig.1
Fig.1) The atmospheric pressure where the vehicle is displayed. atmospheric pressure decreases as vehicle going up to higher
altitude. The pressure at average level of sea surface is regarded as 1atm and, check if the pressure different from 1 atm
is displayed. ( 1 atm is correct pressure)

EGNG003B

COMPONENT INSPECTION EAAC0D94

1. ECM Component Inspection

1) IG KEY "OFF", ENGINE "OFF".

2) Disconnect ECM.

3) Replace ECM, check if abnormal operations disappear.

4) If problems are corrected, replace ECM.

VERIFICATION OF VEHICLE REPAIR E5134CBF

After a repair, it is essential to verify that the fault is corrected.

1. After connecting Scantool select "DIAGNOSTIC TROUBLE CODES(DTCs)" mode.


FLA -160 FUEL SYSTEM

2. Clear recorded DTC using Scantool.

3. Drive the vehicle within DTC "Enable conditions" in "General information".

4. After selecting "DIAGNOSTIC TROUBLE CODES(DTCs)" mode and check if DTC is recorded again.

5. Are any DTCs recorded ?

YES

▶ Go to the DTC guide of recorded NO. in Scantool.

NO

▶ System operates within specification.


DIESEL CONTROL SYSTEM FLA -161

DTC P0108 ATMOSPHERIC PRESSURE CIRCUIT HIGH INPUT

COMPONENT LOCATION E5427083

Refer to DTC P0107.

GENERAL DESCRIPTION E71F32EE

Refer to DTC P0107.

DTC DESCRIPTION E1469A98

P0108 is set when the voltage above 4.85V - maximum output voltage of Atmospheric pressure sensor - is detected for
more than 0.4 sec.. This code is due to fhe failure of the sensor inside of ECM.

DTC DETECTING CONDITION E72A4CA4

Item Detecting Condition Possible Cause


DTC Strategy • Voltage monitoring
Enable Conditions • IG KEY "ON"
• When output voltage is above the maximum
ThresholdValue
value. (above 4.85V)
DiagnosticTime • 2.0 sec. • Atmospheric pressure
sensor (ECM component)
Fuel Cut NO
EGR Off YES • Atmospheric pressure is
Fail Safe
Fuel Limit YES fixed at 1000hpa.

MIL NO

SPECIFICATION E6934E71

Refer to DTC P0107.

MONITOR SCANTOOL DATA EDE8D891

Refer to DTC P0107.

COMPONENT INSPECTION E44AF3D4

1. ECM Component Inspection

1) IG KEY "OFF", ENGINE "OFF".

2) Disconnect ECM.

3) Replace ECM, check if abnormal operations disappear.

4) If problems are corrected, replace ECM.


FLA -162 FUEL SYSTEM

VERIFICATION OF VEHICLE REPAIR E8B258F2

Refer to DTC P0107.


DIESEL CONTROL SYSTEM FLA -163

DTC P0112 INTAKE AIR TEMPERATURE SENSOR 1 CIRCUIT LOW INPUT

COMPONENT LOCATION EE29DAA6

MAFS & IATS

EGNG004N

GENERAL DESCRIPTION E918D7A8

Intake Air Temperature Sensor(IATS) is NTC thermistor. Installed inside of both MAFS and BPS, it senses intake air
temperature. In case of EURO-4 diesel engine, IATS is installed in front of turbocharger(inside of MAFS) and behind
it(inside of BPS). Comparing air temperature from both sensors(one is intake air temperature, the other is air temperature
passing through turbo charger), more accurate sensing of intake air temperature is possible.With intake air temperature
signal, ECM performs EGR control correction and fuel injection quantity correction.(MAFS is needed for EGR FEED BACK
control in electronically controlled diesel engine. The calculation of air density at certain temperture is required to perform
EGR FEED BACK control correctly.)

DTC DESCRIPTION E13FDC5B

P0112 is set when the voltage below 73mV - minimum output voltage of IATS(inside of AFS) - is detected for more than
2.0 sec. This code is due to short to ground in IATS signal circuit.

DTC DETECTING CONDITION E7FDFE30

Item Detecting Condition Possible Cause


DTC Strategy • Voltage Monitoring
Enable Conditions • IG KEY "ON"
• When output signal is below the minimum
ThresholdValue
value ( below 73mV )
DiagnosticTime • 2.0 sec. • IATS circuit
• IATS component
Fuel Cut NO
EGR Off NO • Intake air temperature is
Fail Safe
Fuel Limit NO regarded as 50℃

MIL NO
FLA -164 FUEL SYSTEM

SPECIFICATION EDF5A538

Tempera-
ture -40℃ -20℃ 0℃ 20℃ 40℃ 60℃ 80℃

35.14 12.66 5.12 2.29 1.10 0.57 0.31


Resistance
~43.76KΩ ~15.12KΩ ~5.89KΩ ~2.55KΩ ~1.24KΩ ~0.65KΩ ~0.37KΩ

SCHEMATIC DIAGRAM E2356DAC

[CIRCUIT DIAGRAM] [CONNECTOR INFORMATION]


C101-2 ECM
C103 Mass Air flow sensor
Terminal Connected to Function
89. IATS signal 1 C142 J/C terminal 5 1G1 power
3
2 C101-1 terminal 44 Sensor ground
C101-1 ECM
3 C101-2 terminal 89 IATS signal
2
44. Sensor ground 4 C101-1 terminal 37 Sensor power
5 5 C101-1 terminal 42 MAFS signal
42. MAFS signal
1 4
37. Sensor power

1G1 power

[HARNESS CONNECTOR]

60 59 58 57 56 55 54 53 52 51 50 49 48 47 46
94 93 92 91 90 89 88 87 86 85 84 83 82 81 80 79 78 77 76 75 74 73
45 44 43 42 41 40 39 38 37 36 35 34 33 32 31 6 5
72 71 70 69 68 67 66 65 64 63 62 61 60 59 58 57 56 55 54 53 52 51
5 4 3 2 1 4 3
30 29 28 27 26 25 24 23 22 21 20 19 18 17 16 50 49 48 47 46 45 44 43 42 41 40 39 38 37 36 35 34 33 32 31 30 29
2 1
15 14 13 12 11 10 9 8 7 6 5 4 3 2 1 28 27 26 25 24 23 22 21 20 19 18 17 16 15 14 13 12 11 10 9 8 7

C103 Mass Air flow sensor C101-1 ECM C101-2 ECM

EGNG004O
DIESEL CONTROL SYSTEM FLA -165

SIGNAL WAVEFORM AND DATA E6BC2AA8

Fig.1
Fig.1) IATS output signal at 25 .The higher temperature rises, the lower signal voltage becomes.
EGNG004P

MONITOR SCANTOOL DATA E077D6EA

1. Connect scantool to Data Link Cable. (DLC)

2. Warm engine up to normal operating temperature.

3. Turn "OFF" electrical devices and A/C.

4. Monitor "AIR TEMPERATURE SENSOR" parameter on the scantool.

Specification : Intake air temperature is displayed

Fig.1
Fig.1) "AIR TEMPERATURE SENSOR" value should not change according to engine state.
EGNG004Q

TERMINAL AND CONNECTOR INSPECTION E0AF83E2

1. Electrical systems consist of a lot of harness and connectors, poor connection of terminals can cause various prob-
lems and damge of component.
FLA -166 FUEL SYSTEM

2. Perform checking procedure as follows.

1) Check damage of harness and terminals : Check terminals for contact resistance, corrosion and deformation.

2) Check connecting condition of ECM and component connector : Check terminal seperation, damage of locking
device and connecting condition between terminal and wiring.

NOTE
Disconnect the pin which requires checking at male connector and insert it to the terminal at female connector or
checking connecting condition. ( after checking, reconnect the pin at correct position. )

3. Is the problem found?

YES

▶ Repair the trouble causing part and go to "Verification of Vehicle Repair".

NO

▶ Go to "Signal Circuit Inspection".

SIGNAL CIRCUIT INSPECTION E18E9BA2

1. Check signal circuit voltage

1) IG KEY "OFF", ENGINE "OFF".

2) Disconnect IATS connector

3) IG KEY "ON"

4) Measure the voltage of terminal 3 of MAFS connector.

Specification : 4.8V~5.1V

5) Is the measured voltage within the specification?

YES

▶ Go to "Component Inspection".

NO

▶ Go to "2.Check short to ground in signal circuit" as follows.

2. Check short to ground in signal circuit

1) IG KEY "OFF", ENGINE "OFF".

2) Disconnect MAFS connector and ECM connector

3) Check continuity between MAFS connector terminal 3 and chassis ground.

Specification : Discontinuity ( Infinite Ω )

4) Is the measured resistance within the specification?


DIESEL CONTROL SYSTEM FLA -167

YES

▶ Go to "Component Inspection".

NO

▶ Repair short to ground in signal circuit and go to "Verification of Vehicle Repair".

COMPONENT INSPECTION E428B692

1. Ignition "OFF", Turn Engine "OFF".

2. Disconnect MAFS connector.

3. Measure resistance of IATS component terminal 3 and 2, referring to resistance characteristic table of specification
of General information.

Specification : Refer to Specification of General Information.

EGNG004S

4. Is the measured resistance at certain temperature within the specified resisance range at the temperature?

YES

▶ Go to "Verification of Vehicle Repair".

NO

▶ Replace MAFS ASSY’ and go to "Verification of Vehicle Repair".

VERIFICATION OF VEHICLE REPAIR EA50D73E

After a repair, it is essential to verify that the fault is corrected.

1. After connecting Scantool select "DIAGNOSTIC TROUBLE CODES(DTCs)" mode.

2. Clear recorded DTC using Scantool.

3. Drive the vehicle within DTC "Enable conditions" in "General information".

4. After selecting "DIAGNOSTIC TROUBLE CODES(DTCs)" mode and check if DTC is recorded again.

5. Are any DTCs recorded ?


FLA -168 FUEL SYSTEM

YES

▶ Go to the DTC guide of recorded NO. in Scantool.

NO

▶ System operates within specification.


DIESEL CONTROL SYSTEM FLA -169

DTC P0113 INTAKE AIR TEMPERATURE SENSOR 1 CIRCUIT HIGH INPUT

COMPONENT LOCATION E4A627CA

Refer to DTC P0112.

GENERAL DESCRIPTION E472BDF9

Refer to DTC P0112.

DTC DESCRIPTION ED6C8A71

P0113 is set when the voltage above 4886mV - maximum output voltage of IATS - is detected for more than 2.0 sec. This
code is due to 1) open or 2) short to ground or 3) short to battery in IATS signal circuit.

DTC DETECTING CONDITION E7BE8492

Item Detecting Condition Possible Cause


DTC Strategy • Voltage Monitoring
Enable Conditions • IG KEY "ON"
• When output signal is above the maximum
ThresholdValue
value ( above 4.886mV )
DiagnosticTime • 2.0 sec. • IATS circuit
• IATS component
Fuel Cut NO
EGR Off NO • Intake air temperature is
Fail Safe
Fuel Limit NO regarded as 50℃

MIL NO

SPECIFICATION EF060A26

Refer to DTC P0112.

SCHEMATIC DIAGRAM E7F7D236

Refer to DTC P0112.

SIGNAL WAVEFORM AND DATA E30871A7

Refer to DTC P0112.

MONITOR SCANTOOL DATA E82AE35E

1. Connect scantool to Data Link Cable. (DLC)

2. Warm engine up to normal operating temperature.

3. Turn "OFF" electrical devices and A/C.

4. Monitor "AIR TEMPERATURE SENSOR" parameter on the scantool.


FLA -170 FUEL SYSTEM

Specification : Intake air temperature is displayed

Fig.1
Fig.1) "AIR TEMPERATURE SENSOR" value should not change according to engine state.
EGNG004Q

TERMINAL AND CONNECTOR INSPECTION E58294E2

Refer to DTC P0112.

SIGNAL CIRCUIT INSPECTION E7DA0844

1. Check signal circuit voltage

1) IG KEY "OFF", ENGINE "OFF".

2) Disconnect MAFS connector

3) IG KEY "ON"

4) Measure the voltage of terminal 3 of MAFS connector.

Specification : 4.8V~5.1V

5) Is the measured voltage within the specification?

YES

▶ Go to "Component Inspection"

NO

▶ Go to "2.Check open in signal circuit" as follows.

2. Check open in signal circuit

1) IG KEY "OFF", ENGINE "OFF".

2) Disconnect MAFS connector and ECM connector

3) Check continuity between MAFS connector terminal 3 and ECM connector terminal 89.
DIESEL CONTROL SYSTEM FLA -171

Specification : Continuity (below 1.0Ω )

4) Is the measured resistance within the specification?

YES

▶ Go to "3.Check short to battery in signal circuit " as follows

NO

▶ Repair open spots in signal circuit and go to "Verification of Vehicle Repair".

3. Check short to battery in signal circuit

1) IG KEY "OFF", ENGINE "OFF".

2) Disconnect MAFS connector and ECM connector

3) IG KEY "ON"

4) Measure the voltage of terminal 3 of MAFS connector.

Specification : 0.0V~0.1V

5) Is abnormal voltage detected in the circuit with both connector disconnected?

YES

▶ Repair short to battery and go to "Verification of Vehicle Repair".

NO

▶ Go to "Ground Circuit Inspection".

GROUND CIRCUIT INSPECTION EB5A491E

1. IG KEY "OFF", ENGINE "OFF".

2. Disconnect MAFS connector and ECM connector

3. IG KEY "ON"

4. Measure the voltage of terminal 3 of MAFS connector. [ TEST "A" ]

5. Measure the voltage of MAFS terminal 3 and terminal 2. [ TEST "B" ]


( terminal 3 : Check + prove , terminal 2 : Check - prove )

Specification : the voltage difference between TEST "A" and TEST "B" is within 200mV

6. Is the measured voltage within the specification?

YES

▶ Go to "Component Inspection".
FLA -172 FUEL SYSTEM

NO

▶ When "B" voltage is not detected : Repair open in ground circuit and go to "Verification of Vehicle Repair".
▶ When the voltage difference between "A" and "B" is above 200mV : Eliminate the causes of excessive resistance
and go to "Verification of Vehicle Repair".

COMPONENT INSPECTION EAE176F7

1. Ignition "OFF", Turn Engine "OFF".

2. Disconnect MAFS connector.

3. Measure resistance of IATS component terminal 3 and 2, referring to resistance characteristic table of specification
of General information.

Specification : Refer to Specification of General Information.

EGNG004S

4. Is the measured resistance at certain temperature within the specified resisance range at the temperature?

YES

▶ Go to "Verification of Vehicle Repair".

NO

▶ Replace AFS ASSY’ and go to "Verification of Vehicle Repair".

VERIFICATION OF VEHICLE REPAIR E16AFF01

Refer to DTC P0112.


DIESEL CONTROL SYSTEM FLA -173

DTC P0117 ENGINE COOLANT TEMPERATURE CIRCUIT LOW INPUT

COMPONENT LOCATION ED6BF22E

ECTS

EGNG012E

GENERAL DESCRIPTION E0EEA0F0

Engine Coolant Temperature Sensor(ECTS), installed in coolant line, senses engine coolant temperature.With the infor-
mation about engine coolant temperature, ECM performs fuel injection quantity correction, cooling fan control and glow
relay operating duration control.Especially, because ECTS signal is main variable of fuel injection quantity correction when
engine is cold, sensor trouble makes starting engine difficult when engine is cold.If engine is running when ECTS is out
of order, ECM regards engine coolant temperature as 80℃. And during cranking, ECM considers engine coolant tem-
perature as -10℃. Besides, cooling fan, which is controlled based on ECTS signal, operates at HIGH-MODE to prevent
engine overheat and supplementary heater is deactivated.

DTC DESCRIPTION EAC91BF0

P0117 is set when the voltage below 225mV - minimum output voltage of ECTS - is detected for more than 2.0 sec. This
code is due to short to ground in signal circuit.
FLA -174 FUEL SYSTEM

DTC DETECTING CONDITION EC96666B

Item Detecting Condition Possible Cause


DTC Strategy • Voltage monitoring
Enable Conditions • IG KEY "ON"
• Output signal below the minimum value.(
ThresholdValue
below 225mV )
DiagnosticTime • 2.0 sec.
Fuel Cut NO • A/C condensor fan control
operation based on engine • ECTS circuit
EGR Off YES
coolant temperature • ECTS component
Fuel Limit NO inhibited.
• PTC heater inhibited.
Fail Safe • Cooling fan is fixed at
HIGH-MODE.
MIL NO • during engine operation :
temperature is fixed at 80℃
at cranking : temperature
is fixed at -10℃

SPECIFICATION E09C851C

Temperature -40℃ -20℃ 0℃ 20℃ 40℃


Resistance 48.14㏀ 15.48±1.35㏀ 5.790㏀ 2.45±0.14㏀ 1.148㏀
Temperature 60℃ 80℃ 100℃ 110℃ 120℃
Resistance 0.586㏀ 0.322㏀ 0.188㏀ 0.147±0.002㏀ 0.116㏀
DIESEL CONTROL SYSTEM FLA -175

SCHEMATIC DIAGRAM E1E39678

[CIRCUIT DIAGRAM] [CONNECTOR INFORMATION]


C101-1 ECM
C127 ECTS
Terminal Connected to Function
3 1 C101-1 terminal 58 Sensor signal
41. Sensor ground
2 M09-3 terminal 2 Water temp. gauge (Cluster)
1
58. Sensor signal 3 C101-1 terminal 41 Sensor ground
2

Water temp. gauge (Cluster)

[HARNESS CONNECTOR]

60 59 58 57 56 55 54 53 52 51 50 49 48 47 46
94 93 92 91 90 89 88 87 86 85 84 83 82 81 80 79 78 77 76 75 74 73
45 44 43 42 41 40 39 38 37 36 35 34 33 32 31 6 5
72 71 70 69 68 67 66 65 64 63 62 61 60 59 58 57 56 55 54 53 52 51
4 3
3 2 1 50 49 48 47 46 45 44 43 42 41 40 39 38 37 36 35 34 33 32 31 30 29
30 29 28 27 26 25 24 23 22 21 20 19 18 17 16
2 1
15 14 13 12 11 10 9 8 7 6 5 4 3 2 1 28 27 26 25 24 23 22 21 20 19 18 17 16 15 14 13 12 11 10 9 8 7

C127 ECTS C101-1 ECM C101-2 ECM

EGNG012F

SIGNAL WAVEFORM AND DATA E71310F8

Fig.1
Fig.1) ECTS output signal at 80 .The higher temperature rises, the lower signal voltage becomes.
EGNG012G

MONITOR SCANTOOL DATA E7F78564

1. Connect Scantool to Data Link Connector (DLC).

2. Warm engine up to normal operating temperature.

3. Turn "OFF" electrical devices and A/C.

4. Monitor "ECTS" parameter on the Scantool.


FLA -176 FUEL SYSTEM

Specification : Current enigne coolant temperature is displayed.

Fig.1
Fig.1) Check if 1) incorrect value is displayed 2) coolant temperature is fixed at 80 suddenly during driving 3)coolant temperature
is fixed at -10 when turning IG KEY "ON". That coolant temperature is fixed at -10 or 80 means failure of ECTS.
To prevent overheat of engine due to ECTS , if ECTS fails, cooling fan operates continuously.
EGNG012H

TERMINAL AND CONNECTOR INSPECTION E2FFBEAC

1. Electrical systems consist of a lot of harness and connectors, poor connection of terminals can cause various prob-
lems and damge of component.

2. Perform checking procedure as follows.

1) Check damage of harness and terminals : Check terminals for contact resistance, corrosion and deformation.

2) Check connecting condition of ECM and component connector : Check terminal seperation, damage of locking
device and connecting condition between terminal and wiring.

NOTE
Disconnect the pin which requires checking at male connector and insert it to the terminal at female connector for
checking connecting condition. ( after checking, reconnect the pin at correct position. )

3. Is the problem found?

YES

▶ Repair the trouble causing part and go to "Verification of Vehicle Repair".

NO

▶ Go to "Signal Circuit Inspection ".

SIGNAL CIRCUIT INSPECTION E4F37CE1

1. Check signal circuit voltage

1) IG KEY "OFF", ENGINE "OFF".

2) Disconnect ECTS connector.


DIESEL CONTROL SYSTEM FLA -177

3) IG KEY "ON".

4) Measure the voltage of ECTS connector terminal 1.

Specification : 4.8V~5.1V

5) Is the measured voltage within the specification?

YES

▶ Go to "Component Inspection".

NO

▶ Go to "2.Check short to ground in signal circuit" as follows.

2. Check short to ground in signal circuit

1) IG KEY "OFF", ENGINE "OFF".

2) Disconnect ECTS connector and ECM connector.

3) Check continuity between ECTS connector terminal 1 and chassis ground.

Specification : Discontinuity ( Infinite Ω )

4) Is the measured resistance within the specification?

YES

▶ Go to "Component Inspection".

NO

▶ Repair short to ground in signal circuit and go to "Verification of Vehicle Repair".

COMPONENT INSPECTION ECBD402D

1. IG KEY "OFF", ENGINE "OFF".

2. Disconnect ECTS connector.

3. Measure resistance between ECTS terminal 1 and 3, referring to resistance characteristic table of specification of
General information.

Specification : Refer to Specification of General Information


FLA -178 FUEL SYSTEM

1 2 3

EGNG012I

4. Is the measured resistance at certain temperature within the specified resisance range at the temperature?

YES

▶ Go to "Verification of Vehicle Repair".

NO

▶ Replace ECTS and go to "Verification of Vehicle Repair".

VERIFICATION OF VEHICLE REPAIR E92C8D5A

After a repair, it is essential to verify that the fault is corrected.

1. After connecting Scantool select "DIAGNOSTIC TROUBLE CODES(DTCs)" mode.

2. Clear recorded DTC using Scantool.

3. Drive the vehicle within DTC "Enable conditions" in "General information".

4. After selecting "DIAGNOSTIC TROUBLE CODES(DTCs)" mode and check if DTC is recorded again.

5. Are any DTCs recorded ?

YES

▶ Go to the DTC guide of recorded NO. in Scantool.

NO

▶ System operates within specification.


DIESEL CONTROL SYSTEM FLA -179

DTC P0118 ENGINE COOLANT TEMPERATURE CIRCUIT HIGH INPUT

COMPONENT LOCATION E9B50B9C

Refer to DTC P0117.

GENERAL DESCRIPTION E34FBD94

Refer to DTC P0117.

DTC DESCRIPTION EF455BA1

P0118 is set when the voltage above 4965mV - maximum output voltage of ECTS - is detected for more than 2.0 sec.
This code is due to open or short to battery in signal circuit or open in ground circuit.

DTC DETECTING CONDITION E6EF25F1

Item Detecting Condition Possible Cause


DTC Strategy • Voltage monitoring
Enable Conditions • IG KEY "ON"
• Output signal above the maximum value(
ThresholdValue
above 4965mV )
DiagnosticTime • 2.0 sec.
Fuel Cut NO • A/C condensor fan control
operation based on engine • ECTS circuit
EGR Off YES
coolant temperature • ECTS component
Fuel Limit NO inhibited.
• PTC heater inhibited.
Fail Safe • Cooling fan is fixed at
HIGH-MODE.
MIL NO • during engine operation :
temperature is fixed at 80℃
at cranking : temperature
is fixed at -10℃

SPECIFICATION E3560CE8

Refer to DTC P0117.

SCHEMATIC DIAGRAM EC432000

Refer to DTC P0117.

SIGNAL WAVEFORM AND DATA EE65EBE5

Refer to DTC P0117.

MONITOR SCANTOOL DATA EAC9797A

1. Connect Scantool to Data Link Connector (DLC).


FLA -180 FUEL SYSTEM

2. Warm engine up to normal operating temperature.

3. Turn "OFF" electrical devices and A/C.

4. Monitor "ECTS" parameter on the Scantool.

Specification : Current enigne coolant temperature is displayed.

Fig.1
Fig.1) Check if 1) incorrect value is displayed 2) coolant temperature is fixed at 80 suddenly during driving 3)coolant temperature
is fixed at -10 when turning IG KEY "ON". That coolant temperature is fixed at -10 or 80 means failure of ECTS.
To prevent overheat of engine due to ECTS , if ECTS fails, cooling fan operates continuously.
EGNG012H

TERMINAL AND CONNECTOR INSPECTION E5C5D906

Refer to DTC P0117.

SIGNAL CIRCUIT INSPECTION E8380F8A

1. Check signal circuit voltage

1) IG KEY "OFF", ENGINE "OFF".

2) Disconnect ECTS connector.

3) IG KEY "ON".

4) Measure the voltage of ECTS connector terminal 1.

Specification : 4.8V~5.1V

5) Is the measured voltage within the specification?

YES

▶ Go to "Component Inspection".

NO

▶ Go to "2.Check open in signal circuit" as follows.

2. Check open in signal circuit


DIESEL CONTROL SYSTEM FLA -181

1) IG KEY "OFF", ENGINE "OFF".

2) Disconnect ECTS connector and ECM connector.

3) Check continuity between ECTS connector terminal 1 and ECM connector terminal 58.

Specification : continuity ( below 1.0Ω )

4) Is the measured resistance within the specification?

YES

▶ Go to "3.Check short to battery in signal circuit" as follows.

NO

▶ Repair open in signal circuit and go to "Verification of Vehicle Repair".

3. Check short to battery in signal circuit

1) IG KEY "OFF", ENGINE "OFF".

2) Disconnect ECTS connector and ECM connector.

3) IG KEY "ON".

4) Measure the voltage of ECTS connector terminal 1.

Specification : 0.0V~0.1V

5) Is the measured voltage within the specification?

YES

▶ Go to "Ground Circuit Inspection".

NO

▶ Repair short to battery in signal circuit and go to "Verification of Vehicle Repair".

GROUND CIRCUIT INSPECTION E8180801

1. IG KEY "OFF", ENGINE "OFF".

2. Disconnect ECTS connector.

3. IG KEY "ON".

4. Measure the voltage of ECTS connector terminal 1. [ TEST "A" ]

5. Measure the voltage between ECTS connector terminal 1 and 3. [ TEST "B" ]
( terminal 1 : Check + prove , terminal 3 : Check - prove )

Specification : [TEST "A"] Voltage - [TEST "B"] Voltage = below 200mV

6. Is the measured voltage within the specification?


FLA -182 FUEL SYSTEM

YES

▶ Go to "Component Inspection".

NO

▶ When "B" voltage is not detected : Repair open in ground circuit and go to "Verification of Vehicle Repair".
▶ When the voltage difference between "A" and "B" is above 200mV : Eliminate the causes of excessive resistance
and go to "Verification of Vehicle Repair".

COMPONENT INSPECTION E6688785

1. IG KEY "OFF", ENGINE "OFF".

2. Disconnect ECTS connector.

3. Measure resistance between ECTS terminal 1 and 3, referring to resistance characteristic table of specification of
General information.

Specification : Refer to Specification of General Information

1 2 3

EGNG012I

4. Is the measured resistance at certain temperature within the specified resisance range at the temperature?

YES

▶ Go to "Verification of Vehicle Repair".

NO

▶ Replace ECTS and go to "Verification of Vehicle Repair".

VERIFICATION OF VEHICLE REPAIR EF4F4BEC

Refer to DTC P0117.


DIESEL CONTROL SYSTEM FLA -183

DTC P0182 FUEL TEMPERATURE SENSOR A CIRCUIT LOW INPUT

COMPONENT LOCATION EEDAE31D

FTS

EGNG006H

GENERAL DESCRIPTION E710D5AF

Fuel Temperature Sensor is NTC thermistor installed in fuel supplying line. It senses the temperature of fuel supplied
to high pressure pump.Fuel temperature is limited (engine power is limited) to keep fuel temperature from reaching at
120℃.This limit is to protect fuel line such as high pressure pump and injectors from damages due to rapid deterioration
by vapor-lock phenomenon which can occur at high temperature or destruction of oil membrane.

DTC DESCRIPTION E490E388

P0183 is set when the voltage below 53mV(0.053V) - minimum voltage of FTS output - is detected for more than 2.0 sec..
This code is due to short to ground in FTS signal circuit.

DTC DETECTING CONDITION EC3013F3

Item Detecting Condition Possible Cause


DTC Strategy • Voltage Monitoring
Enable Conditions • IG KEY "ON"
• When output signal is below the minimum
ThresholdValue
value.(below 53mV)
DiagnosticTime • 2.0sec. • FTS circuit
• FTS component
Fuel Cut NO
EGR Off NO
Fail Safe
Fuel Limit NO
MIL NO
FLA -184 FUEL SYSTEM

SPECIFICATION EE9A5359

Temperature -30℃ -20℃ -10℃ 0℃ 20℃


Resistance 22.22~31.78㏀ 13.24~18.10㏀ 8.16~10.74㏀ 5.18~6.60㏀ 2.27~2.73㏀
Temperature 40℃ 50℃ 60℃ 70℃
Resistance 1.059~1.281㏀ 0.748~0.904㏀ 0.538~0.650㏀ 0.392~0.476㏀

SCHEMATIC DIAGRAM EDECB04E

[CIRCUIT DIAGRAM] [CONNECTOR INFORMATION]


C101-2 ECM
C138 Fuel temperature sensor
Terminal Connected to Function
1 1 C101-2 terminal 10 Ground
10. Ground
2 C101-2 terminal 11 Signal

2
11. Signal

[HARNESS CONNECTOR]

60 59 58 57 56 55 54 53 52 51 50 49 48 47 46 94 93 92 91 90 89 88 87 86 85 84 83 82 81 80 79 78 77 76 75 74 73
45 44 43 42 41 40 39 38 37 36 35 34 33 32 31 6 5
72 71 70 69 68 67 66 65 64 63 62 61 60 59 58 57 56 55 54 53 52 51
2 1 4 3
30 29 28 27 26 25 24 23 22 21 20 19 18 17 16 50 49 48 47 46 45 44 43 42 41 40 39 38 37 36 35 34 33 32 31 30 29
2 1
15 14 13 12 11 10 9 8 7 6 5 4 3 2 1 28 27 26 25 24 23 22 21 20 19 18 17 16 15 14 13 12 11 10 9 8 7

C138 Fuel temperature sensor C101-1 ECM C101-2 ECM

EGNG006I

SIGNAL WAVEFORM AND DATA E7970DC0

Fig.1
Fig.1) FTS output signal at 50 .The higher temperature rises, the lower signal voltage becomes.
EGNG006J
DIESEL CONTROL SYSTEM FLA -185

MONITOR SCANTOOL DATA E41BFF19

1. Connect Scantool to Data Link Connector (DLC).

2. Warm engine up to normal operating temperature.

3. Turn "OFF" electrical devices and A/C.

4. Monitor "FUEL TEMPERATURE" parameter on the scantool.

Specification :Fuel temperature is displayed

Fig.1
Fig.1) Check if too high or low temperature is displayed.(too high or low temperature is abnormal value.)
EGNG006K

TERMINAL AND CONNECTOR INSPECTION EA1C5C1A

1. Electrical systems consist of a lot of harness and connectors, poor connection of terminals can cause various prob-
lems and damge of component.

2. Perform checking procedure as follows.

1) Check damage of harness and terminals : Check terminals for contact resistance, corrosion and deformation.

2) Check connecting condition of ECM and component connector : Check terminal seperation, damage of locking
device and connecting condition between terminal and wiring.

NOTE
Disconnect the pin which requires checking at male connector and insert it to the terminal at female connector or
checking connecting condition. ( after checking, reconnect the pin at correct position. )

3. Is the problem found?

YES

▶ Repair the trouble causing part and go to "Verification of Vehicle Repair".

NO

▶ Go to "Signal Circuit Inspection ".


FLA -186 FUEL SYSTEM

SIGNAL CIRCUIT INSPECTION E668148B

1. Check signal circuit voltage

1) IG KEY "OFF", ENGINE "OFF".

2) Disconnect FTS connector.

3) IG KEY "ON".

4) Measure the voltage of terminal 2 of FTS connector.

Specification : 4.8V~5.1V

5) Is the measured voltage within the specification?

YES

▶ Go to "Component Inspection".

NO

▶ Go to "2.Check short to ground in signal circuit" as follows.

2. Check short to ground in signal circuit

1) IG KEY "OFF", ENGINE "OFF".

2) Disconnect FTS connector and ECM connector.

3) Check continuity between FTS connector terminal 2 and chassis ground.

Specification : Discontinuity ( Infinite Ω )

4) Is the measured resistance within the specification?

YES

▶ Go to "Component Inspection".

NO

▶ Repair short to ground in signal circuit and go to "Verification of Vehicle Repair".

COMPONENT INSPECTION EFD4A86B

1. IG KEY "OFF", ENGINE "OFF".

2. Disconnect FTS connector.

3. Measure resistance of FTS component terminal 1 and 2, referring to resistance characteristic table of specification
of General information.

Specification : Refer to Specification of General Information.


DIESEL CONTROL SYSTEM FLA -187

EGNG006L

4. Is the measured resistance at certain temperature within the specified resisance range at the temperature?

YES

▶ Go to "Verification of Vehicle Rapair".

NO

▶ Replace FTS and go to "Verification of Vehicle Rapair".

VERIFICATION OF VEHICLE REPAIR EDABB9FE

After a repair, it is essential to verify that the fault is corrected.

1. After connecting Scantool select "DIAGNOSTIC TROUBLE CODES(DTCs)" mode.

2. Clear recorded DTC using Scantool.

3. Drive the vehicle within DTC "Enable conditions" in "General information".

4. After selecting "DIAGNOSTIC TROUBLE CODES(DTCs)" mode and check if DTC is recorded again.

5. Are any DTCs recorded ?

YES

▶ Go to the DTC guide of recorded NO. in Scantool.

NO

▶ System operates within specification.


FLA -188 FUEL SYSTEM

DTC P0183 FUEL TEMPERATURE SENSOR A CIRCUIT HIGH INPUT

COMPONENT LOCATION ECB19CA7

Refer to DTC P0182.

GENERAL DESCRIPTION E22B11A1

Refer to DTC P0182.

DTC DESCRIPTION ED6570C4

P0183 is set when the voltage above 4912mV - maximum voltage of FTS output - is detected for more than 2.0 sec.. This
code is due to 1)open or short to battery in FTS signal circuit or 2)open in ground circuit.

DTC DETECTING CONDITION E53739DE

Item Detecting Condition Possible Cause


DTC Strategy • Voltage Monitoring
Enable Conditions • IG KEY "ON"
• When output signal is above the maximum
ThresholdValue
value.(above 4912mV)
DiagnosticTime • 2.0sec. • FTS circuit
• FTS component
Fuel Cut NO
EGR Off NO
Fail Safe
Fuel Limit NO
MIL NO

SPECIFICATION E373CFFF

Refer to DTC P0182.

SCHEMATIC DIAGRAM E81C2805

Refer to DTC P0182.

SIGNAL WAVEFORM AND DATA E7531801

Refer to DTC P0182.

MONITOR SCANTOOL DATA E060B685

1. Connect Scantool to Data Link Connector (DLC).

2. Warm engine up to normal operating temperature.

3. Turn "OFF" electrical devices and A/C.

4. Monitor "FUEL TEMPERATURE" parameter on the scantool.


DIESEL CONTROL SYSTEM FLA -189

Specification :Fuel temperature is displayed

Fig.1
Fig.1) Check if too high or low temperature is displayed.(too high or low temperature is abnormal value.)
EGNG006K

TERMINAL AND CONNECTOR INSPECTION E9E796AC

Refer to DTC P0182.

SIGNAL CIRCUIT INSPECTION EADED853

1. Check signal circuit voltage

1) IG KEY "OFF", ENGINE "OFF".

2) Disconnect FTS connector.

3) IG KEY "ON".

4) Measure the voltage of terminal 2 of FTS connector.

Specification : 4.8V~5.1V

5) Is the measured voltage within the specification?

YES

▶ Go to "Ground Circuit Inspection".

NO

▶ Go to "2.Check open in signal circuit" as follows.

2. Check open in signal circuit

1) IG KEY "OFF", ENGINE "OFF".

2) Disconnect FTS connector and ECM connector.

3) Check continuity between FTS connector terminal 2 and ECM connector terminal 11.
FLA -190 FUEL SYSTEM

Specification : Continuity (below 1.0Ω )

4) Is the measured resistance within the specification?

YES

▶ Go to "3. Check short to battery in signal circuit" as follows.

NO

▶ Repair open in signal circuit and go to "Verification of Vehicle Repair".

3. Check short to battery in signal circuit

1) IG KEY "OFF", ENGINE "OFF".

2) Disconnect FTS connector and ECM connector.

3) IG KEY "ON".

4) Measure the voltage of FTS connector terminal 2.

Specification : 0.0V~0.1V

5) Is abnormal voltage detected in the circuit with both connector disconnected?

YES

▶ Repair short to battery and go to "Verification of Vehicle Repair".

NO

▶ Go to "Ground Circuit Inspection".

GROUND CIRCUIT INSPECTION E4B4EA4C

1. IG KEY "OFF", ENGINE "OFF".

2. Disconnect FTS connector and ECM connector.

3. IG KEY "ON".

4. Measure the voltage of terminal 2 of FTS connector.[ TEST "A" ]

5. Measure the voltage between FTS connector terminal 2 and 1. [ TEST "B" ]
( terminal 2 : Check + prove , terminal 1 : Check - prove )

Specification : [TEST "A"] Voltage - [TEST "B"] Voltage = below 200mV

6. Is the measured voltage within the specification?

YES

▶ Go to "Component Inspection".
DIESEL CONTROL SYSTEM FLA -191

NO

▶ When "B" voltage is not detected : Repair open in ground circuit and go to "Verification of Vehicle Repair".
▶ When the voltage difference between "A" and "B" is above 200mV : Eliminate the causes of excessive resistance
and go to "Verification of Vehicle Repair".

COMPONENT INSPECTION EB8FF81A

1. IG KEY "OFF", ENGINE "OFF".

2. Disconnect FTS connector.

3. Measure resistance of FTS component terminal 1 and 2, referring to resistance characteristic table of specification
of General information.

Specification : Refer to Specification of General Information.

EGNG006L

4. Is the measured resistance at certain temperature within the specified resisance range at the temperature?

YES

▶ Go to "Verification of Vehicle Rapair".

NO

▶ Replace FTS and go to "Verification of Vehicle Rapair".

VERIFICATION OF VEHICLE REPAIR E3F2FEAA

Refer to DTC P0182.


FLA -192 FUEL SYSTEM

DTC P0192 FUEL RAIL PRESSURE SENSOR LOW INPUT

COMPONENT LOCATION E04FFD89

RPS

EGNG010M

GENERAL DESCRIPTION EBF30C12

RPS(Rail Pressure Sensor), consists of piezzo electric element, measures rail pressure inside of common rail.ECM de-
termines optimum fuel injection quantity at specific engine condition based on RPS signal. RPS signal is also used as
rail pressure regualtor feed back signal in order to achieve optimum rail pressure at certain engine condition.

5
3 4
2
1

1. Connector 4. RPS assy'


2. Sensor circuit 5. Commom rail
3. Sensor element (diaphragm)

EGNG010N

DTC DESCRIPTION ED31E36B

P0192 is set when RPS output voltage is below the minimum value of 254mV for more than 0.2 sec.. This code is due to
the open in power circuit or the short to ground in signal circuit.
DIESEL CONTROL SYSTEM FLA -193

DTC DETECTING CONDITION E2CD89EB

Item Detecting Condition Possible Cause


DTC Strategy • Voltage monitoring
Enable Conditions • Engine running
ThresholdValue • Output sinal below minimum value (below 254mV)
DiagnosticTime • 200ms • RPS circuit
Fuel Cut NO • RPS component

EGR Off NO • Rail press. Sensor value


Fail Safe
Fuel Limit YES fixed at 330bar

MIL YES

SPECIFICATION EDEA7CDF

4.8V

4.5V

0.5V

0.2V

0 bar 1800 bar

EGNG010O
FLA -194 FUEL SYSTEM

SCHEMATIC DIAGRAM E144B0E3

[CIRCUIT DIAGRAM] [CONNECTOR INFORMATION]

C145 RPS C101-1 ECM


Terminal Connected to Function
3 1 C101-1 terminal 28 Sensor power
8. Sensor ground
2 2 C101-1 terminal 43 Sensor signal
P 1
43. Sensor signal
28. Sensor power 3 C101-1 terminal 8 Sensor ground

[HARNESS CONNECTOR]

60 59 58 57 56 55 54 53 52 51 50 49 48 47 46
94 93 92 91 90 89 88 87 86 85 84 83 82 81 80 79 78 77 76 75 74 73
45 44 43 42 41 40 39 38 37 36 35 34 33 32 31 6 5
72 71 70 69 68 67 66 65 64 63 62 61 60 59 58 57 56 55 54 53 52 51
4 3
3 2 1 50 49 48 47 46 45 44 43 42 41 40 39 38 37 36 35 34 33 32 31 30 29
30 29 28 27 26 25 24 23 22 21 20 19 18 17 16
2 1
15 14 13 12 11 10 9 8 7 6 5 4 3 2 1 28 27 26 25 24 23 22 21 20 19 18 17 16 15 14 13 12 11 10 9 8 7

C145 RPS C101-1 ECM C101-2 ECM

EGNG010P

SIGNAL WAVEFORM AND DATA EC602D03

APS1

RPS

Fig.1
Fig.1) APS 1 and RPS signals are measured simultaneously.
This waveform shows the rise of RPS output voltage at rapid acceleration.
EGNG010Q

MONITOR SCANTOOL DATA EF9558C7

1. Connect Scantool to Data Link Connector (DLC).

2. Warm engine up to normal operating temperature.

3. Turn "OFF" electrical devices and A/C.


DIESEL CONTROL SYSTEM FLA -195

4. Monitor "FUEL PRESSURE MEASURED", "RAIL PRESS. REGULATOR1", "INJ. PUMP REGULATOR" parameter
on the Scantool.

SPECIFICATION :

Idle(without load) Accelerating(stall test) Diagnosis


INJ. PUMP REGULATOR 38 ± 5% 32 ± 5% duty decreases
FUEL PRESSURE
28.5 ± 5 Mpa 145 ± 10 Mpa press. increases
MEASURED
RAIL PRESS.
19 ± 5% 48 ± 5% duty increases
REGULATOR1

Fig.1 Fig.2
Fig.1) The position of curser on the graph represents idle data.
Fig.2) Data during acceleration(stall test).

EGNG013U

NOTE
The waveform of fuel pressure regulator valve installed at high pressure pump(fuel detecting MPROP) shows 38%
duty at idle, duty drops to approx. 32% at acceleration to raise rail pressure. Duty drop means the decrease of
current.
→ Fuel delivered to common rail increases as current drops.

The waveform of rail pressure regulator valve installed at common rail shows 19% duty at idle, duty rises to approx.
48% at acceleration to raise rail pressure. Duty rise means the increase of current.
→ If current rises, the returning quantity of fuel deliverd to common rail decreases and common rail pressure rises.

TERMINAL AND CONNECTOR INSPECTION E6661C32

1. Electrical systems consist of a lot of harness and connectors, poor connection of terminals can cause various prob-
lems and damge of component.

2. Perform checking procedure as follows.

1) Check damage of harness and terminals : Check terminals for contact resistance, corrosion and deformation.

2) Check connecting condition of ECM and component connector : Check terminal seperation, damage of locking
device and connecting condition between terminal and wiring.
FLA -196 FUEL SYSTEM

NOTE
Disconnect the pin which requires checking at male connector and insert it to the terminal at female connector for
checking connecting condition. ( after checking, reconnect the pin at correct position. )

3. Is the problem found?

YES

▶ Repair the trouble causing part and go to "Verification of Vehicle Repair".

NO

▶ Go to "Power Circuit Inspection".

POWER CIRCUIT INSPECTION E8569595

1. IG KEY "OFF", ENGINE "OFF".

2. Disconnect RPS connector.

3. IG KEY "ON".

4. Measure the voltage of RPS connector terminal "1".

Specification : 4.8V~5.1V

5. Is the measured voltage within the specification?

YES

▶ Go to "Signal Circuit Inspection".

NO

▶ Repair open in RPS power circuit and go to "Verification of Vehicle Repair".


[ Check between RPS connector terminal 1 and ECM connector terminal28. ]

SIGNAL CIRCUIT INSPECTION EE1A1AA9

1. Check signal circuit voltage

1) IG KEY "OFF", ENGINE "OFF".

2) Disconnect RPS connector.

3) IG KEY "ON".

4) Measure the voltage of RPS connector terminal 2.

Specification : 4.8V~5.1V

5) Is the measured voltage within the specification?

YES

▶ Go to "Component Inspection".
DIESEL CONTROL SYSTEM FLA -197

NO

▶ Repair short to ground in signal circuit and go to "Verification of Vehicle Repair".

COMPONENT INSPECTION ED51384B

1. Visual Inspection of RPS

1) IG KEY "OFF", ENGINE "OFF".

2) Disconnect RPS connector.

3) Check if corrosion and damage in RPS terminal is detected.

4) Check RPS mounting torque and oil leakage.

5) Are the problems relevant to RPS found?

YES

▶ Replace RPS if necessary and go to "Verification of Vehicle Repair".

NO

▶ Go to "RPS waveform Inspection".

2. RPS Waveform Inspection

1) IG KEY "OFF", ENGINE "OFF".

2) Connect RPS connector.

3) Connect an Oscilloscope to RPS connector terminal 2.

4) After turning engine "ON", Check waveform at idle and during acceleration.

Specification : Refer to "Signal Waveform & Data" of "General Information".

5) Does RPS waveform look similar to standard "Signal Waveform &amp; Data"?

YES

▶ go to "Verification of Vehicle Repair".

NO

▶ Replace RPS and go to "Verification of Vehicle Repair".

VERIFICATION OF VEHICLE REPAIR E1F86919

After a repair, it is essential to verify that the fault is corrected.

1. After connecting Scantool select "DIAGNOSTIC TROUBLE CODES(DTCs)" mode.

2. Clear recorded DTC using Scantool.

3. Drive the vehicle within DTC "Enable conditions" in "General information".


FLA -198 FUEL SYSTEM

4. After selecting "DIAGNOSTIC TROUBLE CODES(DTCs)" mode and check if DTC is recorded again.

5. Are any DTCs recorded ?

YES

▶ Go to the DTC guide of recorded NO. in Scantool.

NO

▶ System operates within specification.


DIESEL CONTROL SYSTEM FLA -199

DTC P0193 FUEL RAIL PRESSURE SENSOR HIGH INPUT

COMPONENT LOCATION EFC85C40

Refer to DTC P0192.

GENERAL DESCRIPTION E9C3BB9E

Refer to DTC P0192.

DTC DESCRIPTION E8A95337

P0193 is set when RPS output voltage is above the maximum value of 4830mV(4.8V) for more than 0.2 sec.. This code
is due to the open or short in 1) RPS signal circuit 2) RPS ground circuit.

DTC DETECTING CONDITION E921D710

Item Detecting Condition Possible Cause


DTC Strategy • Voltage monitoring
Enable Conditions • Engine running
• Output signal above the maximum value(above
ThresholdValue
4750mV)
DiagnosticTime • 200ms • RPS circuit
• RPS component
Fuel Cut NO
EGR Off NO • Rail press. Sensor value
Fail Safe
Fuel Limit YES fixed at 330bar

MIL YES

SPECIFICATION E76E7C9D

Refer to DTC P0192.

SCHEMATIC DIAGRAM E3E385AE

Refer to DTC P0192.

SIGNAL WAVEFORM AND DATA E216313A

Refer to DTC P0192.

MONITOR SCANTOOL DATA E2113B27

1. Connect Scantool to Data Link Connector (DLC).

2. Warm engine up to normal operating temperature.

3. Turn "OFF" electrical devices and A/C.

4. Monitor "FUEL PRESSURE MEASURED", "RAIL PRESS. REGULATOR1", "INJ. PUMP REGULATOR" parameter
on the Scantool.
FLA -200 FUEL SYSTEM

SPECIFICATION :

Idle(without load) Accelerating(stall test) Diagnosis


INJ. PUMP REGULATOR 38 ± 5% 32 ± 5% duty decreases
FUEL PRESSURE
28.5 ± 5 Mpa 145 ± 10 Mpa press. increases
MEASURED
RAIL PRESS.
19 ± 5% 48 ± 5% duty increases
REGULATOR1

Fig.1 Fig.2
Fig.1) The position of curser on the graph represents idle data.
Fig.2) Data during acceleration(stall test).

EGNG013U

NOTE
The waveform of fuel pressure regulator valve installed at high pressure pump(fuel detecting MPROP) shows 38%
duty at idle, duty drops to approx. 32% at acceleration to raise rail pressure. Duty drop means the decrease of
current.
→ Fuel delivered to common rail increases as current drops.

The waveform of rail pressure regulator valve installed at common rail shows 19% duty at idle, duty rises to approx.
48% at acceleration to raise rail pressure. Duty rise means the increase of current.
→ If current rises, the returning quantity of fuel deliverd to common rail decreases and common rail pressure rises.

TERMINAL AND CONNECTOR INSPECTION ECA83094

Refer to DTC P0192.

POWER CIRCUIT INSPECTION E60CA8AA

1. IG KEY "OFF", ENGINE "OFF".

2. Disconnect RPS connector.

3. IG KEY "ON".

4. Measure the voltage of RPS connector terminal "1".

Specification : 4.8V~5.1V
DIESEL CONTROL SYSTEM FLA -201

5. Is the measured voltage within the specification?

YES

▶ Go to "Signal Circuit Inspection".

NO

▶ Repair open in RPS power circuit and go to "Verification of Vehicle Repair".


[ Check between RPS connector terminal 1 and ECM connector terminal28. ]

SIGNAL CIRCUIT INSPECTION EBEE3020

1. Check signal circuit voltage

1) IG KEY "OFF", ENGINE "OFF".

2) Disconnect RPS connector.

3) IG KEY "ON".

4) Measure the voltage of RPS connector terminal 2.

Specification : 4.8V~5.1V

5) Is the measured voltage within the specification?

YES

▶ Go to "Component Inspection".

NO

▶ Go to "2. Check open in signal circuit" as follows.

2. Check open in signal circuit

1) IG KEY "OFF", ENGINE "OFF".

2) Disconnect RPS connector and ECM connector.

3) Check continuity between RPS connector terminal 2 and ECM connector terminal 43.

Specification : continuity ( below 1.0Ω )

4) Is the measured resistance within the specification?

YES

▶ Go to "3. Check short to battery in signal circuit" as follows.

NO

▶ Repair open in RPS signal circuit and go to "Verification of Vehicle Repair".


[ Check the circuit between Rail Pressure sensor terminal 2 and ECM connector terminal 43. ]

3. Check short to battery in signal circuit


FLA -202 FUEL SYSTEM

1) IG KEY "OFF", ENGINE "OFF".

2) Disconnect RPS connector and ECM connector.

3) IG KEY "ON".

4) Measure the voltage of RPS connector terminal 2.

Specification : 0.0V~0.1V

5) Is abnormal voltage measured in signal circuit(with both connectors disconnected)?

YES

▶ Repair short to battery in signal circuit and go to "Verification of Vehicle Repair".

NO

▶ Go to "Component Inspection".

GROUND CIRCUIT INSPECTION E27F5BAD

1. IG KEY "OFF", ENGINE "OFF".

2. Disconnect RPS connector.

3. IG KEY "ON".

4. Measure the voltage of RPS connector terminal 2. [ TEST "A" ]

5. Measure the voltage between RPS connector terminal 2 and 3. [ TEST "B" ]
( terminal 2 : Check + prove , terminal 3 : Check - prove )

Specification : [TEST "A"] Voltage - [TEST "B"] Voltage = below 200mV

6. Is the measured voltage within the specification?

YES

▶ Go to "Component Inspection".

NO

▶ When "B" voltage is not detected : Repair open in ground circuit and go to "Verification of Vehicle Repair".
▶ When the voltage difference between "A" and "B" is above 200mV : Eliminate the causes of excessive resistance
and go to "Verification of Vehicle Repair".

COMPONENT INSPECTION ECF6CCD1

1. Visual Inspection of RPS

1) IG KEY "OFF", ENGINE "OFF".

2) Disconnect RPS connector.

3) Check if corrosion and damage in RPS terminal is detected.

4) Check RPS mounting torque and oil leakage.


DIESEL CONTROL SYSTEM FLA -203

5) Are the problems relevant to RPS found?

YES

▶ Replace RPS if necessary and go to "Verification of Vehicle Repair".

NO

▶ Go to "RPS waveform Inspection".

2. RPS Waveform Inspection

1) IG KEY "OFF", ENGINE "OFF".

2) Connect RPS connector.

3) Connect an Oscilloscope to RPS connector terminal 2.

4) After turning engine "ON", Check waveform at idle and during acceleration.

Specification : Refer to "Signal Waveform & Data" of "General Information".

5) Does RPS waveform look similar to standard "Signal Waveform &amp; Data"?

YES

▶ Go to "Verification of Vehicle Repair".

NO

▶ Replace RPS and go to "Verification of Vehicle Repair".

VERIFICATION OF VEHICLE REPAIR EB9C8E01

Refer to DTC P0192.


FLA -204 FUEL SYSTEM

DTC P0201 CYLINDER 1-INJECTOR CIRCUIT/OPEN


DTC P0202 CYLINDER 2-INJECTOR CIRCUIT/OPEN
DTC P0203 CYLINDER 3-INJECTOR CIRCUIT/OPEN
DTC P0204 CYLINDER 4-INJECTOR CIRCUIT/OPEN

COMPONENT LOCATION E8EF3F9E

EGNG008C

GENERAL DESCRIPTION EE11035A

Injectors spray fuel in the highly compressed combustion chamber, and power generates through combustion process.Fuel
pressure is raised to 1600bar in common rail diesel engine for the purpose of making fuel into minute particles. And fuel
devided into minute particles leads smoke reduction, high power generation, and improved fuel efficiency. To control
pressure of 1600bar with solenoid, oil pressure surbo is applied. And injector solenoids is actuated by solenoid oper-
ating voltage raised to 80V with the method of current control. Niddle valve inside of injector is located between A and
B chamber. If applied pressure to B chamber is relived by injector solenoid, niddle valve is raised by the pressure of A
chamber then, fuel is injected. If same pressure is applied to A and B chamber, niddle valve closes by the elasticity then,
fuel injection stops.As electronically controlled injector is applied instead of mechanical injector, pilot and post injection,
injeciton duration and quantity control are achieved. And engine performance is improved by these control.
returning fuel

solenoid

ChamberB
B chamber press. B chamber press.
Released loaded
(injection performed) (injection disabled)
niddle

spring

ChamberA

EGNG008D
DIESEL CONTROL SYSTEM FLA -205

DTC DESCRIPTION EF12DD9C

P0201 is set when no current is detected in injector power and control circuit at injector #1 operating condition. This code
is due to open in injector circuit or open in injector component coil.

DTC DETECTING CONDITION E6B8289E

Item Detecting Condition Possible Cause


DTC Strategy • Current monitoring
Enable Conditions • IG KEY "ON"
ThresholdValue • Open in injector circuit
DiagnosticTime • Immediately • Open in injector circuit
Fuel Cut NO • Injector component

EGR Off NO
Fail Safe
Fuel Limit YES
MIL YES

SPECIFICATION ED33C1AC

Injector Component Injector Operating


Injector Operating Voltage Injector Control Type
Resistance Current
Peak current : 18±1A
0.255Ω ±0.04 (20℃). 80V Hold in current : 12±1A Current control
Recharging current : 7A
FLA -206 FUEL SYSTEM

SCHEMATIC DIAGRAM EB6BF894

[CIRCUIT DIAGRAM] [CONNECTOR INFORMATION]


C113-1 Injector #1 C101-1 ECM [C113-1 Injector #1]
1 Terminal Connected to Function
16. Injector #1 Low side
1 C101-1 terminal 16 Injector #1 Low side
2 C101-1 terminal 47
47. Injector #1 High side 2 Injector #1 High side
C113-4 Injector #4 [C113-2 Injector #2]
2 Terminal Connected to
33. Injector #4 High side Function
1 C101-1 terminal 2 Injector #2 Low side
1
17. Injector #4 Low side 2 C101-1 terminal 31 Injector #2 High side
C113-3 Injector #3 [C113-3 Injector #3]
1
1. Injector #3 Low side Terminal Connected to Function
1 C101-1 terminal 1 Injector #3 Low side
2
46. Injector #3 High side 2 C101-1 terminal 46 Injector #3 High side
C113-2 njector #2 [C113-4 Injector #4]
2
31. Injector #2 High side Terminal Connected to Function
1 C101-1 terminal 17 Injector #4 Low side
1 2. Injector #2 Low side
2 C101-1 terminal 33 Injector #4 High side

[HARNESS CONNECTOR]

C113-1 Injector #1 C113-2 Injector #2 C113-3 Injector #3 C113-4 Injector #4

2 1 2 1 2 1 2 1

60 59 58 57 56 55 54 53 52 51 50 49 48 47 46
94 93 92 91 90 89 88 87 86 85 84 83 82 81 80 79 78 77 76 75 74 73
45 44 43 42 41 40 39 38 37 36 35 34 33 32 31 6 5
72 71 70 69 68 67 66 65 64 63 62 61 60 59 58 57 56 55 54 53 52 51
4 3
30 29 28 27 26 25 24 23 22 21 20 19 18 17 16 50 49 48 47 46 45 44 43 42 41 40 39 38 37 36 35 34 33 32 31 30 29
2 1
15 14 13 12 11 10 9 8 7 6 5 4 3 2 1 28 27 26 25 24 23 22 21 20 19 18 17 16 15 14 13 12 11 10 9 8 7

C101-1 ECM C101-2 ECM

EGNG008E
DIESEL CONTROL SYSTEM FLA -207

SIGNAL WAVEFORM AND DATA E2C0B675

Pilot injection1 Pilot injection2 Main injection

Fig.1 Fig.2

Injector current waveform

Fig.3 Fig.4
Fig.1) Injector operating waveform at Low side, It shows 2 pilot and 1 main injection.
Fig.2) Magnified waveform of main injection at Fig.1)
Fig.3) Injector voltage and current waveforms are measured at the same time using current prove of scope meter.
Fig.4) Magnified waveform of pilot injection at Fig.3)

EGNG008F

TERMINAL AND CONNECTOR INSPECTION E8C159AA

1. Electrical systems consist of a lot of harness and connectors, poor connection of terminals can cause various prob-
lems and damge of component.

2. Perform checking procedure as follows.

1) Check damage of harness and terminals : Check terminals for contact resistance, corrosion and deformation.

2) Check connecting condition of ECM and component connector : Check terminal seperation, damage of locking
device and connecting condition between terminal and wiring.

NOTE
Disconnect the pin which requires checking at male connector and insert it to the terminal at female connector for
checking connecting condition. ( after checking, reconnect the pin at correct position. )

3. Is the problem found?


FLA -208 FUEL SYSTEM

YES

▶ Repair the trouble causing part and go to "Verification of Vehicle Repair".

NO

▶ Go to "Power Circuit Inspection".

POWER CIRCUIT INSPECTION ED0E36E1

1. Check open in power circuit(High side)

1) IG KEY "OFF", ENGINE "OFF".

2) Disconnect injector #1 connector and ECM connector.

3) [P0201] Check continuity between injector #1 connector terminal 2 and ECM connector terminal 47.
[P0202] Check continuity between injector #2 connector terminal 2 and ECM connector terminal 31.
[P0203] Check continuity between injector #3 connector terminal 2 and ECM connector terminal 46.
[P0204] Check continuity between injector #4 connector terminal 2 and ECM connector terminal 33.

Specification : Continuity (below 1.0Ω )

4) Is the measured resistance within the specification?

YES

▶ Go to "Control Circuit Inspection".

NO

▶ Repair open in injector #1 power circuit and go to "Verification of Vehicle Repair".

CONTROL CIRCUIT INSPECTION EF6EDA56

1. Check open in control circuit(Low side)

1) IG KEY "OFF", ENGINE "OFF".

2) Disconnect injector #1 connector and ECM connector.

3) [P0201] Check continuity between injector #1 connector terminal 1 and ECM connector terminal 16.
[P0202] Check continuity between injector #2 connector terminal 1 and ECM connector terminal 2.
[P0203] Check continuity between injector #3 connector terminal 1 and ECM connector terminal 1.
[P0204] Check continuity between injector #4 connector terminal 1 and ECM connector terminal 17.

Specification : Continuity (below 1.0Ω )

4) Is the measured resistance within the specification?

YES

▶ Go to "Component Inspection".
DIESEL CONTROL SYSTEM FLA -209

NO

▶ Repair open in injector #1 control circuit and go to "Verification of Vehicle Repair".

COMPONENT INSPECTION EED82859

1. Check injector component resistance

1) IG KEY "OFF", ENGINE "OFF".

2) Disconnect injector connector.

3) Measure the resistance between injector component terminal 1 and 2.

Specification : 0.255Ω ±0.04 (20℃).

1 2

EGNG008I

4) Is the measured resistance(of injector solenoid) within the specification?

YES

▶ Go to "Verification of Vehicle Repair".

NO

▶ Replace injector and go to "Verification of Vehicle Repair".

NOTE
Replacing injectors, peculiar IQA code of each injector should be inputted to ECM
Perform this process using "Injector data input" function on scantool, Refer to P1670, P1671 for more detailed infor-
mation.

VERIFICATION OF VEHICLE REPAIR E7885D4C

After a repair, it is essential to verify that the fault is corrected.

1. After connecting Scantool select "DIAGNOSTIC TROUBLE CODES(DTCs)" mode.

2. Clear recorded DTC using Scantool.

3. Drive the vehicle within DTC "Enable conditions" in "General information".

4. After selecting "DIAGNOSTIC TROUBLE CODES(DTCs)" mode and check if DTC is recorded again.

5. Are any DTCs recorded ?


FLA -210 FUEL SYSTEM

YES

▶ Go to the DTC guide of recorded NO. in Scantool.

NO

▶ System operates within specification.


DIESEL CONTROL SYSTEM FLA -211

DTC P0237 BOOST PRESSURE SENSOR CIRCUIT LOW INPUT

COMPONENT LOCATION EB7D69B2

EGNG012V

GENERAL DESCRIPTION E5D63902

Boost Pressure Sensor(BPS) is installed in intake manifold and senses the pressure of air inside of intake manifold which
is compressed by turbo charager.Measuring mass air flow accurately with the information of intake mainfold pressure,
mass air flow and intake air temperature, ECM performs actuating correction of EGR and VGT.When excessive intake
manifold pressure is detected, engine power generation is limited to protect engine because too highly compressed pres-
sure due to turbo charger may harm engine.

DTC DESCRIPTION EF19EB84

P0237 is set when the voltage below 200mV - mimimum output voltage of BPS - is detected for more than 2.0 sec.. This
code is due to short to ground in signal circuit.

DTC DETECTING CONDITION E92DF05F

Item Detecting Condition Possible Cause


DTC Strategy • Voltage monitoring
Enable Conditions • IG KEY "ON"
ThresholdValue • Output signal below minimum value(below 200mV)
DiagnosticTime • 2.0 sec. • BPS circuit
Fuel Cut NO • BPS component

EGR Off YES • Boost pressure is fixed


Fail Safe
Fuel Limit YES at 1000 hpa.

MIL NO

SPECIFICATION E4C6DB8C

Pressure [Kpa] 20 100 190 250


Outpur voltage [V] 0.4±0.077 1.878±0.063 3.541±0.063 4.650±0.077
FLA -212 FUEL SYSTEM

SCHEMATIC DIAGRAM E8018BDC

[CIRCUIT DIAGRAM] [CONNECTOR INFORMATION]


C130 Boost pressure sensor C101-1 ECM
Terminal Connected to Function
3 1 C101-1 terminal 40 BPS signal
53. IATS signal
2 C101-1 terminal 13 BPS power
4 3 C101-1 terminal 53 IATS signal
23. Sensor ground
P 2 4 C101-1 terminal 23 Sensor ground
13. BPS power
1
U 40. BPS signal

[HARNESS CONNECTOR]

60 59 58 57 56 55 54 53 52 51 50 49 48 47 46 94 93 92 91 90 89 88 87 86 85 84 83 82 81 80 79 78 77 76 75 74 73
6 5
45 44 43 42 41 40 39 38 37 36 35 34 33 32 31 72 71 70 69 68 67 66 65 64 63 62 61 60 59 58 57 56 55 54 53 52 51
4 3 2 1 4 3
50 49 48 47 46 45 44 43 42 41 40 39 38 37 36 35 34 33 32 31 30 29
30 29 28 27 26 25 24 23 22 21 20 19 18 17 16 2 1
28 27 26 25 24 23 22 21 20 19 18 17 16 15 14 13 12 11 10 9 8 7
15 14 13 12 11 10 9 8 7 6 5 4 3 2 1

C130 Boost pressure sensor C101-1 ECM C101-2 ECM

EGNG012W

SIGNAL WAVEFORM AND DATA ED7CB996

BPS signal

Fig.1
Fig1) This is the waveform of BPS as accelerating from idle state. Signal voltage rises as accelerating.
EGNG012X

MONITOR SCANTOOL DATA EB07CF25

1. Connect Scantool to Data Link Connector (DLC).

2. Warm engine up to normal operating temperature.

3. Turn "OFF" electrical devices and A/C.

4. Monitor "BOOST PRESSURE SENSOR" parameter on the Scantool.


DIESEL CONTROL SYSTEM FLA -213

Specification : 1000hpa ± 100hpa(VGT actuator : 75%) at idle

Fig.1 Fig.2
Fig1) Monitor "BOOST PRESSURE SENSOR" parameter on the Scantool at idle after warming engine up.
1000hpa 100hpa(approx. 1 atm) is correct value.
Fig.2) VGT Control solenoid valve duty decreases and boost pressure increases as accelerating. If boost pressure rises and
reaches certain value, VGT Control solenoid valve duty stops to drop and keeps steady. Releasing accelerator pedal at this
moment, VGT Control solenoid valve duty drops to 9.8%, then if RPM drops to idle range, duty returns to 75%.
EGNG012Y

TERMINAL AND CONNECTOR INSPECTION E4E6BDAE

1. Electrical systems consist of a lot of harness and connectors, poor connection of terminals can cause various prob-
lems and damge of component.

2. Perform checking procedure as follows.

1) Check damage of harness and terminals : Check terminals for contact resistance, corrosion and deformation.

2) Check connecting condition of ECM and component connector : Check terminal seperation, damage of locking
device and connecting condition between terminal and wiring.

NOTE
Disconnect the pin which requires checking at male connector and insert it to the terminal at female connector for
checking connecting condition. ( after checking, reconnect the pin at correct position. )

3. Is the problem found?

YES

▶ Repair the trouble causing part and go to "Verification of Vehicle Repair".

NO

▶ Go to "Power Circuit Inspection".

POWER CIRCUIT INSPECTION E58C9FD5

1. IG KEY "OFF", ENGINE "OFF".

2. Disconnect BPS connector.


FLA -214 FUEL SYSTEM

3. IG KEY "ON".

4. Measure the voltage of BPS connector terminal 2.

Specification : 4.8V~5.1V

5. Is the measured voltage within the specification?

YES

▶ Go to "Signal Circuit Inspection".

NO

▶ Repair open in power circuit and go to "Verification of Vehicle Repair".

SIGNAL CIRCUIT INSPECTION EE9D8BD5

1. Check open in signal circuit

1) IG KEY "OFF", ENGINE "OFF".

2) Disconnect BPS connector and ECM connector.

3) Check continuity between BPS connector terminal 1 and ECM connector terminal 40.

Specification : Continuity (below 1.0Ω )

4) Is the measured resistance within the specification?

YES

▶ Go to "2. Check short to ground in signal circuit" as follows.

NO

▶ Repair open in signal circuit and go to "Verification of Vehicle Repair".

2. Check short to ground in signal circuit

1) IG KEY "OFF", ENGINE "OFF".

2) Disconnect BPS connector and ECM connector.

3) Check continutity between BPS connector terminal 1 and chassis ground.

Specification : Discontinuity (Infinite Ω )

4) Is the measured resistance within the specification?

YES

▶ Go to "Component Inspection".

NO

▶ Repair short to ground in signal circuit and go to "Verification of Vehicle Repair".


DIESEL CONTROL SYSTEM FLA -215

COMPONENT INSPECTION E9B2F8CF

1. BPS visual inspection

1) IG KEY "OFF", ENGINE "OFF".

2) Disconnect BPS connector.

3) Check if corrosion and damage in BPS terminal is detected.

4) Check BPS mounting state, leakage at O’ring, clogged carbon at pressure detecting hall.

5) Are the problems relevant to BPS found?

YES

▶ Replace BPS if necessary and go to "Verification of Vehicle Repair".

NO

▶ Go to "2. Check VGT Turbo charger and leakage in intake system".

2. Check VGT turbo charger and leakage in intake system

1) IG KEY "OFF", ENGINE "OFF".

2) Check if VGT actuating rod which is connected to diaphragm of VGT turbo charger assy’ is at the bottom position.

3) IG KEY "ON"., ENGINE "ON".

4) Check if VGT actuating rod is pulled upward Approx. 10mm when engine is about to start.

5) As accelerating and decelerating, Check if VGT actuating rod moves upward and downward.

6) Check if intake air leak is detected at intake hose at acceleration.


(Check if intake hose inflates properly.)

7) Are the problems relevant to VGT turbo charger and intake hose found?

YES

▶ VGT actuating rod does not work.


☞ If any problem is not detected after checking connecting condition of VGT Control solenoid valve vacuum
hose and VGT Control solenoid valve operating states(refer to "Component Inspection" of P0048 ), VGT Control
solenoid valve variable controlling part is considered as stuck, Replace VGT turbo charger in this case.

▶ Intake air leak is detected.


☞ Checking intake hose is not damaged and band clamp is fastened well, repair trouble causing parts.

If trouble causing parts are repaired, go to "Verification of Vehicle Repair".

NO

▶ Go to "3. BPS Waveform inspection".

3. BPS Waveform inspection

1) IG KEY "ON", ENGINE "OFF".

2) Connect BPS.
FLA -216 FUEL SYSTEM

3) Connect Oscilloscope to BPS connector terminal 1.

4) Monitor the waveform at idle and acceleration after ENGINE "ON".

Specification : Refer to "Signal Waveform & Data" of "General Information".

5) Is BPS waveform displayed correctly?

YES

▶ Go to "Verification of Vehicle Repair".

NO

▶ Replace BPS and go to "Verification of Vehicle Repair".

VERIFICATION OF VEHICLE REPAIR E4AEFF07

After a repair, it is essential to verify that the fault is corrected.

1. After connecting Scantool select "DIAGNOSTIC TROUBLE CODES(DTCs)" mode.

2. Clear recorded DTC using Scantool.

3. Drive the vehicle within DTC "Enable conditions" in "General information".

4. After selecting "DIAGNOSTIC TROUBLE CODES(DTCs)" mode and check if DTC is recorded again.

5. Are any DTCs recorded ?

YES

▶ Go to the DTC guide of recorded NO. in Scantool.

NO

▶ System operates within specification.


DIESEL CONTROL SYSTEM FLA -217

DTC P0238 BOOST PRESSURE SENSOR CIRCUIT HIGH INPUT

COMPONENT LOCATION EB0AF68D

Refer to DTC P0237.

GENERAL DESCRIPTION E85777A6

Refer to DTC P0237.

DTC DESCRIPTION E391DD20

P0238 is set when the voltage above 4900mV - maximum output voltage of BPS - is detected for more than 2.0 sec.. This
code is due to short to battery in BPS signal circuit or open in ground circuit.

DTC DETECTING CONDITION E073F040

Item Detecting Condition Possible Cause


DTC Strategy • Voltage monitoring
Enable Conditions • IG KEY "ON"
ThresholdValue • Output signal above maximum value(above 4900mV)
DiagnosticTime • 2.0 sec • BPS circuit
Fuel Cut NO • BPS component

EGR Off YES • Boost pressure is fixed


Fail Safe
Fuel Limit YES at 1000 hpa.

MIL NO

SPECIFICATION E2234476

Refer to DTC P0237.

SCHEMATIC DIAGRAM E80E84AF

Refer to DTC P0237.

SIGNAL WAVEFORM AND DATA EF572B9D

Refer to DTC P0237.

MONITOR SCANTOOL DATA E3AA41EC

1. Connect Scantool to Data Link Connector (DLC).

2. Warm engine up to normal operating temperature.

3. Turn "OFF" electrical devices and A/C.

4. Monitor "BOOST PRESSURE SENSOR" parameter on the Scantool.

Specification : 1000hpa ± 100hpa(VGT actuator : 75%) at idle


FLA -218 FUEL SYSTEM

Fig.1 Fig.2
Fig1) Monitor "BOOST PRESSURE SENSOR" parameter on the Scantool at idle after warming engine up.
1000hpa 100hpa(approx. 1 atm) is correct value.
Fig.2) VGT Control solenoid valve duty decreases and boost pressure increases as accelerating. If boost pressure rises and
reaches certain value, VGT Control solenoid valve duty stops to drop and keeps steady. Releasing accelerator pedal at this
moment, VGT Control solenoid valve duty drops to 9.8%, then if RPM drops to idle range, duty returns to 75%.
EGNG012Y

TERMINAL AND CONNECTOR INSPECTION E9AF58E8

Refer to DTC P0237.

POWER CIRCUIT INSPECTION E00120D0

1. IG KEY "OFF", ENGINE "OFF".

2. Disconnect BPS connector.

3. IG KEY "ON".

4. Measure the voltage of BPS connector terminal 2.

Specification : 4.8V~5.1V

5. Is the measured voltage within the specification?

YES

▶ Go to "Signal Circuit Inspection".

NO

▶ Sensor power too high : Refer to circuit inspection of P0653.

SIGNAL CIRCUIT INSPECTION EFC180B4

1. Check signal circuit voltage

1) IG KEY "OFF", ENGINE "OFF".

2) Disconnect BPS connector.


DIESEL CONTROL SYSTEM FLA -219

3) IG KEY "ON".

4) Measure the voltage of BPS connector terminal 1.

Specification : below 0.1V

5) Is the measured voltage within the specification?

YES

▶ Go to "Ground Circuit Inspection".

NO

▶ Repair short to battery in signal circuit and go to "Verification of Vehicle Repair".

GROUND CIRCUIT INSPECTION E50E9938

1. IG KEY "OFF", ENGINE "OFF".

2. Disconnect BPS connector.

3. IG KEY "ON".

4. Measure the voltage of BPS connector terminal 2. [ TEST "A" ]

5. Measure the voltage between BPS connector terminal 2 and 4. [ TEST "B" ]
( terminal 2 : Check + prove , terminal 4 : Check - prove )

Specification : [TEST "A"] Voltage - [TEST "B"] Voltage = below 200mV

6. Is the measured voltage within the specification?

YES

▶ Go to "Component Inspection".

NO

▶ When "B" voltage is not detected : Repair open in ground circuit and go to "Verification of Vehicle Repair".
▶ When the voltage difference between "A" and "B" is above 200mV : Eliminate the causes of excessive resistance
and go to "Verification of Vehicle Repair".

COMPONENT INSPECTION E14F4361

1. BPS visual inspection

1) IG KEY "OFF", ENGINE "OFF".

2) Disconnect BPS connector.

3) Check if corrosion and damage in BPS terminal is detected.

4) Check BPS mounting state, leakage at O’ring, clogged carbon at pressure detecting hall.

5) Are the problems relevant to BPS found?


FLA -220 FUEL SYSTEM

YES

▶ Replace BPS if necessary and go to "Verification of Vehicle Repair".

NO

▶ Go to "2. Check VGT Turbo charger and leakage in intake system".

2. Check VGT turbo charger and leakage in intake system

1) IG KEY "OFF", ENGINE "OFF".

2) Check if VGT actuating rod which is connected to diaphragm of VGT turbo charger assy’ is at the bottom position.

3) IG KEY "ON"., ENGINE "ON".

4) Check if VGT actuating rod is pulled upward Approx. 10mm when engine is about to start.

5) As accelerating and decelerating, Check if VGT actuating rod moves upward and downward.

6) Check if intake air leak is detected at intake hose at acceleration.


(Check if intake hose inflates properly.)

7) Are the problems relevant to VGT turbo charger and intake hose found?

YES

▶ VGT actuating rod does not work.


☞ If any problem is not detected after checking connecting condition of VGT Control solenoid valve vacuum
hose and VGT Control solenoid valve operating states(refer to "Component Inspection" of P0048 ), VGT Control
solenoid valve variable controlling part is considered as stuck, Replace VGT turbo charger in this case.

▶ Intake air leak is detected.


☞ Checking intake hose is not damaged and band clamp is fastened well, repair trouble causing parts.

If trouble causing parts are repaired, go to "Verification of Vehicle Repair".

NO

▶ Go to "3. BPS Waveform inspection".

3. BPS Waveform inspection

1) IG KEY "ON", ENGINE "OFF".

2) Connect BPS.

3) Connect Oscilloscope to BPS connector terminal 1.

4) Monitor the waveform at idle and acceleration after ENGINE "ON".

Specification : Refer to "Signal Waveform & Data" of "General Information".

5) Is BPS waveform displayed correctly?

YES

▶ Go to "Verification of Vehicle Repair".


DIESEL CONTROL SYSTEM FLA -221

NO

▶ Replace BPS and go to "Verification of Vehicle Repair".

VERIFICATION OF VEHICLE REPAIR EFBC1CA2

Refer to DTC P0237.


FLA -222 FUEL SYSTEM

DTC P0252 FUEL PRESSURE REGULATOR VALVE CIRCUIT OVER


CURRENT

COMPONENT LOCATION E71686E8

Fuel pressure regulator valve

EGNG013R

GENERAL DESCRIPTION EBBAABF0

Fuel pressure regulator valve is integrated with high pressure pump and controls common rail pressure as regulating
the quantity of fuel which is delivered to common rail. In order to control rail pressure to be optimum to current driving
condition, ECM controls fuel pressure regulator operating current(with the method of duty-control) using Rail pressure
regulator valve signal, RPM and APS signal.The lower Fuel pressure regulator valve current is, the more fuel is supplied
to common rail. Thus it leads rail pressure to be high. On the contrary, the higher Fuel pressure regulator valve current
is, the less fuel is supplied to common rail. Thus it leads rail pressure to be low. Therefore, when Fuel pressure regulator
valve current becomes "0", as if there is open spot in Fuel pressure regulator valve circuit or connector is disconnected,
maximum fuel quantity is supplied to common rail, so the pressure of common rail rise to maximum value.

DTC DESCRIPTION EA1DB386

P0252 is set when excessive current in control circuit of Fuel pressure regulator valve(integrated with high pressure pump)
is detected for more than 0.22 sec.. This code is due to short to battery in control circuit or Fuel pressure regulator valve
internal short.

DTC DETECTING CONDITION E8AA723F

Item Detecting Condition Possible Cause


DTC Strategy • Voltage monitoring
Enable Conditions • IG KEY "ON"
• Short to battery (control circuit in Fuel
ThresholdValue
pressure regulator valve) • Fuel pressure regulator
DiagnosticTime • 220ms valve circuit
• Fuel pressure regulator
Fuel Cut NO valve component
EGR Off NO
Fail Safe
Fuel Limit YES
MIL YES
DIESEL CONTROL SYSTEM FLA -223

SPECIFICATION E66F63DB

Fuel pressure regulator valve resistance Operating frequancy

2.9 ~ 3.15Ω (20℃) 185 Hz

SCHEMATIC DIAGRAM E99AB4F2

[CIRCUIT DIAGRAM] [CONNECTOR INFORMATION]


C143 Fuel pressure regulator valve C101-1 ECM
Terminal Connected to Function
1
19. Power 1 C101-1 terminal 19 Fuel pressure regulator valve Power
2 C101-1 terminal 49 Fuel pressure regulator valve Control
2 49. Control

[HARNESS CONNECTOR]

60 59 58 57 56 55 54 53 52 51 50 49 48 47 46 94 93 92 91 90 89 88 87 86 85 84 83 82 81 80 79 78 77 76 75 74 73
45 44 43 42 41 40 39 38 37 36 35 34 33 32 31 6 5
72 71 70 69 68 67 66 65 64 63 62 61 60 59 58 57 56 55 54 53 52 51
2 1 4 3
30 29 28 27 26 25 24 23 22 21 20 19 18 17 16 50 49 48 47 46 45 44 43 42 41 40 39 38 37 36 35 34 33 32 31 30 29
2 1
15 14 13 12 11 10 9 8 7 6 5 4 3 2 1 28 27 26 25 24 23 22 21 20 19 18 17 16 15 14 13 12 11 10 9 8 7

C143 Fuel pressure regulator valve C101-1 ECM C101-2 ECM

EGNG013S

SIGNAL WAVEFORM AND DATA E8BC91E6

Fig.1 Fig.2
Fig.1) Waveform of fuel pressure regulator valve at idle. It shows approx. 38% duty.
Fig.2) Waveform of fuel pressure regulator valve as accelerating. Approx. 32% duty is outputted as engine load increases.
( When rail pressure increases as accelerating, rail pressure regulator valve duty(current) drops.)

EGNG013T

MONITOR SCANTOOL DATA E6146CBB

1. Connect Scantool to Data Link Connector (DLC).

2. Warm engine up to normal operating temperature.


FLA -224 FUEL SYSTEM

3. Turn "OFF" electrical devices and A/C.

4. Monitor "FUEL PRESSURE MEASURED", "RAIL PRESS. REGULATOR1", "INJ. PUMP REGULATOR" parameter
on the Scantool.

SPECIFICATION :

Idle(without load) Accelerating(stall test) Diagnosis


INJ. PUMP REGULATOR 38 ± 5% 32 ± 5% duty decreases
FUEL PRESSURE
28.5 ± 5 Mpa 145 ± 10 Mpa press. increases
MEASURED
RAIL PRESS.
19 ± 5% 48 ± 5% duty increases
REGULATOR1

Fig.1 Fig.2
Fig.1) The position of curser on the graph represents idle data.
Fig.2) Data during acceleration(stall test).

EGNG013U

NOTE
The waveform of Fuel pressure regulator valve installed at high pressure pump(fuel detecting MPROP) shows 38%
duty at idle, duty drops to approx. 32% at acceleration to raise rail pressure. Duty drop means the decrease of
current.
→ Fuel delivered to common rail increases as current drops.

The waveform of rail pressure regulator valve installed at common rail shows 19% duty at idle, duty rises to approx.
48% at acceleration to raise rail pressure. Duty rise means the increase of current.
→ If current rises, the returning quantity of fuel deliverd to common rail decreases and common rail pressure rises.

TERMINAL AND CONNECTOR INSPECTION E9375A00

1. Electrical systems consist of a lot of harness and connectors, poor connection of terminals can cause various prob-
lems and damge of component.

2. Perform checking procedure as follows.

1) Check damage of harness and terminals : Check terminals for contact resistance, corrosion and deformation.

2) Check connecting condition of ECM and component connector : Check terminal seperation, damage of locking
device and connecting condition between terminal and wiring.
DIESEL CONTROL SYSTEM FLA -225

NOTE
Disconnect the pin which requires checking at male connector and insert it to the terminal at female connector for
checking connecting condition. ( after checking, reconnect the pin at correct position. )

3. Is the problem found?

YES

▶ Repair the trouble causing part and go to "Verification of Vehicle Repair".

NO

▶ Go to "Power Circuit Inspection".

POWER CIRCUIT INSPECTION EE8674C3

1. Check power circuit voltage

1) IG KEY "OFF", ENGINE "OFF".

2) Disconnect Fuel pressure regulator valve connector.

3) IG KEY "ON".

4) Measure the voltage of Fuel pressure regulator valve connector terminal 1.

specification : 11.5V~13.0V

5) Is the measured voltage within the specification?

YES

▶ Go to "Control Circuit Inspection".

NO

▶ Repair open between Fuel pressure regulator valve connector terminal 1 and ECM connector terminal 19 and
go to "Verification of Vehicle Repair".

CONTROL CIRCUIT INSPECTION E62139D6

1. Check monitoring voltage in control circuit

1) IG KEY "OFF", ENGINE "OFF".

2) Disconnect Fuel pressure regulator valve connector.

3) IG KEY "ON".

4) Measure the voltage of Fuel pressure regulator valve connector terminal 2.

specification : 3.2V~3.7V

5) Is the measured voltage within the specification?


FLA -226 FUEL SYSTEM

YES

▶ Go to "Component Inspection"

NO

▶ When voltage is not detected : Go to "2. Check open in control circuit" as follows.
▶ When high voltage is detected : Repair short to battery and go to "Verification of Vehicle Repair".

2. Check open in control circuit

1) IG KEY "OFF", ENGINE "OFF".

2) Disconnect Fuel pressure regulator valve and ECM connector.

3) Check continuity between Fuel pressure regulator valve connector terminal 2 and ECM connector terminal 49.

specification : Continuity ( below 1.0Ω )

4) Is the measured resistance within the specification?

YES

▶ Repair short to ground in Fuel pressure regulator valve control circuit and go to "Verification of Vehicle Repair".

NO

▶ Repair open in Fuel pressure regulator valve control circuit and go to "Verification of Vehicle Repair".

COMPONENT INSPECTION E2D189AA

1. Check Fuel pressure regulator valve component resistance

1) IG KEY "OFF", ENGINE "OFF".

2) Disconnect rail pressure control valve connector.

3) Check Fuel pressure regulator valve component resistance.

Specification : 2.9 ~ 3.15Ω (20℃)

1 2

EGNG013Y

4) Is Fuel pressure regulator valve component resistance within the specification?

YES

▶ Go to "Verification of Vehicle Repair".


DIESEL CONTROL SYSTEM FLA -227

NO

▶ Replace High pressure pump ass’y and go to "Verification of Vehicle Repair".

VERIFICATION OF VEHICLE REPAIR EC6018E5

After a repair, it is essential to verify that the fault is corrected.

1. After connecting Scantool select "DIAGNOSTIC TROUBLE CODES(DTCs)" mode.

2. Clear recorded DTC using Scantool.

3. Drive the vehicle within DTC "Enable conditions" in "General information".

4. After selecting "DIAGNOSTIC TROUBLE CODES(DTCs)" mode and check if DTC is recorded again.

5. Are any DTCs recorded ?

YES

▶ Go to the DTC guide of recorded NO. in Scantool.

NO

▶ System operates within specification.


FLA -228 FUEL SYSTEM

DTC P0253 FUEL PRESSURE REGULATOR VALVE CIRCUIT LOW

COMPONENT LOCATION E8C9EE43

Refer to DTC P0252.

GENERAL DESCRIPTION E101515A

Refer to DTC P0252.

DTC DESCRIPTION ED3E52C5

P0253 is set when "0"A in control circuit of Fuel pressure regulator valve(integrated with high pressure pump) is detected
for more than 0.22 sec.. This code is due to open of short to ground in control circuit or Fuel pressure regulator valve
internal open.

DTC DETECTING CONDITION E4B4A5B8

Item Detecting Condition Possible Cause


DTC Strategy • Voltage monitoring
Enable Conditions • IG KEY "ON"
ThresholdValue • Short to GND, Wiring open
• Fuel pressure regulator
DiagnosticTime • 220ms valve circuit
Fuel Cut NO • Fuel pressure regulator
valve component
EGR Off NO
Fail Safe
Fuel Limit YES
MIL YES

SPECIFICATION E12452BC

Refer to DTC P0252.

SCHEMATIC DIAGRAM EC86826B

Refer to DTC P0252.

SIGNAL WAVEFORM AND DATA EBF2787A

Refer to DTC P0252.

MONITOR SCANTOOL DATA ECB79822

Refer to DTC P0252.

TERMINAL AND CONNECTOR INSPECTION E7033B2F

Refer to DTC P0252.


DIESEL CONTROL SYSTEM FLA -229

POWER CIRCUIT INSPECTION ECC6E38D

1. Check power circuit voltage

1) IG KEY "OFF", ENGINE "OFF".

2) Disconnect Fuel pressure regulator valve connector.

3) IG KEY "ON".

4) Measure the voltage of Fuel pressure regulator valve connector terminal 1.

specification : 11.5V~13.0V

5) Is the measured voltage within the specification?

YES

▶ Go to "Control Circuit Inspection".

NO

▶ Repair open between Fuel pressure regulator valve connector terminal 1 and ECM connector terminal 19 and
go to "Verification of Vehicle Repair".

CONTROL CIRCUIT INSPECTION E2692483

1. Check monitoring voltage in control circuit

1) IG KEY "OFF", ENGINE "OFF".

2) Disconnect Fuel pressure regulator valve connector.

3) IG KEY "ON".

4) Measure the voltage of Fuel pressure regulator valve connector terminal 2.

specification : 3.2V~3.7V

5) Is the measured voltage within the specification?

YES

▶ Go to "Component Inspection"

NO

▶ When voltage is not detected : Go to "2. Check open in control circuit" as follows.
▶ When high voltage is detected : Repair short to battery and go to "Verification of Vehicle Repair".

2. Check open in control circuit

1) IG KEY "OFF", ENGINE "OFF".

2) Disconnect Fuel pressure regulator valve and ECM connector.

3) Check continuity between Fuel pressure regulator valve connector terminal 2 and ECM connector terminal 49.
FLA -230 FUEL SYSTEM

specification : Continuity ( below 1.0Ω )

4) Is the measured resistance within the specification?

YES

▶ Repair short to ground in Fuel pressure regulator valve control circuit and go to "Verification of Vehicle Repair".

NO

▶ Repair open in Fuel pressure regulator valve control circuit and go to "Verification of Vehicle Repair".

COMPONENT INSPECTION E8CAA46A

1. Check Fuel pressure regulator valve component resistance

1) IG KEY "OFF", ENGINE "OFF".

2) Disconnect rail pressure control valve connector.

3) Check Fuel pressure regulator valve component resistance.

Specification : 2.9 ~ 3.15Ω (20℃)

1 2

EGNG013Y

4) Is Fuel pressure regulator valve component resistance within the specification?

YES

▶ Go to "Verification of Vehicle Repair".

NO

▶ Replace High pressure pump ass’y and go to "Verification of Vehicle Repair".

VERIFICATION OF VEHICLE REPAIR EA3BBF69

Refer to DTC P0252.


DIESEL CONTROL SYSTEM FLA -231

DTC P0254 FUEL PRESSURE REGULATOR VALVE CIRCUIT HIGH

COMPONENT LOCATION E514E39F

Refer to DTC P0252.

GENERAL DESCRIPTION E9179347

Refer to DTC P0252.

DTC DESCRIPTION ECFD7E12

P0254 is set when excessive current in power circuit of Fuel pressure regulator valve(integrated with high pressure pump)
is detected for more than 0.22 sec.. This code is due to short to battery in power circuit or Fuel pressure regulator valve
internal short.

DTC DETECTING CONDITION E7470325

Item Detecting Condition Possible Cause


DTC Strategy • Voltage monitoring
Enable Conditions • IG KEY "ON"
• Short to battery (power circuit in Fuel
ThresholdValue
pressure regulator valve) • Fuel pressure regulator
DiagnosticTime • 220ms valve circuit
• Fuel pressure regulator
Fuel Cut NO valve component
EGR Off NO
Fail Safe
Fuel Limit YES
MIL YES

SPECIFICATION EF956A86

Refer to DTC P0252.

SCHEMATIC DIAGRAM E131FD63

Refer to DTC P0252.

SIGNAL WAVEFORM AND DATA EB2702BE

Refer to DTC P0252.

MONITOR SCANTOOL DATA E45F7EEA

1. Connect Scantool to Data Link Connector (DLC).

2. Warm engine up to normal operating temperature.

3. Turn "OFF" electrical devices and A/C.


FLA -232 FUEL SYSTEM

4. Monitor "FUEL PRESSURE MEASURED", "RAIL PRESS. REGULATOR1", "INJ. PUMP REGULATOR" parameter
on the Scantool.

SPECIFICATION :

Idle(without load) Accelerating(stall test) Diagnosis


INJ. PUMP REGULATOR 38 ± 5% 32 ± 5% duty decreases
FUEL PRESSURE
28.5 ± 5 Mpa 145 ± 10 Mpa press. increases
MEASURED
RAIL PRESS.
19 ± 5% 48 ± 5% duty increases
REGULATOR1

Fig.1 Fig.2
Fig.1) The position of curser on the graph represents idle data.
Fig.2) Data during acceleration(stall test).

EGNG013U

NOTE
The waveform of fuel pressure regulator valve installed at high pressure pump(fuel detecting MPROP) shows 38%
duty at idle, duty drops to approx. 32% at acceleration to raise rail pressure. Duty drop means the decrease of
current.
→ Fuel delivered to common rail increases as current drops.

The waveform of rail pressure regulator valve installed at common rail shows 19% duty at idle, duty rises to approx.
48% at acceleration to raise rail pressure. Duty rise means the increase of current.
→ If current rises, the returning quantity of fuel deliverd to common rail decreases and common rail pressure rises.

TERMINAL AND CONNECTOR INSPECTION EFB0849C

Refer to DTC P0252.

POWER CIRCUIT INSPECTION EAF55516

1. Check power circuit voltage

1) IG KEY "OFF", ENGINE "OFF".

2) Disconnect Fuel pressure regulator valve connector.

3) IG KEY "ON".
DIESEL CONTROL SYSTEM FLA -233

4) Measure the voltage of Fuel pressure regulator valve connector terminal 1.

specification : 11.5V~13.0V

5) Is the measured voltage within the specification?

YES

▶ Go to "Control Circuit Inspection".

NO

▶ Repair open between Fuel pressure regulator valve connector terminal 1 and ECM connector terminal 19 and
go to "Verification of Vehicle Repair".

CONTROL CIRCUIT INSPECTION E3F38FE3

1. Check monitoring voltage in control circuit

1) IG KEY "OFF", ENGINE "OFF".

2) Disconnect Fuel pressure regulator valve connector.

3) IG KEY "ON".

4) Measure the voltage of Fuel pressure regulator valve connector terminal 2.

specification : 3.2V~3.7V

5) Is the measured voltage within the specification?

YES

▶ Go to "Component Inspection".

NO

▶ When voltage is not detected : Go to "2. Check open in control circuit" as follows.
▶ When high voltage is detected : Repair short to battery and go to "Verification of Vehicle Repair".

2. Check open in control circuit

1) IG KEY "OFF", ENGINE "OFF".

2) Disconnect Fuel pressure regulator valve and ECM connector.

3) Check continuity between Fuel pressure regulator valve connector terminal 2 and ECM connector terminal 49.

specification : Continuity ( below 1.0Ω )

4) Is the measured resistance within the specification?

YES

▶ Repair short to ground in Fuel pressure regulator valve control circuit and go to "Verification of Vehicle Repair".
FLA -234 FUEL SYSTEM

NO

▶ Repair open in Fuel pressure regulator valve control circuit and go to "Verification of Vehicle Repair".

COMPONENT INSPECTION E20A6E45

1. Check Fuel pressure regulator valve component resistance

1) IG KEY "OFF", ENGINE "OFF".

2) Disconnect rail pressure control valve connector.

3) Check Fuel pressure regulator valve component resistance.

Specification : 2.9 ~ 3.15Ω (20℃)

1 2

EGNG013Y

4) Is Fuel pressure regulator valve component resistance within the specification?

YES

▶ Go to "Verification of Vehicle Repair".

NO

▶ Replace High pressure pump ass’y and go to "Verification of Vehicle Repair".

VERIFICATION OF VEHICLE REPAIR E55496D1

Refer to DTC P0252.


DIESEL CONTROL SYSTEM FLA -235

DTC P0262 CYLINDER 1-INJECTOR CIRCUIT HIGH


DTC P0265 CYLINDER 2-INJECTOR CIRCUIT HIGH
DTC P0268 CYLINDER 3-INJECTOR CIRCUIT HIGH
DTC P0271 CYLINDER 4-INJECTOR CIRCUIT HIGH

COMPONENT LOCATION E44F9928

EGNG008C

GENERAL DESCRIPTION E8B438C7

Injectors spray fuel in the highly compressed combustion chamber, and power generates through combustion process.Fuel
pressure is raised to 1600bar in common rail diesel engine for the purpose of making fuel into minute particles. And fuel
devided into minute particles leads smoke reduction, high power generation, and improved fuel efficiency. To control
pressure of 1600bar with solenoid, oil pressure surbo is applied. And injector solenoids is actuated by solenoid oper-
ating voltage raised to 80V with the method of current control. Niddle valve inside of injector is located between A and
B chamber. If applied pressure to B chamber is relived by injector solenoid, niddle valve is raised by the pressure of A
chamber then, fuel is injected. If same pressure is applied to A and B chamber, niddle valve closes by the elasticity then,
fuel injection stops.As electronically controlled injector is applied instead of mechanical injector, pilot and post injection,
injeciton duration and quantity control are achieved. And engine performance is improved by these control.
returning fuel

solenoid

ChamberB
B chamber press. B chamber press.
Released loaded
(injection performed) (injection disabled)
niddle

spring

ChamberA

EGNG008D
FLA -236 FUEL SYSTEM

DTC DESCRIPTION EEE36708

P0262 is set when short between injector power circuit(High side) and control circuit(Low side), short to battery in control
circuit. This code is due to 1)the detection of over current from opened injector circuit or 2)short of coil inside of injector.

DTC DETECTING CONDITION E60A3BBC

Item Detecting Condition Possible Cause


DTC Strategy • Current monitoring
Enable Conditions • IG KEY "ON"
ThresholdValue • Short in injector circuit
DiagnosticTime • Immediately • Short in injector circuit
Fuel Cut YES • Injector component

EGR Off NO
Fail Safe
Fuel Limit NO
MIL YES

SPECIFICATION E6D4B7EA

Injector Component Injector Operating


Injector Operating Voltage Injector Control Type
Resistance Current
Peak current : 18±1A
0.255Ω ±0.04 (20℃). 80V Hold in current : 12±1A Current control
Recharging current : 7A
DIESEL CONTROL SYSTEM FLA -237

SCHEMATIC DIAGRAM E01A823E

[CIRCUIT DIAGRAM] [CONNECTOR INFORMATION]


C113-1 Injector #1 C101-1 ECM [C113-1 Injector #1]
1 Terminal Connected to Function
16. Injector #1 Low side
1 C101-1 terminal 16 Injector #1 Low side
2 C101-1 terminal 47
47. Injector #1 High side 2 Injector #1 High side
C113-4 Injector #4 [C113-2 Injector #2]
2 Terminal Connected to
33. Injector #4 High side Function
1 C101-1 terminal 2 Injector #2 Low side
1
17. Injector #4 Low side 2 C101-1 terminal 31 Injector #2 High side
C113-3 Injector #3 [C113-3 Injector #3]
1
1. Injector #3 Low side Terminal Connected to Function
1 C101-1 terminal 1 Injector #3 Low side
2
46. Injector #3 High side 2 C101-1 terminal 46 Injector #3 High side
C113-2 njector #2 [C113-4 Injector #4]
2
31. Injector #2 High side Terminal Connected to Function
1 C101-1 terminal 17 Injector #4 Low side
1 2. Injector #2 Low side
2 C101-1 terminal 33 Injector #4 High side

[HARNESS CONNECTOR]

C113-1 Injector #1 C113-2 Injector #2 C113-3 Injector #3 C113-4 Injector #4

2 1 2 1 2 1 2 1

60 59 58 57 56 55 54 53 52 51 50 49 48 47 46
94 93 92 91 90 89 88 87 86 85 84 83 82 81 80 79 78 77 76 75 74 73
45 44 43 42 41 40 39 38 37 36 35 34 33 32 31 6 5
72 71 70 69 68 67 66 65 64 63 62 61 60 59 58 57 56 55 54 53 52 51
4 3
30 29 28 27 26 25 24 23 22 21 20 19 18 17 16 50 49 48 47 46 45 44 43 42 41 40 39 38 37 36 35 34 33 32 31 30 29
2 1
15 14 13 12 11 10 9 8 7 6 5 4 3 2 1 28 27 26 25 24 23 22 21 20 19 18 17 16 15 14 13 12 11 10 9 8 7

C101-1 ECM C101-2 ECM

EGNG008E
FLA -238 FUEL SYSTEM

SIGNAL WAVEFORM AND DATA E46BDD7E

Pilot injection1 Pilot injection2 Main injection

Fig.1 Fig.2

Injector current waveform

Fig.3 Fig.4
Fig.1) Injector operating waveform at Low side, It shows 2 pilot and 1 main injection.
Fig.2) Magnified waveform of main injection at Fig.1)
Fig.3) Injector voltage and current waveforms are measured at the same time using current prove of scope meter.
Fig.4) Magnified waveform of pilot injection at Fig.3)

EGNG008F

TERMINAL AND CONNECTOR INSPECTION EAC80A3D

1. Electrical systems consist of a lot of harness and connectors, poor connection of terminals can cause various prob-
lems and damge of component.

2. Perform checking procedure as follows.

1) Check damage of harness and terminals : Check terminals for contact resistance, corrosion and deformation.

2) Check connecting condition of ECM and component connector : Check terminal seperation, damage of locking
device and connecting condition between terminal and wiring.

NOTE
Disconnect the pin which requires checking at male connector and insert it to the terminal at female connector for
checking connecting condition. ( after checking, reconnect the pin at correct position. )

3. Is the problem found?


DIESEL CONTROL SYSTEM FLA -239

YES

▶ Repair the trouble causing part and go to "Verification of Vehicle Repair".

NO

▶ Go to "Power Circuit Inspection".

POWER CIRCUIT INSPECTION E7F7023C

1. Check short to ground in power circuit

1) IG KEY "OFF", ENGINE "OFF".

2) Disconnect injector #1 connector.

3) IG KEY "ON"

4) [P0262] Check the voltage of injector #1 connector terminal 2.


[P0265] Check the voltage of injector #2 connector terminal 2.
[P0268] Check the voltage of injector #3 connector terminal 2.
[P0271] Check the voltage of injector #4 connector terminal 2.

Specification : 2.0V~2.5V

5) Is the measured voltage within the specification?

YES

▶ Go to "2. Check short between power circuit and control circuit".

NO

▶ Repair short to ground in injector #1 power circuit and go to "Verification of Vehicle Repair".

2. Check short between power circuit and control circuit

1) IG KEY "OFF", ENGINE "OFF".

2) [P0262] Disconnect injector #1 connector and ECM connector.


[P0265] Disconnect injector #2 connector and ECM connector.
[P0268] Disconnect injector #3 connector and ECM connector.
[P0271] Disconnect injector #4 connector and ECM connector.

3) [P0262] Check continuity between injector #1 connector terminal 1 and 2.


[P0265] Check continuity between injector #2 connector terminal 1 and 2.
[P0268] Check continuity between injector #3 connector terminal 1 and 2.
[P0271] Check continuity between injector #4 connector terminal 1 and 2.

Specification : Discontinuity (Infinite Ω )

4) Is the measured resistance within the specification?

YES

▶ Go to "Control Circuit Inspection".


FLA -240 FUEL SYSTEM

NO

▶ Repair short between injector power circuit and control circuit and go to "Verification of Vehicle Repair".

CONTROL CIRCUIT INSPECTION EB9EBCA4

1. Check short to battery in control circuit

1) IG KEY "OFF", ENGINE "OFF".

2) Disconnect injector #1 connector.

3) IG KEY "ON"

4) [P0262] Check the voltage of injector #1 connector terminal 1.


[P0265] Check the voltage of injector #2 connector terminal 1.
[P0268] Check the voltage of injector #3 connector terminal 1.
[P0271] Check the voltage of injector #4 connector terminal 1.

Specification : 0.4V~0.5V

5) Is the measured resistance within the specificaiton?

YES

▶ Go to "Component Inspection".

NO

▶ Repair short to battery in injector #1 control circuit and go to "Verification of Vehicle Repair".

COMPONENT INSPECTION ED680B65

1. Check injector component resistance

1) IG KEY "OFF", ENGINE "OFF".

2) Disconnect injector connector.

3) Measure the resistance between injector component terminal 1 and 2.

Specification : 0.255Ω ±0.04 (20℃).

1 2

EGNG008I

4) Is the measured resistance(of injector solenoid) within the specification?


DIESEL CONTROL SYSTEM FLA -241

YES

▶ Go to "Verification of Vehicle Repair".

NO

▶ Replace injector and go to "Verification of Vehicle Repair".

NOTE
Replacing injectors, peculiar IQA code of each injector should be inputted to ECM
Perform this process using "Injector data input" function on scantool, Refer to P1670, P1671 for more detailed infor-
mation.

VERIFICATION OF VEHICLE REPAIR E8631528

After a repair, it is essential to verify that the fault is corrected.

1. After connecting Scantool select "DIAGNOSTIC TROUBLE CODES(DTCs)" mode.

2. Clear recorded DTC using Scantool.

3. Drive the vehicle within DTC "Enable conditions" in "General information".

4. After selecting "DIAGNOSTIC TROUBLE CODES(DTCs)" mode and check if DTC is recorded again.

5. Are any DTCs recorded ?

YES

▶ Go to the DTC guide of recorded NO. in Scantool.

NO

▶ System operates within specification.


FLA -242 FUEL SYSTEM

DTC P0335 CRANKSHAFT POSITION SENSOR A CIRCUIT

COMPONENT LOCATION E6A5A4B7

CKPS

EGNG005S

GENERAL DESCRIPTION E0692982

Crank Shaft Position Sensor(CKPS) is magnetic inductive type. Mounted on transaxle hausing, it senses tone wheel
position of fly wheel.As tone wheel is devided with 58 teeth and 2 missing teeth (referrence point), 1 tooth corresponds
to 6 degree.CKPS which calculates RPM and crank angle is important to determine fuel injection quantity and injection
timing with APS.crank shaft position is closely related to engine starting.

DTC DESCRIPTION E8C2E126

P0335 is set when CMPS signal is outputted while CKPS signal does not generate for more than 0.7 sec.. This code
is due to CKPS circuit or component failure. If CKPS signal is not inputted during driving, RPM is calculated based on
CMPS signal.

DTC DETECTING CONDITION E5CFAD10

Item Detecting Condition Possible Cause


DTC Strategy • Signal monitoring
Enable Conditions • Engine running
• CMPS signal is outputted while CKPS signal
ThresholdValue
does not generate. • CKPS circuit
DiagnosticTime • 700ms • CKPS component
• Abnormal deformation of
Fuel Cut YES Crank Shaft tone wheel
EGR Off NO
Fail Safe
Fuel Limit NO
MIL YES
DIESEL CONTROL SYSTEM FLA -243

SPECIFICATION EEE6F4B2

Output Signal Low RPM Minimum High RPM Minimum


Sensor Type Air Gab
Characteristic Detecting Voltage Detecting Voltage
Magnetic inductive A/C waveform 1.8mm 230mV 2769 mV

SCHEMATIC DIAGRAM E2C69115

[CIRCUIT DIAGRAM] [CONNECTOR INFORMATION]

C106 CKPS C101-1 ECM


Terminal Connected to Function
1 C101-1 terminal 7 Shield ground
3 27 Sensor signal(-) (A/T)
12 Sensor signal(-) (M/T) C101-1 terminal 12(A/T)
2 2 Sensor signal
M 1
12 Sensor signal(+) (A/T)
27 Sensor signal(+) (M/T)
C101-1 terminal 27(M/T)
7. Shield ground C101-1 terminal 27(A/T)
3 C101-1 terminal 12(M/T) Sensor signal

[HARNESS CONNECTOR]

60 59 58 57 56 55 54 53 52 51 50 49 48 47 46 94 93 92 91 90 89 88 87 86 85 84 83 82 81 80 79 78 77 76 75 74 73
6 5
45 44 43 42 41 40 39 38 37 36 35 34 33 32 31 72 71 70 69 68 67 66 65 64 63 62 61 60 59 58 57 56 55 54 53 52 51
4 3
3 2 1 30 29 28 27 26 25 24 23 22 21 20 19 18 17 16
50 49 48 47 46 45 44 43 42 41 40 39 38 37 36 35 34 33 32 31 30 29
2 1
28 27 26 25 24 23 22 21 20 19 18 17 16 15 14 13 12 11 10 9 8 7
15 14 13 12 11 10 9 8 7 6 5 4 3 2 1

C106 CKPS
C101-1 ECM C101-2 ECM

EGNG005T
FLA -244 FUEL SYSTEM

SIGNAL WAVEFORM AND DATA E645DF76

Fig.1 Fig.2
Fig.1) This shows waveform of Crank Shaft Position Sensor and Cam Shaft Position Sensor simulatneously.
The middle area indicates reference points of Crank Shaft Position Sensor and Cam Shaft Position Sensor.

Fig.2) Crank Shaft Position Sensor and Cam Shaft Position Sensor signal are measured simultaneously.
Cam Shaft Position Sensor signal is outputted once when Crank Shaft Position sensor signal is outputted twice.
LOW and HIGH output of Cam Shaft Position sensor reference point is detected at Crank Shaft Position sensor reference
point.
( Injection sequence is determined based on LOW and HIGH signal of Cam Shaft Position Sensor reference point as
detecting cylinder position.)
EGNG005U

※ SIGNAL ANALYSIS

CKPS signal recognition below 1000RPM CKPS signal recognition above 1000RPM

EGNG005V

1. The output voltage of CKPS signal varies according to rpm(the speed of tone wheel passing by sensor)
( low voltage is inducted for low speed and high voltage is inducted for high speed. )

2. CKPS should detect from low rpm at cranking to above 5000rpm. If minimum detecting voltage is set low for the ease
of signal detection at low rpm, 1) the abnormal signal at high rpm from which high voltage generates or 2) electrical
NOise through circuit can be recognized as Crank signal. Thus minimum detecting voltages at low rpm and high rpm
are set differently.

3. ECM convert analog signal like the waveform illustrated above into digital signal with A/D converter.The voltage above
minimum detecting voltage of crank signal and "-"voltage below 0.0V is meaningless at converting process. RPM is
detected as Hz.(signal detecting period)

MONITOR SCANTOOL DATA E716DA8B

1. Connect Scantool to Data Link Connector (DLC).


DIESEL CONTROL SYSTEM FLA -245

2. Warm engine up to normal operating temperature.

3. Turn "OFF" electrical devices and A/C.

4. Monitor "ENGINE SPEED SENSOR" parameter on the Scantool.

Specification : 800±50RPM at idle

Fig.1
Fig.1) Check "ENGINE SPEED SENSOR" parameter carefully after warming engine up, also check engine stall and rpm instability
or engine shut down.
EGNG005M

TERMINAL AND CONNECTOR INSPECTION EBF78CF9

1. Electrical systems consist of a lot of harness and connectors, poor connection of terminals can cause various prob-
lems and damge of component.

2. Perform checking procedure as follows.

1) Check damage of harness and terminals : Check terminals for contact resistance, corrosion and deformation.

2) Check connecting condition of ECM and component connector : Check terminal seperation, damage of locking
device and connecting condition between terminal and wiring.

NOTE
Disconnect the pin which requires checking at male connector and insert it to the terminal at female connector or
checking connecting condition. ( after checking, reconnect the pin at correct position. )

3. Is the problem found?

YES

▶ Repair the trouble causing part and go to "Verification of Vehicle Repair".

NO

▶ Go to "Signal Circuit Inspection ".

SIGNAL CIRCUIT INSPECTION E93F7435

1. Check signal circuit voltage


FLA -246 FUEL SYSTEM

1) IG KEY "OFF", ENGINE "OFF".

2) Disconnect CKPS connector.

3) IG KEY "ON".

4) Measure the voltage of CKPS connector terminal 2 and 3.

Specification : 2.4V~2.6V

5) Is the measured voltage within the specification?

YES

▶ Go to "3.Check short between signal circuits."

NO

▶ Go to "2.Check open in signal circuit" as follows.

2. Check open in signal circuit

1) IG KEY "OFF", ENGINE "OFF".

2) Disconnect CKPS connector and ECM connector.

3) Check continuity between CKPS connector terminal 2 and ECM connector terminal 12(A/T),27(M/T).

4) Check continuity between CKPS connector terminal 3 and ECM connector terminal 27(A/T),12(M/T).

Specification : continuity ( below 1.0Ω )

5) Is the measured resistance within the specification?

YES

▶ Go to "3. Check short between signal circuits".

NO

▶ Repair open in signal circuit and go to "Verification of Vehicle Repair".

3. Check short between signal circuits

1) IG KEY "OFF", ENGINE "OFF".

2) Disconnect CKPS connector and ECM connector.

3) Check continuity between CKPS connector terminal 2 and 3.

Specification : Discontinuity ( Infinite Ω )

4) Is the measured resistance within the specification?

YES

▶ Go to "4. Check short to ground in signal circuit" as follows.


DIESEL CONTROL SYSTEM FLA -247

NO

▶ Repair short between signal circuits and go to "Verification of Vehicle Repair".

4. Check short to ground in signal circuit

1) IG KEY "OFF", ENGINE "OFF".

2) Disconnect CKPS connector and ECM connector.

3) Check continuity between CKPS connector terminal 1(shield ground) and 2,3(crank signal)

Specification : Discontinuity ( Infinite Ω )

4) Is the measured resistance within the specification?

YES

▶ Go to "Ground Circuit Inspection".

NO

▶ Repair the short between signal circuit and shield ground and go to "Verification of Vehicle Repair".

GROUND CIRCUIT INSPECTION EBB94C34

1. IG KEY "OFF", ENGINE "OFF".

2. Disconnect CKPS connector.

3. Check continuity between CKPS connector terminal 1(shield ground) and chassis ground.

Specification : continuity ( below 1.0Ω )

4. Is the measured resistance within the specification?

YES

▶ Go to "Component Inspection".

NO

▶ Repair open or poor connection in ground circuit and go to "Verification of Vehicle Repair".

COMPONENT INSPECTION EA6F7829

1. Check Resistance of CKPS component

1) IG KEY "OFF", ENGINE "OFF".

2) Disconnect CKPS connector.

3) Check resistance between CKPS connector terminal 2 and 3 at component side.

Specification : 860Ω ±10% (20℃)


FLA -248 FUEL SYSTEM

1 2 3

EGNG006B

4) Is the measured resistance within the specification?

YES

▶ Go to "Check short to ground in CKPS component" as follows.

NO

▶ Replace CKPS and go to "Verification of Vehicle Repair".

2. Check short to ground in CKPS component

1) IG KEY "OFF", ENGINE "OFF".

2) Disconnect CKPS connector.

3) Check resistance between CKPS connector terminal 1 and 3 at component side.

Specification : Discontinuity (Infinite Ω )

1 2 3

EGNG006C

4) Is the measured resistance within the specification? (Is the inside of component insulated correctly?)

YES

▶ Go to "Check CKPS waveform".

NO

▶ Replace CKPS and go to "Verification of Vehicle Repair".

3. Check CKPS waveform

1) IG KEY "OFF", ENGINE "OFF".

2) Connect CKPS connector.

3) Connect Oscilloscope to CKPS connector terminal 2.


DIESEL CONTROL SYSTEM FLA -249

4) Check if CKPS waveform is outputted correctly as cranking or turning engine on.

Specification : Refer to "Signal waveform & data" of "General Information".

5) Is CKPS waveform outputted correctly?

YES

▶ Go to "Verification of Vehicle Repair".

NO

▶ Replace CKPS and go to "Verification of Vehicle Repair".

VERIFICATION OF VEHICLE REPAIR ED4AB5B6

After a repair, it is essential to verify that the fault is corrected.

1. After connecting Scantool select "DIAGNOSTIC TROUBLE CODES(DTCs)" mode.

2. Clear recorded DTC using Scantool.

3. Drive the vehicle within DTC "Enable conditions" in "General information".

4. After selecting "DIAGNOSTIC TROUBLE CODES(DTCs)" mode and check if DTC is recorded again.

5. Are any DTCs recorded ?

YES

▶ Go to the DTC guide of recorded NO. in Scantool.

NO

▶ System operates within specification.


FLA -250 FUEL SYSTEM

DTC P0336 CRANKSHAFT POSITION SENSOR A CIRCUIT


RANGE/PERFORMANCE

COMPONENT LOCATION E533A1E1

Refer to DTC P0335.

GENERAL DESCRIPTION E75D00E8

Refer to DTC P0335.

DTC DESCRIPTION ECA32BD8

P0336 is set when 1). engine speed detected by CKPS is above 6000RPM, or 2). CKPS signal pulse is abnormal. For
repair, check temporary poor connection in CKPS circuit, component failure or deformation of tone wheel.

DTC DETECTING CONDITION EAFA6628

Item Detecting Condition Possible Cause


DTC Strategy • Signal monitoring
Enable Conditions • Engine running
• Engine speed sensed at CKPS above 6000RPM
ThresholdValue
• Abnormal crank signal pulse • CKPS circuit
DiagnosticTime • Immediately • CKPS component
• Abnormal deformation of
Fuel Cut YES Crank Shaft tone wheel
EGR Off NO
Fail Safe
Fuel Limit NO
MIL YES

SPECIFICATION EAC777E3

Refer to DTC P0335.

SCHEMATIC DIAGRAM E074B4A6

Refer to DTC P0335.

SIGNAL WAVEFORM AND DATA EBA92BFA

Refer to DTC P0335.

MONITOR SCANTOOL DATA E616CC4D

Refer to DTC P0335.

TERMINAL AND CONNECTOR INSPECTION E5A8D1BE

Refer to DTC P0335.


DIESEL CONTROL SYSTEM FLA -251

SIGNAL CIRCUIT INSPECTION EE186438

1. Check signal circuit voltage

1) IG KEY "OFF", ENGINE "OFF".

2) Disconnect CKPS connector.

3) IG KEY "ON".

4) Measure the voltage of CKPS connector terminal 2 and 3.

Specification : 2.4V~2.6V

5) Is the measured voltage within the specification?

YES

▶ Go to "3.Check short between signal circuits."

NO

▶ Go to "2.Check open in signal circuit" as follows.

2. Check open in signal circuit

1) IG KEY "OFF", ENGINE "OFF".

2) Disconnect CKPS connector and ECM connector.

3) Check continuity between CKPS connector terminal 2 and ECM connector terminal 12(A/T),27(M/T).

4) Check continuity between CKPS connector terminal 3 and ECM connector terminal 27(A/T),12(M/T).

Specification : continuity ( below 1.0Ω )

5) Is the measured resistance within the specification?

YES

▶ Go to "3. Check short between signal circuits".

NO

▶ Repair open in signal circuit and go to "Verification of Vehicle Repair".

3. Check short between signal circuits

1) IG KEY "OFF", ENGINE "OFF".

2) Disconnect CKPS connector and ECM connector.

3) Check continuity between CKPS connector terminal 2 and 3.

Specification : Discontinuity ( Infinite Ω )

4) Is the measured resistance within the specification?


FLA -252 FUEL SYSTEM

YES

▶ Go to "4. Check short to ground in signal circuit" as follows.

NO

▶ Repair short between signal circuits and go to "Verification of Vehicle Repair".

4. Check short to ground in signal circuit

1) IG KEY "OFF", ENGINE "OFF".

2) Disconnect CKPS connector and ECM connector.

3) Check continuity between CKPS connector terminal 1(shield ground) and 2,3(crank signal)

Specification : Discontinuity ( Infinite Ω )

4) Is the measured resistance within the specification?

YES

▶ Go to "Ground Circuit Inspection".

NO

▶ Repair the short between signal circuit and shield ground and go to "Verification of Vehicle Repair".

GROUND CIRCUIT INSPECTION E91966FC

1. IG KEY "OFF", ENGINE "OFF".

2. Disconnect CKPS connector.

3. Check continuity between CKPS connector terminal 1(shield ground) and chassis ground.

Specification : continuity ( below 1.0Ω )

4. Is the measured resistance within the specification?

YES

▶ Go to "Component Inspection".

NO

▶ Repair open or poor connection in ground circuit and go to "Verification of Vehicle Repair".

COMPONENT INSPECTION E5F58310

1. Check Resistance of CKPS component

1) IG KEY "OFF", ENGINE "OFF".

2) Disconnect CKPS connector.

3) Check resistance between CKPS connector terminal 2 and 3 at component side.


DIESEL CONTROL SYSTEM FLA -253

Specification : 860Ω ±10% (20℃)

1 2 3

EGNG006B

4) Is the measured resistance within the specification?

YES

▶ Go to "Check short to ground in CKPS component" as follows.

NO

▶ Replace CKPS and go to "Verification of Vehicle Repair".

2. Check short to ground in CKPS component

1) IG KEY "OFF", ENGINE "OFF".

2) Disconnect CKPS connector.

3) Check resistance between CKPS connector terminal 1 and 3 at component side.

Specification : Discontinuity (Infinite Ω )

1 2 3

EGNG006C

4) Is the measured resistance within the specification? (Is the inside of component insulated correctly?)

YES

▶ Go to "Check CKPS waveform".

NO

▶ Replace CKPS and go to "Verification of Vehicle Repair".

3. Check CKPS waveform

1) IG KEY "OFF", ENGINE "OFF".


FLA -254 FUEL SYSTEM

2) Connect CKPS connector.

3) Connect Oscilloscope to CKPS connector terminal 2.

4) Check if CKPS waveform is outputted correctly as cranking or turning engine on.

Specification : Refer to "Signal waveform & data" of "General Information".

5) Is CKPS waveform outputted correctly?

YES

▶ Go to "Verification of Vehicle Repair".

NO

▶ Replace CKPS and go to "Verification of Vehicle Repair".

VERIFICATION OF VEHICLE REPAIR E94E67A2

Refer to DTC P0335.


DIESEL CONTROL SYSTEM FLA -255

DTC P0340 CAMSHAFT POSITION SENSOR A CIRCUIT MALFUNCTION


(BANK 1 OR SINGLE SENSOR)

COMPONENT LOCATION E617D2D3

CKPS

CMPS

EGNG005I

GENERAL DESCRIPTION EE657C80

Cam Shaft Position Sensor(CMPS) is hall sensor type. Sensing the teeth attatch at the end of exhaust cam shaft, CMPS
detects rotation of Cam shaft (1 signal per 1 lotation)As Cam shaft rotates once while Crank shaft does twice, CMPS
referrence point generates once while CKPS’ do twice.As this signal inputted to ECM, it distinguishes crank angle and the
cylinder which requires fuel injection in order to determine injection sequence and duration.

DTC DESCRIPTION E41B283B

P0340 is set when CKPS signal is outputted while CMPS signal does not generate for more than 0.7 sec.. This code is
due to the failure relevant to CMPS related circuit and sensor component.

DTC DETECTING CONDITION E7865094

Item Detecting Condition Possible Cause


DTC Strategy • Signal monitoring
Enable Conditions • Engine running(during accelerating)
• CKPS signal is outputted while CMPS signal
ThresholdValue
does not generate.
DiagnosticTime • 700ms • CMPS circuit
• CMPS component
Fuel Cut NO
EGR Off NO Engine does not turn "ON"
Fail Safe
Fuel Limit YES at starting.

MIL YES
FLA -256 FUEL SYSTEM

SPECIFICATION ECCF378D

Output Signal LOW Signal HIGH Signal


Sensor Type Air Gab
Characteristic Detecting Voltage Detecting Voltage
0V~5V Digital signal
Hall effect type 1.25mm below 2.0V above 3.8V
output

SCHEMATIC DIAGRAM E2482EDE

[CIRCUIT DIAGRAM] [CONNECTOR INFORMATION]

C105 CMPS C101-1 ECM


Terminal Connected to Function
1 C142 J/C terminal 9 Sensor power
3
20. Sensor ground 2 C101-1 terminal 50 Sensor signal
2
H 1
50. Sensor signal
3 C101-1 terminal 20 Sensor ground

15A INJ FUSE (Main relay power)

[HARNESS CONNECTOR]

60 59 58 57 56 55 54 53 52 51 50 49 48 47 46
94 93 92 91 90 89 88 87 86 85 84 83 82 81 80 79 78 77 76 75 74 73
45 44 43 42 41 40 39 38 37 36 35 34 33 32 31 6 5
72 71 70 69 68 67 66 65 64 63 62 61 60 59 58 57 56 55 54 53 52 51
4 3
3 2 1 30 29 28 27 26 25 24 23 22 21 20 19 18 17 16 50 49 48 47 46 45 44 43 42 41 40 39 38 37 36 35 34 33 32 31 30 29
2 1
15 14 13 12 11 10 9 8 7 6 5 4 3 2 1 28 27 26 25 24 23 22 21 20 19 18 17 16 15 14 13 12 11 10 9 8 7

C105 CMPS C101-1 ECM C101-2 ECM

EGNG005J
DIESEL CONTROL SYSTEM FLA -257

SIGNAL WAVEFORM AND DATA E8E228EE

Fig.1 Fig.2
Fig.1) This shows waveform of Crank Shaft Position Sensor and Cam Shaft Position Sensor simulatneously.
The middle area indicates reference points of Crank Shaft Position Sensor and Cam Shaft Position Sensor.

Fig.2) Crank Shaft Position Sensor and Cam Shaft Position Sensor signal are measured simultaneously.
Cam Shaft Position Sensor signal is outputted once when Crank Shaft Position sensor signal is outputted twice.
LOW and HIGH output of Cam Shaft Position sensor reference point is detected at Crank Shaft Position sensor reference
point.
( Injection sequence is determined based on LOW and HIGH signal of Cam Shaft Position Sensor reference point as
detecting cylinder position.)
EGNG005K

※ SIGNAL ANALYSIS

Falling edge
5.0V
High-signal detecting range
3.8V

Hysteresis range

2.0V
Rising edge

Vo Low-signal detecting range


0.0V
T

EGNG005L

1. ECM recognizes HIGH signal as LOW signal when CMPS signal drops below 2.0V and LOW signal as HIGH signal
when CMPS signal rises above 3.8V.

2. V0 - the Minimum voltage of LOW signal does not drop below 0.0V due to the hall sensor inside resistance. When
the Minimum voltage of LOW signal is above 0.6V during signal waveform inspection, check excessive resistance
inside of CMPS component or in ground circuit.

MONITOR SCANTOOL DATA E72206B9

1. Connect Scantool to Data Link Connector (DLC).

2. Warm engine up to normal operating temperature.

3. Turn "OFF" electrical devices and A/C.


FLA -258 FUEL SYSTEM

4. Monitor "ENGINE SPEED SENSOR" parameter on the Scantool.

Specification : 800±50RPM at idle

Fig.1
Fig.1) Check "ENGINE SPEED SENSOR" parameter carefully after warming engine up, also check engine stall and rpm instability
or engine shut down.
EGNG005M

TERMINAL AND CONNECTOR INSPECTION EC09A43F

1. Electrical systems consist of a lot of harness and connectors, poor connection of terminals can cause various prob-
lems and damge of component.

2. Perform checking procedure as follows.

1) Check damage of harness and terminals : Check terminals for contact resistance, corrosion and deformation.

2) Check connecting condition of ECM and component connector : Check terminal seperation, damage of locking
device and connecting condition between terminal and wiring.

NOTE
Disconnect the pin which requires checking at male connector and insert it to the terminal at female connector or
checking connecting condition. ( after checking, reconnect the pin at correct position. )

3. Is the problem found?

YES

▶ Repair the trouble causing part and go to "Verification of Vehicle Repair".

NO

▶ Go to "Power Circuit Inspection".

POWER CIRCUIT INSPECTION E0635D22

1. IG KEY "OFF", ENGINE "OFF".

2. Disconnect CMPS connector.

3. IG KEY "ON".
DIESEL CONTROL SYSTEM FLA -259

4. Measure the voltage of CMPS connector terminal 1.

Specification : 11.0V~13.0V ( Main relay "ON" power )

5. Is the measured voltage within the specification?

YES

▶ Go to "Signal Circuit Inspection".

NO

▶ Repair open in Main relay power circuit and fuse, and go to "Verification of Vehicle Repair".
[Check open in Engine room junction box 15A INJ and related circuit.]
※ If the fuse is damaged again after replacing the damaged fuse, repair short to ground in Main relay power circuit.

SIGNAL CIRCUIT INSPECTION E018BFC3

1. Check CMPS signal voltage

1) IG KEY "OFF", ENGINE "OFF".

2) Disconnect CMPS connector.

3) IG KEY "ON".

4) Measure the voltage of CMPS connector terminal 2.

Specification : 4.8V~5.1V

5) Is the measured voltage within the specification?

YES

▶ Go to "Ground Circuit Inspection".

NO

▶ Go to "Check open in signal circuit" as follows.

2. Check open in signal circuit

1) IG KEY "OFF", ENGINE "OFF".

2) Disconnect CMPS connector and ECM connector.

3) Check continuity between CMPS connector terminal 2 and ECM connector terminal 50.

Specification : continuity ( below 1.0Ω )

4) Is the measured resistance within the specification? (Is continuity confirmed?)

YES

▶ Go to "Check short to ground in signal circuit" as follows.


FLA -260 FUEL SYSTEM

NO

▶ Repair open in the circuit between CMPS connector terminal 2 and ECM connector terminal 50 and go to
"Verification of Vehicle Repair".

3. Check short to ground in signal circuit

1) IG KEY "OFF", ENGINE "OFF".

2) Disconnect CMPS connector and ECM connector.

3) Check continuity between CMPS connector terminal 2 and chassis ground.

Specification : Discontinuity ( Infinite Ω )

4) Is the measured resistance within the specification?

YES

▶ Go to "Component Inspection".

NO

▶ Repair short to ground in signal circuit and go to "Verification of Vehicle Repair".

GROUND CIRCUIT INSPECTION EF903797

1. IG KEY "OFF", ENGINE "OFF".

2. Disconnect CMPS connector.

3. IG KEY "ON".

4. Check the voltage of CMPS connetor terminal 2. [ TEST "A" ]

5. Check the voltage between CMPS connetor terminal 2 and 3. [ TEST "B" ]
( terminal 2 : Check + prove , terminal 3 : Check - prove )

Specification : [TEST "A"] Voltage - [TEST "B"] Voltage = below 200mV

6. Is the measured voltage within the specification?

YES

▶ Go to "Component Inspection".

NO

▶ When "B" voltage is not detected : Repair open in ground circuit and go to "Verification of Vehicle Repair".
▶ When the voltage difference between "A" and "B" is above 200mV : Eliminate the causes of excessive resistance
and go to "Verification of Vehicle Repair".

COMPONENT INSPECTION EEE062DD

1. Cam shaft detecting teeth inspection

1) IG KEY "OFF", ENGINE "OFF".


DIESEL CONTROL SYSTEM FLA -261

2) Disconnect CMPS connector.

3) Disconnect CMPS.

4) Check the condition of Cam shaft detecting teeth through CMPS mounting hall.

5) Is abnormal deformation of Cam shaft detecting teeth found?

YES

▶ Replace Cam shaft assy’ or Cylinder head assy’ and go to "Verification of Vehicle Repair".

NO

▶ Go to "CMPS waveform Inspection" as follows.

2. CMPS waveform inspection

1) IG KEY "OFF", ENGINE "OFF".

2) Connect CMPS connector.

3) Connect Oscilloscope to CMPS connector terminal 2.

4) Monitor if CMPS waveform is outputted normally as cranking or turning engine "ON".

Specification : Refer to "Signal waveform & Data" of "General Information".

5) Is CMPS waveform displayed correctly?

YES

▶ Go to "Verification of Vehicle Repair".

NO

▶ Replace CMPS and go to "Verification of Vehicle Repair".

VERIFICATION OF VEHICLE REPAIR E9B90C35

After a repair, it is essential to verify that the fault is corrected.

1. After connecting Scantool select "DIAGNOSTIC TROUBLE CODES(DTCs)" mode.

2. Clear recorded DTC using Scantool.

3. Drive the vehicle within DTC "Enable conditions" in "General information".

4. After selecting "DIAGNOSTIC TROUBLE CODES(DTCs)" mode and check if DTC is recorded again.

5. Are any DTCs recorded ?

YES

▶ Go to the DTC guide of recorded NO. in Scantool.

NO

▶ System operates within specification.


FLA -262 FUEL SYSTEM

DTC P0341 CAMSHAFT POSITION SENSOR A CIRCUIT


RANGE/PERFORMANCE (BANK 1 OR SINGLE SENSOR)

COMPONENT LOCATION E06E4E62

Refer to DTC P0340.

GENERAL DESCRIPTION EA69EB4F

Refer to DTC P0340.

DTC DESCRIPTION E8A635AF

P0341 is set when CMPS reference point is detected more or less than twice while CKPS reference point is recognized
4 times. This code is due to temporary poor connection or short to ground in CMPS circuit. CMPS component failure.

DTC DETECTING CONDITION E1316A1A

Item Detecting Condition Possible Cause


DTC Strategy • Signal monitoring
Enable Conditions • Engine running(during accelerating)
• When RPM from CMPS correlates with RPM
ThresholdValue
from CKPS abnormally.
DiagnosticTime • Crank Shaft 4 rotation • CMPS circuit
• CMPS component
Fuel Cut YES
EGR Off YES
Fail Safe
Fuel Limit NO
MIL NO

SPECIFICATION E02B850F

Refer to DTC P0340.

SCHEMATIC DIAGRAM E26728C7

Refer to DTC P0340.

SIGNAL WAVEFORM AND DATA EB68CDD2

Refer to DTC P0340.

MONITOR SCANTOOL DATA E36F02FD

Refer to DTC P0340.

TERMINAL AND CONNECTOR INSPECTION E95038A7

Refer to DTC P0340.


DIESEL CONTROL SYSTEM FLA -263

POWER CIRCUIT INSPECTION E4FB0C7D

1. IG KEY "OFF", ENGINE "OFF".

2. Disconnect CMPS connector.

3. IG KEY "ON".

4. Measure the voltage of CMPS connector terminal 1.

Specification : 11.0V~13.0V ( Main relay "ON" power )

5. Is the measured voltage within the specification?

YES

▶ Go to "Signal Circuit Inspection".

NO

▶ Repair open in Main relay power circuit and fuse, and go to "Verification of Vehicle Repair".
[Check open in Engine room junction box 15A INJ and related circuit.]
※ If the fuse is damaged again after replacing the damaged fuse, repair short to ground in Main relay power circuit.

SIGNAL CIRCUIT INSPECTION E237EA9A

1. Check CMPS signal voltage

1) IG KEY "OFF", ENGINE "OFF".

2) Disconnect CMPS connector.

3) IG KEY "ON".

4) Measure the voltage of CMPS connector terminal 2.

Specification : 4.8V~5.1V

5) Is the measured voltage within the specification?

YES

▶ Go to "Ground Circuit Inspection".

NO

▶ Go to "Check open in signal circuit" as follows.

2. Check open in signal circuit

1) IG KEY "OFF", ENGINE "OFF".

2) Disconnect CMPS connector and ECM connector.

3) Check continuity between CMPS connector terminal 2 and ECM connector terminal 50.

Specification : continuity ( below 1.0Ω )


FLA -264 FUEL SYSTEM

4) Is the measured resistance within the specification? (Is continuity confirmed?)

YES

▶ Go to "Check short to ground in signal circuit" as follows.

NO

▶ Repair open in the circuit between CMPS connector terminal 2 and ECM connector terminal 50 and go to
"Verification of Vehicle Repair".

3. Check short to ground in signal circuit

1) IG KEY "OFF", ENGINE "OFF".

2) Disconnect CMPS connector and ECM connector.

3) Check continuity between CMPS connector terminal 2 and chassis ground.

Specification : Discontinuity ( Infinite Ω )

4) Is the measured resistance within the specification?

YES

▶ Go to "Component Inspection".

NO

▶ Repair short to ground in signal circuit and go to "Verification of Vehicle Repair".

GROUND CIRCUIT INSPECTION E211B617

1. IG KEY "OFF", ENGINE "OFF".

2. Disconnect CMPS connector.

3. IG KEY "ON".

4. Check the voltage of CMPS connetor terminal 2. [ TEST "A" ]

5. Check the voltage between CMPS connetor terminal 2 and 3. [ TEST "B" ]
( terminal 2 : Check + prove , terminal 3 : Check - prove )

Specification : [TEST "A"] Voltage - [TEST "B"] Voltage = below 200mV

6. Is the measured voltage within the specification?

YES

▶ Go to "Component Inspection".

NO

▶ When "B" voltage is not detected : Repair open in ground circuit and go to "Verification of Vehicle Repair".
▶ When the voltage difference between "A" and "B" is above 200mV : Eliminate the causes of excessive resistance
and go to "Verification of Vehicle Repair".
DIESEL CONTROL SYSTEM FLA -265

COMPONENT INSPECTION E5CF54A4

1. Cam shaft detecting teeth inspection

1) IG KEY "OFF", ENGINE "OFF".

2) Disconnect CMPS connector.

3) Disconnect CMPS.

4) Check the condition of Cam shaft detecting teeth through CMPS mounting hall.

5) Is abnormal deformation of Cam shaft detecting teeth found?

YES

▶ Replace Cam shaft assy’ or Cylinder head assy’ and go to "Verification of Vehicle Repair".

NO

▶ Go to "CMPS waveform Inspection" as follows.

2. CMPS waveform inspection

1) IG KEY "OFF", ENGINE "OFF".

2) Connect CMPS connector.

3) Connect Oscilloscope to CMPS connector terminal 2.

4) Monitor if CMPS waveform is outputted normally as cranking or turning engine "ON".

Specification : Refer to "Signal waveform & Data" of "General Information".

5) Is CMPS waveform displayed correctly?

YES

▶ Go to "Verification of Vehicle Repair".

NO

▶ Replace CMPS and go to "Verification of Vehicle Repair".

VERIFICATION OF VEHICLE REPAIR E7E6B529

Refer to DTC P0340.


FLA -266 FUEL SYSTEM

DTC P0381 GLOW INDICATOR LAMP - CIRCUIT MALFUNCTION

COMPONENT LOCATION EA1E3CAC

EGNG007O

GENERAL DESCRIPTION E3DDCBAA

Heating combustion chamber, glow plug increases fuel ignitibility and makes fuel foggy state easily when engine is cold.
Thus, glow plug makes engine starting easily and decreases exhaust gas produced just after turning engine on when
engine is cold.ECM controls operation and operating duration of glow plug relay which supplies power to glow plug with
ECTS signal, battery voltage and IG KEY ON signal.Through glow lamp in cluster, ECM let drivers know if glow plug is
ON.

DTC DESCRIPTION E9342D33

P0381 is set when 1)excessive voltage is detected or 2)no current is detected like open or short to ground in glow lamp
control circuit for more than 1 sec. at glow lamp ON condition. This code is due to open in glow lamp control circuit or
internal open in filament of glow lamp component.

DTC DETECTING CONDITION E747BC4E

Item Detecting Condition Possible Cause


DTC Strategy • Voltage monitoring
• IG KEY "ON" (monitoring only performed within
Enable Conditions
lamp operating condition)
• short to battery
ThresholdValue
• Short to GND, Wiring open
• Open in glow lamp
DiagnosticTime • 1.0 sec. • Glow lamp circuit
Fuel Cut NO
EGR Off NO
Fail Safe
Fuel Limit NO
MIL NO
DIESEL CONTROL SYSTEM FLA -267

SCHEMATIC DIAGRAM EFB675FD

[CIRCUIT DIAGRAM] [CONNECTOR INFORMATION]

M09 Cluster C101-2 ECM


Terminal Connected to Function
M09-1 terminal 11 10A Cluster FUSE IG power
M09-1 11 7 M09-3 M09-3 terminal 7 C101-2 terminal 69 Glow lamp control
69. Glow lamp control

Glow lamp

10A Cluster FUSE (IG power)

[HARNESS CONNECTOR]

8 7 6 5 4 7 6 4 3 2 1
* * * * * * *
20 19 18 17 16 15 14 13 12 11 16 15 14 12 11 10 9
*
M09-1 M09-3

60 59 58 57 56 55 54 53 52 51 50 49 48 47 46 94 93 92 91 90 89 88 87 86 85 84 83 82 81 80 79 78 77 76 75 74 73
45 44 43 42 41 40 39 38 37 36 35 34 33 32 31 6 5
72 71 70 69 68 67 66 65 64 63 62 61 60 59 58 57 56 55 54 53 52 51
4 3
30 29 28 27 26 25 24 23 22 21 20 19 18 17 16 50 49 48 47 46 45 44 43 42 41 40 39 38 37 36 35 34 33 32 31 30 29
2 1
15 14 13 12 11 10 9 8 7 6 5 4 3 2 1 28 27 26 25 24 23 22 21 20 19 18 17 16 15 14 13 12 11 10 9 8 7

C101-1 ECM C101-2 ECM

EGNG007P

MONITOR SCANTOOL DATA E18DB7A2

1. Connect Scantool to Data Link Connector (DLC).

2. Warm engine up to normal operating temperature.

3. Turn "OFF" electrical devices and A/C.

4. Select "ACTUATION TEST" parameter on the scantool.

specification : Lamp turns ON at ACTUATION TEST of Glow lamp.


FLA -268 FUEL SYSTEM

Fig.1
Fig.1) Diagnosing problem is convenient through ACTUATION TEST of glow lamp.

EGNG007Q

TERMINAL AND CONNECTOR INSPECTION E93A6444

1. Electrical systems consist of a lot of harness and connectors, poor connection of terminals can cause various prob-
lems and damge of component.

2. Perform checking procedure as follows.

1) Check damage of harness and terminals : Check terminals for contact resistance, corrosion and deformation.

2) Check connecting condition of ECM and component connector : Check terminal seperation, damage of locking
device and connecting condition between terminal and wiring.

NOTE
Disconnect the pin which requires checking at male connector and insert it to the terminal at female connector for
checking connecting condition. ( after checking, reconnect the pin at correct position. )

3. Is the problem found?

YES

▶ Repair the trouble causing part and go to "Verification of Vehicle Repair".

NO

▶ Go to "Control Circuit Inspection".

CONTROL CIRCUIT INSPECTION E6211F58

1. Check voltage in control circuit

1) IG KEY "OFF", ENGINE "OFF".

2) Disconnect ECM connector.

3) IG KEY "ON".

4) Measure the voltage of terminal 69 of ECM connector.


DIESEL CONTROL SYSTEM FLA -269

Specification : 10.8V~13.0V

5) Is the measured voltage within the specification?

YES

▶ Go to "2. Grounding test of glow lamp control circuit".

NO

▶ Check filament of glow lamp. ( Refer to Component Inspection)

2. Grounding test of glow lamp control circuit

1) IG KEY "OFF", ENGINE "OFF".

2) Disconnect ECM connector.

3) IG KEY "ON".

4) Ground ECM connector terminal 69 to chassis ground.

specification : Glow lamp turns ON.

5) Does glow lamp turn ON?

YES

▶ Go to "Verification of Vehicle Repair".

NO

▶ Repair short to battery in glow lamp control circuit and go to "Verification of Vehicle Repair".

COMPONENT INSPECTION E090ECDF

1. IG KEY "OFF", ENGINE "OFF".

2. Dismount cluster and disconnect glow lamp.

3. Check filament of glow lamp.

4. supply 12V to glow lamp to turn lamp ON.

specification : Lamp turns ON when 12V is supplied.

5. Does glow lamp turn ON?

1)

YES

▶ Go to "Verification of Vehicle Repair".

NO

▶ Replace glow lamp and go to "Verification of Vehicle Repair".


FLA -270 FUEL SYSTEM

VERIFICATION OF VEHICLE REPAIR EBE01516

After a repair, it is essential to verify that the fault is corrected.

1. After connecting Scantool select "DIAGNOSTIC TROUBLE CODES(DTCs)" mode.

2. Clear recorded DTC using Scantool.

3. Drive the vehicle within DTC "Enable conditions" in "General information".

4. After selecting "DIAGNOSTIC TROUBLE CODES(DTCs)" mode and check if DTC is recorded again.

5. Are any DTCs recorded ?

YES

▶ Go to the DTC guide of recorded NO. in Scantool.

NO

▶ System operates within specification.


DIESEL CONTROL SYSTEM FLA -271

DTC P0489 EXHAUST GAS RECIRCULATION CONTROL CIRCUIT LOW


VOLTAGE

COMPONENT LOCATION E5327A73

Electric EGR control valve

EGNG004V

GENERAL DESCRIPTION EED8163E

Receiving ECM signal, linear solenoid type electronic EGR actuator operates Electric EGR control valve directly.ECM
performs EGR system feed back control with the information of measured mass air flow (The role of MAFS in diesel
engine is different from gasoline engine. Fuel injection quantity is decided by MAFS signal in gasoline engine.)When EGR
gas(contains no oxygen) flowing into combustion chamber increases, the air passing through MAFS(contains oxygen)
decreases. Thus, with the output signal change of MAFS accompanied by Electric EGR control valve actuation, ECM
determine the amount of recirculated EGR gas quantity.

NOTE
NOx is produced from the reaction of nitrogen and oxygen. Controlling EGR gas(contains no oxyger) which is recir-
culated to combustion chamber, if least intake air required for complete combustion flows into combustion chamber,
NOx decreases because there is no supplementary oxygen to react with nitrogen.

EGNG004W
FLA -272 FUEL SYSTEM

DTC DESCRIPTION E1F52904

P0489 is set when ’0’A is detected in Electric EGR control valve circuit for more than 0.5 sec.. This code is due to open
or short to ground in Electric EGR control valve circuit or internal open in Electric EGR control valve component.

DTC DETECTING CONDITION E295D65E

Item Detecting Condition Possible Cause


DTC Strategy • Signal monitoring
Enable Conditions • Engine run
ThresholdValue • short to GND, wiring open
• Electric EGR control
DiagnosticTime • 500ms valve circuit
Fuel Cut NO • Electric EGR control valve
component
EGR Off YES
Fail Safe
Fuel Limit NO
MIL YES

SPECIFICATION E1119B59

Electric EGR control vavle Electric EGR control vavle Electric EGR control vavle
component resistance operating Hz operating duty

14.7 ~ 16.1Ω (20℃) 142Hz 5%(closed)~39%(opened)

SCHEMATIC DIAGRAM EDA5ED22

[CIRCUIT DIAGRAM] [CONNECTOR INFORMATION]


C137 Electric EGR control valve C101-1 ECM
Terminal Connected to Function
1
59. Electric EGR control 1 C101-1 terminal 59 Electric EGR control valve control
valve control
2 C142 J/C terminal 7 15A Main relay power
2

15A INJ FUSE (Main relay power)

[HARNESS CONNECTOR]

60 59 58 57 56 55 54 53 52 51 50 49 48 47 46 94 93 92 91 90 89 88 87 86 85 84 83 82 81 80 79 78 77 76 75 74 73
6 5
2 1 45 44 43 42 41 40 39 38 37 36 35 34 33 32 31 72 71 70 69 68 67 66 65 64 63 62 61 60 59 58 57 56 55 54 53 52 51
4 3
50 49 48 47 46 45 44 43 42 41 40 39 38 37 36 35 34 33 32 31 30 29
30 29 28 27 26 25 24 23 22 21 20 19 18 17 16 2 1
28 27 26 25 24 23 22 21 20 19 18 17 16 15 14 13 12 11 10 9 8 7
15 14 13 12 11 10 9 8 7 6 5 4 3 2 1

C137 Electric EGR control valve C101-1 ECM C101-2 ECM

EGNG004X
DIESEL CONTROL SYSTEM FLA -273

SIGNAL WAVEFORM AND DATA E620352D

Fig.1 Fig.2
Fig.1) Approx. 6% duty signal waveform of Electric EGR control valve (with EEGR valve closed)
Fig.2) Approx. 40% duty signal waveform of Electric EGR control valve(with EEGR valve opened)

EGNG004Y

NOTE
The output of approx. 6% duty is mainly for the diagnosis of Electric EGR control valve circuit than actuating EEGR.

MONITOR SCANTOOL DATA E22F4AD7

1. Connect scantool to Data Link Cable. (DLC)

2. Warm engine up to normal operating temperature.

3. Turn "OFF" electrical devices and A/C.

4. Monitor "AIR MASS PERCYLINDER" parameter on the Scantool.

Specification : When Electric EGR control valve does not operate 6% duty) at idle : 340mg/st ± 50 mg/st
When Electric EGR control valve operates(Approx. 50% duty) at idle : 200ms/st ± 50 mg/st
FLA -274 FUEL SYSTEM

Fig.1 Fig.2
Fig.1) Check if "AIR MASS PERCYLINDER"l is 340mg/st 50mg/st without EEGR operation at warm idle
(Electric EGR control valve 6% duty)
Fig.2) Check if "AIR MASS PERCYLINDER"l is 200mg/st 50mg/st with EEGR operation at warm idle
(Electric EGR control valve approx. 50% duty)

Electric EGR control valae operates as decelerating after rapid acceleration when idle EEGR does not operate, Electric
EGR control valve operating duty decreases as time goes by. This controlling process lasts for about 3 min. and Electric
EGR control valve turns "OFF" (duty 6% ) after 3 min..

EGNG012R

TERMINAL AND CONNECTOR INSPECTION E7AA7A35

1. Electrical systems consist of a lot of harness and connectors, poor connection of terminals can cause various prob-
lems and damge of component.

2. Perform checking procedure as follows.

1) Check damage of harness and terminals : Check terminals for contact resistance, corrosion and deformation.

2) Check connecting condition of ECM and component connector : Check terminal seperation, damage of locking
device and connecting condition between terminal and wiring.

NOTE
Disconnect the pin which requires checking at male connector and insert it to the terminal at female connector or
checking connecting condition. ( after checking, reconnect the pin at correct position. )

3. Is the problem found?

YES

▶ Repair the trouble causing part and go to "Verification of Vehicle Repair".

NO

▶ Go to "Power Circuit Inspection".

POWER CIRCUIT INSPECTION E244A549

1. Check power circuit voltage

1) IG KEY "OFF", ENGINE "OFF".


DIESEL CONTROL SYSTEM FLA -275

2) Disconnect Electric EGR control valve connector

3) IG KEY "ON"

4) Measure the voltage of terminal 2 of Electric EGR control valve connector

Specification : 11.5V~13.0V

5) Is the measured voltage within the specification?

YES

▶ Go to "Control Circuit Inspection".

NO

▶ Repair E/R FUSE & RELAY BOX 15A INJ fuse and related circuit and go to "Verification of Vehicle Repair".

CONTROL CIRCUIT INSPECTION E8316459

1. Check control circuit monitoring voltage

1) IG KEY "OFF", ENGINE "OFF".

2) Disconnect Electric EGR control valve connector.

3) IG KEY "ON".

4) Measure the voltage of terminal 1 of Electric EGR control valve connector.

Specification : 3.2V~3.7V

5) Is the measured voltage within the specification?

YES

▶ Go to "Component Inspection".

NO

▶ When voltage is not detected : Go to "2. Check open in control circuit" as follows.
▶ When high voltage is detected : Repair short to battery and go to "Verification of Vehicle Repair".

2. Check open in control circuit

1) IG KEY "OFF", ENGINE "OFF".

2) Disconnect Electric EGR control valve connector and ECM connector.

3) Check continuity between Electric EGR control valve terminal 1 and ECM connector terminal 59.

specification : Continuity ( below 1.0Ω )

4) Is the measured resistance within the specification?


FLA -276 FUEL SYSTEM

YES

▶ Repair short to ground and go to "Verification of Vehicle Repair".

NO

▶ Repair open in control circuit and go to "Verification of Vehicle Repair".

COMPONENT INSPECTION E0144D65

1. Check Electric EGR control valve component resistance

1) IG KEY "OFF", ENGINE "OFF".

2) Disconnect Electric EGR control valve.

3) Measure the resistance between Electric EGR control valve component terminal 1 and 2.

Specification : 14.7 ~ 16.1Ω (20℃)

EGNG005C

4) Is Electric EGR control valve component resistance within the specification?

YES

▶ go to "Verification of Vehicle Repair".

NO

▶ Replace Electric EGR control valve and go to "Verification of Vehicle Repair".

VERIFICATION OF VEHICLE REPAIR EA7D5B93

After a repair, it is essential to verify that the fault is corrected.

1. After connecting Scantool select "DIAGNOSTIC TROUBLE CODES(DTCs)" mode.

2. Clear recorded DTC using Scantool.

3. Drive the vehicle within DTC "Enable conditions" in "General information".

4. After selecting "DIAGNOSTIC TROUBLE CODES(DTCs)" mode and check if DTC is recorded again.

5. Are any DTCs recorded ?


DIESEL CONTROL SYSTEM FLA -277

YES

▶ Go to the DTC guide of recorded NO. in Scantool.

NO

▶ System operates within specification.


FLA -278 FUEL SYSTEM

DTC P0490 EXHAUST GAS RECIRCULATION CONTROL CIRCUIT HIGH


VOLTAGE

COMPONENT LOCATION E7FBFA48

Refer to DTC P0489.

GENERAL DESCRIPTION E1437C1E

Refer to DTC P0489.

DTC DESCRIPTION E5303428

P0490 is set when excessive current is detected in Electric EGR control valve circuit for more than 0.5 sec.. This code is
due to short to battery in Electric EGR control valve control circuit or internal short in Electric EGR control valve compo-
nent.

DTC DETECTING CONDITION EA9AD4BE

Item Detecting Condition Possible Cause


DTC Strategy • Signal monitoring
Enable Conditions • Engine run
ThresholdValue • Short to battery
• Electric EGR control
DiagnosticTime • 500ms valve circuit
Fuel Cut NO • Electric EGR control valve
component
EGR Off YES
Fail Safe
Fuel Limit NO
MIL YES

SPECIFICATION E3794001

Refer to DTC P0489.

SCHEMATIC DIAGRAM E4D9993D

Refer to DTC P0489.

SIGNAL WAVEFORM AND DATA E20528E0

Refer to DTC P0489.

MONITOR SCANTOOL DATA EB20F87C

1. Connect scantool to Data Link Cable. (DLC)

2. Warm engine up to normal operating temperature.

3. Turn "OFF" electrical devices and A/C.

4. Monitor "AIR MASS PERCYLINDER" parameter on the Scantool.


DIESEL CONTROL SYSTEM FLA -279

Specification : When Electric EGR control valve does not operate 6% duty) at idle : 340mg/st ± 50 mg/st
When Electric EGR control valve operates(Approx. 50% duty) at idle : 200ms/st ± 50 mg/st

Fig.1 Fig.2
Fig.1) Check if "AIR MASS PERCYLINDER"l is 340mg/st 50mg/st without EEGR operation at warm idle
(Electric EGR control valve 6% duty)
Fig.2) Check if "AIR MASS PERCYLINDER"l is 200mg/st 50mg/st with EEGR operation at warm idle
(Electric EGR control valve approx. 50% duty)

Electric EGR control valae operates as decelerating after rapid acceleration when idle EEGR does not operate, Electric
EGR control valve operating duty decreases as time goes by. This controlling process lasts for about 3 min. and Electric
EGR control valve turns "OFF" (duty 6% ) after 3 min..

EGNG012R

TERMINAL AND CONNECTOR INSPECTION E24B9677

Refer to DTC P0489.

POWER CIRCUIT INSPECTION EF73F372

1. Check power circuit voltage

1) IG KEY "OFF", ENGINE "OFF".

2) Disconnect Electric EGR control valve connector

3) IG KEY "ON"

4) Measure the voltage of terminal 2 of Electric EGR control valve connector

Specification : 11.5V~13.0V

5) Is the measured voltage within the specification?

YES

▶ Go to "Control Circuit Inspection".

NO

▶ Repair E/R FUSE & RELAY BOX 15A INJ fuse and related circuit and go to "Verification of Vehicle Repair".
FLA -280 FUEL SYSTEM

CONTROL CIRCUIT INSPECTION EF85A419

1. Check control circuit monitoring voltage

1) IG KEY "OFF", ENGINE "OFF".

2) Disconnect Electric EGR control valve connector.

3) IG KEY "ON".

4) Measure the voltage of terminal 1 of Electric EGR control valve connector.

Specification : 3.2V~3.7V

5) Is the measured voltage within the specification?

YES

▶ Go to "Component Inspection".

NO

▶ When voltage is not detected : Go to "2. Check open in control circuit" as follows.
▶ When high voltage is detected : Repair short to battery and go to "Verification of Vehicle Repair".

2. Check open in control circuit

1) IG KEY "OFF", ENGINE "OFF".

2) Disconnect Electric EGR control valve connector and ECM connector.

3) Check continuity between Electric EGR control valve terminal 1 and ECM connector terminal 59.

specification : Continuity ( below 1.0Ω )

4) Is the measured resistance within the specification?

YES

▶ Repair short to ground and go to "Verification of Vehicle Repair".

NO

▶ Repair open in control circuit and go to "Verification of Vehicle Repair".

COMPONENT INSPECTION EC8125C7

1. Check Electric EGR control valve component resistance

1) IG KEY "OFF", ENGINE "OFF".

2) Disconnect Electric EGR control valve.

3) Measure the resistance between EGR actuator component terminal 1 and 2.

Specification : 14.7 ~ 16.1Ω (20℃)


DIESEL CONTROL SYSTEM FLA -281

EGNG005C

4) Is Electric EGR control valve component resistance within the specification?

YES

▶ Go to "Verification of Vehicle Repair".

NO

▶ Replace Electric EGR control valve and go to "Verification of Vehicle Repair".

VERIFICATION OF VEHICLE REPAIR E79C0411

Refer to DTC P0489.


FLA -282 FUEL SYSTEM

DTC P0501 VEHICLE SPEED SENSOR A RANGE/PERFORMANCE

COMPONENT LOCATION E307EA1F

VSS

EGNG011R

GENERAL DESCRIPTION E4220010

<M/T>
Vehicle Speed Sensor(VSS) is hall sensor type and senses the rotating speed of differential gear mounted on
transaxle.Comparing engine speed with vehicle speed calculated based on vehicle speed sensor signal, ECM recognizes
engaged gear. And based on the information about engaged gear, ECM performs optimum fuel injection quantity
correction. VSS signal is also used in speed meter of cluster, aircon control module, BCM, etc.

<A/T>
Any seperate vehicle speed sensor is not installed in auto transaxle vehicle. Therefore, instead of using sensor signal, A/T
vehicle calculates vehicle speed through the signals from "INPUT SPEED SENSOR" and "OUTPUT SPEED SENSOR"
which are installed in auto transaxle.Through E152 connector terminal 53, vehicle speed which is calculated in TCM is
used at ECM, cluster, Aircon control module, BCM, etc.

DTC DESCRIPTION E2EECC05

P0501 is set when 1)vehicle speed below 13.8Km/h is detected for more than 1 sec. at above 4000RPM and above 38.5
cc of fuel injection quantity or 2)above 240Kph is detected for more than 0.5 sec.
DIESEL CONTROL SYSTEM FLA -283

DTC DETECTING CONDITION E7840B6E

Item Detecting Condition Possible Cause


DTC Strategy • Signal monitoring
Enable Conditions • During driving
• Vehicle speed calculated by ECM is above
240Kph for more than 0.5 sec.
ThresholdValue • When vehicle speed below 13.8Km/h is detected
for more than 1.0 sec. at above 4000RPM and
above 38.5mcc of fuel injection quantity. • Vehicle speed sensor circuit
• Vehicle speed sensor
DiagnosticTime • Refer to threshold Value
component
Fuel Cut NO • Clutch error monitoring
inhibited
EGR Off NO
• Cruise control deactivated
Fail Safe Fuel Limit NO (for Cruise control option
applied vehicle)
MIL NO • Idle correction deactivated
at low battery voltage

SPECIFICATION EF343697

Sensing Type LOW Signal Voltage HIGH Signal Voltage Signal Duty
M/T : Hall sensor typeA/T
below 1.5V above 3.5V 50±5%
: driven by TCM
FLA -284 FUEL SYSTEM

SCHEMATIC DIAGRAM EFE1C228

[CIRCUIT DIAGRAM] [CONNECTOR INFORMATION]


Cluster C122 Vehicle Speed Sensor
[M/T] BCM
Data Link Connector Terminal Connected to Function
C122 Vehicle Speed Sensor A/C control module 1 G102 ground point Chassis Ground
C101-2 ECM
2 I/P-E terminal 4 IG Power
2
3 C101-2 terminal 75 VSS signal
3
H 1
75. VSS control
E152 TCM
Terminal Connected to Function
49 EC103 terminal 75 VSS signal
IG Power (10A TCU FUSE)

[A/T] Cluster
BCM
INPUT Speed sensor E152 TCM Data Link Connector
A/C control module

C101-2 ECM

VSS 53 75.VSS signal


OUTPUT Speed sensor signal output

[HARNESS CONNECTOR]

3 2 1 6 7 8 9 10 1112 1314 15 16 1718 19 20 21 22 23 24 5 4


25 26 27 28 29 30 31 32 33 34 35 36 37 38 39 40 41 42 43
3
44 45 46 47 48 4950 51 52 53 5455 56 57 58 59 60 61 62
63 64 65 66 67 6869 70 71 72 7374 75 76 77 78 79 80 81 2 1

C122 Vehicle Speed Sensor


E152 TCM

60 59 58 57 56 55 54 53 52 51 50 49 48 47 46
94 93 92 91 90 89 88 87 86 85 84 83 82 81 80 79 78 77 76 75 74 73
45 44 43 42 41 40 39 38 37 36 35 34 33 32 31 6 5
72 71 70 69 68 67 66 65 64 63 62 61 60 59 58 57 56 55 54 53 52 51
4 3
30 29 28 27 26 25 24 23 22 21 20 19 18 17 16 50 49 48 47 46 45 44 43 42 41 40 39 38 37 36 35 34 33 32 31 30 29
2 1
15 14 13 12 11 10 9 8 7 6 5 4 3 2 1 28 27 26 25 24 23 22 21 20 19 18 17 16 15 14 13 12 11 10 9 8 7

C101-1 ECM C101-2 ECM

EGNG011S
DIESEL CONTROL SYSTEM FLA -285

SIGNAL WAVEFORM AND DATA EC8E8045

Fig.1
Fig.1) This is the signal waveform of vehicle speed sensor. Digital waveform, LOW 0.8V, HIGH : 10V with 50% duty is outputted.
ECM detects vehicle speed, sensing this ON-OFF period (Hz).
EGNG011T

MONITOR SCANTOOL DATA E2170DF0

1. Connect Scantool to Data Link Connector (DLC).

2. Warm engine up to normal operating temperature.

3. Turn "OFF" electrical devices and A/C.

4. Monitor "VEHICLE SPEED SENSOR " parameter on the Scantool.

specification : current vehicle speed is displayed.

Fig.1
Fig.1) Check if current vehicle speed is same as vehicle speed displayed on the Scantool.
EGNG011U

TERMINAL AND CONNECTOR INSPECTION E049174F

1. Electrical systems consist of a lot of harness and connectors, poor connection of terminals can cause various prob-
lems and damge of component.
FLA -286 FUEL SYSTEM

2. Perform checking procedure as follows.

1) Check damage of harness and terminals : Check terminals for contact resistance, corrosion and deformation.

2) Check connecting condition of ECM and component connector : Check terminal seperation, damage of locking
device and connecting condition between terminal and wiring.

NOTE
Disconnect the pin which requires checking at male connector and insert it to the terminal at female connector for
checking connecting condition. ( after checking, reconnect the pin at correct position. )

3. Is the problem found?

YES

▶ Repair the trouble causing part and go to "Verification of Vehicle Repair".

NO

▶ with M/T : Go to "Power Circuit Inspection".


▶ with A/T : Go to "Signal Circuit Inspection".

POWER CIRCUIT INSPECTION ECFEEB93

1. Check power circuit voltage

1) IG KEY "OFF", ENGINE "OFF".

2) Disconnect Vehicle Speed Sensor connector.

3) IG KEY "ON".

4) Measure the voltage of VSS connector terminal 2.

Specification : 11.5V~13.0V

5) Is the measured voltage within the specification?

YES

▶ Go to "Signal Circuit Inspection".

NO

▶ Repair In-pannel junction box 10A ECU fuse and related circuit, and related circuit and go to "Verification of
Vehicle Repair".

SIGNAL CIRCUIT INSPECTION E87344B4

[ WITH M/T ]

1. Check signal circuit voltage at sensor side

1) IG KEY "OFF", ENGINE "OFF".

2) Disconnect VSS connector.

3) IG KEY "ON".
DIESEL CONTROL SYSTEM FLA -287

4) Measure the voltage of VSS connector termianl 3.

Specification : 8.0V~11.5V

5) Is the measured voltage within the specification?

YES

▶ Go to "2.Check open in signal circuit at ECM side".

NO

▶ Repair poor connection or open in joint connector EC103 terminal 12 related circuit and go to "Verification of
Vehicle Repair".

[ WITH A/T ]

2. Check signal circuit voltage at TCM side

1) IG KEY "OFF", ENGINE "OFF".

2) Disconnect TCM connector.

3) IG KEY "ON".

4) Measure the voltage of VSS connector terminal 53.

Specification : 8.0V~11.5V

5) Is the measured voltage within the specification?

YES

▶ Go to "2.Check open in signal circuit at ECM side".

NO

▶ Repair poor connection or open in joint connector EC103 terminal 12 related circuit and go to "Verification of
Vehicle Repair".

3. Check open in signal circuit at ECM side

1) IG KEY "OFF", ENGINE "OFF".

2) Disconnect VSS connector and ECM connector.

3) IG KEY "ON".

4) Measure the voltage of ECM connector terminal 75.

Specification : 8.0V~11.5V

5) Is the measured voltage within the specification?

YES

▶ with M/T : → Go to "Ground Circuit Inspection".


FLA -288 FUEL SYSTEM

▶ with A/T : → Identity the trouble causing part, referring DTC guide for the vehicle with A/T, such as "P0722
Output Speed Sensor Circuit - No Signal ", "P0717 Input Speed Sensor Circuit - No Signal" , "P0716 INPUT
SPEED SENSOR RANGE/PERFORMANCE".

NO

▶ Repair poor connection or open in joint connector EC103 terminal 12 related circuit and go to "Verification of
Vehicle Repair".

GROUND CIRCUIT INSPECTION E29C9A10

1. IG KEY "OFF", ENGINE "OFF".

2. Disconnect VSS connector.

3. IG KEY "ON".

4. Measure the voltage of VSS connector terminal 3. [ TEST "A" ]

5. Measure the voltage between VSS connector terminal 3 and 1. [ TEST "B" ]
( terminal 3 : Check + prove , terminal 1 : Check - prove )

Specification : [TEST "A"] Voltage - [TEST "B"] Voltage = below 200mV

6. Is the measured voltage within the specification?

YES

▶ Go to "Component Inspection".

NO

▶ When "B" voltage is not detected : Repair open in ground circuit and go to "Verification of Vehicle Repair".
▶ When the voltage difference between "A" and "B" is above 200mV : Eliminate the causes of excessive resistance
and go to "Verification of Vehicle Repair".

COMPONENT INSPECTION ECD442E9

1. IG KEY "OFF", ENGINE "OFF".

2. Disconnect VSS connector.

3. Disconnect VSS and Driven gear assy’.

4. Check rotating state of VSS driven gear.

5. Connect VSS connector and IG KEY "ON".

6. Rotate Driven gear with hand.

Specification : Vehicle Speed Signal generates.

7. Does vehicle speed signal generate?

YES

▶ Go to "Verification of Vehicle Repair".


DIESEL CONTROL SYSTEM FLA -289

NO

▶ Replace vehicle speed sensor and go to "Verification of Vehicle Repair".

VERIFICATION OF VEHICLE REPAIR ED195077

After a repair, it is essential to verify that the fault is corrected.

1. After connecting Scantool select "DIAGNOSTIC TROUBLE CODES(DTCs)" mode.

2. Clear recorded DTC using Scantool.

3. Drive the vehicle within DTC "Enable conditions" in "General information".

4. After selecting "DIAGNOSTIC TROUBLE CODES(DTCs)" mode and check if DTC is recorded again.

5. Are any DTCs recorded ?

YES

▶ Go to the DTC guide of recorded NO. in Scantool.

NO

▶ System operates within specification.


FLA -290 FUEL SYSTEM

DTC P0504 BRAKE PEDAL POSITION A/B CORREALTION

COMPONENT LOCATION E041476D

Brake switch

EGNG003T

GENERAL DESCRIPTION E4142DB3

Brake switch is connected to brake pedal and transmits brake operating state to ECM.When the output signal of APS is
higher than what driver intended during driving (e.g. short to high voltage line in APS circuit, false signal ), driver depresses
brake pedal.Like this, if driver’s decelerating intension is transmitted to ECM (break pedal depressed)when APS output
voltage is high, ECM recognizes APS trouble and Limp Home mode is activated.At Limp Home mode, engine speed is
fixed at 1200RPM and engine power generation is limitted.Even at Limp home mode, if correct APS signal is detected,
Limp Home mode is deactivated. Brake switch, which monitors proper operation of APS, is devided 1 and 2 for the fidelity
of brake switch.

DTC DESCRIPTION E96A18CB

When brake switch operates correctly, switch 1 is OFF and switch 2 is ON when releasing brake pedal, while switch 1 is
ON and switch 2 is OFF when depressing brake pedal. thus when the signal from a switch is different from the other’s,
brake switch is in good condition. When the signal from a switch is same as the other’s, brake switch is fault.

DTC DETECTING CONDITION E5A11F33

Item Detecting Condition Possible Cause


DTC Strategy • Signal monitoring
Enable Conditions • IG KEY "ON"
ThresholdValue • Wiring open
DiagnosticTime • 30 sec. • Brake switch component
• Abnormal brake pedal height
Fuel Cut NO • Brake switch circuit
EGR Off NO
Fail Safe
Fuel Limit NO
MIL NO
DIESEL CONTROL SYSTEM FLA -291

SPECIFICATION E6AAC055

Condition Brake Pedal Released Brake Pedal Depressed


Switch 1 Switch 2 Switch 1 Switch 2
switch activated
OFF ON ON OFF

SCHEMATIC DIAGRAM EE8EC4C4

[CIRCUIT DIAGRAM] [CONNECTOR INFORMATION]

E39 Brake S/W C101-2 ECM


Terminal Connected to Function
1 15A STOP LP FUSE Hot at all times
1 2 2 C101-2 terminal 38 Brake S/W 1 signal
38. Brake S/W 1 signal
3 4 3 10A SNSR FUSE Main relay power
80. Brake S/W 2 signal 4 C101-2 terminal 80 Brake S/W 2 signal

Main relay power (10A SNSR FUSE)


Hot at all times (15A STOP LP FUSE)

[HARNESS CONNECTOR]

60 59 58 57 56 55 54 53 52 51 50 49 48 47 46
94 93 92 91 90 89 88 87 86 85 84 83 82 81 80 79 78 77 76 75 74 73
45 44 43 42 41 40 39 38 37 36 35 34 33 32 31 6 5
72 71 70 69 68 67 66 65 64 63 62 61 60 59 58 57 56 55 54 53 52 51
2 1 4 3
30 29 28 27 26 25 24 23 22 21 20 19 18 17 16 50 49 48 47 46 45 44 43 42 41 40 39 38 37 36 35 34 33 32 31 30 29
2 1
15 14 13 12 11 10 9 8 7 6 5 4 3 2 1 28 27 26 25 24 23 22 21 20 19 18 17 16 15 14 13 12 11 10 9 8 7
4 3

E39 Brake S/W C101-1 ECM C101-2 ECM

EGNG003U

SIGNAL WAVEFORM AND DATA ECB44D7B

Fig.1
Fig.1) The waveform of brake signal 1 and 2 are measured simultaneously. Both waveforms are symmetrical.
EGNG003V
FLA -292 FUEL SYSTEM

MONITOR SCANTOOL DATA EB81DE4D

1. Connect scantool to Data Link Cable. (DLC)

2. Warm engine up to normal operating temperature.

3. Turn "OFF" electrical devices and A/C.

4. Monitor "BRAKE SWITCH" and "REDUNDANT BRAKE SWITCH" parameter on the Scantool.

specification : When brake pedal is released : "BRAKE SWITCH" and "REDUNDANT BRAKE SWITCH" : OFF
When brake pedal is depressed : "BRAKE SWITCH" and "REDUNDANT BRAKE SWITCH" : ON

Fig.1 Fig.2
Fig.1) Data when brake switch(brake pedal) is deactivated(released) :
"BRAKE SWITCH" and "REDUNDANT BRAKE SWITCH" : OFF
Fig.2) Data when brake switch(brake pedal) is activated(depressed) :
"BRAKE SWITCH" and "REDUNDANT BRAKE SWITCH" : ON
EGNG003W

TERMINAL AND CONNECTOR INSPECTION EE4A7775

1. Electrical systems consist of a lot of harness and connectors, poor connection of terminals can cause various prob-
lems and damge of component.

2. Perform checking procedure as follows.

1) Check damage of harness and terminals : Check terminals for contact resistance, corrosion and deformation.

2) Check connecting condition of ECM and component connector : Check terminal seperation, damage of locking
device and connecting condition between terminal and wiring.

NOTE
Disconnect the pin which requires checking at male connector and insert it to the terminal at female connector or
checking connecting condition. ( after checking, reconnect the pin at correct position. )

3. Is the problem found?

YES

▶ Repair the trouble causing part and go to "Verification of Vehicle Repair".


DIESEL CONTROL SYSTEM FLA -293

NO

▶ Go to "Power Circuit Inspection".

POWER CIRCUIT INSPECTION EFDA8FE4

1. Check brake switch 1 "HOT AT ALL TIMES"

1) IG KEY "OFF", ENGINE "OFF".

2) Disconnect brake switch connector.

3) Measure the voltage of terminal 2 of brake switch connector.

Specification : 11.5V~13.0V

4) Is the measured voltage within the specification?

YES

▶ Go to "2.Check brake switch 2 main relay power" as follows.

NO

▶ Repair E/R FUSE & RELAY BOX 15A STOP FUSE and related circuit and go to "Verification of Vehicle
Repair".

2. Check brake switch 2 main relay power

1) IG KEY "OFF", ENGINE "OFF".

2) Disconnect brake switch connector.

3) IG KEY "ON".

4) Measure the voltage of brake switch connector terminal 4.

Specification : 11.5V~13.0V

5) Is the measured voltage within the specification?

YES

▶ Go to "Signal Circuit Inspection".

NO

▶ Repair E/R FUSE & RELAY BOX 15A INJ FUSE and related circuit and go to "Verification of Vehicle Repair".

SIGNAL CIRCUIT INSPECTION E01EF76A

1. Check brake switch signal circuit voltage

1) IG KEY "OFF", ENGINE "OFF".

2) Disconnect ECM connector with brake switch connector connected.

3) Disconnect Engine room junction box main relay, connect main relay terminal 1 and 5 using jump wire.
FLA -294 FUEL SYSTEM

4) Measure the voltage of ECM connector terminal 38 and 80 as depressing brake pedal.

SPECIFICATION :

Brake Pedal Released Brake Pedal Depressed


Brake switch 1 (terminal 59) 0.0V~0.1V 11.5V~13.0V
Brake switch 2 (terminal 54) 11.5V~13.0V 0.0V~0.1V

5) Is the measured voltage within the specification?

YES

▶ Go to "Verification of Vehicle Repair".

NO

▶ If component has no problem after performing "Component Inspection" and go to "2. Check open in signal
circuit".

2. Check open in signal circuit

1) IG KEY "OFF", ENGINE "OFF".

2) Disconnect brake switch connector and ECM connector.

3) Check continuity between brake switch connector terminal 1 and ECM connector terminal 38. (brake switch 1
circuit)

4) Check continuity between brake switch connector terminal 3 and ECM connector terminal 80. (brake switch 2
circuit)

specification : Continuity ( below 1.0Ω )

5) Is the measured resistance within the specification?

YES

▶ Repair short in signal circuit and go to "Verification of Vehicle Repair".

NO

▶ Repair open in signal circuit and go to "Verification of Vehicle Repair".

COMPONENT INSPECTION E8E805D3

1. IG KEY "OFF", ENGINE "OFF".

2. Disconnect brake switch connector.

3. Check continuity between brake switch component terminal 1and 2 as depressing brake pedal. (brake switch 1)

4. Check continuity between brake switch component terminal 3and 4 as depressing brake pedal. (brake switch 2)
DIESEL CONTROL SYSTEM FLA -295

SPECIFICATION :

Brake Pedal Released Brake Pedal Depressed


Switch 1 Switch 2 Switch 1 Switch 2
Discontinuity Continuity Continuity Discontinuity

1 2 1 2
3 4 3 4

EGNG004B

5. Does brake switch operate correctly?

YES

▶ Go to "Verification of Vehicle Repair".

NO

▶ Unless any problem is detected after checking height of brake pedal, replace brake switch component and go to
"Verification of Vehicle Repair".

VERIFICATION OF VEHICLE REPAIR EF1AB3C2

After a repair, it is essential to verify that the fault is corrected.

1. After connecting Scantool select "DIAGNOSTIC TROUBLE CODES(DTCs)" mode.

2. Clear recorded DTC using Scantool.

3. Drive the vehicle within DTC "Enable conditions" in "General information".

4. After selecting "DIAGNOSTIC TROUBLE CODES(DTCs)" mode and check if DTC is recorded again.

5. Are any DTCs recorded ?

YES

▶ Go to the DTC guide of recorded NO. in Scantool.

NO

▶ System operates within specification.


FLA -296 FUEL SYSTEM

DTC P0532 A/C REFRIGERANT PRESSURE SENSOR "A" CIRCUIT LOW


INPUT

COMPONENT LOCATION EBC60CBF

A/C Pressure sensor

EGNG014T

GENERAL DESCRIPTION E45AB0FB

A/C pressure transducer consists of piezoelectric element and it detects aircon refrigerant pressure. Piezoeletric type is
more advantageous to obtain linear data of pressure than existing switch type. Thus, optimum control of aircon compres-
sor and fan is realized and improved fuel efficiency follows with it.

DTC DESCRIPTION EB007F4D

P0532 is set when the voltage below 0.3V - minimum voltage of A/C pressure transducer signal - is detected for more
than 0.6 sec.. This code is due to open in power circuit or short to ground in signal circuit of A/C pressure transducer.

DTC DETECTING CONDITION EB7F93DB

Item Detecting Condition Possible Cause


DTC Strategy • Voltage monitoring
Enable Conditions • Engine run
• When output voltage is below the minimum
ThresholdValue
value (below 300mV) • A/C pressure transducer
DiagnosticTime • 600ms circuit
• A/C pressure transducer
Fuel Cut NO component
EGR Off NO
Fail Safe
Fuel Limit NO
MIL NO
DIESEL CONTROL SYSTEM FLA -297

SPECIFICATION E3F71BFD

Max voltage Sensor output characteristic

abnormal high
pressure range
normal
pressure range

Min voltage
abnormal low
pressure range

0.0 Kg/ 32.0 Kg/

EGNG001Q

SCHEMATIC DIAGRAM E00BBD4F

[CIRCUIT DIAGRAM] [CONNECTOR INFORMATION]

E08 A/C pressure transducer C101-2 ECM


Terminal Connected to Function

3 1 C101-2 terminal 12 Sensor ground


22. Sensor power
2 2 C101-2 terminal 13 Sensor signal
P 1
13. Sensor signal
12. Sensor ground 3 C101-2 terminal 22 Sensor power

[HARNESS CONNECTOR]

60 59 58 57 56 55 54 53 52 51 50 49 48 47 46
94 93 92 91 90 89 88 87 86 85 84 83 82 81 80 79 78 77 76 75 74 73
45 44 43 42 41 40 39 38 37 36 35 34 33 32 31 6 5
72 71 70 69 68 67 66 65 64 63 62 61 60 59 58 57 56 55 54 53 52 51
4 3
3 2 1 30 29 28 27 26 25 24 23 22 21 20 19 18 17 16 50 49 48 47 46 45 44 43 42 41 40 39 38 37 36 35 34 33 32 31 30 29
2 1
15 14 13 12 11 10 9 8 7 6 5 4 3 2 1 28 27 26 25 24 23 22 21 20 19 18 17 16 15 14 13 12 11 10 9 8 7

E08 A/C pressure transducer C101-1 ECM C101-2 ECM

EGNG001R
FLA -298 FUEL SYSTEM

SIGNAL WAVEFORM AND DATA E21FF245

A/C "ON" A/C "OFF"

Fig.1
Fig.1) Waveform of A/C pressure transducer in accordance with aircon operation.(aircon compressor operation)
EGNG001S

NOTE
Output signal(voltage) changes in accordance with the amount of refrigerant and the change of weather. Check if
normal pressure change occurs in accordance with aircon compressor operation at normal pressure range shown in
"Specification".

MONITOR SCANTOOL DATA E52EBD84

1. Connect scantool to Data Link Cable (DLC).

2. Warm engine up to normal operating temperature.

3. Turn "OFF" electrical devices and A/C.

4. Monitor "A/C PRESSURE SENSOR" parameter on the scantool.

Specification : A/C "OFF" : 1200mV~1500mV


A/C " ON" : 1500mV~ 2400mV
DIESEL CONTROL SYSTEM FLA -299

Fig.1 Fig.2
Fig.1) Data at idle and aircon "OFF", Aircon pressure sensor output voltage is 1300mV.
Fig.2) Data at idle and aircon "ON". Aircon pressure sensor output voltage increases as aircon compressor operates.
EGNG001T

TERMINAL AND CONNECTOR INSPECTION E22C863B

1. Electrical systems consist of a lot of harness and connectors, poor connection of terminals can cause various prob-
lems and damage of component.

2. Perform checking procedure as follows.

1) Check damage of harness and terminals : Check terminals for contact resistance, corrosion and deformation.

2) Check connecting condition of ECM and component connector : Check terminal seperation, damage of locking
device and connecting condition between terminal and wiring.

NOTE
Disconnect the pin which requires checking at mail connector and insert it to the terminal at female connector for
checking connecting condition. ( after checking, reconnect the pin at correct position )

3. Is the problem found?

YES

▶ Repair the trouble causing part and go to "Verification of Vehicle Repair".

NO

▶ Go to "Power Circuit Inspection".

POWER CIRCUIT INSPECTION EACACD4F

1. IG KEY "OFF", ENGINE "OFF".

2. Disconnect A/C pressure transducer connector.

3. IG KEY "ON".

4. Measure the voltage of A/C pressure transducer terminal 3.

Specification : 4.8V~5.1V
FLA -300 FUEL SYSTEM

5. Is the measured voltage within the specification ?

YES

▶ Go to "Signal Circuit Inspection".

NO

▶ Repair open in power circuit of A/C pressure transducer and go to "Verification of Vehicle Repair".
[ Check open between aircon pressure sensor connector terminal 3 and ECM connector terminal 22. ]

SIGNAL CIRCUIT INSPECTION E9663565

1. Check signal circuit voltage

1) IG KEY "OFF", ENGINE "OFF".

2) Disconnect A/C pressure transducer connector.

3) IG KEY "ON".

4) Measure the voltage of A/C pressure transducer terminal 2.

Specification : 4.8V~5.1V

5) Is the measured voltage within the specification?

YES

▶ Go to "Component Inspection".

NO

▶ Repair short to ground in signal circuit and go to "Verification of Vehicle Repair".

COMPONENT INSPECTION E7207EB8

1. Aircon pressure sensor visual inspection

1) IG KEY "OFF", ENGINE "OFF".

2) Disconnect A/C pressure transducer connector.

3) Check if corrosion and contamination at aircon pressure sensor terminal is detected.

4) Check aircon pressure sensor connecting torque and aircon refrigerant leakage.

5) Does any problem is detected at aircon pressure sensor?

YES

▶ Replace aircon pressure sensor and go to "Verification of Vehicle Repair".

NO

▶ Go to "2. Check A/C pressure transducer waveform " as follows.

2. Check A/C pressure transducer waveform


DIESEL CONTROL SYSTEM FLA -301

1) IG KEY "OFF", ENGINE "OFF".

2) Connect A/C pressure transducer connector.

3) Connect oscilloscope to A/C pressure transducer connector terminal 2.

4) Monitor aircon pressure sensor waveform at idle as turning Aircon "ON".

Specification : Refer to "Siganl waveform & data"

5) Is A/C pressure transducer waveform outputted correctly?

YES

▶ Go to "Verification of Vehicle Rapair".

NO

▶ Replace A/C pressure transducer and go to "Verification of Vehicle Rapair".

VERIFICATION OF VEHICLE REPAIR E0A6CA65

After a repair, it is essential to verify that the fault is corrected.

1. After connecting Scantool select "DIAGNOSTIC TROUBLE CODES(DTCs)" mode.

2. Clear recorded DTC using Scantool.

3. Drive the vehicle within DTC "Enable conditions" in "General information".

4. After selecting "DIAGNOSTIC TROUBLE CODES(DTCs)" mode and check if DTC is recorded again.

5. Are any DTCs recorded ?

YES

▶ Go to the DTC guide of recorded NO. in Scantool.

NO

▶ System operates within specification.


FLA -302 FUEL SYSTEM

DTC P0533 A/C REFRIGERANT PRESSURE SENSOR "A" CIRCUIT HIGH


INPUT

COMPONENT LOCATION ECEBFCE3

Refer to DTC P0532.

GENERAL DESCRIPTION EF918BDD

Refer to DTC P0532.

DTC DESCRIPTION EDBC0DDF

P0533 is set when the voltage above 4800mV - maximum voltage of A/C pressure transducer signal - is detected for more
than 0.6 sec.. This code is due to open or short in signal or ground circuit of A/C pressure transducer.

DTC DETECTING CONDITION E4B3BCB7

Item Detecting Condition Possible Cause


DTC Strategy • Voltage monitoring
Enable Conditions • IG KEY "ON"
• When output signal is above the maximum
ThresholdValue
value ( above 4800mV ) • A/C pressure transducer
DiagnosticTime • 600ms circuit
• A/C pressure transducer
Fuel Cut NO component
EGR Off NO
Fail Safe
Fuel Limit NO
MIL NO

SPECIFICATION EBC0F624

Refer to DTC P0532.

SCHEMATIC DIAGRAM EFBE7BB1

Refer to DTC P0532.

SIGNAL WAVEFORM AND DATA E6554D86

Refer to DTC P0532.

MONITOR SCANTOOL DATA E54D9902

1. Connect scantool to Data Link Cable (DLC).

2. Warm engine up to normal operating temperature.

3. Turn "OFF" electrical devices and A/C.

4. Monitor "A/C PRESSURE SENSOR" parameter on the scantool.


DIESEL CONTROL SYSTEM FLA -303

Specification : A/C "OFF" : 1200mV~1500mV


A/C " ON" : 1500mV~ 2400mV

Fig.1 Fig.2
Fig.1) Data at idle and aircon "OFF", Aircon pressure sensor output voltage is 1300mV.
Fig.2) Data at idle and aircon "ON". Aircon pressure sensor output voltage increases as aircon compressor operates.
EGNG001T

TERMINAL AND CONNECTOR INSPECTION EF4CD920

Refer to DTC P0532.

POWER CIRCUIT INSPECTION E7C53071

1. IG KEY "OFF", ENGINE "OFF".

2. Disconnect A/C pressure transducer connector.

3. IG KEY "ON".

4. Measure the voltage of A/C pressure transducer terminal 3.

Specification : 4.8V~5.1V

5. Is the measured voltage within the specification ?

YES

▶ Go to "Signal Circuit Inspection".

NO

▶ Repair open in power circuit of A/C pressure transducer and go to "Verification of Vehicle Repair".
[ Check open between aircon pressure sensor connector terminal 3 and ECM connector terminal 22. ]

SIGNAL CIRCUIT INSPECTION E94955BA

1. Check signal circuit voltage

1) IG KEY "OFF", ENGINE "OFF".


FLA -304 FUEL SYSTEM

2) Disconnect A/C pressure transducer connector.

3) IG KEY "ON".

4) Measure the voltage of A/C pressure transducer terminal 2.

Specification : 4.8V~5.1V

5) Is the measured voltage within the specification?

YES

▶ Go to "Ground Circuit Inspection".

NO

▶ Go to "2.Check open in signal circuit" as follows.

2. Check open in signal circuit

1) IG KEY "OFF", ENGINE "OFF".

2) Disconnect A/C pressure transducer connector and ECM connector.

3) Check continuity between A/C pressure transducer connector terminal 2 and ECM connector terminal 13.

Specification : Continuity (below 1.0Ω )

4) Is the measured resistance within the specification?

YES

▶ Go to "3.Check short to battery in signal circuit " as follows.

NO

▶ Repair open in signal circuit and go to "Verification of Vehicle Repair".

3. Check short to battery in signal circuit

1) IG KEY "OFF", ENGINE "OFF".

2) Disconnect A/C pressure transducer connector and ECM connector.

3) IG KEY "ON".

4) Measure the voltage of A/C pressure transducer terminal 2.

Specification : 0.0V~0.1V

5) Is abnormal voltage detected in the circuit with both connector disconnected?

YES

▶ Repair short to battery and go to "Verification of Vehicle Repair".


DIESEL CONTROL SYSTEM FLA -305

NO

▶ Go to "Component Inspection".

GROUND CIRCUIT INSPECTION EDF0A090

1. IG KEY "OFF", ENGINE "OFF".

2. Disconnect A/C pressure transducer connector.

3. IG KEY "ON".

4. Measure the voltage of A/C pressure transducer terminal 3. [ TEST "A" ]

5. Measure the voltage of A/C pressure transducer terminal 3 and terminal 1. [ TEST "B" ]
( terminal 3: Check + prove , terminal 1 : Check - prove )

Specification : the voltage difference between TEST "A" and TEST "B" is within 200mV

6. Is the measured voltage within the specification?

YES

▶ Go to "Component Inspection".

NO

▶ When "B" voltage is not detected : Repair open in ground circuit and go to "Verification of Vehicle Repair".
▶ When the voltage difference between "A" and "B" is above 200mV : Eliminate the causes of excessive resistance
and go to "Verification of Vehicle Repair".

COMPONENT INSPECTION E28F69F9

1. Aircon pressure sensor visual inspection

1) IG KEY "OFF", ENGINE "OFF".

2) Disconnect A/C pressure transducer connector.

3) Check if corrosion and contamination at aircon pressure sensor terminal is detected.

4) Check aircon pressure sensor connecting torque and aircon refrigerant leakage.

5) Does any problem is detected at aircon pressure sensor?

YES

▶ Replace aircon pressure sensor and go to "Verification of Vehicle Repair".

NO

▶ Go to "2. Check A/C pressure transducer waveform " as follows.

2. Check A/C pressure transducer waveform

1) IG KEY "OFF", ENGINE "OFF".

2) Connect A/C pressure transducer connector.


FLA -306 FUEL SYSTEM

3) Connect oscilloscope to A/C pressure transducer connector terminal 2.

4) Monitor aircon pressure sensor waveform at idle as turning Aircon "ON".

Specification : Refer to "Siganl waveform & data"

5) Is A/C pressure transducer waveform outputted correctly?

YES

▶ Go to "Verification of Vehicle Rapair".

NO

▶ Replace A/C pressure transducer and go to "Verification of Vehicle Rapair".

VERIFICATION OF VEHICLE REPAIR EFB38236

Refer to DTC P0532.


DIESEL CONTROL SYSTEM FLA -307

DTC P0562 SYSTEM VOLTAGE LOW

COMPONENT LOCATION ED191A4D

Alternator

EGNG003M

GENERAL DESCRIPTION E97DDA44

Normally, battery voltage fluctuates from 11.5V to 14.5V. Especially at cranking, voltage can drop to 9.8V. Therefore,
actuators which require 12V power supply meet fluctuation of power by 5V.A little change of voltage supply can shift
controlling characteristic of actuators, such as injectors, Rail pressure regulator valve and EGR actuator, which should be
controlled delicately. To correct controlling characteristic change arrised from voltage fluctuation, ECM performs actuator
operating correction according to voltage change as detecting battery voltage change.

DTC DESCRIPTION E513ABDB

P0562 is set when battery voltage below 6V is detected for more than 5 sec. Check charging system.(charging circuit,
alternator component)
▶ ECM senses battery voltage as monitoring the voltages in ECM(C101-2) connector terminal 1,3,5 which are transmitted
from main relay.

DTC DETECTING CONDITION E1936633

Item Detecting Condition Possible Cause


DTC Strategy • Voltage monitoring
Enable Conditions • IG KEY "ON"
ThresholdValue • when battery voltage is below 6V
DiagnosticTime • 5 sec. • Charging circuit
Fuel Cut NO • Alternator component

EGR Off NO
Fail Safe
Fuel Limit NO
MIL NO
FLA -308 FUEL SYSTEM

SCHEMATIC DIAGRAM E9C22A8B

10A SNSR O2 sensor heater


[CIRCUIT DIAGRAM] [CONNECTOR INFORMATION]
Brake S/W
Throttle flap actuator
EGR actuator
Terminal Connected to Function
VGT actuator
CMPS 1 30A ECU A FUSIBLE LINK Hot at all times
15A INJ Glow plug relay
2 C101-2 terminal 72 Main relay control
PTC heater relay
3 * *
10A ECU D C101-2 ECM
E63 Main relay 4 30A ECU A FUSIBLE LINK Main relay coil power
1. Main relay power
Power supply to
20A ECU C 5 C101-2 terminal 1,3,5 etc.
1 5 3. Main relay power ECM, Sensor, Actuator
5. Main relay power
4 2

72. Main relay control


C101-1 ECM

28. IG KEY ON signal

ON/START power ( E/R FUSE & RELAY BOX 10A ECU FUSE)
Hot at all times (30A ECU A FUSIBLE LINK)

E102 Alternator Cluster(Changing lamp)


- +
M09-2 6 11 M09-1
Lamp 2 ON/START power (I/P JUNTION BOX 10A Cluster FUSE)

I/P JUNTION BOX

[HARNESS CONNECTOR]

8 7 6 5 4 6 5 4 3 2 1
2 * * * * *
* 20 19 18 17 16 15 14 13 12 11 12 11 10 9 7
*
E102 lternator M09-1 Cluster M09-2 Cluster

60 59 58 57 56 55 54 53 52 51 50 49 48 47 46
45 44 43 42 41 40 39 38 37 36 35 34 33 32 31 94 93 92 91 90 89 88 87 86 85 84 83 82 81 80 79 78 77 76 75 74 73
6 5
72 71 70 69 68 67 66 65 64 63 62 61 60 59 58 57 56 55 54 53 52 51
4 3
30 29 28 27 26 25 24 23 22 21 20 19 18 17 16 50 49 48 47 46 45 44 43 42 41 40 39 38 37 36 35 34 33 32 31 30 29
2 1
15 14 13 12 11 10 9 8 7 6 5 4 3 2 1 28 27 26 25 24 23 22 21 20 19 18 17 16 15 14 13 12 11 10 9 8 7

C101-1 ECM C101-2 ECM

EGNG003N
DIESEL CONTROL SYSTEM FLA -309

SIGNAL WAVEFORM AND DATA E33B9B53

Fig.1
Fig.1) This is alternator charging waveform during engine running. Check if battery voltage drops dramatically as turning on
the electrical device such as head lamp, defogger and A/C.
EGNG003O

MONITOR SCANTOOL DATA E5CB078B

1. Connect scantool to Data Link Cable. (DLC)

2. Warm engine up to normal operating temperature.

3. Turn "OFF" electrical devices and A/C.

4. Monitor "BATTERY VOLTAGE" parameter on the Scantool.

specification :12.5V~14.5V at idle without any load(800RPM)

Fig.1
Fig 1) "BATTERY VOLTAGE" data at idle after warming engine up.
Check if the symptoms listed below occur as checking if battery voltage drops dramatically when turning on the electrical devices.
EGNG003P

※ The vehicles with the alternator of poor charging efficiency


1. Lamps are dim at idle, while lamps are bright at acceleration.
2. Intermitently RPM drops excessively or engine shut down at low RPM close to idle state at times.
FLA -310 FUEL SYSTEM

3. Smooth cranking happens rarely. (Warning lamps in cluster turn dimmer excessively at cranking and poor cranking
happen.)
4. Charging lamp turns on during driving.

TERMINAL AND CONNECTOR INSPECTION EB2E7390

1. Electrical systems consist of a lot of harness and connectors, poor connection of terminals can cause various prob-
lems and damge of component.

2. Perform checking procedure as follows.

1) Check damage of harness and terminals : Check terminals for contact resistance, corrosion and deformation.

2) Check connecting condition of ECM and component connector : Check terminal seperation, damage of locking
device and connecting condition between terminal and wiring.

NOTE
Disconnect the pin which requires checking at male connector and insert it to the terminal at female connector or
checking connecting condition. ( after checking, reconnect the pin at correct position. )

3. Is the problem found?

YES

▶ Repair the trouble causing part and go to "Verification of Vehicle Repair".

NO

▶ Go to "Power Circuit Inspection".

POWER CIRCUIT INSPECTION E58BB543

1. Check power supply in alternator connector

1) IG KEY "ON", Turn engine "OFF".

2) Disconnect alternator connector.

3) Measure the voltage of terminal 2 of alternator connector.

Specification : 10.5V~12.0V

4) Is the measured voltage within the specification?

YES

▶ Go to "2. Check charging lamp operation".

NO

▶ When no voltage is detected at terminal 2.


Check charging lamp on cluster and charging lamp resistor and repair the open in related circuit and go to "Ver-
ification of Vehicle Repair".

2. Check charging lamp operation

1) IG KEY "ON", ENGINE "OFF".


DIESEL CONTROL SYSTEM FLA -311

2) Disconnect alternator connector.

3) Ground alternator connector terminal 2 to chassis ground using jump wire.

specification : charging lamp "ON" when grounded to chassis ground.

4) Does charging lamp turn ON?

YES

▶ Go to "3.Check voltage drop of aternator B+ cable".

NO

▶ Replace lamp and go to "Verification of Vehicle Repair".

3. Check voltage drop of aternator B+ cable

1) IG KEY "ON", Turn engine "ON".

2) Measure the voltage difference between alternator B+ terminal and battery + terminal.
(connect + terminal of multimeter to alternator B+ and connect - terminal of multimeter to battery +terminal. )

specification : below 0.2V (below 200mV)

3) Is the measured voltage within the specification? (Is the voltage drop in alternator B+ cable normal? )

YES

▶ Go to "Component Inspection".

NO

▶ After checking corrosion and deformation of alternator B+ cable and replace it if needed and go to "Verification
of Vehicle Repair".

COMPONENT INSPECTION E73B3458

1. IG KEY "OFF", ENGINE "OFF".

2. Check belt tension which operates alternator .

3. Check battery terminal and fusible link, poor connection or corrosion of alternator B+ terminal.

4. Turn Engien "ON".

5. Operate the electrical device such as head lamp,defroster and blower motor.

6. Check battery voltage at above 2000 RPM.

Specification : 12.5V~14.5V

7. Is the measured voltage within the specification?

YES

▶ Alternator is performing within the specification.


FLA -312 FUEL SYSTEM

NO

▶ Replace alternator and go to "Verification of Vehicle Repair".

VERIFICATION OF VEHICLE REPAIR E20C89E0

After a repair, it is essential to verify that the fault is corrected.

1. After connecting Scantool select "DIAGNOSTIC TROUBLE CODES(DTCs)" mode.

2. Clear recorded DTC using Scantool.

3. Drive the vehicle within DTC "Enable conditions" in "General information".

4. After selecting "DIAGNOSTIC TROUBLE CODES(DTCs)" mode and check if DTC is recorded again.

5. Are any DTCs recorded ?

YES

▶ Go to the DTC guide of recorded NO. in Scantool.

NO

▶ System operates within specification.


DIESEL CONTROL SYSTEM FLA -313

DTC P0563 SYSTEM VOLTAGE HIGH

COMPONENT LOCATION E744AB4F

Refer to DTC P0562.

GENERAL DESCRIPTION E6D406DF

Refer to DTC P0562.

DTC DESCRIPTION E3D5BD64

P0563 is set when battery voltage above 17.5V is detected for more than 5 sec.. Check alternator component. (over-
charging of alternator)
▶ ECM senses battery voltage as monitoring the voltages in ECM(C101-2)connector terminal 1,3,5 which are transmitted
from main relay.

DTC DETECTING CONDITION E801EB03

Item Detecting Condition Possible Cause


DTC Strategy • Voltage monitoring
Enable Conditions • IG KEY "ON"
ThresholdValue • when battery voltage is above 17.5V
DiagnosticTime • 5 sec. • Charging circuit
Fuel Cut NO • Alternator component

EGR Off NO
Fail Safe
Fuel Limit NO
MIL NO

SCHEMATIC DIAGRAM E65A25BF

Refer to DTC P0562.

SIGNAL WAVEFORM AND DATA EAFD7CBE

Refer to DTC P0562.

MONITOR SCANTOOL DATA E1091A5E

1. Connect scantool to Data Link Cable. (DLC)

2. Warm engine up to normal operating temperature.

3. Turn "OFF" electrical devices and A/C.

4. Monitor "BATTERY VOLTAGE" parameter on the Scantool.

specification :12.5V~14.5V at idle without any load(800RPM)


FLA -314 FUEL SYSTEM

Fig.1
Fig 1) "BATTERY VOLTAGE" data at idle after warming engine up.
Check if the symptoms listed below occur as checking if battery voltage rises dramatically when turning on the electrical devices.
EGNG003L

※ The vehicles with the alternator of over charging efficiency


1. Electrolyte inside battery overflows, check corrosion of battery and around of it.
2. Check if the smell of hydrogen gas which is produced at charging process during engine running state generates
excessively.
3. Lamps on cluster, tail lamp and head lamp turn brighter intermittently .

TERMINAL AND CONNECTOR INSPECTION E3F1C178

Refer to DTC P0562.

POWER CIRCUIT INSPECTION EFE685D1

1. Check power supply in alternator connector

1) IG KEY "ON", Turn engine "OFF".

2) Disconnect alternator connector.

3) Measure the voltage of terminal 2 of alternator connector.

Specification : 10.5V~12.0V

4) Is the measured voltage within the specification?

YES

▶ Go to "2. Check charging lamp operation".

NO

▶ When no voltage is detected at terminal 2.


Check charging lamp on cluster and charging lamp resistor and repair the open in related circuit and go to "Ver-
ification of Vehicle Repair".

2. Check charging lamp operation

1) IG KEY "ON", ENGINE "OFF".


DIESEL CONTROL SYSTEM FLA -315

2) Disconnect alternator connector.

3) Ground alternator connector terminal 2 to chassis ground using jump wire.

specification : charging lamp "ON" when grounded to chassis ground.

4) Does charging lamp turn ON?

YES

▶ Go to "3.Check voltage drop of aternator B+ cable".

NO

▶ Replace lamp and go to "Verification of Vehicle Repair".

3. Check voltage drop of aternator B+ cable

1) IG KEY "ON", Turn engine "ON".

2) Measure the voltage difference between alternator B+ terminal and battery + terminal.
(connect + terminal of multimeter to alternator B+ and connect - terminal of multimeter to battery +terminal. )

specification : below 0.2V (below 200mV)

3) Is the measured voltage within the specification? (Is the voltage drop in alternator B+ cable normal? )

YES

▶ Go to "Component Inspection".

NO

▶ After checking corrosion and deformation of alternator B+ cable and replace it if needed and go to "Verification
of Vehicle Repair".

COMPONENT INSPECTION E69573DB

1. IG KEY "OFF", ENGINE "OFF".

2. Check belt tension which operates alternator .

3. Check battery terminal and fusible link, poor connection or corrosion of alternator B+ terminal.

4. Turn Engien "ON".

5. Operate the electrical device such as head lamp,defroster and blower motor.

6. Check battery voltage at above 2000 RPM.

Specification : 12.5V~14.5V

7. Is the measured voltage within the specification?

YES

▶ Alternator is performing within the specification.


FLA -316 FUEL SYSTEM

NO

▶ Replace alternator and go to "Verification of Vehicle Repair".

VERIFICATION OF VEHICLE REPAIR E18D01A7

Refer to DTC P0562.


DIESEL CONTROL SYSTEM FLA -317

DTC P0602 EEPROM-PROGRAMING ERROR

COMPONENT LOCATION EC226664

ECM

EGNG007T

GENERAL DESCRIPTION EFB33A83

ECM is activated by power supply. Signals from several sensors, such as CKPS and APS, is inputted to ECM. Comparing
inputted siganals with control LOGIC saved at micro controller and EEPROM, ECM controlls engine as actuating injectors,
solenoids and relays. To guarantee accurate control, ECM performs SELF TEST, DIAGNOSIS of several sensors and
actuators. And if serious trouble which affects vehicle performance occurrs, ECM sets DTCs.At certain cases, ECM shuts
down whole systems in order to prevent dangerous situation due to incorrect control.

DTC DESCRIPTION E054F451

P0602 is set when data writing on EEPROM inside of ECM is impossible.This code is due to the failure of ECM(ECM
hardware failure).

DTC DETECTING CONDITION EFC2B6DF

Item Detecting Condition Possible Cause


DTC Strategy • EEPROM monitorting
Enable Conditions • IG KEY "ON"
• when data writing on EEPROM inside of
ThresholdValue
ECM is impossible
DiagnosticTime • Immediately • ECM component failure
Fuel Cut YES
EGR Off NO
Fail Safe
Fuel Limit NO
MIL NO

COMPONENT INSPECTION EFDDD122

1. ECM Component Inspection


FLA -318 FUEL SYSTEM

1) IG KEY "OFF", ENGINE "OFF".

2) Disconnect ECM.

3) Replace ECM, check if abnormal operations disappear.

4) If problems are corrected, replace ECM.

VERIFICATION OF VEHICLE REPAIR E8334536

After a repair, it is essential to verify that the fault is corrected.

1. After connecting Scantool select "DIAGNOSTIC TROUBLE CODES(DTCs)" mode.

2. Clear recorded DTC using Scantool.

3. Drive the vehicle within DTC "Enable conditions" in "General information".

4. After selecting "DIAGNOSTIC TROUBLE CODES(DTCs)" mode and check if DTC is recorded again.

5. Are any DTCs recorded ?

YES

▶ Go to the DTC guide of recorded NO. in Scantool.

NO

▶ System operates within specification.


DIESEL CONTROL SYSTEM FLA -319

DTC P0605 INTERNAL CONTROL MODULE READ ONLY MEMORY(ROM)


ERROR

COMPONENT LOCATION E3CA5F91

Refer to DTC P0602.

GENERAL DESCRIPTION EAF8FFDC

Refer to DTC P0602.

DTC DESCRIPTION E7F18B44

P0605 is set when 1)communication error between micro controller inside of ECM and EEP ROM is detected or 2)a
different vesion of ECM is installed.

DTC DETECTING CONDITION ED8A09D3

Item Detecting Condition Possible Cause


DTC Strategy • EEPROM monitorting
Enable Conditions • IG KEY "ON"
• (EEPROM communication error): communication
failure between micro controller inside of
ECM and EEPROM
ThresholdValue
• Each data range is activated abnormally. • Version difference
• self test about optional devices(A/C, immobilizer, between ECM and
cruise control) ECMcommunication module
DiagnosticTime • Immediately • ECM component failure

Fuel Cut YES


EGR Off NO
Fail Safe
Fuel Limit NO
MIL NO

COMPONENT INSPECTION EF2DEFF3

1. ECM Component Inspection

1) IG KEY "OFF", ENGINE "OFF".

2) Disconnect ECM.

3) Replace ECM, check if abnormal operations disappear.

4) If problems are corrected, replace ECM.

VERIFICATION OF VEHICLE REPAIR E0D33456

Refer to DTC P0602.


FLA -320 FUEL SYSTEM

DTC P0606 ECM/PCM PROCESSOR(ECM-SELF TEST FAILED)

COMPONENT LOCATION E556A464

Refer to DTC P0602.

GENERAL DESCRIPTION EA98F57C

Refer to DTC P0602.

DTC DESCRIPTION E0AEAC1F

P0606 is set when 1) writing/reading error inside of ECM occur. 2) error of APS 2 ground checking which is repeated
every 0.2 sec. or 3) the voltage of sensor power supply 1 and 2 ( the standard voltage of A/D converter) are below 4.7V
or above 5.1V. This code is due to ECM internal failure.

DTC DETECTING CONDITION E09FAEE2

Item Detecting Condition Possible Cause


DTC Strategy • Signal monitoring
Enable Conditions • IG KEY "ON"
• writing/reading error inside of ECM - 100ms
ThresholdValue • APS 2 ground checking error - 500ms
• APS 2 ground checking error - 100ms
DiagnosticTime • Refer to the data above this cell • ECM component failure

Fuel Cut NO
EGR Off NO
Fail Safe
Fuel Limit NO
MIL NO
DIESEL CONTROL SYSTEM FLA -321

SIGNAL WAVEFORM AND DATA E0AA3EBC

APS 1 Signal

APS1 Power

APS 2 Signal

APS 2 Power

APS 2 Ground check signal

Fig.1 Fig.2
Fig.1) Ground checking signal of APS 2 signal is for ECM to monitor APS 2. This signal drops APS 2 output voltage to below
200.39mV every 200msec. If APS 2 output voltage does not drop to below 200.39mV, ECM sets DTC as recognizing ground
circuit error of APS 2 .
The waveform below 200.39mV is not detectable in ground checking signal waveform of APS 2 signal. Instead, the waveform
which drops a little is detected. If APS 2 data of "SERVICE DATA" on the Scantool varies from 350mV to 0mV periodically,
it means it works normally.

Fig.2) APS 1 and APS 2 signals are measured simultaneously, Check if 5V sensor voltage(the standard voltage of A/D converter
inside of ECM) is from 4.8V to 5.16V.
EGNG001Y

COMPONENT INSPECTION E43AE240

1. ECM Component Inspection

1) IG KEY "OFF", ENGINE "OFF".

2) Disconnect ECM.

3) Replace ECM, check if abnormal operations disappear.

4) If problems are corrected, replace ECM.

VERIFICATION OF VEHICLE REPAIR E1AE96AD

Refer to DTC P0602.


FLA -322 FUEL SYSTEM

DTC P0611 INJECTOR CIRCUIT MALFUNCTION (MORE THAN TWO


INJECTORS)

COMPONENT LOCATION E2C338B1

EGNG008C

GENERAL DESCRIPTION E8583E16

Injectors spray fuel in the highly compressed combustion chamber, and power generates through combustion process.Fuel
pressure is raised to 1600bar in common rail diesel engine for the purpose of making fuel into minute particles. And fuel
devided into minute particles leads smoke reduction, high power generation, and improved fuel efficiency. To control
pressure of 1600bar with solenoid, oil pressure surbo is applied. And injector solenoids is actuated by solenoid oper-
ating voltage raised to 80V with the method of current control. Niddle valve inside of injector is located between A and
B chamber. If applied pressure to B chamber is relived by injector solenoid, niddle valve is raised by the pressure of A
chamber then, fuel is injected. If same pressure is applied to A and B chamber, niddle valve closes by the elasticity then,
fuel injection stops.As electronically controlled injector is applied instead of mechanical injector, pilot and post injection,
injeciton duration and quantity control are achieved. And engine performance is improved by these control.
returning fuel

solenoid

ChamberB
B chamber press. B chamber press.
Released loaded
(injection performed) (injection disabled)
niddle

spring

ChamberA

EGNG008D
DIESEL CONTROL SYSTEM FLA -323

DTC DESCRIPTION E2A1B928

P0611 is set when the problems of more than 2 injector circuits are detected thus, it is difficult to find abnormal injector.
Check "Circuit Inspection" of all injectors

DTC DETECTING CONDITION EB903688

Item Detecting Condition Possible Cause


DTC Strategy • Current monitoring
Enable Conditions • IG KEY "ON"
• Cylinder recognition is impossible due to the
ThresholdValue
failure more than 2 injectors.
DiagnosticTime • Immediately • Short in Injector circuit
• Injector component
Fuel Cut YES
EGR Off NO
Fail Safe
Fuel Limit NO
MIL YES

SPECIFICATION E43C5A79

Injector Component Injector Operating


Injector Operating Voltage Injector Control Type
Resistance Current
Peak current : 18±1A
0.255Ω ±0.04 (20℃). 80V Hold in current : 12±1A Current control
Recharging current : 7A
FLA -324 FUEL SYSTEM

SCHEMATIC DIAGRAM EA35C959

[CIRCUIT DIAGRAM] [CONNECTOR INFORMATION]


C113-1 Injector #1 C101-1 ECM [C113-1 Injector #1]
1 Terminal Connected to Function
16. Injector #1 Low side
1 C101-1 terminal 16 Injector #1 Low side
2 C101-1 terminal 47
47. Injector #1 High side 2 Injector #1 High side
C113-4 Injector #4 [C113-2 Injector #2]
2 Terminal Connected to
33. Injector #4 High side Function
1 C101-1 terminal 2 Injector #2 Low side
1
17. Injector #4 Low side 2 C101-1 terminal 31 Injector #2 High side
C113-3 Injector #3 [C113-3 Injector #3]
1
1. Injector #3 Low side Terminal Connected to Function
1 C101-1 terminal 1 Injector #3 Low side
2
46. Injector #3 High side 2 C101-1 terminal 46 Injector #3 High side
C113-2 njector #2 [C113-4 Injector #4]
2
31. Injector #2 High side Terminal Connected to Function
1 C101-1 terminal 17 Injector #4 Low side
1 2. Injector #2 Low side
2 C101-1 terminal 33 Injector #4 High side

[HARNESS CONNECTOR]

C113-1 Injector #1 C113-2 Injector #2 C113-3 Injector #3 C113-4 Injector #4

2 1 2 1 2 1 2 1

60 59 58 57 56 55 54 53 52 51 50 49 48 47 46
94 93 92 91 90 89 88 87 86 85 84 83 82 81 80 79 78 77 76 75 74 73
45 44 43 42 41 40 39 38 37 36 35 34 33 32 31 6 5
72 71 70 69 68 67 66 65 64 63 62 61 60 59 58 57 56 55 54 53 52 51
4 3
30 29 28 27 26 25 24 23 22 21 20 19 18 17 16 50 49 48 47 46 45 44 43 42 41 40 39 38 37 36 35 34 33 32 31 30 29
2 1
15 14 13 12 11 10 9 8 7 6 5 4 3 2 1 28 27 26 25 24 23 22 21 20 19 18 17 16 15 14 13 12 11 10 9 8 7

C101-1 ECM C101-2 ECM

EGNG008E
DIESEL CONTROL SYSTEM FLA -325

SIGNAL WAVEFORM AND DATA EA9DD9FB

Pilot injection1 Pilot injection2 Main injection

Fig.1 Fig.2

Injector current waveform

Fig.3 Fig.4
Fig.1) Injector operating waveform at Low side, It shows 2 pilot and 1 main injection.
Fig.2) Magnified waveform of main injection at Fig.1)
Fig.3) Injector voltage and current waveforms are measured at the same time using current prove of scope meter.
Fig.4) Magnified waveform of pilot injection at Fig.3)

EGNG008F

TERMINAL AND CONNECTOR INSPECTION E46C5F40

1. Electrical systems consist of a lot of harness and connectors, poor connection of terminals can cause various prob-
lems and damge of component.

2. Perform checking procedure as follows.

1) Check damage of harness and terminals : Check terminals for contact resistance, corrosion and deformation.

2) Check connecting condition of ECM and component connector : Check terminal seperation, damage of locking
device and connecting condition between terminal and wiring.

NOTE
Disconnect the pin which requires checking at male connector and insert it to the terminal at female connector for
checking connecting condition. ( after checking, reconnect the pin at correct position. )

3. Is the problem found?


FLA -326 FUEL SYSTEM

YES

▶ Repair the trouble causing part and go to "Verification of Vehicle Repair".

NO

▶ Go to "Power Circuit Inspection".

POWER CIRCUIT INSPECTION EC1BE6C5

1. Check injector connector terminal voltage (failed injector analysis)

1) IG KEY "OFF", ENGINE "OFF".

2) Disconnect all injectors.

3) IG KEY "ON".

4) Check the voltage of all injector connector terminal 1 and 2.

Specification : Terminal 1 : 0.4V~0.5V


Terminal 2 : 2.0V~2.5V

5) Is the measured voltage within the specification?

YES

▶ Go to "Component Inspection".

NO

▶ Refer to "DTC" guide corresponding to each problem occurred injector.

Injector #1 related problem :


Refer to P0201for open in injector circuit.
Refer to P0262 for short in injectoer circuit.

Injector #2 related problem :


Refer to P0202 for open in injector circuit.
Refer to P0265 for short in injectoer circuit.

Injector #3 related problem :


Refer to P0203 for open in injector circuit.
Refer to P0268 for short in injectoer circuit.

Injector #4 related problem :


Refer to P0204 for open in injector circuit.
Refer to P0271 for short in injectoer circuit.

COMPONENT INSPECTION E2473CCF

1. Check injector component resistance

1) IG KEY "OFF", ENGINE "OFF".

2) Disconnect injector connector.


DIESEL CONTROL SYSTEM FLA -327

3) Measure the resistance between injector component terminal 1 and 2.

Specification : 0.255Ω ±0.04 (20℃).

1 2

EGNG008I

4) Is the measured resistance(of injector solenoid) within the specification?

YES

▶ Go to "Verification of Vehicle Repair".

NO

▶ Replace injector and go to "Verification of Vehicle Repair".

NOTE
Replacing injectors, peculiar IQA code of each injector should be inputted to ECM
Perform this process using "Injector data input" function on scantool, Refer to P1670, P1671 for more detailed infor-
mation.

VERIFICATION OF VEHICLE REPAIR E8BBEE17

After a repair, it is essential to verify that the fault is corrected.

1. After connecting Scantool select "DIAGNOSTIC TROUBLE CODES(DTCs)" mode.

2. Clear recorded DTC using Scantool.

3. Drive the vehicle within DTC "Enable conditions" in "General information".

4. After selecting "DIAGNOSTIC TROUBLE CODES(DTCs)" mode and check if DTC is recorded again.

5. Are any DTCs recorded ?

YES

▶ Go to the DTC guide of recorded NO. in Scantool.

NO

▶ System operates within specification.


FLA -328 FUEL SYSTEM

DTC P062D VOLTAGE REGULATOR #1 FOR INJECTOR MALFUNCTION

COMPONENT LOCATION EE17A438

ECM

EGNG007T

GENERAL DESCRIPTION EE9AD80E

There are two transformer for injector operation in side of ECM. 1 pilot and 1 main injection are operated by ECM in EURO
3 diesel engine therefore one transformer device is sufficient to control injector however, 2 pilot and if CPF is applied, 2
post injection are performed additionally by ECM in EURO 4 diesel engine thus, two transformer is required.

DTC DESCRIPTION E9BBFC95

P062D is set when the problem of transforming system 1 for injector contol occurs. This code is due to the failure of
transforming system inside of ECM.
※If battery voltage is low, this code can be set. Therefore, beforehand, check DTC code relevant to battery voltage and
charging system.

DTC DETECTING CONDITION EA16EF32

Item Detecting Condition Possible Cause


DTC Strategy • Voltage monitoring
Enable Conditions • Engine running
• Power stage error for injector voltage control,
ThresholdValue
CPU circuit failure
DiagnosticTime • Immediately • ECM internal error
Fuel Cut YES
EGR Off NO
Fail Safe
Fuel Limit NO
MIL YES

COMPONENT INSPECTION E0E819A3

1. ECM Component Inspection


DIESEL CONTROL SYSTEM FLA -329

1) IG KEY "OFF", ENGINE "OFF".

2) Disconnect ECM.

3) Replace ECM, check if abnormal operations disappear.

4) If problems are corrected, replace ECM.

VERIFICATION OF VEHICLE REPAIR EEBC51A3

After a repair, it is essential to verify that the fault is corrected.

1. After connecting Scantool select "DIAGNOSTIC TROUBLE CODES(DTCs)" mode.

2. Clear recorded DTC using Scantool.

3. Drive the vehicle within DTC "Enable conditions" in "General information".

4. After selecting "DIAGNOSTIC TROUBLE CODES(DTCs)" mode and check if DTC is recorded again.

5. Are any DTCs recorded ?

YES

▶ Go to the DTC guide of recorded NO. in Scantool.

NO

▶ System operates within specification.


FLA -330 FUEL SYSTEM

DTC P062E VOLTAGE REGULATOR #2 FOR INJECTOR MALFUNCTION

COMPONENT LOCATION EE0377C2

Refer to DTC P062D.

GENERAL DESCRIPTION EA2DD0CD

Refer to DTC P062D.

DTC DESCRIPTION E5C63267

P062E is set when the problem of transforming system 2 for injector contol occurs. This code is due to the failure of
transforming system inside of ECM.
※If battery voltage is low, this code can be set. Therefore, beforehand, check DTC code relevant to battery voltage and
charging system.

DTC DETECTING CONDITION E20E65B1

Item Detecting Condition Possible Cause


DTC Strategy • Voltage monitoring
Enable Conditions • Engine running
• Power stage error for injectoer voltage control,
ThresholdValue
CPU circuit failure
DiagnosticTime • Immediately • ECM internal error
Fuel Cut YES
EGR Off NO
Fail Safe
Fuel Limit NO
MIL YES

COMPONENT INSPECTION EDE2A480

1. ECM Component Inspection

1) IG KEY "OFF", ENGINE "OFF".

2) Disconnect ECM.

3) Replace ECM, check if abnormal operations disappear.

4) If problems are corrected, replace ECM.

VERIFICATION OF VEHICLE REPAIR EB89084F

Refer to DTC P062D.


DIESEL CONTROL SYSTEM FLA -331

DTC P0642 SENSOR REFERENCE VOLTAGE "A" CIRCUIT LOW

COMPONENT LOCATION E81EF00E

ECM

EGNG007T

GENERAL DESCRIPTION EB034AA4

ECM is activated by power supply. Signals from several sensors, such as CKPS and APS, is inputted to ECM. Comparing
inputted siganals with control LOGIC saved at micro controller and EEPROM, ECM controlls engine as actuating injectors,
solenoids and relays. To guarantee accurate control, ECM performs SELF TEST, DIAGNOSIS of several sensors and
actuators. And if serious trouble which affects vehicle performance occurrs, ECM sets DTCs.At certain cases, ECM shuts
down whole systems in order to prevent dangerous situation due to incorrect control.

DTC DESCRIPTION E914BDC8

P0642 is set when the voltage below 4700mV - minimum voltage of sensor power supply 1 generates from ECM - is
detected for more than 0.1 sec.. This code is due to the short to ground in sensor power circuit or the voltage problem
inside of ECM.

DTC DETECTING CONDITION E106D213

Item Detecting Condition Possible Cause


DTC Strategy • Voltage monitoring
Enable Conditions • IG KEY "ON"
• when the voltage is below the minimum voltage
ThresholdValue of sensor power supply.
( below 4700mV ) • MAFS power supply circuit
DiagnosticTime • 100ms • APS 1 power supply circuit
• ECM component
Fuel Cut NO
EGR Off NO • Limp home mode is
Fail Safe activated. (engine speed is
Fuel Limit YES fixed at 1200RPM. )
MIL NO
FLA -332 FUEL SYSTEM

SPECIFICATION E71F821D

Sensor power 1 Sensor power 2 Sensor power 3


A/C pressure transducer,
MAFS, APS 1 RPS, APS 2,BPS
VSA position Sensor
4830mV~5158mV 4830mV~5158mV
4830mV~5158mV

SCHEMATIC DIAGRAM EAB458DF

[CIRCUIT DIAGRAM] [CONNECTOR INFORMATION]


ECM [E107 APS]
E107 APS
C101-2 Terminal Connected to Function
1 C101-2 terminal 31 APS 2 Sensor signal
2 C101-2 terminal 9 APS 1 Sensor signal
6 45. APS1 power 5V
3 C101-2 terminal 46 APS 2 Sensor power
4 C101-2 terminal 8 APS 2 Sensor ground
C103 MAFS APS 1 Sensor ground
5 C101-2 terminal 30
C101-1
6 C101-2 terminal 45 APS 1 Sensor power
4 37. MAFS power 5V [C103 MAFS]
Terminal Connected to Function
1 C142 J/C terminal 5 IG 1 Power
2 C101-1 terminal 44 Sensor ground
3 C101-1 terminal 89 IATS Signal
4 C101-1 terminal 37 Sensor power

5 C101-1 terminal 42 MAFS signal

[HARNESS CONNECTOR]

1 2 3

4 5 6
5 4 3 2 1

E107 APS C103 MAFS

60 59 58 57 56 55 54 53 52 51 50 49 48 47 46 94 93 92 91 90 89 88 87 86 85 84 83 82 81 80 79 78 77 76 75 74 73
45 44 43 42 41 40 39 38 37 36 35 34 33 32 31 6 5
72 71 70 69 68 67 66 65 64 63 62 61 60 59 58 57 56 55 54 53 52 51
4 3
30 29 28 27 26 25 24 23 22 21 20 19 18 17 16 50 49 48 47 46 45 44 43 42 41 40 39 38 37 36 35 34 33 32 31 30 29
2 1
15 14 13 12 11 10 9 8 7 6 5 4 3 2 1 28 27 26 25 24 23 22 21 20 19 18 17 16 15 14 13 12 11 10 9 8 7

C101-1 ECM C101-2 ECM

EGNG002R
DIESEL CONTROL SYSTEM FLA -333

SIGNAL WAVEFORM AND DATA E24DEB71

APS 1 power

MAFS power

Fig.1
Fig.1) APS 1 and MAFS power supply is measured simultaneously , check if this waveform is within the specification (4.8~5.1V )
when turning ignition "ON".
EGNG002S

TERMINAL AND CONNECTOR INSPECTION EF54AD43

1. Electrical systems consist of a lot of harness and connectors, poor connection of terminals can cause various prob-
lems and damage of component.

2. Perform checking procedure as follows.

1) Check damage of harness and terminals : Check terminals for contact resistance, corrosion and deformation.

2) Check connecting condition of ECM and component connector : Check terminal seperation, damage of locking
device and connecting condition between terminal and wiring.

NOTE
Disconnect the pin which requires checking at mail connector and insert it to the terminal at female connector for
checking connecting condition. ( after checking, reconnect the pin at correct position )

3. Is the problem found?

YES

▶ Repair the trouble causing part and go to "Verification of Vehicle Repair".

NO

▶ Go to "Power Circuit Inspection".

POWER CIRCUIT INSPECTION E32E7F9F

1. Check power circuit voltage

1) IG KEY "OFF", ENGINE "OFF".

2) Disconnector MAFS connector and APS connector.

3) IG KEY "ON".
FLA -334 FUEL SYSTEM

4) Measure the voltage between MAFS connector terminal 4 or APS connector terminal 6 and chassis ground.

Specification : 4.8V~5.1V

5) Is the measured voltage within the specification?

YES

▶ Go to "Component Inspection".

NO

▶ Go to "2. Check short to ground in power circuit" as follows.

2. Check short to ground in power circuit

1) IG KEY "OFF", ENGINE "OFF".

2) Disconnect MAFS connector, APS connector, ECM connectors.

3) Check continuity between MAFS connector terminal 4 or APS connector terminal 6 and chassis ground.

specification : Discontinuity ( Infinite Ω )

4) Is the measured resistance within the specification?

YES

▶ If the circuit is insulated well and the sensor power supply from ECM is low, replace ECM and "Verification of
Vehicle Repair".

NO

▶ Repair short to ground and go to "Verification of Vehicle Repair".

COMPONENT INSPECTION E51B96AA

1. IG KEY "OFF", ENGINE "OFF".

2. Disconnect MAFS connector(C252) and APS connector(M41).

3. Check that sensor connector power supply is within the specification after turning IG KEY "ON".

4. Connect MAFS connector and APS connector in turn.

Specification : sensor power supply should not change as connecting MAFS connector and APS connector.
( If the change of sensor power supply occur as connecting sensor connector, this means
the occurrence of short inside of sensor.)

5. Does change of sensor power supply occur as connecting sensor connector?

YES

▶ Replace MAFS or APS.


DIESEL CONTROL SYSTEM FLA -335

NO

▶ Go to "Verification of Vehicle Repair".

VERIFICATION OF VEHICLE REPAIR EF8725B3

After a repair, it is essential to verify that the fault is corrected.

1. After connecting Scantool select "DIAGNOSTIC TROUBLE CODES(DTCs)" mode.

2. Clear recorded DTC using Scantool.

3. Drive the vehicle within DTC "Enable conditions" in "General information".

4. After selecting "DIAGNOSTIC TROUBLE CODES(DTCs)" mode and check if DTC is recorded again.

5. Are any DTCs recorded ?

YES

▶ Go to the DTC guide of recorded NO. in Scantool.

NO

▶ System operates within specification.


FLA -336 FUEL SYSTEM

DTC P0643 SENSOR REFERENCE VOLTAGE "A" CIRCUIT HIGH

COMPONENT LOCATION E22922EB

Refer to DTC P0642.

GENERAL DESCRIPTION ED5BD757

Refer to DTC P0642.

DTC DESCRIPTION E0E7AAB8

P0643 is set when the voltage above 5158mV - maximum voltage of sensor power supply 1 generates from ECM - is
detected for more than 0.1 sec.. This code is due to the short to battery in sensor power circuit or the voltage problem
inside of ECM.

DTC DETECTING CONDITION E2C5D0E8

Item Detecting Condition Possible Cause


DTC Strategy • Voltage monitoring
Enable Conditions • IG KEY "ON"
• when the voltage is above the maximum voltage
ThresholdValue of sensor power supply.
(above 5158mV ) • MAFS power supply circuit
DiagnosticTime • 100ms • APS 1 power supply circuit
• ECM component
Fuel Cut NO
EGR Off NO • Limp home mode is
Fail Safe activated.(engine speed
Fuel Limit YES is fixed at 1200RPM )
MIL NO

SPECIFICATION EAB90E28

Refer to DTC P0642.

SCHEMATIC DIAGRAM EF7AE1CE

Refer to DTC P0642.

SIGNAL WAVEFORM AND DATA E1CEFC84

Refer to DTC P0642.

TERMINAL AND CONNECTOR INSPECTION E9D072D7

Refer to DTC P0642.

POWER CIRCUIT INSPECTION EE2B8FB7

1. Check power circuit voltage


DIESEL CONTROL SYSTEM FLA -337

1) IG KEY "OFF", ENGINE "OFF".

2) Disconnector MAFS connector and APS connector.

3) IG KEY "ON".

4) Measure the voltage between MAFS connector terminal 4 or APS connector terminal 6 and chassis ground.

specification : 4.8V~5.1V

5) Is the measured voltage within the specification?

YES

▶ Go to "Component Inspection".

NO

▶ Go to "2. Check short to battery in power circuit" as follows.

2. Check short to battery in power circuit

1) IG KEY "OFF", ENGINE "OFF".

2) Disconnector MAFS connector and APS connector.

3) IG KEY "ON".

4) Measure the voltage between MAFS connector terminal 2 or APS connector terminal 6 and chassis ground.

Specification : 0.0V~0.1V

5) Is abnormal voltate measured in this test?

YES

▶ Repair short to battery and go to "Verification of Vehicle Repair".

YES

▶ If the circuit is insulated well and the sensor power supply from ECM is high, replace ECM and go to "Verifi-
cation of Vehicle Repair".

COMPONENT INSPECTION E07D4E8A

1. IG KEY "OFF", ENGINE "OFF".

2. Disconnect MAFS connector(C252) and APS connector(M41).

3. Check that sensor connector power supply is within the specification after turning IG KEY "ON".

4. Connect MAFS connector and APS connector in turn.

Specification : sensor power supply should not change as connecting MAFS connector and APS connector.
( If the change of sensor power supply occur as connecting sensor connector, this means
the occurrence of short inside of sensor.)

5. Does change of sensor power supply occur as connecting sensor connector?


FLA -338 FUEL SYSTEM

YES

▶ Replace MAFS or APS.

NO

▶ Go to "Verification of Vehicle Repair".

VERIFICATION OF VEHICLE REPAIR EE51A8BE

Refer to DTC P0642.


DIESEL CONTROL SYSTEM FLA -339

DTC P0646 A/C CLUTCH RELAY CONTROL CIRCUIT LOW

COMPONENT LOCATION EEA5390B

A/C clutch

EGNG014U

GENERAL DESCRIPTION E631C372

Aircon Relay which is controled by ECM supplies and cut electrical power to Aircon compressor. ECM activates or deac-
tivates Aircon Relay based on inputted signal such as aircon switch siganl and Aircon switch signal.As controlling Aircon
Relay, ECM 1)turns OFF aircon compressor at rapid acceleration to retain suffiecient capacity for acceleration, 2)actively
performs idle-up function to cope with the change of engine load which happens at aircom compressor operation.

DTC DESCRIPTION E0C754B5

P0646 is set when ’0A’ is detected in Aircon relay control circuit for more than 1 sec.. This code is due to open or short
to ground in Aircon relay control circuit or internal open in relay component.

DTC DETECTING CONDITION EFF203A7

Item Detecting Condition Possible Cause


DTC Strategy • Voltage monitoring
Enable Conditions • IG KEY "ON"
ThresholdValue • Short to GND, Wiring open
DiagnosticTime • 1.0 sec. • A/C relay circuit
Fuel Cut NO • A/C relay component

EGR Off NO
Fail Safe
Fuel Limit NO
MIL NO
FLA -340 FUEL SYSTEM

SCHEMATIC DIAGRAM E4B2E0FC

[CIRCUIT DIAGRAM] [CONNECTOR INFORMATION]


A/C compressor
C101-2 ECM Terminal Connected to Function
E66 A/C relay
1 10A A/C FUSE (Hot at all times) Relay power(INPUT)

1 2 2 A/C compressor Relay power(OUTPUT)


3 10A SNSR FUSE (Main relay power) Relay coil power
3 5
70. A/C relay control 4 *
*
5 C101-2 terminal 70 Relay control

10A SNSR FUSE (Main relay power)

10A A/C FUSE (Hot at all times)

[HARNESS CONNECTOR]

1 60 59 58 57 56 55 54 53 52 51 50 49 48 47 46
94 93 92 91 90 89 88 87 86 85 84 83 82 81 80 79 78 77 76 75 74 73
6 5
45 44 43 42 41 40 39 38 37 36 35 34 33 32 31
72 71 70 69 68 67 66 65 64 63 62 61 60 59 58 57 56 55 54 53 52 51
2 4 3
30 29 28 27 26 25 24 23 22 21 20 19 18 17 16 50 49 48 47 46 45 44 43 42 41 40 39 38 37 36 35 34 33 32 31 30 29
5 * 3 15 14 13 12 11 10 9 8 7 6 5 4 3 2 1 28 27 26 25 24 23 22 21 20 19 18 17 16 15 14 13 12 11 10 9 8 7
2 1

E66 A/C relay C101-1 ECM C101-2 ECM

EGNG001B

MONITOR SCANTOOL DATA E4E33BE7

1. Connect scantool to Data Link Cable (DLC).

2. Warm engine up to normal operating temperature.

3. Turn "OFF" electrical devices and A/C.

4. Monitor "A/C COMPRESSOR CONTROL" parameter on the scantool.

specification : A/C switch "ON" : A/C RELAY "ON" (Aircon compressor turns ON and OFF
periodically by Aircon pressure S/W. )
A/C switch "OFF" : A/C RELAY "OFF"
DIESEL CONTROL SYSTEM FLA -341

Fig.1 Fig.2
Fig.1) The operating condition of aircon relay is shown. Check if aircon compressor works properly when aircon switch is turning
ON.
Fig.2) Diagnosing problem of "A/C RELAY" and "AIRCON COMPRESSOR" is convenient through ACTUATION TEST on the
Scantool.
EGNG001C

TERMINAL AND CONNECTOR INSPECTION E1F82ED2

1. Electrical systems consist of a lot of harness and connectors, poor connection of terminals can cause various prob-
lems and damage of component.

2. Perform checking procedure as follows.

1) Check damage of harness and terminals : Check terminals for contact resistance, corrosion and deformation.

2) Check connecting condition of ECM and component connector : Check terminal seperation, damage of locking
device and connecting condition between terminal and wiring.

NOTE
Disconnect the pin which requires checking at mail connector and insert it to the terminal at female connector for
checking connecting condition. ( after checking, reconnect the pin at correct position )

3. Is the problem found?

YES

▶ Repair the trouble causing part and go to "Verification of Vehicle Repair".

NO

▶ Go to "Power Circuit Inspection".

POWER CIRCUIT INSPECTION E3E7297E

1. Check power circuit voltage

1) IG KEY "OFF", ENGINE "OFF".

2) Disconnect A/C relay.

3) Measure the voltage of A/C relay terminal 1.


FLA -342 FUEL SYSTEM

specification : 11.5V~13.0V

4) Is the measured voltage within the specification?

YES

▶ Go to "2. Check IG KEY "ON" power circuit".

NO

▶ Repair problems of 10A FUSE in engineroom junction box and related circuit and go to "Verification of Vehicle
Repair".

2. Check IG KEY "ON" power circuit

1) IG KEY "OFF", ENGINE "OFF".

2) Disconnect A/C relay (E66).

3) IG KEY "ON".

4) Measure the voltage of glow relay terminal 3.

specification : 11.5V~13.0V

5) Is the measured voltage within the specification?

YES

▶ Go to "Control Circuit Inspection".

NO

▶ Repair problems of E/R FUSE & RELAY BOX 10A FUSE in engineroom junction box and related circuit and
go to "Verification of Vehicle Repair".

CONTROL CIRCUIT INSPECTION E311F1D2

1. Check monitoring voltage in control circuit

1) IG KEY "OFF", ENGINE "OFF".

2) Disconnect A/C relay (E66).

3) IG KEY "ON".

4) Measure the voltage of glow relay terminal 5.

specification : 3.2V~3.7V

5) Is the measured voltage within the specification?

YES

▶ Go to "Component Inspection".
DIESEL CONTROL SYSTEM FLA -343

NO

▶ When voltage is not detected : Go to "2. Check open in control circuit" as follows.
▶ When high voltage is detected : Repair short to battery and go to "Verification of Vehicle Repair".

2. Check open in control circuit

1) IG KEY "OFF", ENGINE "OFF".

2) Disconnect A/C relay and ECM connector.

3) Check continuity between glow relay terminal 5 and ECM connector terminal 70.

specification : Continuity ( below 1.0Ω )

4) Is the measured resistance within the specification?

YES

▶ Repair short to ground and go to "Verification of Vehicle Repair".

NO

▶ Repair open in control circuit and go to "Verification of Vehicle Repair".

COMPONENT INSPECTION E791613B

1. Check A/C relay component resistance

1) IG KEY "OFF", ENGINE "OFF".

2) Disconnect A/C relay.

3) Measure the coil resistance of A/C relay.

specification : 85±5 Ω (20℃)

30

87

86 85

EGNG001H

4) Is the measured resistance within the specification?

YES

▶ Go to "2. Check A/C relay component operation" as follows.


FLA -344 FUEL SYSTEM

NO

▶ Replace A/C relay and go to "Verification of Vehicle Repair".

2. Check A/C relay component operation

1) IG KEY "OFF", ENGINE "OFF".

2) Disconnect A/C relay

3) Supplies random B+ and ground to coil sides of A/C relay ( terminal 85, terminal 86)

4) Check continuity between A/C relay terminal 30 and terminal 87.

specification : When power is supplied : Continuity ( below 1.0Ω )


When power is not supplied : Discontinuity ( Infinite Ω )

30

87

86 85

B+

EGNG001I

5) Is the continuity test within the specification?

YES

▶ Go to "Verification of Vehicle Repair".

NO

▶ Replace A/C relay and go to "Verification of Vehicle Repair".

※ Repeat this process 2~3 times.

VERIFICATION OF VEHICLE REPAIR E398F248

After a repair, it is essential to verify that the fault is corrected.

1. After connecting Scantool select "DIAGNOSTIC TROUBLE CODES(DTCs)" mode.

2. Clear recorded DTC using Scantool.

3. Drive the vehicle within DTC "Enable conditions" in "General information".

4. After selecting "DIAGNOSTIC TROUBLE CODES(DTCs)" mode and check if DTC is recorded again.

5. Are any DTCs recorded ?

YES

▶ Go to the DTC guide of recorded NO. in Scantool.


DIESEL CONTROL SYSTEM FLA -345

NO

▶ System operates within specification.


FLA -346 FUEL SYSTEM

DTC P0647 A/C CLUTCH RELAY CONTROL CIRCUIT HIGH

COMPONENT LOCATION E3EE5FD9

Refer to DTC P0646.

GENERAL DESCRIPTION E0149D6E

Refer to DTC P0646.

DTC DESCRIPTION E2F37569

P0647 is set when excessive current is detected in Aircon relay control circuit for more than 1 sec.. This code is due to
short to battery in Aircon relay control circuit or internal short in relay component.

DTC DETECTING CONDITION EAE75FD0

Item Detecting Condition Possible Cause


DTC Strategy • Voltage monitoring
Enable Conditions • IG KEY "ON"
ThresholdValue • Short to battery
DiagnosticTime • 1.0 sec. • A/C relay circuit
Fuel Cut NO • A/C relay component

EGR Off NO
Fail Safe
Fuel Limit NO
MIL NO

SCHEMATIC DIAGRAM ECB373DD

Refer to DTC P0646.

MONITOR SCANTOOL DATA EDA365F5

1. Connect scantool to Data Link Cable (DLC).

2. Warm engine up to normal operating temperature.

3. Turn "OFF" electrical devices and A/C.

4. Monitor "A/C COMPRESSOR CONTROL" parameter on the scantool.

specification : A/C switch "ON" : A/C RELAY "ON" (Aircon compressor turns ON and OFF
periodically by Aircon pressure S/W. )
A/C switch "OFF" : A/C RELAY "OFF"
DIESEL CONTROL SYSTEM FLA -347

Fig.1 Fig.2
Fig.1) The operating condition of aircon relay is shown. Check if aircon compressor works properly when aircon switch is turning
ON.
Fig.2) Diagnosing problem of "A/C RELAY" and "AIRCON COMPRESSOR" is convenient through ACTUATION TEST on the
Scantool.
EGNG001C

TERMINAL AND CONNECTOR INSPECTION E5424A6D

Refer to DTC P0646.

POWER CIRCUIT INSPECTION E961180A

1. Check power circuit voltage

1) IG KEY "OFF", ENGINE "OFF".

2) Disconnect A/C relay.

3) Measure the voltage of A/C relay terminal 1.

specification : 11.5V~13.0V

4) Is the measured voltage within the specification?

YES

▶ Go to "2. Check IG KEY "ON" power circuit".

NO

▶ Repair problems of 10A FUSE in engineroom junction box and related circuit and go to "Verification of Vehicle
Repair".

2. Check IG KEY "ON" power circuit

1) IG KEY "OFF", ENGINE "OFF".

2) Disconnect A/C relay (E66).

3) IG KEY "ON".

4) Measure the voltage of glow relay terminal 3.


FLA -348 FUEL SYSTEM

specification : 11.5V~13.0V

5) Is the measured voltage within the specification?

YES

▶ Go to "Control Circuit Inspection".

NO

▶ Repair problems of E/R FUSE & RELAY BOX 10A FUSE and related circuit and go to "Verification of Vehicle
Repair".

CONTROL CIRCUIT INSPECTION E54456DB

1. Check monitoring voltage in control circuit

1) IG KEY "OFF", ENGINE "OFF".

2) Disconnect A/C relay (E66).

3) IG KEY "ON".

4) Measure the voltage of glow relay terminal 5.

specification : 3.2V~3.7V

5) Is the measured voltage within the specification?

YES

▶ Go to "Component Inspection".

NO

▶ When voltage is not detected : Go to "2. Check open in control circuit" as follows.
▶ When high voltage is detected : Repair short to battery and go to "Verification of Vehicle Repair".

2. Check open in control circuit

1) IG KEY "OFF", ENGINE "OFF".

2) Disconnect A/C relay and ECM connector.

3) Check continuity between glow relay terminal 5 and ECM connector terminal 70.

specification : Continuity ( below 1.0Ω )

4) Is the measured resistance within the specification?

YES

▶ Repair short to ground and go to "Verification of Vehicle Repair".

NO

▶ Repair open in control circuit and go to "Verification of Vehicle Repair".


DIESEL CONTROL SYSTEM FLA -349

COMPONENT INSPECTION E068E6E5

1. Check A/C relay component resistance

1) IG KEY "OFF", ENGINE "OFF".

2) Disconnect A/C relay.

3) Measure the coil resistance of A/C relay.

specification : 85±5 Ω (20℃)

30

87

86 85

EGNG001H

4) Is the measured resistance within the specification?

YES

▶ Go to "2. Check A/C relay component operation" as follows.

NO

▶ Replace A/C relay and go to "Verification of Vehicle Repair".

2. Check A/C relay component operation

1) IG KEY "OFF", ENGINE "OFF".

2) Disconnect A/C relay

3) Supplies random B+ and ground to coil sides of A/C relay ( terminal 85, terminal 86)

4) Check continuity between A/C relay terminal 30 and terminal 87.

specification : When power is supplied : Continuity ( below 1.0Ω )


When power is not supplied : Discontinuity ( Infinite Ω )
FLA -350 FUEL SYSTEM

30

87

86 85

B+

EGNG001I

5) Is the continuity test within the specification?

YES

▶ Go to "Verification of Vehicle Repair".

NO

▶ Replace A/C relay and go to "Verification of Vehicle Repair".

※ Repeat this process 2~3 times.

VERIFICATION OF VEHICLE REPAIR E597F4C2

Refer to DTC P0646.


DIESEL CONTROL SYSTEM FLA -351

DTC P0650 MALFUNCTION INDICATOR LAMP(MIL) CONTROL CIRCUIT

COMPONENT LOCATION E807E36B

EGNG009T

GENERAL DESCRIPTION EB81D50C

As monitoring the errors of several sensors and actuator circuit, TCM related problem and ECM error, if any problem
occurs, ECM turns Engine Check Lamp ON at cluster to notify driver the occurence of a problem.Generally, Engine Check
Lamp turns ON at Ignition ON and turns OFF within couple of seconds after turning engine ON. If engine check lamp
turns on during driving, perform diagnosis of engine system and auto-transaxle system.

DTC DESCRIPTION E7F64B1A

P0650 is set when 1)excessive current is detected in engine check lamp control circuit for more than 1.0 sec. at engine
check lamp ON condition or 2)like open or short to ground, no current is detected. This code is due to open in control
circuit or opened filament of lamp component.

DTC DETECTING CONDITION EDC9D9D3

Item Detecting Condition Possible Cause


DTC Strategy • Voltage monitoring
• IG KEY "ON" (Monitoring only performed within
Enable Conditions
lamp operating condition)
• Short to battery
ThresholdValue
• Short to GND, Wiring open
• Open in engine check lamp
DiagnosticTime • 1.0 sec. • Engine check lamp circuit.
Fuel Cut NO
EGR Off NO
Fail Safe
Fuel Limit NO
MIL NO
FLA -352 FUEL SYSTEM

SCHEMATIC DIAGRAM E04BABA8

[CIRCUIT DIAGRAM] [CONNECTOR INFORMATION]

M09 Cluster C101-2 ECM


Terminal Connected to Function
M09-1 terminal 11 10A Cluster FUSE IG power
M09-2 terminal 4 C101-2 terminal 68 Engine check lamp control
M09-1 11 4 M09-2
CHECK 68. Engine check lamp control

Engine check lamp

10A Cluster FUSE (IG power)

[HARNESS CONNECTOR]

8 7 6 5 4 6 5 4 3 2 1
* * * * *
20 19 18 17 16 15 14 13 12 11 12 11 10 9 7
*
M09-1 Cluster M09-2 Cluster

60 59 58 57 56 55 54 53 52 51 50 49 48 47 46 94 93 92 91 90 89 88 87 86 85 84 83 82 81 80 79 78 77 76 75 74 73
45 44 43 42 41 40 39 38 37 36 35 34 33 32 31 6 5
72 71 70 69 68 67 66 65 64 63 62 61 60 59 58 57 56 55 54 53 52 51
4 3
30 29 28 27 26 25 24 23 22 21 20 19 18 17 16 50 49 48 47 46 45 44 43 42 41 40 39 38 37 36 35 34 33 32 31 30 29
2 1
15 14 13 12 11 10 9 8 7 6 5 4 3 2 1 28 27 26 25 24 23 22 21 20 19 18 17 16 15 14 13 12 11 10 9 8 7

C101-1 ECM C101-2 ECM

EGNG009U

TERMINAL AND CONNECTOR INSPECTION E51FEF4B

1. Electrical systems consist of a lot of harness and connectors, poor connection of terminals can cause various prob-
lems and damge of component.

2. Perform checking procedure as follows.

1) Check damage of harness and terminals : Check terminals for contact resistance, corrosion and deformation.

2) Check connecting condition of ECM and component connector : Check terminal seperation, damage of locking
device and connecting condition between terminal and wiring.

NOTE
Disconnect the pin which requires checking at male connector and insert it to the terminal at female connector for
checking connecting condition. ( after checking, reconnect the pin at correct position. )

3. Is the problem found?

YES

▶ Repair the trouble causing part and go to "Verification of Vehicle Repair".


DIESEL CONTROL SYSTEM FLA -353

NO

▶ Go to "Control Circuit Inspection".

CONTROL CIRCUIT INSPECTION E6040292

1. Check control circuit voltage

1) IG KEY "OFF", ENGINE "OFF".

2) Disconnect ECM connector.

3) IG KEY "ON".

4) Measure the voltage of terminal 68 of ECM connector.

Specification : 10.8V~13.0V

5) Is the measured voltage within the specification?

YES

▶ Go to "2. Grounding test of check lamp control circuit" as follows.

NO

▶ Check open in filament of check lamp. ( Refer to Component Inspection)


▶ Repair open between cluster connector(M09-2) terminal 4 and ECM connector(C101-2) terminal 68 and go
to "Verification of Vehicle Repair",

2. Grounding test of check lamp control circuit

1) IG KEY "OFF", ENGINE "OFF".

2) Disconnect ECM connector.

3) IG KEY "ON".

4) Ground ECM connector terminal 68 to chassis ground.

specification : check lamp turns ON.

5) Does check lamp turn ON?

YES

▶ Go to "Verification of Vehicle Repair".

NO

▶ Repair short to battery in check lamp control circuit and go to "Verification of Vehicle Repair".

COMPONENT INSPECTION E8DF547C

1. IG KEY "OFF", ENGINE "OFF".

2. Dismount cluster and disconnect check lamp.


FLA -354 FUEL SYSTEM

3. Check filament of check lamp.

4. supply 12V to "check lamp" to turn lamp ON

specification : lamp turns ON when 12V is supplied.

5. Does check lamp turn ON?

YES

▶ Go to "Verification of Vehicle Repair".

NO

▶ Replace check lamp and go to "Verification of Vehicle Repair".

VERIFICATION OF VEHICLE REPAIR E92CF181

After a repair, it is essential to verify that the fault is corrected.

1. After connecting Scantool select "DIAGNOSTIC TROUBLE CODES(DTCs)" mode.

2. Clear recorded DTC using Scantool.

3. Drive the vehicle within DTC "Enable conditions" in "General information".

4. After selecting "DIAGNOSTIC TROUBLE CODES(DTCs)" mode and check if DTC is recorded again.

5. Are any DTCs recorded ?

YES

▶ Go to the DTC guide of recorded NO. in Scantool.

NO

▶ System operates within specification.


DIESEL CONTROL SYSTEM FLA -355

DTC P0652 SENSOR REFERENCE VOLTAGE "B" CIRCUIT LOW

COMPONENT LOCATION E16D9BAE

ECM

EGNG007T

GENERAL DESCRIPTION E25EB118

ECM is activated by power supply. Signals from several sensors, such as CKPS and APS, is inputted to ECM. Comparing
inputted siganals with control LOGIC saved at micro controller and EEPROM, ECM controlls engine as actuating injectors,
solenoids and relays. To guarantee accurate control, ECM performs SELF TEST, DIAGNOSIS of several sensors and
actuators. And if serious trouble which affects vehicle performance occurrs, ECM sets DTCs.At certain cases, ECM shuts
down whole systems in order to prevent dangerous situation due to incorrect control.

DTC DESCRIPTION E1236E04

P0652 is set when the voltage below 4700mV - minimum voltage of sensor power supply 2 generates from ECM - is
detected for more than 0.1 sec.. This code is due to the short to ground in sensor power circuit or the voltage problem
inside of ECM.

DTC DETECTING CONDITION E8F69838

Item Detecting Condition Possible Cause


DTC Strategy • Voltage monitoring
Enable Conditions • IG KEY "ON"
• when the voltage is below the minimum voltage of
ThresholdValue
sensor power supply ( below 4700mV ) • RPS power supply circuit
DiagnosticTime • 100ms • APS 2 power supply circuit
• BPS power supply circuit
Fuel Cut NO • ECM component
EGR Off NO • Limp home mode is
Fail Safe activated.(engine speed
Fuel Limit YES is fixed at 1200RPM.)
MIL NO
FLA -356 FUEL SYSTEM

SPECIFICATION E959E4B4

Sensor power 1 Sensor power 2 Sensor power 3


A/C pressure transducer,
MAFS, APS 1 RPS, APS 2,BPS
VSA position Sensor
4830mV~5158mV 4830mV~5158mV
4830mV~5158mV

SCHEMATIC DIAGRAM E406FB8F

[CIRCUIT DIAGRAM] [CONNECTOR INFORMATION]


ECM [E107 APS]
E107 APS
C101-2 Terminal Connected to Function
1 C101-2 terminal 31 APS 2 Sensor signal
2 C101-2 terminal 9 APS 1 Sensor signal
3 46. APS2 Sensor power 5V
3 C101-2 terminal 46 APS 2 Sensor power
4 C101-2 terminal 8 APS 2 Sensor ground

C145 RPS 5 C101-2 terminal 30 APS 1 Sensor ground


C101-1
6 C101-2 terminal 45 APS 1 Sensor power
28. RPS power 5V
1
13. BPS power 5V [C145 RPS]
Terminal Connected to Function
C130 BPS 1 C101-1 terminal 28 Sensor power
2 C101-1 terminal 43 Sensor signal

2 3 C101-1 terminal 8 Sensor ground

[C130 BPS]
Terminal Connected to Function
1 C101-1 terminal 40 BPS signal
2 C101-1 terminal 13 BPS power
3 C101-1 terminal 53 IATS signal

[HARNESS CONNECTOR] 4 C101-1 terminal 23 Sensor ground

1 2 3

4 5 6 4 3 2 1
3 2 1

E107 APS C145 RPS C130 BPS

60 59 58 57 56 55 54 53 52 51 50 49 48 47 46
45 44 43 42 41 40 39 38 37 36 35 34 33 32 31 94 93 92 91 90 89 88 87 86 85 84 83 82 81 80 79 78 77 76 75 74 73
6 5
72 71 70 69 68 67 66 65 64 63 62 61 60 59 58 57 56 55 54 53 52 51
4 3
30 29 28 27 26 25 24 23 22 21 20 19 18 17 16 50 49 48 47 46 45 44 43 42 41 40 39 38 37 36 35 34 33 32 31 30 29
15 14 13 12 11 10 9 8 7 6 5 4 3 2 1 2 1
28 27 26 25 24 23 22 21 20 19 18 17 16 15 14 13 12 11 10 9 8 7

C101-1 ECM C101-2 ECM

EGNG002Z
DIESEL CONTROL SYSTEM FLA -357

SIGNAL WAVEFORM AND DATA E4EA9926

APS 2 power BPS power

RPS power RPS power

Fig.1 Fig.2
Fig.1) APS2 and RPS power supply signals are measured simultaneously. Check if the voltages are within the specification
( 4.8~5.1V) at IG KEY "ON".
Fig.2) BPS and RPS power supply signals are measured simultaneously. Check if the voltages are within the specification
( 4.8~5.1V) at IG KEY "ON".

EGNG003A

TERMINAL AND CONNECTOR INSPECTION EDEC0E04

1. Electrical systems consist of a lot of harness and connectors, poor connection of terminals can cause various prob-
lems and damage of component.

2. Perform checking procedure as follows.

1) Check damage of harness and terminals : Check terminals for contact resistance, corrosion and deformation.

2) Check connecting condition of ECM and component connector : Check terminal seperation, damage of locking
device and connecting condition between terminal and wiring.

NOTE
Disconnect the pin which requires checking at mail connector and insert it to the terminal at female connector for
checking connecting condition. ( after checking, reconnect the pin at correct position )

3. Is the problem found?

YES

▶ Repair the trouble causing part and go to "Verification of Vehicle Repair".

NO

▶ Go to "Power Circuit Inspection".

POWER CIRCUIT INSPECTION ED369E8C

1. Check power circuit voltage

1) IG KEY "OFF", ENGINE "OFF".

2) Disconnector RPS connector, APS connector and BPS connector.


FLA -358 FUEL SYSTEM

3) IG KEY "ON".

4) Measure the voltage of RPS connector terminal 1, APS connector terminal 3 and BPS terminal 2.

Specification : 4.8V~5.1V

5) Is the measured voltage within the specification?

YES

▶ Go to "Component Inspection".

NO

▶ Go to "2. Check short to ground in power circuit" as follows.

2. Check short to ground in power circuit

1) IG KEY "OFF", ENGINE "OFF".

2) Disconnect RPS connector, APS connector, BPS connector, ECM connectors.

3) Check continuity between RPS connector terminal 1(APS connector terminal 3, BPS connector terminal 2) and
chassis ground.

specification : Discontinuity ( Infinite Ω )

4) Is the measured resistance within the specification?

YES

▶ If the circuit is insulated well and the sensor power supply from ECM is low, replace ECM and "Verification of
Vehicle Repair".

NO

▶ Repair short to ground and go to "Verification of Vehicle Repair".

COMPONENT INSPECTION EB27DEB8

1. IG KEY "OFF", ENGINE "OFF".

2. Disconnect RPS connector, APS connector, BPS connector.

3. Check that sensor connector power supply is within the specification after turning IG KEY "ON".

4. Connect RPS connector and APS connector in turn.

Specification : sensor power supply should not change as connecting RPS connector, APS connector, BPS connector.
( If the change of sensor power supply occur as connecting sensor connector, this means
the occurrence of short inside of sensor.)

5. Does change of sensor power supply occur as connecting sensor connector?

YES

▶ Replace related sensors.(rail pressure sensor, accel pedal sensor, boost pressure sensor)
DIESEL CONTROL SYSTEM FLA -359

NO

▶ Go to "Verification of Vehicle Repair".

VERIFICATION OF VEHICLE REPAIR E105CA30

After a repair, it is essential to verify that the fault is corrected.

1. After connecting Scantool select "DIAGNOSTIC TROUBLE CODES(DTCs)" mode.

2. Clear recorded DTC using Scantool.

3. Drive the vehicle within DTC "Enable conditions" in "General information".

4. After selecting "DIAGNOSTIC TROUBLE CODES(DTCs)" mode and check if DTC is recorded again.

5. Are any DTCs recorded ?

YES

▶ Go to the DTC guide of recorded NO. in Scantool.

NO

▶ System operates within specification.


FLA -360 FUEL SYSTEM

DTC P0653 SENSOR REFERENCE VOLTAGE "B" CIRCUIT HIGH

COMPONENT LOCATION E7497065

Refer to DTC P0652.

GENERAL DESCRIPTION E6EDA9F7

Refer to DTC P0652.

DTC DESCRIPTION E0847204

P0653 is set when the voltage above 5158mV - maximum voltage of sensor power supply 2 generates from ECM - is
detected for more than 0.1 sec.. This code is due to the short to battery in sensor power circuit or the voltage problem
inside of ECM.

DTC DETECTING CONDITION E425BDA7

Item Detecting Condition Possible Cause


DTC Strategy • Voltage monitoring
Enable Conditions • IG KEY "ON"
• when the voltage is above the maximum voltage
ThresholdValue
of sensor power supply.(above 5158mV ) • RPS power supply circuit
DiagnosticTime • 100ms • APS 2 power supply circuit
• BPS power supply circuit
Fuel Cut NO • ECM component
EGR Off NO • Limp home mode is
Fail Safe activated.(engine speed
Fuel Limit YES is fixed at 1200RPM.)
MIL NO

SPECIFICATION E49AA653

Refer to DTC P0652.

SCHEMATIC DIAGRAM E822ABAB

Refer to DTC P0652.

SIGNAL WAVEFORM AND DATA EE1B61BA

Refer to DTC P0652.

TERMINAL AND CONNECTOR INSPECTION E0D97F85

Refer to DTC P0652.

POWER CIRCUIT INSPECTION EAC32F19

1. Check power circuit voltage


DIESEL CONTROL SYSTEM FLA -361

1) IG KEY "OFF", ENGINE "OFF".

2) Disconnector RPS connector, APS connector and BPS connector.

3) IG KEY "ON".

4) Measure the voltage of RPS connector terminal 1, APS connector terminal 3 and BPS terminal 2.

Specification : 4.8V~5.1V

5) Is the measured voltage within the specification?

YES

▶ Go to "Component Inspection".

NO

▶ Go to "2. Check short to battery in power circuit" as follows.

2. Check short to battery in power circuit

1) IG KEY "OFF", ENGINE "OFF".

2) Disconnect RPS connector, APS connector, BPS connector, ECM connectors.

3) IG KEY "ON"

4) Measure the voltage of RPS connector terminal 1 or APS connector terminal 3 and BPS connector terminal 2.

Specification : 0.0V~0.1V

5) Is abnormal voltate measured in this test?

YES

▶ Repair short to battery and go to "Verification of Vehicle Repair".

NO

▶ If the circuit is insulated well and the sensor power supply from ECM is high, replace ECM and go to "Verifi-
cation of Vehicle Repair".

COMPONENT INSPECTION E87F7475

1. IG KEY "OFF", ENGINE "OFF".

2. Disconnect RPS connector, APS connector, BPS connector.

3. Check that sensor connector power supply is within the specification after turning IG KEY "ON".

4. Connect RPS connector and APS connector in turn.

Specification : sensor power supply should not change as connecting RPS connector, APS connector, BPS connector.
( If the change of sensor power supply occur as connecting sensor connector, this means
the occurrence of short inside of sensor.)

5. Does change of sensor power supply occur as connecting sensor connector?


FLA -362 FUEL SYSTEM

YES

▶ Replace related sensors.(rail pressure sensor, accel pedal sensor, boost pressure sensor)

NO

▶ Go to "Verification of Vehicle Repair".

VERIFICATION OF VEHICLE REPAIR E8F3012F

Refer to DTC P0652.


DIESEL CONTROL SYSTEM FLA -363

DTC P0670 GLOW RELAY CIRCUIT MALFUNCTION

GENERAL DESCRIPTION ECC9C57C

Heating combustion chamber, glow plug increases fuel ignitibility and makes fuel in the foggy state easily when engine
is cold. Thus, glow plug makes engine starting easily and decreases exhaust gas produced just after turning engine on
when engine is cold.ECM controls operation and operating duration of glow plug relay which supplies power to glow plug
with ECTS signal, battery voltage and IG KEY ON signal.Through glow lamp in cluster, ECM let drivers know if glow plug
is ON.

DTC DESCRIPTION E1A4A81F

P0670 is set when 1)excessive voltage is detected or 2)no current is detected like open or short to ground in glow relay
control circuit for more than 1 sec. at glow relay ON condition. This code is due to open in glow relay control circuit or
internal open in glow relay component.

DTC DETECTING CONDITION E2902D10

Item Detecting Condition Possible Cause


DTC Strategy • Voltage monitoring
• IG KEY "ON" (monitoring only performed within
Enable Conditions
relay operating condition)
• short to battery
ThresholdValue
• Short to GND, Wiring open
• Glow relay control circuit
DiagnosticTime • 1.0 sec. • Glow relay component
Fuel Cut NO
EGR Off NO
Fail Safe
Fuel Limit NO
MIL NO

SPECIFICATION E8B3C8BF

※ RELAY OPERATING TIME

-20℃ -10℃ 10℃ 50℃


10V 16sec 10sec 4sec 2.0sec
14.9V 16sec 10sec 4sec 2.0sec
FLA -364 FUEL SYSTEM

SCHEMATIC DIAGRAM EAAD3717

[CIRCUIT DIAGRAM] [CONNECTOR INFORMATION]


Glow plug
C101-2 ECM Terminal Connected to Function
E123 Glow relay
1 EC102 terminal 15 Glow relay coil power

3 2 2 E172 terminal 1 Glow plug power(OUTPUT)


3 80A Glow plug FUSIBLE LINK Glow plug power(INPUT)
1 4
93. Glow relay control 4 Glow relay control
C101-2 terminal 93

Main relay power (15A INJ FUSE)

Hot at all times (80A Glow plug FUSIBLE LINK)

[HARNESS CONNECTOR]

60 59 58 57 56 55 54 53 52 51 50 49 48 47 46 94 93 92 91 90 89 88 87 86 85 84 83 82 81 80 79 78 77 76 75 74 73
6 5
45 44 43 42 41 40 39 38 37 36 35 34 33 32 31 72 71 70 69 68 67 66 65 64 63 62 61 60 59 58 57 56 55 54 53 52 51
3 2 4 3
50 49 48 47 46 45 44 43 42 41 40 39 38 37 36 35 34 33 32 31 30 29
30 29 28 27 26 25 24 23 22 21 20 19 18 17 16 2 1
28 27 26 25 24 23 22 21 20 19 18 17 16 15 14 13 12 11 10 9 8 7
15 14 13 12 11 10 9 8 7 6 5 4 3 2 1
4

E123 Glow relay C101-1 ECM C101-2 ECM

EGNG007G

MONITOR SCANTOOL DATA E4354334

1. Connect Scantool to Data Link Connector (DLC).

2. Warm engine up to normal operating temperature.

3. Turn "OFF" electrical devices and A/C.

4. Monitor "GLOW RELAY" parameter on the Scantool.

specification : After operating according to engine coolant temperature and battery voltage, Glow relay turns "OFF".
at IG KEY "ON". (Refer to Specification)
DIESEL CONTROL SYSTEM FLA -365

Fig.1 Fig.2
Fig 1) Operating state of Glow relay is shown. However, it is difficult to check operating state because Glow relay turns OFF
2~3 sec. after operation at normal temp.
Fig.2) Checking glow relay operation and power supply to glow plug using "ACTUATION TEST" on Scantool is convenient.
EGNG007H

TERMINAL AND CONNECTOR INSPECTION EE30EC88

1. Electrical systems consist of a lot of harness and connectors, poor connection of terminals can cause various prob-
lems and damge of component.

2. Perform checking procedure as follows.

1) Check damage of harness and terminals : Check terminals for contact resistance, corrosion and deformation.

2) Check connecting condition of ECM and component connector : Check terminal seperation, damage of locking
device and connecting condition between terminal and wiring.

NOTE
Disconnect the pin which requires checking at male connector and insert it to the terminal at female connector for
checking connecting condition. ( after checking, reconnect the pin at correct position. )

3. Is the problem found?

YES

▶ Repair the trouble causing part and go to "Verification of Vehicle Repair".

NO

▶ Go to "Power Circuit Inspection".

POWER CIRCUIT INSPECTION E94FD416

1. Check HOT AT ALL TIMES power circuit voltage

1) IG KEY "OFF", ENGINE "OFF".

2) Disconnect glow relay.

3) Measure the voltage of glow relay connector terminal 3.


FLA -366 FUEL SYSTEM

Specification : 11.5V~13.0V

4) Is the measured voltage within the specification?

YES

▶ Go to "2. Check IG KEY "ON" power circuit voltage" as follows.

NO

▶ Repair Diesel box 60A glow plug fuse and related circuit and go to "Verification of Vehicle Repair".

2. Check IG KEY "ON" power circuit voltage

1) IG KEY "OFF", ENGINE "OFF".

2) Disconnect glow relay.

3) IG KEY "ON".

4) Measure the voltage of glow relay connector terminal 1.

Specification : 11.5V~13.0V

5) Is the measured voltage within the specification?

YES

▶ Go to "Control Circuit Inspection".

NO

▶ Repair E/R FUSE & RELAY BOX 15A INJ fuse and related circuit and go to "Verification of Vehicle Repair".

CONTROL CIRCUIT INSPECTION EC464767

1. Check control circuit monitoring voltage

1) IG KEY "OFF", ENGINE "OFF".

2) Disconnect glow relay.

3) IG KEY "ON".

4) Measure the voltage of glow relay connector terminal 4.

Specification : 3.2V~3.7V

5) Is the measured voltage within the specification?

YES

▶ Go to "Component Inspection".

NO

▶ When no value is detected : Go to "2. Check open in control circuit".


DIESEL CONTROL SYSTEM FLA -367

▶ When high voltage is detected : Repair short to battery in signal circuit and go to "Verification of Vehicle
Repair".

2. Check open in control circuit

1) IG KEY "OFF", ENGINE "OFF".

2) Disconnect glow relay and ECM connector.

3) Check continuity between glow relay connector terminal 4 and ECM connector terminal 93.

specification : Continuity ( below 1.0Ω )

4) Is the measured resistance within the specification?

YES

▶ Repair short to ground and go to "Verification of Vehicle Repair".

NO

▶ Repair open in control circuit and go to "Verification of Vehicle Repair".

COMPONENT INSPECTION EA4EC585

1. Check golw relay component coil resistance

1) IG KEY "OFF", ENGINE "OFF".

2) Disconnect glow relay.

3) Measure the resistance of glow relay component coil.

Specification : 55±5 Ω (20℃)


30 86
85

87

EGNG007M

4) Is the measured resistance within the specification?

YES

▶ Go to "2. Check glow relay component operation" as follows.

NO

▶ Replace glow relay and go to "Verification of Vehicle Repair".


FLA -368 FUEL SYSTEM

2. Check glow relay component operation

1) IG KEY "OFF", ENGINE "OFF".

2) Disconnect glow relay.

3) Supplies random B+ and ground to coil sides of glow relay ( terminal 85, terminal 86).

4) Check continuity between glow relay terminal 30 and terminal 87.

specification : When power is supplied : Continuity ( below 1.0Ω )


When power is not supplied : Discontinuity ( Infinite Ω )
30
86
85

87

B+
EGNG007N

5) Is the measured resistance within the specification?

YES

▶ Go to "Verification of Vehicle Repair".

NO

▶ Replace glow relay and go to "Verification of Vehicle Repair".

※ Repeat this process 2~3 times.

VERIFICATION OF VEHICLE REPAIR EB8676F6

After a repair, it is essential to verify that the fault is corrected.

1. After connecting Scantool select "DIAGNOSTIC TROUBLE CODES(DTCs)" mode.

2. Clear recorded DTC using Scantool.

3. Drive the vehicle within DTC "Enable conditions" in "General information".

4. After selecting "DIAGNOSTIC TROUBLE CODES(DTCs)" mode and check if DTC is recorded again.

5. Are any DTCs recorded ?

YES

▶ Go to the DTC guide of recorded NO. in Scantool.


DIESEL CONTROL SYSTEM FLA -369

NO

▶ System operates within specification.


FLA -370 FUEL SYSTEM

DTC P0685 ECM/PCM POWER RELAY CONTROL CIRCUIT /OPEN

COMPONENT LOCATION E5E5EDF6

Main Relay

EGNG009X

GENERAL DESCRIPTION E1972588

Main relay operates when Ignition ON signal is inputted to terminal 28 of ECM C101-1 connector and it supplies power
to ECM, fuel pump relay, CMP, EGR actuator, throttle flap actuator, PTC heater relay and brake switch, etc. Especially,
the power supplied to ECM is used as a main power of injectors, rail pressure control valve and ECM operation.When IG
KEY ON signal is shut off during turning engine OFF, ECM stops injector operation then engine turns OFF. Approx. after
5 sec., ECM shuts OFF main relay and system turns OFF. Main relay is very important for engine operation, so careful
inspection is strongly required.

DTC DESCRIPTION ED694DE5

When IG KEY OFF signal is imputted to ECM. ECM stops injector operation andn engine turns OFF. Then, After-run(turn-
ing off process of ECM intermal system) is performed in order to shut system down. During this process, if main relay
power supply is cut too late or power supply is cut too early before After-run process completes, ECM detect main relay
error and P0685 is set.

DTC DETECTING CONDITION E531545D

Item Detecting Condition Possible Cause


DTC Strategy • Voltage monitoring
Enable Conditions • IG KEY "ON"
• When main relay respond to IG KEY - ON/OFF
signal too fast or slow
ThresholdValue (After-run finished and it requires more than 2 sec. for
Main relay to be deactivated. Main relay deactivated
before After-run finished more than 3 times. ) • Main relay circuit
• Main relay component
DiagnosticTime • Immediately
Fuel Cut NO
EGR Off NO
Fail Safe
Fuel Limit NO
MIL NO
DIESEL CONTROL SYSTEM FLA -371

SPECIFICATION E86CAC25

Main Relay Coil Resistance 73±10 Ω (20℃)

SCHEMATIC DIAGRAM E02BF241

[CIRCUIT DIAGRAM] 10A SNSR O2 sensor heater [CONNECTOR INFORMATION]


Brake S/W
Throttle flap actuator
EGR actuator
Terminal Connected to Function
VGT actuator
CMPS 1 30A ECU A FUSIBLE LINK Hot at all times
15A INJ Glow plug relay
2 C101-2 terminal 72 Main relay control
PTC heater relay
3 * *
10A ECU D C101-2 ECM
E63 Main relay 4 30A ECU A FUSIBLE LINK Main relay coil power
1. Main relay power
20A ECU C
Power supply to ECM,
3. Main relay power 5 C101-2 terminal 1,3,5 etc.
1 5 Sensor, Actuator
5. Main relay power
4 2

72. Main relay control


C101-1 ECM

28. IG KEY ON signal

ON/START power (E/R FUSE & RELAY BOX 10A ECU FUSE)
Hot at all times (30A ECU A FUSIBLE LINK)

[HARNESS CONNECTOR]

4 60 59 58 57 56 55 54 53 52 51 50 49 48 47 46 94 93 92 91 90 89 88 87 86 85 84 83 82 81 80 79 78 77 76 75 74 73
45 44 43 42 41 40 39 38 37 36 35 34 33 32 31 6 5
72 71 70 69 68 67 66 65 64 63 62 61 60 59 58 57 56 55 54 53 52 51
4 3
5 1
* 30 29 28 27 26 25 24 23 22 21 20 19 18 17 16
15 14 13 12 11 10 9 8 7 6 5 4 3 2 1
50 49 48 47 46 45 44 43 42 41 40 39 38 37 36 35 34 33 32 31 30 29
28 27 26 25 24 23 22 21 20 19 18 17 16 15 14 13 12 11 10 9 8 7
2 1
2

E63 Main relay C101-1 ECM C101-2 ECM

EGNG009Y
FLA -372 FUEL SYSTEM

SIGNAL WAVEFORM AND DATA E477A48B

IG KEY signal

Main relay

Fig.1
Fig.1) Main relay operates when IG KEY "ON" (C101-1 terminal 28 ON signal), it turns "OFF" in 12 sec. after IG KEY "OFF".
EGNG009Z

TERMINAL AND CONNECTOR INSPECTION EC6DCDAB

1. Electrical systems consist of a lot of harness and connectors, poor connection of terminals can cause various prob-
lems and damge of component.

2. Perform checking procedure as follows.

1) Check damage of harness and terminals : Check terminals for contact resistance, corrosion and deformation.

2) Check connecting condition of ECM and component connector : Check terminal seperation, damage of locking
device and connecting condition between terminal and wiring.

NOTE
Disconnect the pin which requires checking at male connector and insert it to the terminal at female connector for
checking connecting condition. ( after checking, reconnect the pin at correct position. )

3. Is the problem found?

YES

▶ Repair the trouble causing part and go to "Verification of Vehicle Repair".

NO

▶ Go to "Power Circuit Inspection".

POWER CIRCUIT INSPECTION EDA7503B

1. Check power circuit voltage

1) IG KEY "OFF", ENGINE "OFF".

2) Disconnect main relay.

3) Measure the voltage of main relay terminal 1 and 4.


DIESEL CONTROL SYSTEM FLA -373

Specification : 11.5V~13.0V

4) Is the measured voltage within the specification?

YES

▶ Go to "Check power supply line(relay→actuator)" as follows.

NO

▶ Repair E/R FUSE & RELAY BOX 30A ECU A fusible link and related circuit and go to "Verification of Vehicle
Repair".

2. Check power supply line(relay→actuator)

1) IG KEY "OFF", ENGINE "OFF".

2) Disconnect main relay and ECM connector.

3) Connect main relay terminal 1 and 5 using jump wire.

4) Measure the voltage of ECM connector terminal 1,3,5.

specification : 11.5V~13.0V

5) Is the measured voltage within the specification?

YES

▶ Go to "Control Circuit Inspection".

NO

▶ Repair open in E/R FUSE & RELAY BOX ECU C, ECU D fusible link and related circuit and go to "Verification
of Vehicle Repair".

CONTROL CIRCUIT INSPECTION E2DDFFE8

1. Check open in control circuit

1) IG KEY "OFF", ENGINE "OFF".

2) Disconnect main relay and ECM connector.

3) Check continuity between main relay terminal 2 and ECM connector 72.

specification : Continuity ( below 1.0Ω )

4) Is the measured resistance within the specification?

YES

▶ Go to "2. Check short to ground in control circuit" as follows.

NO

▶ Repair open in control circuit and go to "Verification of Vehicle Repair".


FLA -374 FUEL SYSTEM

2. Check short to ground in control circuit

1) IG KEY "OFF", ENGINE "OFF".

2) Disconnect main relay and ECM connector.

3) Check continuity between main relay terminal 2 and chassis ground.

specification : Discontinuity ( Infinite Ω )

4) Is the measured resistance within the specification?

YES

▶ Go to "3.Check short to battery in control circuit" as follows.

NO

▶ Repair short to ground in control circuit and go to "Verification of Vehicle Repair".

3. Check short to battery in control circuit

1) IG KEY "OFF", ENGINE "OFF".

2) Disconnect main relay and ECM connector.

3) IG KEY "ON".

4) Measure the voltage of main relay connector terminal 2.

specification : 0.0V~0.1V

5) Is abnormal voltage detected in the circuit with both connectors disconnected?

YES

▶ Repair short to battery in signal circuit and go to "Verification of Vehicle Repair".

NO

▶ Go to "Component Inspection".

COMPONENT INSPECTION EBB5625F

1. Check main relay component resistance

1) IG KEY "OFF", ENGINE "OFF".

2) Disconnect main relay.

3) Measure the resistance between main relay coil component terminal 85 and 86.

Specification : 73±10 Ω (20℃)


DIESEL CONTROL SYSTEM FLA -375

30

85 86
87

EGNG010F

4) Is the measured resistance within the specification?

YES

▶ Go to "2. Check main relay component operation" as follows.

NO

▶ Replace main relay and go to "Verification of Vehicle Repair".

2. Check main relay component operation

1) IG KEY "OFF", ENGINE "OFF".

2) Disconnect main relay.

3) Supplies random B+ and ground to coil sides of main relay. ( terminal 85, terminal 86)

4) Check continuity between main relay component terminal 30 and 87.

specification : When power is supplied : Continuity ( below 1.0Ω )


When power is not supplied : Discontinuity ( Infinite Ω )

30

85 86
87

B+

EGNG010G

5) Is the continuity test within the specification?

YES

▶ go to "Verification of Vehicle Repair".

NO

▶ Replace main relay and go to "Verification of Vehicle Repair".

※ Repeat this process 2~3 times.


FLA -376 FUEL SYSTEM

VERIFICATION OF VEHICLE REPAIR EB016D4C

After a repair, it is essential to verify that the fault is corrected.

1. After connecting Scantool select "DIAGNOSTIC TROUBLE CODES(DTCs)" mode.

2. Clear recorded DTC using Scantool.

3. Drive the vehicle within DTC "Enable conditions" in "General information".

4. After selecting "DIAGNOSTIC TROUBLE CODES(DTCs)" mode and check if DTC is recorded again.

5. Are any DTCs recorded ?

YES

▶ Go to the DTC guide of recorded NO. in Scantool.

NO

▶ System operates within specification.


DIESEL CONTROL SYSTEM FLA -377

DTC P0698 SENSOR REFERENCE VOLTAGE "C" CIRCUIT LOW

COMPONENT LOCATION E14C1C71

ECM

EGNG007T

GENERAL DESCRIPTION EAE27187

ECM is activated by power supply. Signals from several sensors, such as CKPS and APS, is inputted to ECM. Comparing
inputted siganals with control LOGIC saved at micro controller and EEPROM, ECM controlls engine as actuating injectors,
solenoids and relays. To guarantee accurate control, ECM performs SELF TEST, DIAGNOSIS of several sensors and
actuators. And if serious trouble which affects vehicle performance occurrs, ECM sets DTCs.At certain cases, ECM shuts
down whole systems in order to prevent dangerous situation due to incorrect control.

DTC DESCRIPTION E48A79CD

P0698 is set when the voltage below 4700mV - minimum voltage of sensor power supply 3 generates from ECM - is
detected for more than 0.1 sec.. This code is due to the short to ground in sensor power circuit or the voltage problem
inside of ECM.

DTC DETECTING CONDITION E4D0E123

Item Detecting Condition Possible Cause


DTC Strategy • Voltage monitoring
Enable Conditions • IG KEY "ON"
• when the voltage is below the minimum voltage
ThresholdValue of sensor power supply. • A/C pressure transducer
( below 4700mV ) power supply circuit
DiagnosticTime • 100ms • variable swirl control actuator
power supply circuit
Fuel Cut NO • ECM component
EGR Off NO • Limp home mode is
Fail Safe activated. (engine speed is
Fuel Limit YES fixed at 1200RPM. )
MIL NO
FLA -378 FUEL SYSTEM

SPECIFICATION E3C24ADA

Sensor power 1 Sensor power 2 Sensor power 3


A/C pressure transducer,
MAFS, APS 1 RPS, APS 2,BPS
VSA position Sensor
4830mV~5158mV 4830mV~5158mV
4830mV~5158mV

SCHEMATIC DIAGRAM E77CE18F

[CIRCUIT DIAGRAM] [CONNECTOR INFORMATION]


ECM [E08 A/C Refrigerant Pressure Sensor]
E08 A/C pressure transducer Terminal Connected to Function
C101-2
1 C101-2 terminal 12 Sensor ground
2 C101-2 terminal 13 Sensor signal
3 22. A/C pressure transducer
power 5V
3 C101-2 terminal 22 Sensor power

[C147 Variable swirl control actuator]


C147 Variable swirl control actuator
C101-1 Terminal Connected to Function
1 C101-1 terminal 60 MTR (+)
2 C101-1 terminal 30 MTR (-)
3 26. Variable swirl control actuator
position sensor power 5V 3 C101-1 terminal 26 Sensor power
4 C101-1 terminal 56 Sensor signal

5 C101-1 terminal 6 Sensor ground

[HARNESS CONNECTOR]

3 2 1 5 4 3 2 1

E08 A/C pressure transducer C147 Variable swirl control actuator

60 59 58 57 56 55 54 53 52 51 50 49 48 47 46 94 93 92 91 90 89 88 87 86 85 84 83 82 81 80 79 78 77 76 75 74 73
45 44 43 42 41 40 39 38 37 36 35 34 33 32 31 6 5
72 71 70 69 68 67 66 65 64 63 62 61 60 59 58 57 56 55 54 53 52 51
4 3
30 29 28 27 26 25 24 23 22 21 20 19 18 17 16 50 49 48 47 46 45 44 43 42 41 40 39 38 37 36 35 34 33 32 31 30 29
2 1
15 14 13 12 11 10 9 8 7 6 5 4 3 2 1 28 27 26 25 24 23 22 21 20 19 18 17 16 15 14 13 12 11 10 9 8 7

C101-1 ECM C101-2 ECM

EGNG001W
DIESEL CONTROL SYSTEM FLA -379

SIGNAL WAVEFORM AND DATA E2095350

Aircon pressure sensor power

Variable swirl control actuator position sensor

Fig.1
Fig.1) A/C pressure transducer and VSA position Sensor power supply signals are measured simultaneously.
Check if the voltages are within the specification ( 4.8~5.1V) at IG KEY "ON"
EGNG001X

TERMINAL AND CONNECTOR INSPECTION E1683981

1. Electrical systems consist of a lot of harness and connectors, poor connection of terminals can cause various prob-
lems and damage of component.

2. Perform checking procedure as follows.

1) Check damage of harness and terminals : Check terminals for contact resistance, corrosion and deformation.

2) Check connecting condition of ECM and component connector : Check terminal seperation, damage of locking
device and connecting condition between terminal and wiring.

NOTE
Disconnect the pin which requires checking at mail connector and insert it to the terminal at female connector for
checking connecting condition. ( after checking, reconnect the pin at correct position )

3. Is the problem found?

YES

▶ Repair the trouble causing part and go to "Verification of Vehicle Repair".

NO

▶ Go to "Power Circuit Inspection".

POWER CIRCUIT INSPECTION ED6933C6

1. Check power circuit voltage

1) IG KEY "OFF", ENGINE "OFF".

2) Disconnect A/C pressure transducer connector and variable swirl control actuator connector.

3) IG KEY "ON".
FLA -380 FUEL SYSTEM

4) Measure the voltage between A/C pressure transducer connector terminal 3 or variable swirl control actuator
connector terminal 6 and chassis ground.

Specification : 4.8V~5.1V

5) Is the measured voltage within the specification?

YES

▶ Go to "Component Inspection".

NO

▶ Go to "2. Check short to ground in power circuit" as follows.

2. Check short to ground in power circuit

1) IG KEY "OFF", ENGINE "OFF".

2) Disconnect A/C pressure transducer connector, variable swirl control actuator connector, ECM connectors.

3) Check continuity between A/C pressure transducer connector terminal 3 or variable swirl control actuator con-
nector terminal 3 and chassis ground.

specification : Discontinuity ( Infinite Ω )

4) Is the measured resistance within the specification?

YES

▶ If the circuit is insulated well and the sensor power supply from ECM is low, replace ECM and go to "Verification
of Vehicle Repair".

NO

▶ Repair short to ground and go to go to "Verification of Vehicle Repair".

COMPONENT INSPECTION E83F85BD

1. IG KEY "OFF", ENGINE "OFF".

2. Disconnect A/C pressure transducer connector and variable swirl control actuator connector.

3. Check that sensor connector power supply is within the specification after turning IG KEY "ON".

4. Connect A/C pressure transducer connector and variable swirl control actuator connector in turn.

Specification : sensor power supply should not change as connecting A/C pressure transducer
connector and variable swirl control actuator connector.
( If the change of sensor power supply occur as connecting sensor connector, this means
the occurrence of short inside of sensor.)

5. Does change of sensor power supply occur as connecting sensor connector?

YES

▶ Replace A/C pressure transducer or variable swirl control actuator.


DIESEL CONTROL SYSTEM FLA -381

NO

▶ Go to "Verification of Vehicle Repair".

VERIFICATION OF VEHICLE REPAIR EE7F414B

After a repair, it is essential to verify that the fault is corrected.

1. After connecting Scantool select "DIAGNOSTIC TROUBLE CODES(DTCs)" mode.

2. Clear recorded DTC using Scantool.

3. Drive the vehicle within DTC "Enable conditions" in "General information".

4. After selecting "DIAGNOSTIC TROUBLE CODES(DTCs)" mode and check if DTC is recorded again.

5. Are any DTCs recorded ?

YES

▶ Go to the DTC guide of recorded NO. in Scantool.

NO

▶ System operates within specification.


FLA -382 FUEL SYSTEM

DTC P0699 SENSOR REFERENCE VOLTAGE "C" CIRCUIT HIGH

COMPONENT LOCATION EE29F25E

Refer to DTC P0698.

GENERAL DESCRIPTION E6F59335

Refer to DTC P0698.

DTC DESCRIPTION E45DB6B9

P0699 is set when the voltage above 5158mV - maximum voltage of sensor power supply 3 generates from ECM - is
detected for more than 0.1 sec.. This code is due to the short to battery in sensor power circuit or the voltage problem
inside of ECM.

DTC DETECTING CONDITION E8B00FE5

Item Detecting Condition Possible Cause


DTC Strategy • Voltage monitoring
Enable Conditions • IG KEY "ON"
• when the voltage is above the maximum voltage
ThresholdValue of sensor power supply • A/C pressure transducer
(above 5158mV ) power supply circuit
DiagnosticTime • 100ms • variable swirl control actuator
power supply circuit
Fuel Cut NO • ECM component
EGR Off NO • Limp home mode is
Fail Safe activated. (engine speed is
Fuel Limit YES fixed at 1200RPM. )
MIL NO

SPECIFICATION E9CCE773

Refer to DTC P0698.

SCHEMATIC DIAGRAM E89C60C9

Refer to DTC P0698.

SIGNAL WAVEFORM AND DATA E2EF5784

Refer to DTC P0698.

TERMINAL AND CONNECTOR INSPECTION E1983FCD

Refer to DTC P0698.

POWER CIRCUIT INSPECTION E3D9E035

1. Check power circuit voltage


DIESEL CONTROL SYSTEM FLA -383

1) IG KEY "OFF", ENGINE "OFF".

2) Disconnect A/C pressure transducer connector and variable swirl control actuator connector.

3) IG KEY "ON".

4) Measure the voltage between A/C pressure transducer connector terminal 3 or variable swirl control actuator
connector terminal 6 and chassis ground.

Specification : 4.8V~5.1V

5) Is the measured voltage within the specification?

YES

▶ Go to "Component Inspection".

NO

▶ Go to "2. Check short to ground in power circuit" as follows.

2. Check short to ground in power circuit

1) IG KEY "OFF", ENGINE "OFF".

2) Disconnect A/C pressure transducer connector, variable swirl control actuator connector, ECM connectors.

3) IG KEY "ON".

4) Measure the voltage between A/C pressure transducer connector terminal 3 or variable swirl control actuator
connector terminal 6 and chassis ground.

specification : 0.0V~0.1V

5) Is abnormal voltate measured in this test?

YES

▶ Repair short to battery and go to "Verification of Vehicle Repair".

NO

▶ If the circuit is insulated well and the sensor power supply from ECM is high, replace ECM and go to "Verifi-
cation of Vehicle Repair".

COMPONENT INSPECTION EC8A090D

1. IG KEY "OFF", ENGINE "OFF".

2. Disconnect A/C pressure transducer connector and variable swirl control actuator connector.

3. Check that sensor connector power supply is within the specification after turning IG KEY "ON".

4. Connect A/C pressure transducer connector and variable swirl control actuator connector in turn.
FLA -384 FUEL SYSTEM

Specification : sensor power supply should not change as connecting A/C pressure transducer
connector and variable swirl control actuator connector.
( If the change of sensor power supply occur as connecting sensor connector, this means
the occurrence of short inside of sensor.)

5. Does change of sensor power supply occur as connecting sensor connector?

YES

▶ Replace A/C pressure transducer or variable swirl control actuator.

NO

▶ Go to "Verification of Vehicle Repair".

VERIFICATION OF VEHICLE REPAIR E4B5604C

Refer to DTC P0698.


DIESEL CONTROL SYSTEM FLA -385

DTC P0700 TCU REQUEST FOR MIL ON

GENERAL DESCRIPTION EB4CD621

ECM and TCM give and take various data through CAN communication each other. When the problem of TCM related
sensor(input speed sensor, output speed sensor, inhibiter switch, etc.) and actuators(transaxle solenoid valve, etc.) oc-
curs, gear is fixed at 3rd gear position. However, alam device which notifies drivers of the occurrence of TCM related
problem directly like "TCM warning lamp". Instead of TCM lamp, including TCM, if power train related problem happens,
Engine check lamp turns ON to let drivers recognize the occurrence of power train system(A/T system) related problem.

DTC DESCRIPTION E9B1A2A3

P0700 is the code which notifies drivers of the occurrence of TCM related problem indirectly as illuminating engine check
lamp. If this code is recorded, Do not check engine but auto transaxle.

DTC DETECTING CONDITION E1111772

Item Detecting Condition Possible Cause


DTC Strategy • Signal monitoring
Enable Conditions • Engine "ON"
ThresholdValue • Engine check lamp ON requirement from TCM
DiagnosticTime • Immediately
• Problem of TCM system
Fuel Cut NO
EGR Off NO
Fail Safe
Fuel Limit NO
MIL YES

VERIFICATION OF VEHICLE REPAIR ECA7191F

After a repair, it is essential to verify that the fault is corrected.

1. After connecting Scantool select "DIAGNOSTIC TROUBLE CODES(DTCs)" mode.

2. Clear recorded DTC using Scantool.

3. Drive the vehicle within DTC "Enable conditions" in "General information".

4. After selecting "DIAGNOSTIC TROUBLE CODES(DTCs)" mode and check if DTC is recorded again.

5. Are any DTCs recorded ?

YES

▶ Go to the DTC guide of recorded NO. in Scantool.

NO

▶ System operates within specification.


FLA -386 FUEL SYSTEM

DTC P0701 TCM STATUS ERROR

GENERAL DESCRIPTION E411CD38

ECM and TCM give and take various data through CAN communication each other. When the problem of TCM related
sensor(input speed sensor, output speed sensor, inhibiter switch, etc.) and actuators(transaxle solenoid valve, etc.) oc-
curs, gear is fixed at 3rd gear position. However, alam device which notifies drivers of the occurrence of TCM related
problem directly like "TCM warning lamp". Instead of TCM lamp, including TCM, if power train related problem happens,
Engine check lamp turns ON to let drivers recognize the occurrence of power train system(A/T system) related problem.

DTC DESCRIPTION E40D2EB3

P0701 is set when ECM detects TCM problem through CAN communication. Check whether TCM operatures or not.

DTC DETECTING CONDITION E0645AE6

Item Detecting Condition Possible Cause


DTC Strategy • Signal monitoring
Enable Conditions • Engine "ON"
ThresholdValue • TCM failure
DiagnosticTime • Immediately
• TCM failure
Fuel Cut NO
EGR Off NO
Fail Safe
Fuel Limit NO
MIL NO

VERIFICATION OF VEHICLE REPAIR ED062B9A

After a repair, it is essential to verify that the fault is corrected.

1. After connecting Scantool select "DIAGNOSTIC TROUBLE CODES(DTCs)" mode.

2. Clear recorded DTC using Scantool.

3. Drive the vehicle within DTC "Enable conditions" in "General information".

4. After selecting "DIAGNOSTIC TROUBLE CODES(DTCs)" mode and check if DTC is recorded again.

5. Are any DTCs recorded ?

YES

▶ Go to the DTC guide of recorded NO. in Scantool.

NO

▶ System operates within specification.


DIESEL CONTROL SYSTEM FLA -387

DTC P0820 NEUTRAL S/W MALFUNCTION

GENERAL DESCRIPTION ED98BF36

Neutral Gear Switch is installed in M/T vehicle and senses driver’s intension to shift gear(driver’s intension to drive).ECM
recognizes engaged gear based on vehicle speed sensor signal and engine RPM in M/T vehicle. And Black Smoke limiting
fuel quantity value varies according to engaged gear.(As higher gear shift is engaged, maximum possible fuel injection
quantity increases to raise power generation.)The recognition of engaged gear is available when vehicle speed reachs to
2Km/h - the minimum speed for ECM to detect. When vehicle starts to move after standing for a while and vehicle speed
does not reach to 2Km/h, fuel quantity mapping value at neutral gear is adopted to vehicle. Moreover, this phenomenon
is more serious when vehicle requires high power generation such as the situation when vehicle is on the slope. To cope
with this problem, neutral gear switch which senses driver’s intension of starting to move is applied. And fuel injection
quantity mapping value suitable for 1st gear is adopted immediately.

NOTE
To reduce black smoke produced during rapid acceleration when no load is applied, fuel injection quantity at none
load condition is 70% of that at 1st gear.

DTC DESCRIPTION EC0AEE18

P0820 is set when 1)gear is engaged at non-neutral positon at engine ON, but clutch signal is not detected. or 2)only
neutral signal is detected at above 600RPM or above 80Km/h. for more than 3 sec.. This code is due to open, short to
battery or ground in neutral gear switch circuit.

DTC DETECTING CONDITION EB0CC802

Item Detecting Condition Possible Cause


DTC Strategy • Signal monitoring
Enable Conditions • During driving
• Short to Battery
ThresholdValue
• short to GND, wiring open
• Nertral gear switch
DiagnosticTime • 3.0sec. component
Fuel Cut NO • Nertral gear switch circuit

EGR Off NO
Fail Safe
Fuel Limit NO
MIL NO

SPECIFICATION EB912244

Signal Voltage Neutral Position Except Neutral Position


11.0V~13.5V 0.0V~0.2V(LOW) 11.0V~13.5V(HIGH)
FLA -388 FUEL SYSTEM

SCHEMATIC DIAGRAM E1BAD68A

[CIRCUIT DIAGRAM] [CONNECTOR INFORMATION]

C128 Neutral S/W C101-2 ECM Connected to Function


Terminal
1 C101-2 terminal 57 Neutral S/W Signal
1 2 G102 Ground Point Chassis Ground
57. Neutral S/W Signal
2

[HARNESS CONNECTOR]

60 59 58 57 56 55 54 53 52 51 50 49 48 47 46 94 93 92 91 90 89 88 87 86 85 84 83 82 81 80 79 78 77 76 75 74 73
45 44 43 42 41 40 39 38 37 36 35 34 33 32 31 6 5
72 71 70 69 68 67 66 65 64 63 62 61 60 59 58 57 56 55 54 53 52 51
4 3
2 1 30 29 28 27 26 25 24 23 22 21 20 19 18 17 16 50 49 48 47 46 45 44 43 42 41 40 39 38 37 36 35 34 33 32 31 30 29
2 1
15 14 13 12 11 10 9 8 7 6 5 4 3 2 1 28 27 26 25 24 23 22 21 20 19 18 17 16 15 14 13 12 11 10 9 8 7

C128 Neutral S/W C101-1 ECM C101-2 ECM

EGNG006U

SIGNAL WAVEFORM AND DATA E94282F8

Gear ingaged

Neutral gear

Fig.1
Fig 1) 0V at neutral gear position, 12V at any gear position except neutral position.
EGNG006V

TERMINAL AND CONNECTOR INSPECTION EFDACE94

1. Electrical systems consist of a lot of harness and connectors, poor connection of terminals can cause various prob-
lems and damge of component.

2. Perform checking procedure as follows.

1) Check damage of harness and terminals : Check terminals for contact resistance, corrosion and deformation.

2) Check connecting condition of ECM and component connector : Check terminal seperation, damage of locking
device and connecting condition between terminal and wiring.
DIESEL CONTROL SYSTEM FLA -389

NOTE
Disconnect the pin which requires checking at male connector and insert it to the terminal at female connector or
checking connecting condition. ( after checking, reconnect the pin at correct position. )

3. Is the problem found?

YES

▶ Repair the trouble causing part and go to "Verification of Vehicle Repair".

NO

▶ Go to "Signal Circuit Inspection".

SIGNAL CIRCUIT INSPECTION E417C715

1. Neutral gear switch Voltage Inspection

1) IG KEY "OFF", ENGINE "OFF".

2) Disconnect neutral gear switch connector.

3) Check the voltage of neutral gear switch connector terminal 1.

Specification : 11.5V~13.0V

4) Is the measured voltage within the specification?

YES

▶ Go to "Ground Circuit Inspection".

NO

▶ Go to "2. Check open in neutral gear switch signal cicuit" as follows.

2. Check open in neutral gear switch signal cicuit

1) IG KEY "OFF", ENGINE "OFF".

2) Disconnect neutral gear switch connector and ECM connector.

3) Check Continuity between neutral gear switch connector terminal 1 and ECM connector terminal 57.

specifications : Approx. below 1Ω

4) Is the measured resistance within the specifications ?

YES

▶ Repair short to ground in signal circuit and go to "Verification of Vehicle Repair".

NO

▶ Repair open in signal circuit and go to "Verification of Vehicle Repair".


FLA -390 FUEL SYSTEM

GROUND CIRCUIT INSPECTION E5D07186

1. IG KEY "OFF", ENGINE "OFF".

2. Disconnect neutral gear switch connector and ECM connector.

3. IG KEY "ON".

4. Measure the voltage of neutral gear switch connector terminal 1. [ TEST "A" ]

5. Measure the voltage between neutral gear switch connector terminal 1 and terminal 2. [ TEST "B" ]
( Terminal 1 : Check + prove , terminal 2 : Check - prove )

Specification : [TEST "A"] Voltage - [TEST "B"] Voltage = below 200mV

6. Is the measured voltage within the specification?

YES

▶ Go to "Component Inspection".

NO

▶ When "B" voltage is not detected : Repair open in ground circuit and go to "Verification of Vehicle Repair".
▶ When the voltage difference between "A" and "B" is above 200mV : Eliminate the causes of excessive resistance
and go to "Verification of Vehicle Repair".

COMPONENT INSPECTION E063FAFF

1. IG KEY "OFF", ENGINE "OFF".

2. Disconnect neutral gear switch connector and ECM connector.

3. Check the contituity between neutral gear switch component terminal 1 and 2 as shifting gear lever.

specifications : at neutral position : Continuity (below 1.0)


at any gear position except neutral position : Discontinuity ( Iinfinite Ω )

EGNG007A

4. Is the measured resistance within the specification?

YES

▶ Go to "Verification of Vehicle Repair".

NO

▶ Replace neutral gear switch and go to Verification of Vehicle Repair".


DIESEL CONTROL SYSTEM FLA -391

VERIFICATION OF VEHICLE REPAIR E8A43040

After a repair, it is essential to verify that the fault is corrected.

1. After connecting Scantool select "DIAGNOSTIC TROUBLE CODES(DTCs)" mode.

2. Clear recorded DTC using Scantool.

3. Drive the vehicle within DTC "Enable conditions" in "General information".

4. After selecting "DIAGNOSTIC TROUBLE CODES(DTCs)" mode and check if DTC is recorded again.

5. Are any DTCs recorded ?

YES

▶ Go to the DTC guide of recorded NO. in Scantool.

NO

▶ System operates within specification.


FLA -392 FUEL SYSTEM

DTC P0830 CLUTCH PEDAL SWITCH "A" CIRCUIT

GENERAL DESCRIPTION E4EF4AAC

Clutch switch is connected to clutch pedal and transmits clutch operating state to ECM.When clutch pedal is depressed
during driving, engine load changes from loaded to none loaded condition. However, ECM regards vehicle to be loaded
becuase VSS signal is still inputted to it. therefore, ECM controls none loaded engine with the condition suitable for loaded
engine.Accordingly, optimum fuel injection control is not performed then, RPM becomes unstable and smoke is produced.
Clutch operation is detected through clutch switch signal. This signal enables ECM to cope with instant change of load
condition. Besides, clutch switch signal is used to detect engaged gear with vehicle speed and engine speed.

DTC DESCRIPTION E66D9532

P0830 is set when no clutch switch signal change is detected 1). within 2 sec. after shifting gear during driving. 2). while
gear shifts 4 times at above 10Km/h and 1000rpm. This code is due to 1) clutch switch component failure or 2) open or
short in circuit 3) improper height of clutch pedal.
※ECM recognize ingaged gear with rpm and vehicle speed sensor signal.

DTC DETECTING CONDITION E144A414

Item Detecting Condition Possible Cause


DTC Strategy • Signal monitoring
Enable Conditions • Engine run
• No clutch switch signal change is detected within
2 sec. after shifting gear during driving
ThresholdValue
• No clutch switch signal change is detected until gear
shifted 4 times at above 10Km/h and 1000rpm • Clutch S/W circuit
• Clutch S/W component
DiagnosticTime • immediately • Clutch S/W pedal hight
Fuel Cut NO
EGR Off NO
Fail Safe
Fuel Limit NO
MIL NO

SPECIFICATION E48888BA

Condition Clutch Pedal Depressed Clutch Pedal Released


Switch Operation Switch ON Switch OFF
DIESEL CONTROL SYSTEM FLA -393

SCHEMATIC DIAGRAM EEF9790E

[CIRCUIT DIAGRAM] [CONNECTOR INFORMATION]

E12 Clutch S/W C101-2 ECM Connected to Function


Terminal
1 C101-2 terminal 79 Clutch S/W signal
1 2 G13 ground point Chassis ground
79. Clutch S/W signal
2

[HARNESS CONNECTOR]

60 59 58 57 56 55 54 53 52 51 50 49 48 47 46
1 94 93 92 91 90 89 88 87 86 85 84 83 82 81 80 79 78 77 76 75 74 73
45 44 43 42 41 40 39 38 37 36 35 34 33 32 31 6 5
72 71 70 69 68 67 66 65 64 63 62 61 60 59 58 57 56 55 54 53 52 51
4 3
30 29 28 27 26 25 24 23 22 21 20 19 18 17 16 50 49 48 47 46 45 44 43 42 41 40 39 38 37 36 35 34 33 32 31 30 29
2 1
2 15 14 13 12 11 10 9 8 7 6 5 4 3 2 1 28 27 26 25 24 23 22 21 20 19 18 17 16 15 14 13 12 11 10 9 8 7

E12 Clutch S/W C101-1 ECM C101-2 ECM

EGNG004C

SIGNAL WAVEFORM AND DATA E6693B91

Clutch pedal OFF

Clutch pedal ON

Fig.1
Fig.1) The waveform of clutch switch when clutch pedal is depressed. The output voltage of clutch pedal is 0V when clutch pedal
is depressed and 12V when released.
EGNG004D

MONITOR SCANTOOL DATA EDD53229

1. Connect scantool to Data Link Cable. (DLC)

2. Warm engine up to normal operating temperature.

3. Turn "OFF" electrical devices and A/C.

4. Select "CLUTCH SWITCH" parameter on the Scantool.


FLA -394 FUEL SYSTEM

Specification : When clutch switch released : CLUTCH SWITCH : OFF


When clutch switch depressed : CLUTCH SWITCH : ON

Fig.1
Fig. 1) Check if "CLUTCH SWITCH" parameter changes correctly from "ON" to "OFF" and vice versa as activating clutch pedal.
EGNG004E

TERMINAL AND CONNECTOR INSPECTION E84FF789

1. Electrical systems consist of a lot of harness and connectors, poor connection of terminals can cause various prob-
lems and damge of component.

2. Perform checking procedure as follows.

1) Check damage of harness and terminals : Check terminals for contact resistance, corrosion and deformation.

2) Check connecting condition of ECM and component connector : Check terminal seperation, damage of locking
device and connecting condition between terminal and wiring.

NOTE
Disconnect the pin which requires checking at male connector and insert it to the terminal at female connector or
checking connecting condition. ( after checking, reconnect the pin at correct position. )

3. Is the problem found?

YES

▶ Repair the trouble causing part and go to "Verification of Vehicle Repair".

NO

▶ Go to "Signal Circuit Inspection".

SIGNAL CIRCUIT INSPECTION EAD89C37

1. Check clutch switch pull-up voltage

1) IG KEY "OFF", ENGINE "OFF".

2) Disconnect clutch switch connector.

3) IG KEY "ON".
DIESEL CONTROL SYSTEM FLA -395

4) Measure the voltage of terminal 1 of clutch switch connector.

Specification : 11.5V~13.0V

5) Is the measured voltage within the specification?

YES

▶ Go to "Ground Circuit Inspection".

NO

▶ Go to "2.Check open in clutch switch signal circuit" as follows.

2. Check open in clutch switch signal circuit

1) IG KEY "OFF", ENGINE "OFF".

2) Disconnect clutch switch connector and ECM connector.

3) Check continuity between clutch switch connector terminal 1 and ECM connector terminal 79.

specification : Continuity ( below 1.0Ω )

4) Is the measured resistance within the specification?

YES

▶ Repair short to ground in signal circuit and go to "Verification of Vehicle Repair".

NO

▶ Repair open in signal circuit and go to "Verification of Vehicle Repair".

GROUND CIRCUIT INSPECTION EEC2D6F2

1. IG KEY "OFF", ENGINE "OFF".

2. Disconnect clutch switch connector.

3. Check continuity between clutch switch connector terminal 2 and chassis ground.

specification : Continuity ( below 1.0Ω )

4. Is the measured resistance within the specification?

YES

▶ Go to "Component Inspection".

NO

▶ Repair open or poor connection in ground circuit and go to "Verification of Vehicle Repair".
FLA -396 FUEL SYSTEM

COMPONENT INSPECTION E1ECD2B6

1. IG KEY "OFF", ENGINE "OFF".

2. Disconnect clutch switch connector.

3. Check continuity between clutch switch component terminal 1 and 2 as depressing clutch pedal.

Specification : Clutch pedal depressed : Continuity ( below 1.0Ω )


Clutch pedal released : Discontinuity ( Infinite Ω )

EGNG004I

4. Is the measured resistance within the specification?

YES

▶ Go to "Verification of Vehicle Repair".

NO

▶ After checking height of clutch pedal, if therer is no problem, replace clutch switch and go to "Verification of Vehicle
Repair".

VERIFICATION OF VEHICLE REPAIR E23CFA77

After a repair, it is essential to verify that the fault is corrected.

1. After connecting Scantool select "DIAGNOSTIC TROUBLE CODES(DTCs)" mode.

2. Clear recorded DTC using Scantool.

3. Drive the vehicle within DTC "Enable conditions" in "General information".

4. After selecting "DIAGNOSTIC TROUBLE CODES(DTCs)" mode and check if DTC is recorded again.

5. Are any DTCs recorded ?

YES

▶ Go to the DTC guide of recorded NO. in Scantool.

NO

▶ System operates within specification.


DIESEL CONTROL SYSTEM FLA -397

DTC P1145 OVERRUN MONITORING ERROR

COMPONENT LOCATION EC4165E7

ECM

EGNG007T

GENERAL DESCRIPTION E98FA67D

ECM is activated by power supply. Signals from several sensors, such as CKPS and APS, is inputted to ECM. Comparing
inputted siganals with control LOGIC saved at micro controller and EEPROM, ECM controlls engine as actuating injectors,
solenoids and relays. To guarantee accurate control, ECM performs SELF TEST, DIAGNOSIS of several sensors and
actuators. And if serious trouble which affects vehicle performance occurrs, ECM sets DTCs.At certain cases, ECM shuts
down whole systems in order to prevent dangerous situation due to incorrect control.

DTC DESCRIPTION E2957009

P1145 is set if fuel to injector is not limited(fuel cut disabled) and injector operates when accelerator pedal is released
after acceleraton(when vehicle coasts). This code is due to the case that ECM fails to cut power of injector operating
system inside of ECM.

DTC DETECTING CONDITION EA5381E9

Item Detecting Condition Possible Cause


DTC Strategy • Software monitoring
Enable Conditions • During driving
• Overrun lasts for seconds.
ThresholdValue (fuel injection performed regardless with
driver’s intension)
DiagnosticTime • Immediately • ECM internal error

Fuel Cut YES


EGR Off NO
Fail Safe
Fuel Limit NO
MIL NO
FLA -398 FUEL SYSTEM

COMPONENT INSPECTION ED1E4362

1. ECM Component Inspection

1) IG KEY "OFF", ENGINE "OFF".

2) Disconnect ECM.

3) Replace ECM, check if abnormal operations disappear.

4) If problems are corrected, replace ECM.

VERIFICATION OF VEHICLE REPAIR EB8D98F7

After a repair, it is essential to verify that the fault is corrected.

1. After connecting Scantool select "DIAGNOSTIC TROUBLE CODES(DTCs)" mode.

2. Clear recorded DTC using Scantool.

3. Drive the vehicle within DTC "Enable conditions" in "General information".

4. After selecting "DIAGNOSTIC TROUBLE CODES(DTCs)" mode and check if DTC is recorded again.

5. Are any DTCs recorded ?

YES

▶ Go to the DTC guide of recorded NO. in Scantool.

NO

▶ System operates within specification.


DIESEL CONTROL SYSTEM FLA -399

DTC P1185 FUEL PRESSURE MONITORING-MAXIMUM PRESSURE


EXCEEDED

COMPONENT LOCATION E19BC45C

Fuel pressure regulator valve

RPS

EGNG010K

GENERAL DESCRIPTION E84FA83C

As inputted rail pressure sensor signal, ECM of Commom rail diesel engine controls Fuel pressure regulator valve(inter-
grated with high press. pump) and rail pressure regulator valve(ntegrated with common rail) in order to maintain optimum
rail pressure according to current engine rpm and load. However when the problem that leads rail pressure to out of target
value intended by ECM occurs due to mechanical or electronical reason, ECM shuts engine down and sets DTC by lim-
iting fuel (stops injector operation) in order to prevent engine from being controlled abnormally. "rail pressure monitoring
error" is the DTC which diagnose 1).supplying state of low pressure fuel and 2).mechanical operating conditions of high
pressure pump and 3). rail pressure regulator valve indirectly based on RPS output voltage and RPS duty. thus, repair
relavant to this DTC requires mechanics the total understand of fuel system.

DTC DESCRIPTION EF4A2B47

P1185 is set when 1)rail press. is higher than target rail press. by 200bar in condition that rail press. is controlled by Fuel
pressure regulator valve or 2)rail press. exceeds maximum limiting value. This code is due to 1)more than intended fuel
supply to common rail or 2)poor return of fuel supplied to common rail or 3)short to high voltage line in fuel press. sensor.
FLA -400 FUEL SYSTEM

DTC DETECTING CONDITION E96C514C

Item Detecting Condition Possible Cause


DTC Strategy • Voltage monitoring
Enable Conditions • Engine running
• Rail pressure is above target rail pressure by
more than 200bar at Fuel pressure regulator
valve operating condition.- 400ms • Fuel pressure regulator valve
ThresholdValue (open stuck)
• Rail pressure is above maximum limiting
value(1750bar) at Fuel pressure regulator valve • Rail pressure regulator valve
operating condition. - 120 ms (close stuck)
• Rail pressure sensor
DiagnosticTime • Refer to threshold Value (Output fixed at high
Fuel Cut NO voltage line)

EGR Off NO
Fail Safe
Fuel Limit YES
MIL YES

MONITOR SCANTOOL DATA EB340AF3

1. Monitoring rail pressure data

1) Connect Scantool to Data Link Connector (DLC).

2) Warm engine up to normal operating temperature.

3) Turn "OFF" electrical devices and A/C.

4) Monitor "FUEL PRESSURE MEASURED", "FUEL PRESSURE-TARGET", "RAIL PRESS. REGULATOR1", "INJ.
PUMP REGULATOR" parameter on the Scantool.

Specification : Rail pressure at idle :


FUEL PRESSURE MEASURED : similar to "FUEL PRESSURE-TARGET"
FUEL PRESSURE-TARGET : 28 ± 5 Mpa
RAIL PRESS. REGULATOR1 : 20 ± 5%
INJ. PUMP REGULATOR : 40 ± 5%

Fig.1
Fig.1) Monitor "FUEL PRESSURE MEASURED" at idle after warming engine up.
EGNG010R
DIESEL CONTROL SYSTEM FLA -401

Check if "FUEL PRESSURE MEASURED"data is similar to "FUEL PRESSURE-TARGET". Not only former
two data but also "RAIL PRESS. REGULATOR1" and "INJ. PUMP REGULATOR"should be monitored carefully.
Although "FUEL PRESSURE MEASURED" is similar to "FUEL PRESSURE-TARGET", if "RAIL PRESS. REG-
ULATOR1" and "INJ. PUMP REGULATOR" is out of specification, it means wear, leakage, stuck of fuel system.

2. Monitoring rail pressure data at acceleration(loading condition).

1) Connect Scantool to Data Link Connector (DLC).

2) Warm engine up to normal operating temperature.

3) Turn "OFF" electrical devices and A/C.

4) Monitor "FUEL PRESSURE MEASURED", "RAIL PRESS. REGULATOR1", "INJ. PUMP REGULATOR" param-
eter on the Scantool.

SPECIFICATION :

Idle(without load) Accelerating(stall test) Diagnosis


INJ. PUMP REGULATOR 38 ± 5% 32 ± 5% duty decreases
FUEL PRESSURE
28.5 ± 5 Mpa 145 ± 10 Mpa press. increases
MEASURED
RAIL PRESS.
19 ± 5% 48 ± 5% duty increases
REGULATOR1

Fig.1 Fig.2
Fig.1) The position of curser on the graph represents idle data.
Fig.2) Data during acceleration(stall test).

EGNG010S

NOTE
The waveform of fuel pressure regulator valve installed at high pressure pump(fuel detecting MPROP) shows 38%
duty at idle, duty drops to approx. 32% at acceleration to raise rail pressure. Duty drop means the decrease of
current.
→ Fuel delivered to common rail increases as current drops.

The waveform of rail pressure regulator valve installed at common rail shows 19% duty at idle, duty rises to approx.
48% at acceleration to raise rail pressure. Duty rise means the increase of current.
→ If current rises, the returning quantity of fuel deliverd to common rail decreases and common rail pressure rises.
FLA -402 FUEL SYSTEM

Injector return line(below 0.5bar)

Common rail return line

Rail pressure regulator


valve Injector

High press. pipe


MAX : 1800bar

Fuel pressure Fuel press. sensor


regulator valve
High press. pump Rail press. sensor
return line

Common rail

Fuel supply
High press. pump (from fuel filter)

Low press. pump Fuel return(to fuel tank)

EGNG014Q

VERIFICATION OF VEHICLE REPAIR EC4B9224

After a repair, it is essential to verify that the fault is corrected.

1. After connecting Scantool select "DIAGNOSTIC TROUBLE CODES(DTCs)" mode.

2. Clear recorded DTC using Scantool.

3. Drive the vehicle within DTC "Enable conditions" in "General information".

4. After selecting "DIAGNOSTIC TROUBLE CODES(DTCs)" mode and check if DTC is recorded again.

5. Are any DTCs recorded ?

YES

▶ Go to the DTC guide of recorded NO. in Scantool.

NO

▶ System operates within specification.


DIESEL CONTROL SYSTEM FLA -403

DTC P1186 FUEL PRESSURE MONITORING-MINIMUM PRESSURE AT


ENGINE SPEED TOO LOW

COMPONENT LOCATION E80B2033

Refer to DTC P1186.

GENERAL DESCRIPTION E4141CE3

Refer to DTC P1186.

DTC DESCRIPTION E20321AE

P1185 is set when rail press. is lower than target rail press. by 200bar for more than 1.0 sec. in condition that rail press.
is controlled by Fuel pressure regulator valve. This code is due to 1)less than intended fuel supply to common rail or
2)excessive return of fuel supplied to common rail or 3)short to low voltage line in fuel press. sensor.

DTC DETECTING CONDITION E2AF3A3C

Item Detecting Condition Possible Cause


DTC Strategy • Voltage monitoring
Enable Conditions • Engine running
• Rail pressure is below target rail pressure by • Fuel pressure regulator valve
ThresholdValue more than 200bar at Fuel pressure regulator (close stuck)
valve operating condition. • rail pressure regulator valve
DiagnosticTime • 1.0 sec. (open stuck)
• Rail pressure sensor
Fuel Cut NO (Output fixed at low
EGR Off NO voltage line)
Fail Safe
Fuel Limit YES
MIL YES

MONITOR SCANTOOL DATA E4105D91

Refer to DTC P1186.

VERIFICATION OF VEHICLE REPAIR E3D90CCA

Refer to DTC P1186.


FLA -404 FUEL SYSTEM

DTC P1586 MT/AT ENCODING

COMPONENT LOCATION EAC9DC78

ECM

EGNG007T

GENERAL DESCRIPTION EC5C7E36

Because both A/T and M/T fuel control map is inputted in one type of ECM and selecting option is possible, one type
is applied to both A/T and M/T option.When ECM is installed to vehicle, A/T and M/T recognition is performed by ECM
automatically as checking whether ground line(ECM connector C101-2 terminal 81) is grounded or opened.(A/T and M/T
recognition is performed every IG KEY ON process.) If A/T, M/T recognition is not fulfilled well or any error occurs during
the process, engine power generation is not sufficient and glow lamp on cluster blinks.

A/T : ECM connector C101-2 terminal 81 is grounded


M/T : ECM connector C101-2 terminal 81 is opened(no wiring exists)

DTC DESCRIPTION E4417233

P1586 is set when recognized A/T, M/T data based on ECM C101-2 terminal 81 state(grounded or opened) is not readable
or writable at EEP ROM. This code is due to ECM failure.

DTC DETECTING CONDITION EA51D2D3

Item Detecting Condition Possible Cause


DTC Strategy • software monitoring
Enable Conditions • IG KEY "ON"
• A/T, M/T learning error
ThresholdValue (when data writing on EEPROM inside of
ECM is impossible)
DiagnosticTime • 4.0 sec. • ECM component failure

Fuel Cut NO
EGR Off NO
Fail Safe • Glow Lamp blinks.
Fuel Limit NO
MIL NO
DIESEL CONTROL SYSTEM FLA -405

SCHEMATIC DIAGRAM E84DDF02

[CIRCUIT DIAGRAM] [CONNECTOR INFORMATION]


C142 J/C

See Ground Destribution Terminal Connected to Function

C101-2 ECM 81 G102 ground point A/T, M/T learning

20 17 A/T
81. A/T, M/T learning signal

G102

[HARNESS CONNECTOR]

60 59 58 57 56 55 54 53 52 51 50 49 48 47 46 94 93 92 91 90 89 88 87 86 85 84 83 82 81 80 79 78 77 76 75 74 73
45 44 43 42 41 40 39 38 37 36 35 34 33 32 31 6 5
72 71 70 69 68 67 66 65 64 63 62 61 60 59 58 57 56 55 54 53 52 51
4 3
30 29 28 27 26 25 24 23 22 21 20 19 18 17 16 50 49 48 47 46 45 44 43 42 41 40 39 38 37 36 35 34 33 32 31 30 29
2 1
15 14 13 12 11 10 9 8 7 6 5 4 3 2 1 28 27 26 25 24 23 22 21 20 19 18 17 16 15 14 13 12 11 10 9 8 7

C101-1 ECM C101-2 ECM

EGNG007B

COMPONENT INSPECTION E847B115

1. ECM Component Inspection

1) IG KEY "OFF", ENGINE "OFF".

2) Disconnect ECM.

3) Replace ECM, check if abnormal operations disappear.

4) If problems are corrected, replace ECM.

VERIFICATION OF VEHICLE REPAIR E7295853

After a repair, it is essential to verify that the fault is corrected.

1. After connecting Scantool select "DIAGNOSTIC TROUBLE CODES(DTCs)" mode.

2. Clear recorded DTC using Scantool.

3. Drive the vehicle within DTC "Enable conditions" in "General information".

4. After selecting "DIAGNOSTIC TROUBLE CODES(DTCs)" mode and check if DTC is recorded again.

5. Are any DTCs recorded ?

YES

▶ Go to the DTC guide of recorded NO. in Scantool.


FLA -406 FUEL SYSTEM

NO

▶ System operates within specification.


DIESEL CONTROL SYSTEM FLA -407

DTC P1587 CAN COMMUNICATION ERROR (MT/AT RECOGNITION ERROR)

COMPONENT LOCATION EB68EEA9

Refer to DTC P1586.

GENERAL DESCRIPTION E3BE21DD

Refer to DTC P1586.

DTC DESCRIPTION EB5354F4

P1587 is set when ECM is recognized as 1)A/T but CAN communication signal is not transmitted from TCM 2)M/T but
CAN communication signal is transmitted from TCM. After checking if A/T, M/T auto recognition terminal is normal for each
vehicle option, if no problem is detected, check poor connection in CAN communication circuit or CAN communication
problem of TCM.

DTC DETECTING CONDITION E37AF4D9

Item Detecting Condition Possible Cause


DTC Strategy • Voltage monitoring
Enable Conditions • Engine run
• When TCM signal(through CAN communication)
ThresholdValue opposite to recognized data(A/T or M/T) • A/T, M/T recognition
at ECM is detected. terminal circuit
• CAN communication
DiagnosticTime • 1.0 sec. linecircuit
Fuel Cut NO • TCM component failure
• ECM component failure
EGR Off NO
Fail Safe • Glow Lamp blinks.
Fuel Limit NO
MIL NO

SCHEMATIC DIAGRAM E143D900

Refer to DTC P1586.

TERMINAL AND CONNECTOR INSPECTION EF57055A

Refer to DTC P1586.

POWER CIRCUIT INSPECTION E6005DE2

1. IG KEY "OFF", ENGINE "OFF".

2. Disconnect ECM.

3. Check continuity between ECM connector(C101-2) terminal 3 and chassis ground.

specification : Discontinuity ( Infinite Ω )

4. Is A/T, M/T auto recognition terminal grounded well?


FLA -408 FUEL SYSTEM

YES

▶ Go to "Check CAN communication line".


Refer to "U0101" DTC guide for checking CAN communication line.

NO

▶ Repair poor connection or open in C142 joint connector 17 termianl 20 and G102 ground point related circuit and
go to "Verification of Vehicle Repair".

VERIFICATION OF VEHICLE REPAIR E4554621

After a repair, it is essential to verify that the fault is corrected.

1. After connecting Scantool select "DIAGNOSTIC TROUBLE CODES(DTCs)" mode.

2. Clear recorded DTC using Scantool.

3. Drive the vehicle within DTC "Enable conditions" in "General information".

4. After selecting "DIAGNOSTIC TROUBLE CODES(DTCs)" mode and check if DTC is recorded again.

5. Are any DTCs recorded ?

YES

▶ Go to the DTC guide of recorded NO. in Scantool.

NO

▶ System operates within specification.


DIESEL CONTROL SYSTEM FLA -409

DTC P1588 SIGNAL CHANGE THROUGH MT/AT LINE (DURING ENGINE


RUNNING)

COMPONENT LOCATION EA850174

Refer to DTC P1586.

GENERAL DESCRIPTION E50FAA4B

Refer to DTC P1586.

DTC DESCRIPTION E4B03891

P1588 is set when the signal from A/T, M/T auto recognition terminal(ECM C101-2 terminal 81) changes during engine
run. This code is due to open in terminal for A/T option, grounded condition for M/T option. This code is normally arises
from A/T option vehicle. Check the grounding condition of A/T, M/T auto recognition terminal.

DTC DETECTING CONDITION E35D24C3

Item Detecting Condition Possible Cause


DTC Strategy • Voltage monitoring
Enable Conditions • Engine run
• A/T, M/T auto recognition signal changes
ThresholdValue
at engine ON.
• A/T, M/T recognition
DiagnosticTime • 1.0 sec. terminal circuit
Fuel Cut NO • ECM component failure

EGR Off NO
Fail Safe • Glow Lamp blinks.
Fuel Limit NO
MIL NO

SCHEMATIC DIAGRAM E7E69571

Refer to DTC P1586.

TERMINAL AND CONNECTOR INSPECTION ECB11D8E

Refer to DTC P1586.

GROUND CIRCUIT INSPECTION E53E21FB

1. IG KEY "OFF", ENGINE "OFF".

2. Disconnect ECM.

3. Check continuity between ECM connector(C101-2) terminal 3 and chassis ground.

specification : Discontinuity ( Infinite Ω )

4. Is A/T, M/T auto recognition terminal grounded well?


FLA -410 FUEL SYSTEM

YES

▶ Go to "Component Inspection".

NO

▶ Repair poor connection or open in C142 joint connector 17 termianl 20 and G102 ground point related circuit and
go to "Verification of Vehicle Repair".

VERIFICATION OF VEHICLE REPAIR EDE64E36

Refer to DTC P1586.


DIESEL CONTROL SYSTEM FLA -411

DTC P1634 AUXILIARY HEATER MALFUNCTION

COMPONENT LOCATION E56FA5A1

Aux. heater relay

EGNG013I

GENERAL DESCRIPTION E9A6BA6F

Because thermal efficiency of electronically controlled diesel engine is higher than that of gasoline engine, heat loss to
cylinder wall is lower. This enables electronically controlled diesel engine to generate high power and have high fuel
efficiency. However in other point of view, due to low engine coolant temperature, heating efficiency lowered then, driver
is unsatisfied with the heating. To cope with this situation, PTC heater is installed in coolant line and it raises heating
efficiency and raise coolant temperature.ECM activates heater relay 1 and 2 when engine coolant temperature is below
70℃ and engine speed is above 700RPM.

※ Heater relay operation inhibited condition : engine coolant temperature above 70℃, engine speed below 700RPM(to
prevent battery discharge)

DTC DESCRIPTION E152D41E

P1634 is set when excessive current or "0"A is detected in heater relay control circuit for more than 1.0 sec. at heater
relay operating condition. This code is due to 1)open or 2)short to battery or ground in heater relay control circuit or
3)component problem.

DTC DETECTING CONDITION EAFFDBB9

Item Detecting Condition Possible Cause


DTC Strategy • Voltage monitoring
• IG KEY "ON" (monitoring only performed at
Enable Conditions
relay operating condition)
ThresholdValue • Short to battery
• PTC heater relay #1control
DiagnosticTime • 1.0 sec. circuit
Fuel Cut NO • Heater relay component

EGR Off NO
Fail Safe
Fuel Limit NO
MIL NO
FLA -412 FUEL SYSTEM

SPECIFICATION E5D616C1

Heater relay coil resistance PTC heater operating temperature PTC heater operating condition

Coolant temp. beolw 70℃ (Intake Engine speed above 700RPM


52±5Ω (20℃) (Battery voltage above 8.9V)
air temp.below 5℃)

SCHEMATIC DIAGRAM E0145EE6

[CIRCUIT DIAGRAM] [CONNECTOR INFORMATION]


PTC Heater
C101-2 ECM Terminal Connected to Function
E133 PTC Heater Relay #1
1 C102-1 terminal 94 PTC Heater Relay #1 control

3 2 2 E132 terminal 3 PTC Heater Relay power(OUTPUT)


50A PTC Heater #1
4 1 3 PTC Heater Relay power(INPUT)
94. PTC Heater Relay #1 Fusible Link
control 4 15A INJ FUSE PTC Heater Relay #1 coil power

A/C control module


15A INJ FUSE (Main relay power)
Hot at all times (50A PTC Heater #1 FUSIBLE LINK)

[HARNESS CONNECTOR]

1
60 59 58 57 56 55 54 53 52 51 50 49 48 47 46
94 93 92 91 90 89 88 87 86 85 84 83 82 81 80 79 78 77 76 75 74 73
45 44 43 42 41 40 39 38 37 36 35 34 33 32 31 6 5
72 71 70 69 68 67 66 65 64 63 62 61 60 59 58 57 56 55 54 53 52 51
3 2 4 3
30 29 28 27 26 25 24 23 22 21 20 19 18 17 16 50 49 48 47 46 45 44 43 42 41 40 39 38 37 36 35 34 33 32 31 30 29
2 1
15 14 13 12 11 10 9 8 7 6 5 4 3 2 1 28 27 26 25 24 23 22 21 20 19 18 17 16 15 14 13 12 11 10 9 8 7
4

E133 PTC Heater Relay #1 C101-1 ECM C101-2 ECM

EGNG013J

MONITOR SCANTOOL DATA ED0CB6C7

1. Connect Scantool to Data Link Connector (DLC).

2. ENGINE "ON".(Engine coolant temp. below 70℃,Intake air temp. below 5℃)

3. Blower switch "ON".

4. Monitor "Auxiliary Heater(PTC)" parameter on the Scantool.


( As soon as turning engine ON "Auxiliary Heater(PTC)" parameter turns "ON". Check if the parameter turns "OFF"
after engine is warmed up.)

specification : Engine coolant temp. below 70℃(Intake air temp. below 5℃) : "Auxiliary Heater(PTC)" "ON"
Engine coolant temp. above 70℃ : "Auxiliary Heater(PTC)" "OFF"
DIESEL CONTROL SYSTEM FLA -413

Fig.1 Fig.2

Fig.3
Fig.1) "Auxiliary Heater(PTC)" operates only when Intake air temp. is below 5 and Engine coolant temp. is below 70 .
"ON" state of "Auxiliary Heater(PTC)" lasts till Engine coolant temp. reaches 70 .
Fig.2) "Auxiliary Heater(PTC)" turns "OFF" as soon as engine coolant temp. reaches 70 .
Fig.3) If it is difficult to cool engine when current condition does not meat "Auxiliary Heater(PTC)" operating condition,
check relay operation using "Auxiliary Heater(PTC)" on the Scantool.

EGNG013K

TERMINAL AND CONNECTOR INSPECTION E9F4606C

1. Electrical systems consist of a lot of harness and connectors, poor connection of terminals can cause various prob-
lems and damge of component.

2. Perform checking procedure as follows.

1) Check damage of harness and terminals : Check terminals for contact resistance, corrosion and deformation.

2) Check connecting condition of ECM and component connector : Check terminal seperation, damage of locking
device and connecting condition between terminal and wiring.

NOTE
Disconnect the pin which requires checking at male connector and insert it to the terminal at female connector for
checking connecting condition. ( after checking, reconnect the pin at correct position. )

3. Is the problem found?


FLA -414 FUEL SYSTEM

YES

▶ Repair the trouble causing part and go to "Verification of Vehicle Repair".

NO

▶ Go to "Power Circuit Inspection".

POWER CIRCUIT INSPECTION ED04CB4F

1. Check HOT AT ALL TIMES power circuit voltage

1) IG KEY "OFF", ENGINE "OFF".

2) Disconnect PTC heater relay #1.

3) Measure the voltage of PTC heater relay #1 connector terminal 3.

Specification : 11.5V~13.0V

4) Is the measured voltage within the specification?

YES

▶ Go to "2. Check IG KEY "ON" power circuit voltage" as follows.

NO

▶ Repair Fusible link box 50A PTC heater#1 fusible link and related circuit and go to "Verification of Vehicle
Repair".

2. Check IG KEY "ON" power circuit voltage

1) IG KEY "OFF", ENGINE "OFF".

2) Disconnect PTC heater relay #1.

3) IG KEY "ON".

4) Measure the voltage of PTC heater relay #1 connector terminal 4.

Specification : 11.5V~13.0V

5) Is the measured voltage within the specification?

YES

▶ Go to "Control Circuit Inspection".

NO

▶ Repair E/R FUSE & RELAY BOX 15A INJ fuse and related circuit and go to "Verification of Vehicle Repair".

CONTROL CIRCUIT INSPECTION E4839F72

1. Check control circuit monitoring voltage


DIESEL CONTROL SYSTEM FLA -415

1) IG KEY "ON", ENGINE "OFF".

2) Disconnect PTC heater relay #1.

3) IG KEY "ON".

4) Measure the voltage of PTC heater relay #1connector terminal 1.

Specification : 8.0V~10.0V

5) Is the measured voltage within the specification?

YES

▶ Go to "Component Inspection".

NO

▶ When no value is detected : Go to "2. Check open in control circuit".


▶ When high voltage is detected : Repair short to battery in control circuit and go to "Verification of Vehicle
Repair".

2. Check open in control circuit

1) IG KEY "OFF", ENGINE "OFF".

2) Disconnect PTC heater relay #1 and ECM connector.

3) Check continuity between PTC heater relay #1 connector terminal 1 and ECM connector terminal 94.

specification : Continuity ( below 1.0Ω )

4) Is the measured resistance within the specification?

YES

▶ Repair short to ground and go to "Verification of Vehicle Repair".

NO

▶ Repair open in signal circuit and go to "Verification of Vehicle Repair".

COMPONENT INSPECTION EDF97812

1. Check PTC heater relay #1 component coil resistance

1) IG KEY "OFF", ENGINE "OFF".

2) Disconnect PTC heater relay #1.

3) Measure the resistance of PTC heater relay #1 component coil.

Specification : 52±5 Ω (20℃)


FLA -416 FUEL SYSTEM

30 86
85

87

EGNG013P

4) Is the measured resistance within the specification?

YES

▶ Go to "2. Check PTC heater relay #1 component operation" as follows.

NO

▶ Replace PTC heater relay #1 and go to "Verification of Vehicle Repair".

2. Check PTC heater relay #1 component operation

1) IG KEY "OFF", ENGINE "OFF".

2) Disconnect PTC heater relay #1.

3) Supplies random B+ and ground to coil sides of PTC heater relay #1. ( terminal 85, 86)

4) Check continuity between PTC heater relay #1 terminal 30 and terminal 87.

specification : When power is supplied : Continuity ( below 1.0Ω )


When power is not supplied : Discontinuity ( Infinite Ω )
30 86
85

87

B+
EGNG013Q

5) Is the measured resistance within the specification?

YES

▶ Go to "Verification of Vehicle Repair".


DIESEL CONTROL SYSTEM FLA -417

NO

▶ Replace PTC heater relay #1 and go to "Verification of Vehicle Repair".

※ Repeat this process 2~3 times.

VERIFICATION OF VEHICLE REPAIR E73CF251

After a repair, it is essential to verify that the fault is corrected.

1. After connecting Scantool select "DIAGNOSTIC TROUBLE CODES(DTCs)" mode.

2. Clear recorded DTC using Scantool.

3. Drive the vehicle within DTC "Enable conditions" in "General information".

4. After selecting "DIAGNOSTIC TROUBLE CODES(DTCs)" mode and check if DTC is recorded again.

5. Are any DTCs recorded ?

YES

▶ Go to the DTC guide of recorded NO. in Scantool.

NO

▶ System operates within specification.


FLA -418 FUEL SYSTEM

DTC P1652 IGNITION SWITCH CIRCUIT MALFUNCTION

COMPONENT LOCATION E262B147

Ignition switch

EGNG013D

GENERAL DESCRIPTION E4165984

When a driver turns on IG KEY, IG KEY ON signal is inputted to ECM C101-1 connector terminal 28 through IG KEY
switch. This signal initializes(boots) ECM accordingly, main relay operates. Main relay supplies powers for ECM, sensors
and actuators in order to enable engine to start.When IG KEY ON signal is shut off during turning engine OFF, ECM stops
injector operation then engine turns OFF. Approx. after 12 sec., ECM shuts OFF main relay and system turns OFF.

DTC DESCRIPTION E45C4579

When the condition that IG KEY ON signal turns OFF while ECM, to which IG signal inputted, is initialized (booting,
Approx. 25ms is required), IG KEY switch error is recognized and P1652 is set (monitored only once every IG KEY ON
initialization process). This code is due to poor connection in IG KEY ON signal circuit.

DTC DETECTING CONDITION EE76111D

Item Detecting Condition Possible Cause


DTC Strategy • Voltage monitoring
Enable Conditions • IG KEY "ON"
ThresholdValue • No signal through IG line after IG KEY "ON"
DiagnosticTime • Immediately • IG KEY "ON"signal circuit
Fuel Cut NO • IG KEY switch

EGR Off NO
Fail Safe
Fuel Limit NO
MIL NO
DIESEL CONTROL SYSTEM FLA -419

SCHEMATIC DIAGRAM E3124AAD

[CIRCUIT DIAGRAM] [CONNECTOR INFORMATION]


C142 J/C
MAFS
Terminal Connected to Function
Water in fuel sensor
I/P JUNTION BOX C101-1 ECM 28 G142 terminal 4 ON/START Input
Hot in ON or START
10A ECU
11 I/P-E 2 4
28. ON/START Input

[HARNESS CONNECTOR]

60 59 58 57 56 55 54 53 52 51 50 49 48 47 46
94 93 92 91 90 89 88 87 86 85 84 83 82 81 80 79 78 77 76 75 74 73
45 44 43 42 41 40 39 38 37 36 35 34 33 32 31 6 5
72 71 70 69 68 67 66 65 64 63 62 61 60 59 58 57 56 55 54 53 52 51
4 3
30 29 28 27 26 25 24 23 22 21 20 19 18 17 16 50 49 48 47 46 45 44 43 42 41 40 39 38 37 36 35 34 33 32 31 30 29
2 1
15 14 13 12 11 10 9 8 7 6 5 4 3 2 1 28 27 26 25 24 23 22 21 20 19 18 17 16 15 14 13 12 11 10 9 8 7

C101-1 ECM C101-2 ECM

EGNG013E

SIGNAL WAVEFORM AND DATA E713C46C

IG KEY signal

Main relay

Fig.1
Fig.1) The waveforms of IG KEY "ON" signal and main relay operation are measured simultaneously.
Check poor connection at the point of IG KEY "ON".
EGNG013F

TERMINAL AND CONNECTOR INSPECTION EF17371E

1. Electrical systems consist of a lot of harness and connectors, poor connection of terminals can cause various prob-
lems and damge of component.

2. Perform checking procedure as follows.

1) Check damage of harness and terminals : Check terminals for contact resistance, corrosion and deformation.
FLA -420 FUEL SYSTEM

2) Check connecting condition of ECM and component connector : Check terminal seperation, damage of locking
device and connecting condition between terminal and wiring.

NOTE
Disconnect the pin which requires checking at male connector and insert it to the terminal at female connector for
checking connecting condition. ( after checking, reconnect the pin at correct position. )

3. Is the problem found?

YES

▶ Repair the trouble causing part and go to "Verification of Vehicle Repair".

NO

▶ Go to "Signal Circuit Inspection".

SIGNAL CIRCUIT INSPECTION E29AAC29

1. IG KEY "OFF", ENGINE "OFF".

2. Connect Oscilloscope to ECM connector terminal 28 with ECM connector being connected.

3. Check IG KEY "ON" signal waveform at IG KEY "ON".

specification : The signals indicate poor connection should not exist at IG KEY "ON" range.

4. Does abnormal waveform generate at IG KEY "ON" range?

YES

▶ Repair IG KEY S/W and poor connection of In-pannel junction box 10A ECU fuse, C142 joint connector terminal
2, 4 and related circuit and go to "Verification of Vehicle Repair".

NO

▶ Go to "Verification of Vehicle Repair".

※ Repeat this process 2~3 times.

VERIFICATION OF VEHICLE REPAIR E1B6548E

After a repair, it is essential to verify that the fault is corrected.

1. After connecting Scantool select "DIAGNOSTIC TROUBLE CODES(DTCs)" mode.

2. Clear recorded DTC using Scantool.

3. Drive the vehicle within DTC "Enable conditions" in "General information".

4. After selecting "DIAGNOSTIC TROUBLE CODES(DTCs)" mode and check if DTC is recorded again.

5. Are any DTCs recorded ?

YES

▶ Go to the DTC guide of recorded NO. in Scantool.


DIESEL CONTROL SYSTEM FLA -421

NO

▶ System operates within specification.


FLA -422 FUEL SYSTEM

DTC P1670 INJECTOR CLASSIFICATION ERROR (DIESEL 1) / INJECTOR


SPECIFIC DATA ERROR (DIESEL 2)

COMPONENT LOCATION E7699087

ECM

EGNG007T

GENERAL DESCRIPTION E85F3145

IQA (Injector Quantity Adjustment) means adjusting fuel injection quantity difference between injectors which occurs in-
evitably at manufacturing process as allotting serial number consists of 7 letters to each injectors.Inputting IQA code of
injectors installed in each cylinder to ECM, ECM recognizes the fuel injection quantity difference between each injectors.
ECM adjusts every injector to have same fuel injecting characteristic as recognizing specific fuel injection map which is
different for each serial number.

IQA Mark

EGNG004T

DTC DESCRIPTION EAA786C4

P1670 is set when ’IQA input error’ or ’saving error’ occurs in EEP ROM where IQA data is saved. This code is due to
ECM internal error.
DIESEL CONTROL SYSTEM FLA -423

DTC DETECTING CONDITION E0120227

Item Detecting Condition Possible Cause


DTC Strategy • EEPROM monitorting
Enable Conditions • IG KEY "ON"
• Input error, saving error occurs at injector
ThresholdValue
IQA code inputting.
DiagnosticTime • Immediately • ECM internal error
Fuel Cut NO
EGR Off NO
Fail Safe • Engine Check Lamp blinks.
Fuel Limit NO
MIL YES

COMPONENT INSPECTION EB11F154

1. Check injector class input state

1) IG KEY "OFF", ENGINE "OFF".

2) Using Scantool, select "ENGINE CONTROL" - "INJECTOR CORRECTION".

3) Check currently inputted "injector class input state".

Specification : IQA data inputted to ECM should be identical with IQA data of injector.

EGNG004U

4) Are both data identical?

YES

▶ Go to "Verification of Vehicle Repair".

NO

▶ If error is not corrected after reperforming "INJECTOR CORRECTION" procedure, replace ECM.

NOTE
Input iQA data of injector mounted at cylinder at replacing ECM using scantool.
FLA -424 FUEL SYSTEM

If this process is not performed, engine check lamp on cluster blinks and normal engine power generation is impos-
sible.

VERIFICATION OF VEHICLE REPAIR EC503282

After a repair, it is essential to verify that the fault is corrected.

1. After connecting Scantool select "DIAGNOSTIC TROUBLE CODES(DTCs)" mode.

2. Clear recorded DTC using Scantool.

3. Drive the vehicle within DTC "Enable conditions" in "General information".

4. After selecting "DIAGNOSTIC TROUBLE CODES(DTCs)" mode and check if DTC is recorded again.

5. Are any DTCs recorded ?

YES

▶ Go to the DTC guide of recorded NO. in Scantool.

NO

▶ System operates within specification.


DIESEL CONTROL SYSTEM FLA -425

DTC P1671 CHECK-SUM ERROR

COMPONENT LOCATION EE7CE20A

Refer to DTC P1670.

GENERAL DESCRIPTION E9C3D9CB

Refer to DTC P1670.

DTC DESCRIPTION E5C3E816

P1671 is set when IQA data is not inputted to ECM during initialization of ECM.

DTC DETECTING CONDITION E2BC4631

Item Detecting Condition Possible Cause


DTC Strategy • EEPROM monitorting
Enable Conditions • IG KEY "ON"
ThresholdValue • IQA code is not inputted to ECM.
DiagnosticTime • Immediately
• IQA not inputted to ECM
Fuel Cut NO
EGR Off NO
Fail Safe • Engine Check Lamp blinks.
Fuel Limit NO
MIL YES

COMPONENT INSPECTION E9CA5ACD

1. Check injector class input state

1) IG KEY "OFF", ENGINE "OFF".

2) Using Scantool, select "ENGINE CONTROL" - "INJECTOR CORRECTION".

3) Check currently inputted "injector class input state".

Specification : IQA data inputted to ECM should be identical with IQA data of injector.
FLA -426 FUEL SYSTEM

EGNG004U

4) Are both data identical?

YES

▶ Go to "Verification of Vehicle Repair".

NO

▶ If error is not corrected after reperforming "INJECTOR CORRECTION" procedure, replace ECM.

NOTE
Input iQA data of injector mounted at cylinder at replacing ECM using scantool.
If this process is not performed, engine check lamp on cluster blinks and normal engine power generation is impos-
sible.

VERIFICATION OF VEHICLE REPAIR EE66D5CF

Refer to DTC P1670.


DIESEL CONTROL SYSTEM FLA -427

DTC P2009 INTAKE MANIFOLD RUNNER CONTROL CIRCUIT LOW(BANK 1)

COMPONENT LOCATION EB20D89B

Variable Swirl Control actuator

EGNG011D

GENERAL DESCRIPTION EAACBFCE

Variable swirl control actuator consists of DC motor and motor position sensor(potentiometer) which detects the position
of swirl valve.As closing one intake port out of two at idle and below 3000RPM, swirl effect is taken on intake air. This
swirl effect increases air flow rate.

However, because air flow rate is too high, swirl effect is neglectable thus, swirl valve is opened for efficient intake of air.

To prevent swirl valve and shaft form being stuck by foreign metarial, and to learn max opening and closing position of
swirl valve, it is fully opened and closed twice at turning engine OFF.

※Swirl
The air flow which indicates Intake air swirls with respect to the axis passing through the centre of piston with length-
direction by intake port which is eccentric from the centre of combustion chamber.

Variable swirl control actuator


(motor & position sensor)

swirl valve

EGNG011E

DTC DESCRIPTION E81F6542

P2009 is set when open or short to ground in variable swirl actuator driving motor (+) output terminal. The polarity of (+)
and (-) lines shift each other in accordance with the condition of swirl valve(opened or closed) thus, checking both (+) and
(-) circuits is required.
FLA -428 FUEL SYSTEM

DTC DETECTING CONDITION EF775754

Item Detecting Condition Possible Cause


DTC Strategy • Voltage monitoring
Enable Conditions • Engine running
• Short to ground in motor output terminal
ThresholdValue
• Open in motor circuit
DiagnosticTime • 200ms • Variable swirl valve motor
circuit
Fuel Cut NO
EGR Off NO • Swirl valve opened at variable
Fail Safe
Fuel Limit NO swirl control actuator failure

MIL NO

SPECIFICATION EA9E2873

Variable swirl control actuator characteristic curve

Defree
[]

Duty [%]

EGNG011F
DIESEL CONTROL SYSTEM FLA -429

SCHEMATIC DIAGRAM EB2DB46F

[CIRCUIT DIAGRAM] [CONNECTOR INFORMATION]

C147 Variable swirl control actuator C101-1 ECM Terminal Connected to Function
1 C101-1 terminal 60 MTR(+)
1
60. MTR(+) 2 C101-1 terminal 30 MTR(-)
3 C101-1 terminal 26 Power
M 4 Feed back signal
C101-1 terminal 56
2 30. MTR(-) 5 C101-1 terminal 6 Feed back ground

3
26. Power

4
56. Feed back signal

5
6. Feed back ground

[HARNESS CONNECTOR]

60 59 58 57 56 55 54 53 52 51 50 49 48 47 46 94 93 92 91 90 89 88 87 86 85 84 83 82 81 80 79 78 77 76 75 74 73
45 44 43 42 41 40 39 38 37 36 35 34 33 32 31 6 5
72 71 70 69 68 67 66 65 64 63 62 61 60 59 58 57 56 55 54 53 52 51
4 3
5 4 3 2 1 50 49 48 47 46 45 44 43 42 41 40 39 38 37 36 35 34 33 32 31 30 29
30 29 28 27 26 25 24 23 22 21 20 19 18 17 16 2 1
28 27 26 25 24 23 22 21 20 19 18 17 16 15 14 13 12 11 10 9 8 7
15 14 13 12 11 10 9 8 7 6 5 4 3 2 1

C147 Variable swirl control actuator C101-1 ECM C101-2 ECM

EGNG011G
FLA -430 FUEL SYSTEM

SIGNAL WAVEFORM AND DATA E1F789AA

Fig.1 Fig.2

Swirl valve fully closed Swirl valve fully opened

Fig.3
Fig. 1) Waveform when variable swirl valve closed at idle. Terminal 1 is (+) and 2 is (-).
Fig. 2) Waveform when variable swirl valve opened at above 3000RPM. Terminal 1 is (-) and 2 is (+).
Fig. 3) Waveform of variable swirl control actuator motor position sensor at the point of turning engine OFF.
4.3V at swirl valve closed and 0.3V at swirl valve opened. Swirl valve is opened and closed twice at engine "OFF".
EGNG011H

TERMINAL AND CONNECTOR INSPECTION E7BC703E

1. Electrical systems consist of a lot of harness and connectors, poor connection of terminals can cause various prob-
lems and damge of component.

2. Perform checking procedure as follows.

1) Check damage of harness and terminals : Check terminals for contact resistance, corrosion and deformation.

2) Check connecting condition of ECM and component connector : Check terminal seperation, damage of locking
device and connecting condition between terminal and wiring.

NOTE
Disconnect the pin which requires checking at male connector and insert it to the terminal at female connector for
checking connecting condition. ( after checking, reconnect the pin at correct position. )

3. Is the problem found?


DIESEL CONTROL SYSTEM FLA -431

YES

▶ Repair the trouble causing part and go to "Verification of Vehicle Repair".

NO

▶ Go to "Control Circuit Inspection".

CONTROL CIRCUIT INSPECTION E0DF1D85

1. Check short to ground in control circuit

1) IG KEY "OFF", ENGINE "OFF".

2) Disconnect variable swirl control actuator connector and ECM connector.

3) Check continuity between variable swirl control actuator connector terminal 1(or 2) and chassis ground.

Specification : Discontinuity(Infinite Ω )

4) Is the measured resistance within the specification?

YES

▶ Go to "2.Check open in motor circuit" as follows.

NO

▶ Repair short to ground in variable swirl control actuator motor circuit and go to "Verification of Vehicle Repair".

2. Check open in motor circuit

1) IG KEY "OFF", ENGINE "OFF".

2) Disconnect variable swirl control actuator connector and ECM connector.

3) Check continuity between variable swirl control actuator connector terminal 1 and ECM connector terminal 60.

4) Check continuity between variable swirl control actuator connector terminal 2 and ECM connector terminal 30.

Specification : Continuity (below 1.0Ω )

5) Is the measured resistance within the specification?

YES

▶ Go to "Component Inspection".

NO

▶ Repair open in control circuit and go to "Verification of Vehicle Repair".

COMPONENT INSPECTION E1B5A12F

1. Check motor coil resistance

1) IG KEY "OFF", ENGINE "OFF".


FLA -432 FUEL SYSTEM

2) Disconnect variable swirl control actuator connector.

3) Measure the resistance between variable swirl control actuator component terminal 1 and 2.

Specification : 15.0 ± 3 Ω (20℃)

1 2 3 4 5

EGNG011K

4) Is the measured resistance within the specification?

YES

▶ Go to "2. Check motor operation".

NO

▶ Replace variable swirl control actuator assy’.

2. Check motor operation

1) IG KEY "ON" , ENGINE "ON".

2) Keep engine at idle state.

3) Monitor the waveform of variable swirl control actuator terminal 1and 2 with two channel oscilloscope.

4) Accelerating engine to above 3000RPM, let variable swirl control actuator be opened(operates).

Specification : Refer to Signal Waveform & Data "Fig.1)", " Fig.2)".

5) Does variable swirl control actuator operate correctly?

YES

▶ Go to "Verification of Vehicle Repair".

NO

▶ Replace variable swirl control actuator assy’ and go to "Verification of Vehicle Repair".

VERIFICATION OF VEHICLE REPAIR E0E94E2A

After a repair, it is essential to verify that the fault is corrected.

1. After connecting Scantool select "DIAGNOSTIC TROUBLE CODES(DTCs)" mode.

2. Clear recorded DTC using Scantool.

3. Drive the vehicle within DTC "Enable conditions" in "General information".


DIESEL CONTROL SYSTEM FLA -433

4. After selecting "DIAGNOSTIC TROUBLE CODES(DTCs)" mode and check if DTC is recorded again.

5. Are any DTCs recorded ?

YES

▶ Go to the DTC guide of recorded NO. in Scantool.

NO

▶ System operates within specification.


FLA -434 FUEL SYSTEM

DTC P2010 INTAKE MANIFOLD RUNNER CONTROL CIRCUIT HIGH(BANK


1)

COMPONENT LOCATION EBF21D87

Refer to DTC P2009.

GENERAL DESCRIPTION E2DE4B5C

Refer to DTC P2009.

DTC DESCRIPTION ED2E2BDF

P2010 is set when short to battery in variable swirl control actuator driving motor (+) output terminal. The polarigy of (+)
and (-) lines shift each other in accordance with the condition of swirl valve(opened or closed) thus, checking both (+) and
(-) circuits is required.

DTC DETECTING CONDITION E4EA197E

Item Detecting Condition Possible Cause


DTC Strategy • Voltage monitoring
Enable Conditions • Engine running
ThresholdValue • Short to battery in motor output terminal
DiagnosticTime • 200ms • Variable swirl valve motor
Fuel Cut NO circuit

EGR Off NO • Swirl valve opened at variable


Fail Safe
Fuel Limit NO swirl control actuator failure

MIL NO

SPECIFICATION E35103F0

Refer to DTC P2009.

SCHEMATIC DIAGRAM ED35264D

Refer to DTC P2009.

SIGNAL WAVEFORM AND DATA E9FEDD55

Refer to DTC P2009.

TERMINAL AND CONNECTOR INSPECTION E94BBC05

Refer to DTC P2009.

CONTROL CIRCUIT INSPECTION ECB5B1ED

1. Check control circuit voltage


DIESEL CONTROL SYSTEM FLA -435

1) IG KEY "OFF", ENGINE "OFF".

2) Disconnect variable swirl control actuator connector.

3) IG KEY "ON".

4) Measure the voltage of variable swirl control actuator connector terminal 1 and 2.

Specification : 0.0V~0.1V

5) Is the measured voltage within the specification?

YES

▶ Repair short to battery in variable swirl control actuator motor circuit and go to "Verification of Vehicle Repair".

NO

▶ Check "2. Check open in motor circuit" as follows.

2. Check open in motor circuit

1) IG KEY "OFF", ENGINE "OFF".

2) Disconnect variable swirl control actuator connector and ECM connector.

3) Check continuity between variable swirl control actuator connector terminal 1 and ECM connector terminal 60.

4) Check continuity between variable swirl control actuator connector terminal 2 and ECM connector terminal 30.

Specification : Continuity (below 1.0Ω )

5) Is the measured resistance within the specification?

YES

▶ Go to "Component Inspection".

NO

▶ Repair open in control circuit and go to "Verification of Vehicle Repair".

COMPONENT INSPECTION E4642CDB

1. Check motor coil resistance

1) IG KEY "OFF", ENGINE "OFF".

2) Disconnect variable swirl control actuator connector.

3) Measure the resistance between variable swirl control actuator component terminal 1 and 2.

Specification : 15.0 ± 3 Ω (20℃)


FLA -436 FUEL SYSTEM

1 2 3 4 5

EGNG011K

4) Is the measured resistance within the specification?

YES

▶ Go to "2. Check motor operation".

NO

▶ Replace variable swirl control actuator assy’.

2. Check motor operation

1) IG KEY "ON" , ENGINE "ON".

2) Keep engine at idle state.

3) Monitor the waveform of variable swirl control actuator terminal 1and 2 with two channel oscilloscope.

4) Accelerating engine to above 3000RPM, let variable swirl control actuator be opened(operates).

Specification : Refer to Signal Waveform & Data "Fig.1)", " Fig.2)".

5) Does variable swirl control actuator operate correctly?

YES

▶ Go to "Verification of Vehicle Repair".

NO

▶ Replace variable swirl control actuator assy’ and go to "Verification of Vehicle Repair".

VERIFICATION OF VEHICLE REPAIR E430C7D3

Refer to DTC P2009.


DIESEL CONTROL SYSTEM FLA -437

DTC P2015 INTAKE MANIFOLD RUNNER POSITION SENSOR/SWITCH


CIRCUIT RANGE/PERFORMANCE(BANK 1)

COMPONENT LOCATION EEC48DBE

Variable Swirl Control actuator

EGNG011D

GENERAL DESCRIPTION E6E0CC10

Variable swirl control actuator consists of DC motor and motor position sensor(potentiometer) which detects the position
of swirl valve.As closing one intake port out of two at idle and below 3000RPM, swirl effect is taken on intake air. This
swirl effect increases air flow rate.

However, because air flow rate is too high, swirl effect is neglectable thus, swirl valve is opened for efficient intake of air.

To prevent swirl valve and shaft form being stuck by foreign metarial, and to learn max opening and closing position of
swirl valve, it is fully opened and closed twice at turning engine OFF.

※Swirl
The air flow which indicates Intake air swirls with respect to the axis passing through the centre of piston with length-
direction by intake port which is eccentric from the centre of combustion chamber.

Variable swirl control actuator


(motor & position sensor)

swirl valve

EGNG011E

DTC DESCRIPTION EB3DDCD5

P2015 is set if variable swirl valve position fails to reach target position within 3 sec. while ECM already outputted motor
driving signal(swirl valve fully open or close signal). This code is due to 1)swirl valve shaft stuck or problem of link device
or 2)variable swirl valve position sensor output value stuck.
FLA -438 FUEL SYSTEM

DTC DETECTING CONDITION E0C0C2CA

Item Detecting Condition Possible Cause


DTC Strategy • Voltage monitoring
Enable Conditions • IG KEY "ON"
• Variable swirl valve operating motor • Variable swirl valve shaft
ThresholdValue
mechanically stuck stuck
DiagnosticTime • 3.0 sec. • Variable swirl valve link
device problem
Fuel Cut NO • Variable swirl valve position
EGR Off NO sensor component
• Swirl valve opened at variable
Fail Safe
Fuel Limit NO swirl control actuator failure

MIL NO

SPECIFICATION E4B5E972

Variable swirl control actuator characteristic curve

Defree
[]

Duty [%]

EGNG011F
DIESEL CONTROL SYSTEM FLA -439

SCHEMATIC DIAGRAM EC21A3A5

[CIRCUIT DIAGRAM] [CONNECTOR INFORMATION]

C147 Variable swirl control actuator C101-1 ECM Terminal Connected to Function
1 C101-1 terminal 60 MTR(+)
1
60. MTR(+) 2 C101-1 terminal 30 MTR(-)
3 C101-1 terminal 26 Power
M 4 Feed back signal
C101-1 terminal 56
2 30. MTR(-) 5 C101-1 terminal 6 Feed back ground

3
26. Power

4
56. Feed back signal

5
6. Feed back ground

[HARNESS CONNECTOR]

60 59 58 57 56 55 54 53 52 51 50 49 48 47 46 94 93 92 91 90 89 88 87 86 85 84 83 82 81 80 79 78 77 76 75 74 73
45 44 43 42 41 40 39 38 37 36 35 34 33 32 31 6 5
72 71 70 69 68 67 66 65 64 63 62 61 60 59 58 57 56 55 54 53 52 51
4 3
5 4 3 2 1 50 49 48 47 46 45 44 43 42 41 40 39 38 37 36 35 34 33 32 31 30 29
30 29 28 27 26 25 24 23 22 21 20 19 18 17 16 2 1
28 27 26 25 24 23 22 21 20 19 18 17 16 15 14 13 12 11 10 9 8 7
15 14 13 12 11 10 9 8 7 6 5 4 3 2 1

C147 Variable swirl control actuator C101-1 ECM C101-2 ECM

EGNG011G
FLA -440 FUEL SYSTEM

SIGNAL WAVEFORM AND DATA E6192CFF

Fig.1 Fig.2

Swirl valve fully closed Swirl valve fully opened

Fig.3
Fig. 1) Waveform when variable swirl valve closed at idle. Terminal 1 is (+) and 2 is (-).
Fig. 2) Waveform when variable swirl valve opened at above 3000RPM. Terminal 1 is (-) and 2 is (+).
Fig. 3) Waveform of variable swirl control actuator motor position sensor at the point of turning engine OFF.
4.3V at swirl valve closed and 0.3V at swirl valve opened. Swirl valve is opened and closed twice at engine "OFF".
EGNG011H

COMPONENT INSPECTION E0C565F0

1. Check variable swirl control actuator link device operation

1) IG KEY "OFF", ENGINE "OFF".

2) Wait for approx. 20 sec. and check Main relay turns "OFF".

3) Disconnect variable swirl control actuator connector.

4) Pressing variable swirl control actuator link with hands, check if shaft stuck, tightness or problem of link device
is detected.

Specification : variable swirl control actuator link device should move smoothly.

5) Does variable swirl control actuator move slowly?


DIESEL CONTROL SYSTEM FLA -441

YES

▶ Go to "2. Check motor coil resistance".

NO

▶ Replace stuck or too tight parts of component(intake manifold assy’ or swirl actuator) and go to "Verification
of Vehicle Repair".

2. Check motor coil resistance

1) IG KEY "OFF", ENGINE "OFF".

2) Disconnect variable swirl control actuator.

3) Measure the resistance between variable swirl control actuator component terminal 1 and 2.

Specification : 15.0 ± 3 Ω (20℃)

1 2 3 4 5

EGNG011K

4) Is the measured resistance within the specification?

YES

▶ Go to "3. Check variable swirl control actuator position sensor resistance".

NO

▶ Replace variable swirl control actuator and go to "Verification of Vehicle Repair".

3. Check variable swirl control actuator position sensor resistance

1) IG KEY "OFF", ENGINE "OFF".

2) Disconnect variable swirl control actuator.

3) Measure the resistance of variable swirl control actuator component terminal 3,4,5 referring "Terminal resistance
table" as follows.

Specification : Terminal resistance table


FLA -442 FUEL SYSTEM

Resistance ( KΩ 20℃ ) Component


Detecting
valve fully valve fully Characteristic connector
terminal
opend closed shape

3(power)-
4.47±0.1KΩ 4.47±0.1KΩ stable
5(ground)
variable swirl
3(power)- 1 2 3 4 5
control actuator 4.81±0.1KΩ 0.85±0.1KΩ resistance drops
4(signal)
position sensor
4(signal)- EGNG011L
0.75±0.1KΩ 4.71±0.1KΩ resistance rises
5(ground)

4) Is the measured resistance within the specification?

YES

▶ Go to "4. Check motor operation" as follows.

NO

▶ Replace variable swirl control actuator assy’ and go to "Verification of Vehicle Repair".

4. Check motor operation

1) IG KEY "ON" , ENGINE "ON".

2) Keep engine at idle state.

3) Monitor the waveform of variable swirl control actuator terminal 1and 2 with two channel oscilloscope.

4) Accelerating engine to above 3000RPM, let variable swirl control actuator be opened(operates).

Specification : Refer to Signal Waveform & Data "Fig.1)", " Fig.2)".

5) Does variable swirl control actuator operate correctly?

YES

▶ Go to "5. Check variable swirl control actuator position sensor operation".

NO

▶ Replace variable swirl control actuator assy’ and go to "Verification of Vehicle Repair".

5. Check variable swirl control actuator position sensor operation

1) IG KEY "ON", ENGINE "ON".

2) Keep engine at idle state.

3) Monitor the waveform of variable swirl control actuator terminal 4 with oscilloscope.

4) Turning off engine, monitor the waveform of variable swirl control actuator at the point of operation stop.

Specification : Refer to Signal Waveform & Data "Fig.3)"

5) Does variable swirl control actuator and position sensor operations are OK?
DIESEL CONTROL SYSTEM FLA -443

YES

▶ Go to "Verification of Vehicle Repair".

NO

▶ Replace variable swirl control actuator assy’ and go to "Verification of Vehicle Repair".

VERIFICATION OF VEHICLE REPAIR ED77233C

After a repair, it is essential to verify that the fault is corrected.

1. After connecting Scantool select "DIAGNOSTIC TROUBLE CODES(DTCs)" mode.

2. Clear recorded DTC using Scantool.

3. Drive the vehicle within DTC "Enable conditions" in "General information".

4. After selecting "DIAGNOSTIC TROUBLE CODES(DTCs)" mode and check if DTC is recorded again.

5. Are any DTCs recorded ?

YES

▶ Go to the DTC guide of recorded NO. in Scantool.

NO

▶ System operates within specification.


FLA -444 FUEL SYSTEM

DTC P2016 INTAKE MANIFOLD RUNNER POSITION SENSOR/SWITCH


CIRCUIT LOW(BANK 1)

COMPONENT LOCATION E60D5871

Refer to DTC P2015.

GENERAL DESCRIPTION EDFD6886

Refer to DTC P2015.

DTC DESCRIPTION EC4FDA2A

P2016 is set when variable swirl valve position sensor output voltage below 0.18V is detected for more than 0.6 sec. This
code is due to open in power circuit or short to ground in signal circuit.

DTC DETECTING CONDITION E642E59E

Item Detecting Condition Possible Cause


DTC Strategy • Voltage monitoring
Enable Conditions • IG KEY "ON"
ThresholdValue • Output voltage below minimum value( below 180mV )
• Variable swirl valve position
DiagnosticTime • 600ms sensor circuit
Fuel Cut NO • Variable swirl valve position
sensor component
EGR Off NO • Swirl valve opened at variable
Fail Safe
Fuel Limit NO swirl control actuator failure

MIL NO

SPECIFICATION ECCDED91

Refer to DTC P2015.

SCHEMATIC DIAGRAM E48BE295

Refer to DTC P2015.

SIGNAL WAVEFORM AND DATA EC0E5BC9

Refer to DTC P2015.

TERMINAL AND CONNECTOR INSPECTION E0803308

1. Electrical systems consist of a lot of harness and connectors, poor connection of terminals can cause various prob-
lems and damge of component.

2. Perform checking procedure as follows.

1) Check damage of harness and terminals : Check terminals for contact resistance, corrosion and deformation.
DIESEL CONTROL SYSTEM FLA -445

2) Check connecting condition of ECM and component connector : Check terminal seperation, damage of locking
device and connecting condition between terminal and wiring.

NOTE
Disconnect the pin which requires checking at male connector and insert it to the terminal at female connector for
checking connecting condition. ( after checking, reconnect the pin at correct position. )

3. Is the problem found?

YES

▶ Repair the trouble causing part and go to "Verification of Vehicle Repair".

NO

▶ Go to "Power Circuit Inspection".

POWER CIRCUIT INSPECTION E34BD825

1. Check power circuit voltage

1) IG KEY "OFF", ENGINE "OFF".

2) Disconnect variable swirl control actuator connector.

3) IG KEY "ON".

4) Measure the voltage of variable swirl control actuator connector terminal 3.

Specification : 4.8V~5.1V

5) Is the measured voltage within the specification?

YES

▶ Go to "Signal Circuit Inspection".

NO

▶ Repair open in power circuit and go to "Verification of Vehicle Repair".

SIGNAL CIRCUIT INSPECTION E0FBE4AD

1. Check signal circuit voltage

1) IG KEY "OFF", ENGINE "OFF".

2) Disconnect variable swirl control actuator connector.

3) IG KEY "ON".

4) Measure the voltage of variable swirl control actuator connector terminal 4.

Specification : 4.8V~5.1V

5) Is the measured voltage within the specification?


FLA -446 FUEL SYSTEM

YES

▶ Go to "Component Inspection".

NO

▶ Go to "2. Check short to ground in signal circuit" as follows.

2. Check short to ground in signal circuit

1) IG KEY "OFF", ENGINE "OFF".

2) Disconnect variable swirl control actuator connector and ECM connector.

3) Check continuity between variable swirl control actuator connector terminal 4 and chassis ground.

Specification : Discontinuity(Infinite Ω )

4) Is the measured resistance within the specificaiton?

YES

▶ Go to "Component Inspection".

NO

▶ Repair short to ground in signal circuit and go to "Verification of Vehicle Repair".

COMPONENT INSPECTION E7C16FBA

1. Check variable swirl control actuator position sensor resistance

1) IG KEY "OFF", ENGINE "OFF".

2) Disconnect variable swirl control actuator.

3) Measure the resistance of variable swirl control actuator component terminal 3,4,5 referring "Terminal resistance
table" as follows.

Specification : Terminal resistance table

Resistance ( KΩ 20℃ ) Component


Detecting
valve fully valve fully Characteristic connector
terminal
opend closed shape

3(power)-
4.47±0.1KΩ 4.47±0.1KΩ stable
5(ground)
variable swirl
3(power)- 1 2 3 4 5
control actuator 4.81±0.1KΩ 0.85±0.1KΩ resistance drops
4(signal)
position sensor
4(signal)- EGNG011L
0.75±0.1KΩ 4.71±0.1KΩ resistance rises
5(ground)

4) Is the measured resistance within the specification?


DIESEL CONTROL SYSTEM FLA -447

YES

▶ "2. Check variable swirl control actuator position sensor operation".

NO

▶ Replace variable swirl control actuator assy’ and go to "Verification of Vehicle Repair".

2. Check variable swirl control actuator position sensor operation

1) IG KEY "ON", ENGINE "ON".

2) Keep engine at idle state.

3) monitor the waveform of variable swirl control actuator terminal 4 with oscilloscope.

4) Turning off engine, monitor the waveform of variable swirl control actuator at the point of operation stop.

Specification : Refer to Signal Waveform & Data "Fig.3)"

5) Does variable swirl control actuator and position sensor operations are OK?

YES

▶ Go to "Verification of Vehicle Repair".

NO

▶ Replace variable swirl control actuator assy’ and go to "Verification of Vehicle Repair".

VERIFICATION OF VEHICLE REPAIR E4A71BC2

Refer to DTC P2015.


FLA -448 FUEL SYSTEM

DTC P2017 INTAKE MANIFOLD RUNNER POSITION SENSOR/SWITCH


CIRCUIT HIGH(BANK 1)

COMPONENT LOCATION E7520E1A

Refer to DTC P2015.

GENERAL DESCRIPTION E333EFEB

Refer to DTC P2015.

DTC DESCRIPTION E5AEB5A3

P2017 is set when variable swirl valve position sensor output voltage above 4.9V is detected for more than 0.6 sec. This
code is due to 1)open in signal circuit or ground circuit or 2)short to battery in power circuit or signal circuit.

DTC DETECTING CONDITION E4B42D06

Item Detecting Condition Possible Cause


DTC Strategy • Voltage monitoring
Enable Conditions • IG KEY "ON"
• Output voltage above minimum value(
ThresholdValue
above 4900mV ) • Variable swirl valve position
DiagnosticTime • 600ms sensor circuit
• Variable swirl valve position
Fuel Cut NO sensor component
EGR Off NO • Swirl valve opened at variable
Fail Safe
Fuel Limit NO swirl control actuator failure

MIL NO

SPECIFICATION E52A0B07

Refer to DTC P2015.

SCHEMATIC DIAGRAM E834F408

Refer to DTC P2015.

SIGNAL WAVEFORM AND DATA E1654208

Refer to DTC P2015.

TERMINAL AND CONNECTOR INSPECTION EB7E8AEF

Refer to DTC P2015.

POWER CIRCUIT INSPECTION E5D33003

1. Check power circuit voltage


DIESEL CONTROL SYSTEM FLA -449

1) IG KEY "OFF", ENGINE "OFF".

2) Disconnect variable swirl control actuator connector.

3) IG KEY "ON".

4) Measure the voltage of variable swirl control actuator connector terminal 3.

Specification : 4.8V~5.1V

5) Is the measured voltage within the specification?

YES

▶ Go to "Signal Circuit Inspection".

NO

▶ Repair open in power circuit and go to "Verification of Vehicle Repair".

SIGNAL CIRCUIT INSPECTION E3E6B1B3

1. Check signal circuit voltage

1) IG KEY "OFF", ENGINE "OFF".

2) Disconnect variable swirl control actuator connector.

3) IG KEY "ON".

4) Measure the voltage of variable swirl control actuator connector terminal 4.

Specification : 4.8V~5.1V

5) Is the measured voltage within the specification?

YES

▶ Go to "Ground Circuit Inspection".

NO

▶ Go to "2. Check open in signal circuit" as follows.

2. Check open in signal circuit

1) IG KEY "OFF", ENGINE "OFF".

2) Disconnect variable swirl control actuator connector and ECM connector.

3) Check continuity between variable swirl control actuator connector terminal 4 and ECM connector terminal 56.

Specification : Discontinuity(Infinite Ω )

4) Is the measured resistance within the specificaiton?


FLA -450 FUEL SYSTEM

YES

▶ Go to "Ground Circuit Inspection".

NO

▶ Repair open in signal circuit and go to "Verification of Vehicle Repair".

GROUND CIRCUIT INSPECTION ED4C00D3

1. IG KEY "OFF", ENGINE "OFF".

2. Disconnect variable swirl control actuator connector.

3. IG KEY "ON".

4. Measure the voltage of variable swirl control actuator connector terminal 3. [ TEST "A" ]

5. Measure the voltage between variable swirl control actuator connector terminal 3 and 5. [ TEST "B" ]
( terminal 3 : Check + prove , terminal 5 : Check - prove )

Specification : [TEST "A"] Voltage - [TEST "B"] Voltage = below 200mV

6. Is the measured voltage within the specification?

YES

▶ Go to "Component Inspection".

NO

▶ When "B" voltage is not detected : Repair open in ground circuit and go to "Verification of Vehicle Repair".
▶ When the voltage difference between "A" and "B" is above 200mV : Eliminate the causes of excessive resistance
and go to "Verification of Vehicle Repair".

COMPONENT INSPECTION ED445F06

1. Check variable swirl control actuator position sensor resistance

1) IG KEY "OFF", ENGINE "OFF".

2) Disconnect variable swirl control actuator.

3) Measure the resistance of variable swirl control actuator component terminal 3,4,5 referring "Terminal resistance
table" as follows.

Specification : Terminal resistance table


DIESEL CONTROL SYSTEM FLA -451

Resistance ( KΩ 20℃ ) Component


Detecting
valve fully valve fully Characteristic connector
terminal
opend closed shape

3(power)-
4.47±0.1KΩ 4.47±0.1KΩ stable
5(ground)
variable swirl
3(power)- 1 2 3 4 5
control actuator 4.81±0.1KΩ 0.85±0.1KΩ resistance drops
4(signal)
position sensor
4(signal)- EGNG011L
0.75±0.1KΩ 4.71±0.1KΩ resistance rises
5(ground)

4) Is the measured resistance within the specification?

YES

▶ "2. Check variable swirl control actuator position sensor operation".

NO

▶ Replace variable swirl control actuator assy’ and go to "Verification of Vehicle Repair".

2. Check variable swirl control actuator position sensor operation

1) IG KEY "ON", ENGINE "ON".

2) Keep engine at idle state.

3) monitor the waveform of variable swirl control actuator terminal 4 with oscilloscope.

4) Turning off engine, monitor the waveform of variable swirl control actuator at the point of operation stop.

Specification : Refer to Signal Waveform & Data "Fig.3)"

5) Does variable swirl control actuator and position sensor operations are OK?

YES

▶ Go to "Verification of Vehicle Repair".

NO

▶ Replace variable swirl control actuator assy’ and go to "Verification of Vehicle Repair".

VERIFICATION OF VEHICLE REPAIR E3A15F12

Refer to DTC P2015.


FLA -452 FUEL SYSTEM

DTC P2111 THROTTLE CONTROL ACTUATOR CIRCUIT HIGH

COMPONENT LOCATION E46D4F66

Throttle control actuator

EGNG010V

GENERAL DESCRIPTION E6A5977A

As closing or opening vacuum line from vacuum pump which is installed at the end of cam shaft, with the method of
duty control, Throttle control Actuator controls throttle flap valve when engine is turning OFF.When turning engines OFF,
Throttle flap valve cuts intake air to prevent overrun phenomena.(In spite of turning engine OFF, engine does not stop and
runs for a while due to rotating inertia of engine and fuel leakage at injector nozzle. ) To check its operation, watch if it
operate when turning engine OFF.

DTC DESCRIPTION E4915506

P2111 is set when excessive current in throttle control actuator is detected for more than 0.11 sec. this code is due to
short to battery in control circuit or internal short of actuator component.

DTC DETECTING CONDITION E27D6A17

Item Detecting Condition Possible Cause


DTC Strategy • Voltage monitoring
Enable Conditions • IG KEY "ON"
ThresholdValue • Short to battery
• Throttle contor actuator
DiagnosticTime • 110ms circuit
Fuel Cut NO • Throttle contor actuator
component
EGR Off YES
Fail Safe
Fuel Limit NO
MIL NO
DIESEL CONTROL SYSTEM FLA -453

SPECIFICATION E1D4993C

Throttle control actuator Throttle control actuator Throttle control actuator


component resistance operating Hz operating duty

23.8~31.3Ω (20℃) 300Hz 38%(no vacuum)~90%(vacuum)

SCHEMATIC DIAGRAM E88A78D4

[CIRCUIT DIAGRAM] [CONNECTOR INFORMATION]


C135 Throttle control Actuator C101-2 ECM
Terminal Connected to Function
1
90. Throttle control Actuator 1 C101-1 terminal 90 Throttle control Actuator control
control
2 C142 J/C terminal 7 15A INJ FUSE (MAIN relay power)
2

15A INJ FUSE (MAIN relay power)

[HARNESS CONNECTOR]

60 59 58 57 56 55 54 53 52 51 50 49 48 47 46 94 93 92 91 90 89 88 87 86 85 84 83 82 81 80 79 78 77 76 75 74 73
45 44 43 42 41 40 39 38 37 36 35 34 33 32 31 6 5
72 71 70 69 68 67 66 65 64 63 62 61 60 59 58 57 56 55 54 53 52 51
4 3
2 1 50 49 48 47 46 45 44 43 42 41 40 39 38 37 36 35 34 33 32 31 30 29
30 29 28 27 26 25 24 23 22 21 20 19 18 17 16 2 1
15 14 13 12 11 10 9 8 7 6 5 4 3 2 1 28 27 26 25 24 23 22 21 20 19 18 17 16 15 14 13 12 11 10 9 8 7

C135 Throttle control Actuator C101-1 ECM C101-2 ECM

EGNG010W

SIGNAL WAVEFORM AND DATA EB851DBE

Fig.1 Fig.2
Fig.1) Waveform of Throttle control actuator without throttle flap operation(idle) : At IG KEY "ON", ENGINE "ON",
38% duty is outputted continuously.
Fig.2) Waveform of Throttle control actuator with throttle flap operation(engine "OFF") : At IG KEY "OFF",
90% duty is outputted for about 1 sec.
EGNG010X

MONITOR SCANTOOL DATA EEA0C3E4

1. Connect Scantool to Data Link Connector (DLC).


FLA -454 FUEL SYSTEM

2. Warm engine up to normal operating temperature.

3. Turn "OFF" electrical devices and A/C.

4. Monitor "INLET THROTTLE ACTU." parameter on the Scantool.

Specification : 94.5% duty outputted except the operation of throttle flap


9.4% duty outputted at the operation of throttle flap

Fig.1
Fig 1) The duty of "INLET THROTTLE ACTU." is 94.5% at IG KEY "ON" and ENGINE "ON".
The duty of "INLET THROTTLE ACTU." is 9.4% at IG KEY "OFF" and ENGINE "OFF".
EGNG010Y

TERMINAL AND CONNECTOR INSPECTION E6E2B570

1. Electrical systems consist of a lot of harness and connectors, poor connection of terminals can cause various prob-
lems and damge of component.

2. Perform checking procedure as follows.

1) Check damage of harness and terminals : Check terminals for contact resistance, corrosion and deformation.

2) Check connecting condition of ECM and component connector : Check terminal seperation, damage of locking
device and connecting condition between terminal and wiring.

NOTE
Disconnect the pin which requires checking at male connector and insert it to the terminal at female connector for
checking connecting condition. ( after checking, reconnect the pin at correct position. )

3. Is the problem found?

YES

▶ Repair the trouble causing part and go to "Verification of Vehicle Repair".

NO

▶ Go to "Power Circuit Inspection".


DIESEL CONTROL SYSTEM FLA -455

POWER CIRCUIT INSPECTION E21F2AC6

1. Check power circuit voltage

1) IG KEY "OFF", ENGINE "OFF".

2) Disconnect Throttle control actuator.

3) IG KEY "ON".

4) Measure the voltage of Throttle control actuator connector terminal 2.

Specification : 11.5V~13.0V

5) Is the measured voltage within the specification?

YES

▶ Go to "Control Circuit Inspection".

NO

▶ Repair E/R FUSE & RELAY BOX 15A INJ fuse and related circuit and go to "Verification of Vehicle Repair".

CONTROL CIRCUIT INSPECTION E347EACA

1. Check monitoring voltage in control circuit

1) IG KEY "OFF", ENGINE "OFF".

2) Disconnect Throttle control actuator connector.

3) IG KEY "ON".

4) Measure the voltage of Throttle control actuator connector terminal 1.

specification : 3.2V~3.7V

5) Is the measured voltage within the specification?

YES

▶ Go to "Component Inspection".

NO

▶ When voltage is not detected : Go to "2. Check open in control circuit" as follows.
▶ When high voltage is detected : Repair short to battery in control circuit and go to "Verification of Vehicle
Repair".

2. Check open in control circuit

1) IG KEY "OFF", ENGINE "OFF".

2) Disconnect Throttle control actuator connector and ECM connector.

3) Check continuity between Throttle control actuator connector terminal 1 and ECM connector terminal 90.
FLA -456 FUEL SYSTEM

specification : Continuity ( below 1.0Ω )

4) Is the measured resistance within the specification?

YES

▶ Repair short to ground in control circuit and go to "Verification of Vehicle Repair".

NO

▶ Repair open in control circuit and go to "Verification of Vehicle Repair".

COMPONENT INSPECTION E10CD28F

1. Check Throttle control actuator component resistance

1) IG KEY "OFF", ENGINE "OFF".

2) Disconnect Throttle control actuator.

3) Check the resistance of Throttle control actuator.

Specification : 23.8~31.3Ω (20℃)

1 2

EGNG011C

4) Is the measured resistance within the specification?

YES

▶ Go to "Verification of Vehicle Repair".

NO

▶ Replace Throttle control actuator and go to "Verification of Vehicle Repair".

VERIFICATION OF VEHICLE REPAIR E4BAA960

After a repair, it is essential to verify that the fault is corrected.

1. After connecting Scantool select "DIAGNOSTIC TROUBLE CODES(DTCs)" mode.

2. Clear recorded DTC using Scantool.


DIESEL CONTROL SYSTEM FLA -457

3. Drive the vehicle within DTC "Enable conditions" in "General information".

4. After selecting "DIAGNOSTIC TROUBLE CODES(DTCs)" mode and check if DTC is recorded again.

5. Are any DTCs recorded ?

YES

▶ Go to the DTC guide of recorded NO. in Scantool.

NO

▶ System operates within specification.


FLA -458 FUEL SYSTEM

DTC P2112 THROTTLE CONTROL ACTUATOR CIRCUIT LOW

COMPONENT LOCATION E058AE56

Refer to DTC P2111.

GENERAL DESCRIPTION EB631726

Refer to DTC P2111.

DTC DESCRIPTION ED0F4C80

P2112 is set when "0"A in throttle control actuator is detected for more than 0.11 sec. this code is due to 1)open or short
to ground in control circuit or 2)internal open in actuator component.

DTC DETECTING CONDITION EE479F35

Item Detecting Condition Possible Cause


DTC Strategy • Voltage monitoring
Enable Conditions • IG KEY "ON"
ThresholdValue • Short to GND, Wiring open
• Throttle control actuator
DiagnosticTime • 110ms circuit
Fuel Cut NO • Throttle control actuator
component
EGR Off YES
Fail Safe
Fuel Limit NO
MIL NO

SPECIFICATION EC4EABB4

Refer to DTC P2111.

SCHEMATIC DIAGRAM EE52E6F8

Refer to DTC P2111.

SIGNAL WAVEFORM AND DATA E7B354A1

Refer to DTC P2111.

MONITOR SCANTOOL DATA E38765F7

1. Connect Scantool to Data Link Connector (DLC).

2. Warm engine up to normal operating temperature.

3. Turn "OFF" electrical devices and A/C.

4. Monitor "INLET THROTTLE ACTU." parameter on the Scantool.


DIESEL CONTROL SYSTEM FLA -459

Specification : 94.5% duty outputted except the operation of throttle flap


9.4% duty outputted at the operation of throttle flap

Fig.1
Fig 1) The duty of "INLET THROTTLE ACTU." is 94.5% at IG KEY "ON" and ENGINE "ON".
The duty of "INLET THROTTLE ACTU." is 9.4% at IG KEY "OFF" and ENGINE "OFF".
EGNG010Y

TERMINAL AND CONNECTOR INSPECTION E65A1010

Refer to DTC P2111.

POWER CIRCUIT INSPECTION E4654148

1. Check power circuit voltage

1) IG KEY "OFF", ENGINE "OFF".

2) Disconnect Throttle control actuator.

3) IG KEY "ON".

4) Measure the voltage of Throttle control actuator connector terminal 2.

Specification : 11.5V~13.0V

5) Is the measured voltage within the specification?

YES

▶ Go to "Control Circuit Inspection".

NO

▶ Repair E/R FUSE & RELAY BOX 15A INJ fuse and related circuit and go to "Verification of Vehicle Repair".

CONTROL CIRCUIT INSPECTION E615D8AE

1. Check monitoring voltage in control circuit

1) IG KEY "OFF", ENGINE "OFF".


FLA -460 FUEL SYSTEM

2) Disconnect throttle Throttle control actuator.

3) IG KEY "ON".

4) Measure the voltage of Throttle control actuator connector terminal 1.

specification : 3.2V~3.7V

5) Is the measured voltage within the specification?

YES

▶ Go to "Component Inspection".

NO

▶ When voltage is not detected : Go to "2. Check open in control circuit" as follows.
▶ When high voltage is detected : Repair short to battery in control circuit and go to "Verification of Vehicle
Repair".

2. Check open in control circuit

1) IG KEY "OFF", ENGINE "OFF".

2) Disconnect Throttle control actuator connector and ECM connector.

3) Check continuity between Throttle control actuator connector terminal 1 and ECM connector terminal 90.

specification : Continuity ( below 1.0Ω )

4) Is the measured resistance within the specification?

YES

▶ Repair short to ground in control circuit and go to "Verification of Vehicle Repair".

NO

▶ Repair open in control circuit and go to "Verification of Vehicle Repair".

COMPONENT INSPECTION E1235EF8

1. Check throttle flap actuator component resistance

1) IG KEY "OFF", ENGINE "OFF".

2) Disconnect Throttle control actuator.

3) Check the resistance of Throttle control actuator.

Specification : 23.8~31.3Ω (20℃)


DIESEL CONTROL SYSTEM FLA -461

1 2

EGNG011C

4) Is the measured resistance within the specification?

YES

▶ Go to "Verification of Vehicle Repair".

NO

▶ Replace Throttle control actuator and go to "Verification of Vehicle Repair".

VERIFICATION OF VEHICLE REPAIR E511129F

Refer to DTC P2111.


FLA -462 FUEL SYSTEM

DTC P2123 THROTTLE/PEDAL POSITION SENSOR/SWITCH "D" CIRCUIT


HIGH INPUT

COMPONENT LOCATION E0693F7D

APS

EGNG002G

GENERAL DESCRIPTION E0DBF9CD

Driver’s intension to accelerate is transmitted to ECM through Accelerator Pedal Sensor(APS) . And APS, whose mech-
anism is same as TPS, is required for ECM to determine optimum fuel injection quantity. As fidelity of APS is strongly
required, APS is devided into two. One is APS1, which outputs main signals and the other is APS2, which monitors APS1
performance.APS1 and 2 do not share power supply and ground. Normally, APS2 output voltage is the half of APS1
and if the ratio of two signal is out of specified value, error is recognized then, Limp Home mode is activated.When Limp
Home mode is activated, engine speed is fixed at 1200RPM and driving performance is limited to prevent excessive power
generation due to APS false signal.

DTC DESCRIPTION EDFB2F16

P2123 is set when output voltage of APS 1 is above the maximum value of 4.9V for more than 0.18 sec. This code is due
to the short to battery in APS 1 power circuit and signal circuit or open in sensor ground circuit.
DIESEL CONTROL SYSTEM FLA -463

DTC DETECTING CONDITION EAAD54CE

Item Detecting Condition Possible Cause


DTC Strategy • Voltage monitoring
Enable Conditions • IG KEY "ON"
• When output signal is above the maximum
ThresholdValue
value (above 4910mV )
DiagnosticTime • 180ms
Fuel Cut NO • APS standard value is 0%. • APS 1 Circuit
• Limp home idle is fixed • APS component
EGR Off NO
at (1200RPM)
Fuel Limit YES • A/C operation stops
Fail Safe according to Vehicle/Engine
speed
MIL YES • Cruise control deactivated
(for Cruise control option
applied vehicle)

SPECIFICATION EB8404BF

Pedal released Pedal depressed Sensor Type


APS 1 0.7V~0.8V 3.8V~4.4V Variable resistance
APS 2 0.275V~0.475V 1.75V~2.35V type(Potentiometer)
FLA -464 FUEL SYSTEM

SCHEMATIC DIAGRAM EF2AD4E5

[CIRCUIT DIAGRAM] [CONNECTOR INFORMATION]


E107 Accel pedal sensor C101-2 ECM
Terminal Connected to Function
6
45. APS 1 sensor power 1 C101-2 terminal 31 APS 2 sensor signal
2 C101-2 terminal 9 APS 1 sensor signal
2
9. APS 1 sensor signal 3 C101-2 terminal 46 APS 2 sensor power
4 C101-2 terminal 8 APS 2 sensor ground
5
30. APS 1 sensor ground C101-2 terminal 30 APS 1 sensor ground
5
3
46. APS 2 sensor power 6 C101-2 terminal 45 APS 1 sensor power
1
31. APS 2 sensor signal

4
8. APS 2 sensor ground

[HARNESS CONNECTOR]

1 2 3
60 59 58 57 56 55 54 53 52 51 50 49 48 47 46
94 93 92 91 90 89 88 87 86 85 84 83 82 81 80 79 78 77 76 75 74 73
45 44 43 42 41 40 39 38 37 36 35 34 33 32 31 6 5
72 71 70 69 68 67 66 65 64 63 62 61 60 59 58 57 56 55 54 53 52 51
4 5 6 4 3
30 29 28 27 26 25 24 23 22 21 20 19 18 17 16 50 49 48 47 46 45 44 43 42 41 40 39 38 37 36 35 34 33 32 31 30 29
2 1
15 14 13 12 11 10 9 8 7 6 5 4 3 2 1 28 27 26 25 24 23 22 21 20 19 18 17 16 15 14 13 12 11 10 9 8 7

E107 Accel pedal sensor


C101-1 ECM C101-2 ECM

EGNG002H

SIGNAL WAVEFORM AND DATA E9FCB379

APS 1

APS 2

APS 2 ground check


signal

Fig.1
Fig.1) APS 1 and APS 2 signals are measured simultaneously, Check if output value is rising and APS 2 is 1/2 of APS 1 signal.
EGNG014R

NOTE
APS 2 Ground checking signal is for ECM to monitor APS 2. This signal drops APS 2 output voltage to below
200.39mV per 200msec. If APS 2 output voltage does not drop to below 200.39mV, ECM sets DTC as recognizing
ground circuit error of APS 2 .
DIESEL CONTROL SYSTEM FLA -465

※ The waveform below 200.39mV is not detectable in Ground checking signal waveform of APS 2 signal. Instead, the
waveform which drops a little is detected. If APS 2 data of "SERVICE DATA" on the Scantool varies from 350mV to 0mV
periodically, it means it works well.

MONITOR SCANTOOL DATA EBE0377E

1. Connect scantool to Data Link Cable (DLC).

2. Warm engine up to normal operating temperature.

3. Turn "OFF" electrical devices and A/C.

4. Monitor "ACCEL PEDAL SENSOR", "ACCEL PEDAL SENSOR 1", "ACCEL PEDAL SENSOR 2 " parameter on the
scantool.

Specification : at idle( 0% ) ACCEL PEDAL SENSOR 1 : 600mV~800mV


ACCEL PEDAL SENSOR 2 : 1/2 of ACCEL PEDAL SENSOR 1

Fig.1
Fig.1) APS output data at warm idle. Check if output value is rising and "ACCEL PEDAL SENSOR 2" is 1/2 of
"ACCEL PEDAL SENSOR 1" signal.
EGNG002J

TERMINAL AND CONNECTOR INSPECTION EDAA39CF

1. Electrical systems consist of a lot of harness and connectors, poor connection of terminals can cause various prob-
lems and damage of component.

2. Perform checking procedure as follows.

1) Check damage of harness and terminals : Check terminals for contact resistance, corrosion and deformation.

2) Check connecting condition of ECM and component connector : Check terminal seperation, damage of locking
device and connecting condition between terminal and wiring.

NOTE
Disconnect the pin which requires checking at mail connector and insert it to the terminal at female connector for
checking connecting condition. ( after checking, reconnect the pin at correct position )

3. Is the problem found?


FLA -466 FUEL SYSTEM

YES

▶ Repair the trouble causing part and go to "Verification of Vehicle Repair".

NO

▶ Go to "Power Circuit Inspection" as follows.

POWER CIRCUIT INSPECTION E8E689F1

1. IG KEY "OFF", ENGINE "OFF".

2. Disconnect APS connector.

3. IG KEY "ON".

4. Measure the voltage of terminal 6 of APS connector.

Specification : 4.8V~5.1V

5. Is the measured voltage within the specification?

YES

▶ Go to "Signal Circuit Inspection".

NO

▶ If the measured voltage is not within the specified value, find and repair short to battery in APS 1 power circuit and
go to "Verification of Vehicle Repair".

SIGNAL CIRCUIT INSPECTION EAE98BD2

1. Check open in signal circuit

1) IG KEY "OFF", ENGINE "OFF".

2) Disconnect APS connector and ECM connector.

3) Check continuity between APS connector terminal 2 and ECM connector terminal 9

Specification : Continuity (below 1.0Ω )

4) Is the measured resistance within the specification?

YES

▶ Go to "Check short to battery in signal circuit" as follows.

NO

▶ Repair open in signal circuit and go to "Verification of Vehicle Repair".

2. Check short to battery in signal circuit

1) IG KEY "OFF", ENGINE "OFF".


DIESEL CONTROL SYSTEM FLA -467

2) Disconnect APS connector and ECM connector.

3) IG KEY "ON".

4) Measure the voltage of terminal 2 of APS connector.

Specification : 0.0V~0.1V

5) Is abnormal voltage detected in signal circuit with both connector disconnected?

YES

▶ Repair short to battery and go to "Verification of Vehicle Repair".

NO

▶ Go to "Ground Circuit Inspection".

GROUND CIRCUIT INSPECTION E82E3062

1. IG KEY "OFF", ENGINE "OFF".

2. Disconnect APS connector.

3. IG KEY "ON".

4. Measure the voltage of APS terminal 6. [ TEST "A" ]

5. Measure the voltage of APS terminal 6 and terminal 5. [ TEST "B" ]


( terminal 6 : Check + prove , terminal 5 : Check - prove )

Specification : [TEST "A"] Voltage - [TEST "B"] Voltage = below 200mV

6. Is the measured voltage within the specification?

YES

▶ Go to "Component Inspection".

NO

▶ When "B" voltage is not detected : Repair open in ground circuit and go to "Verification of Vehicle Repair".
▶ When the voltage difference between "A" and "B" is above 200mV : Eliminate the causes of excessive resistance
and go to "Verification of Vehicle Repair".

COMPONENT INSPECTION E1CD32B2

1. IG KEY "OFF", ENGINE "OFF".

2. Disconnect APS connector (M41).

3. Check resistance for each terminal refering to Resistance characteristic table.

Specification : Resistance characteristic table for each terminal


FLA -468 FUEL SYSTEM

Resistance( KΩ 20℃ ) Component


checking point Pedal Characteristic Connector
Pedal released Shape
Depressed
6(power)-
1.0±0.1KΩ 1.0±0.1KΩ Unchanged
5(ground)
6(power)-
APS 1 1.8±0.1KΩ 1.1±0.1KΩ Resistance drops
2(signal)
2(signal)-
1.1±0.1KΩ 1.8±0.1KΩ Resistance rises
5(ground)
3(power)-
2.0±0.1KΩ 2.0±0.1KΩ Unchanged
4(ground)
EGNG002O

3(power)-
APS 2 2.9±0.1KΩ 2.1±0.1KΩ Resistance drops
1(signal)
1(signal)-
1.1±0.1KΩ 1.8±0.1KΩ Resistance rises
4(ground)

4. Are resistances for each terminal measured correctly?

YES

▶ Go to "Verification of Vehicle Rapair".

NO

▶ Replace APS and go to "Verification of Vehicle Rapair".

VERIFICATION OF VEHICLE REPAIR EF69407D

After a repair, it is essential to verify that the fault is corrected.

1. After connecting Scantool select "DIAGNOSTIC TROUBLE CODES(DTCs)" mode.

2. Clear recorded DTC using Scantool.

3. Drive the vehicle within DTC "Enable conditions" in "General information".

4. After selecting "DIAGNOSTIC TROUBLE CODES(DTCs)" mode and check if DTC is recorded again.

5. Are any DTCs recorded ?

YES

▶ Go to the DTC guide of recorded NO. in Scantool.

NO

▶ System operates within specification.


DIESEL CONTROL SYSTEM FLA -469

DTC P2128 THROTTLE/PEDAL POSITION SENSOR/SWITCH "E" CIRCUIT


HIGH INPUT

COMPONENT LOCATION EBC0F942

Refer to DTC P2123.

GENERAL DESCRIPTION ECEED404

Refer to DTC P2123.

DTC DESCRIPTION E8E4BA5E

P2128 is set when output voltage of APS 2 is above the maximum value of 2463 mV for more than 0.18 sec. This code
is due to the short to battery in APS 2 power circuit and signal circuit or open in sensor ground circuit.

DTC DETECTING CONDITION E6C31901

Item Detecting Condition Possible Cause


DTC Strategy • Voltage monitoring
Enable Conditions • IG KEY "ON"
• When output signal is above the maximum
ThresholdValue
value (above 2464mV)
DiagnosticTime • 180ms
Fuel Cut NO • APS standard value is 0%. • APS 2 Circuit
• Limp home idle is fixed • APS component
EGR Off NO
at (1200RPM)
Fuel Limit YES • A/C operation stops
Fail Safe according to Vehicle/Engine
speed
MIL YES • Cruise control deactivated
(for Cruise control option
applied vehicle)

SPECIFICATION EA589ECF

Refer to DTC P2123.

SCHEMATIC DIAGRAM E5ADC17C

Refer to DTC P2123.

SIGNAL WAVEFORM AND DATA E064F34F

Refer to DTC P2123.

MONITOR SCANTOOL DATA EA89D7BC

Refer to DTC P2123.


FLA -470 FUEL SYSTEM

TERMINAL AND CONNECTOR INSPECTION E702CBE8

Refer to DTC P2123.

POWER CIRCUIT INSPECTION E7FD68FF

1. IG KEY "OFF", ENGINE "OFF".

2. Disconnect APS connector.

3. IG KEY "ON".

4. Measure the voltage of terminal 3 of APS connector.

Specification : 4.8V~5.1V

5. Is the measured voltage within the specification?

YES

▶ Go to "Signal Circuit Inspection".

NO

▶ If the measured voltage is not within the specified value, find and repair short to battery in APS 2 power circuit and
go to "Verification of Vehicle Repair".

SIGNAL CIRCUIT INSPECTION E6C22A83

1. Check open in signal circuit

1) IG KEY "OFF", ENGINE "OFF".

2) Disconnect APS connector and ECM connector.

3) Check continuity between APS connector terminal 1 and ECM connector terminal 31.

Specification : Continuity (below 1.0Ω )

4) Is the measured resistance within the specification?

YES

▶ Go to "Check short to battery in signal circuit" as follows.

NO

▶ Repair open in signal circuit and go to "Verification of Vehicle Repair".

2. Check short to battery in signal circuit

1) IG KEY "OFF", ENGINE "OFF".

2) Disconnect APS connector and ECM connector.

3) IG KEY "ON".

4) Measure the voltage of terminal 1 of APS connector.


DIESEL CONTROL SYSTEM FLA -471

Specification : 0.0V~0.1V

5) Is abnormal voltage detected in signal circuit with both connector disconnected?

YES

▶ Repair short to battery and go to "Verification of Vehicle Repair".

NO

▶ Go to "Ground Circuit Inspection".

GROUND CIRCUIT INSPECTION E768AF29

1. IG KEY "OFF", ENGINE "OFF".

2. Disconnect APS connector.

3. IG KEY "ON".

4. Measure the voltage of APS terminal 3. [ TEST "A" ]

5. Measure the voltage of APS terminal 3 and terminal 4. [ TEST "B" ]


( terminal 3 : Check + prove , terminal 4 : Check - prove )

Specification : [TEST "A"] Voltage - [TEST "B"] Voltage = below 200mV

6. Is the measured voltage within the specification?

YES

▶ Go to "Component Inspection".

NO

▶ When "B" voltage is not detected : Repair open in ground circuit and go to "Verification of Vehicle Repair".
▶ When the voltage difference between "A" and "B" is above 200mV : Eliminate the causes of excessive resistance
and go to "Verification of Vehicle Repair".

COMPONENT INSPECTION E0345A2C

1. IG KEY "OFF", ENGINE "OFF".

2. Disconnect APS connector (M41).

3. Check resistance for each terminal refering to Resistance characteristic table.

Specification : Resistance characteristic table for each terminal


FLA -472 FUEL SYSTEM

Resistance( KΩ 20℃ ) Component


checking point Pedal Characteristic Connector
Pedal released Shape
Depressed
6(power)-
1.0±0.1KΩ 1.0±0.1KΩ Unchanged
5(ground)
6(power)-
APS 1 1.8±0.1KΩ 1.1±0.1KΩ Resistance drops
2(signal)
2(signal)-
1.1±0.1KΩ 1.8±0.1KΩ Resistance rises
5(ground)
3(power)-
2.0±0.1KΩ 2.0±0.1KΩ Unchanged
4(ground)
EGNG002O

3(power)-
APS 2 2.9±0.1KΩ 2.1±0.1KΩ Resistance drops
1(signal)
1(signal)-
1.1±0.1KΩ 1.8±0.1KΩ Resistance rises
4(ground)

4. Are resistances for each terminal measured correctly?

YES

▶ Go to "Verification of Vehicle Rapair".

NO

▶ Replace APS and go to "Verification of Vehicle Rapair".

VERIFICATION OF VEHICLE REPAIR EFB02923

Refer to DTC P2123.


DIESEL CONTROL SYSTEM FLA -473

DTC P2138 THROTTLE/PEDAL POSITION SENSOR/SWITCH "D" / "E"


VOLTAGE CORRELATION

COMPONENT LOCATION EA41C946

Refer to DTC P2123.

GENERAL DESCRIPTION ED2B1843

Refer to DTC P2123.

DTC DESCRIPTION ECF69238

P2138 is set when APS 2 output voltage which is not 1/2 of APS 1 output voltage is detected for more than 0.24 sec.
Careful inspection of poor connection between APS 1 and APS 2, resistance characteristic of APS component is needed.

DTC DETECTING CONDITION E107832B

Item Detecting Condition Possible Cause


DTC Strategy • Voltage monitoring
Enable Conditions • IG KEY "ON"(APS depressed)
• When APS 1,2 is depressed 1.8~6%, the difference
between APS 1 and 2is above 308mV
ThresholdValue
• When APS 1,2 is depressed above 7%, the difference
between APS 1and 2 is above 406mV
DiagnosticTime • 240ms • APS 1 Circuit
• APS 2 Circuit
Fuel Cut NO • APS standard value is 0%.
• APS component
• Limp home idle is fixed
EGR Off NO
at (1200RPM)
Fuel Limit YES • A/C operation stops
Fail Safe according to Vehicle/Engine
speed
MIL YES • Cruise control deactivated
(for Cruise control option
applied vehicle)

SPECIFICATION E15A9A7A

Refer to DTC P2123.

SCHEMATIC DIAGRAM EC179F30

Refer to DTC P2123.

SIGNAL WAVEFORM AND DATA E2422F63

Refer to DTC P2123.

MONITOR SCANTOOL DATA EF693E28

Refer to DTC P2123.


FLA -474 FUEL SYSTEM

TERMINAL AND CONNECTOR INSPECTION E490386A

Refer to DTC P2123.

POWER CIRCUIT INSPECTION E440B0FF

1. IG KEY "OFF", ENGINE "OFF".

2. Disconnect APS connector (M41).

3. IG KEY "ON".

4. Measure the voltage of terminal 3 and 6 of APS connector.

Specification : 4.8V~5.1V

5. Is the measured voltage within the specification?

YES

▶ Go to "Signal Circuit Inspection".

NO

▶ If the measured voltage is not within the specified value, find and repair trouble causing part in circuits and go to
go to "Verification of Vehicle Repair".
When the measured voltage is higher than the specified value :
Refer to P0643 Circuit Inspection. (APS1)
Refer to P0653 Circuit Inspection.(APS2)
When the measured voltage is lower than the specified value :
Refer to P0642 Circuit Inspection.(APS1)
Refer to P0652 Circuit Inspection.(APS2)

SIGNAL CIRCUIT INSPECTION E11C02D3

1. Check open in signal circuit

1) IG KEY "OFF", ENGINE "OFF".

2) Disconnect APS connector and ECM connector.

3) Check continuity between APS connector terminal 2 and ECM connector terminal 9. ( APS 1)
Check continuity between APS connector terminal 1 and ECM connector terminal 31. ( APS 2)

Specification : Continuity (below 1.0Ω )

4) Is the measured resistance within the specification?

YES

▶ Go to "Check short in signal circuit".

NO

▶ Repair open in signal circuit and go to "Verification of Vehicle Repair".

2. Check short in signal circuit ( APS 1 )


DIESEL CONTROL SYSTEM FLA -475

1) IG KEY "OFF", ENGINE "OFF".

2) Disconnect APS connector and ECM connector.

3) IG KEY "ON".

4) Check continuity between APS connector terminal 2 and chassis ground. (check short to ground )
Measure the voltage of terminal 2 of APS connector. ( check short to battery )

Specification : Check short to ground : Discontinuity ( Infinite Ω )


Check short to battery : 0.0V~0.1V

5) Is APS 1 signal circuit insulated normally?

YES

▶ Go to "3.Signal Circuit Inspection (APS 2)" as follows.

NO

▶ Repair short in circuit and go to "Verification of Vehicle Repair".

3. Signal Circuit Inspection (APS 2)

1) IG KEY "OFF", ENGINE "OFF".

2) Disconnect APS connector and ECM connector.

3) IG KEY "ON".

4) Check continuity between APS connector terminal 1 and chassis ground. (check short to ground )
Measure the voltage of terminal 1 of APS connector. ( check short to battery )

Specification : Check short to ground : Discontinuity ( Infinite Ω )


Check short to battery : 0.0V~0.1V

5) Is APS 2 signal circuit insulated normally?

YES

▶ Go to "Ground Circuit Inspection".

NO

▶ Repair short in circuit and go to "Verification of Vehicle Repair".

GROUND CIRCUIT INSPECTION EA2874BC

1. Check ground circuit (APS1)

1) IG KEY "OFF", ENGINE "OFF".

2) Disconnect APS connector.

3) IG KEY "ON".

4) Measure the voltage of APS terminal 6. [ TEST "A" ]


FLA -476 FUEL SYSTEM

5) Measure the voltage of APS terminal 6 and terminal 5. [ TEST "B" ]


( terminal 6: Check + prove , terminal 5 : Check - prove )

Specification : [TEST "A"] Voltage - [TEST "B"] Voltage = below 200mV

6) Is the measured voltage within the specification?

YES

▶ Go to "2. Check ground circuit (APS2)".

NO

▶ When "B" voltage is not detected : Repair open in ground circuit and go to "Verification of Vehicle Repair".
▶ When the voltage difference between "A" and "B" is above 200mV : Eliminate the causes of excessive resis-
tance and go to "Verification of Vehicle Repair".

2. Check ground circuit (APS2)

1) IG KEY "OFF", ENGINE "OFF".

2) Disconnect APS connector.

3) IG KEY "ON".

4) Measure the voltage of APS terminal 3. [ TEST "A" ]

5) Measure the voltage of APS terminal 3 and terminal 4. [ TEST "B" ]


( terminal 3: Check + prove , terminal 4 : Check - prove )

Specification : [TEST "A"] Voltage - [TEST "B"] Voltage = below 200mV

6) Is the measured voltage within the specification?

YES

▶ Go to "Component Inspection".

NO

▶ When "B" voltage is not detected : Repair open in ground circuit and go to "Verification of Vehicle Repair".
▶ When the voltage difference between "A" and "B" is above 200mV : Eliminate the causes of excessive resis-
tance and go to "Verification of Vehicle Repair".

COMPONENT INSPECTION ECB4DC68

1. IG KEY "OFF", ENGINE "OFF".

2. Disconnect APS connector (M41).

3. Check resistance for each terminal refering to Resistance characteristic table.

Specification : Resistance characteristic table for each terminal


DIESEL CONTROL SYSTEM FLA -477

Resistance( KΩ 20℃ ) Component


checking point Pedal Characteristic Connector
Pedal released Shape
Depressed
6(power)-
1.0±0.1KΩ 1.0±0.1KΩ Unchanged
5(ground)
6(power)-
APS 1 1.8±0.1KΩ 1.1±0.1KΩ Resistance drops
2(signal)
2(signal)-
1.1±0.1KΩ 1.8±0.1KΩ Resistance rises
5(ground)
3(power)-
2.0±0.1KΩ 2.0±0.1KΩ Unchanged
4(ground)
EGNG002O

3(power)-
APS 2 2.9±0.1KΩ 2.1±0.1KΩ Resistance drops
1(signal)
1(signal)-
1.1±0.1KΩ 1.8±0.1KΩ Resistance rises
4(ground)

4. Are resistances for each terminal measured correctly?

YES

▶ Go to "Verification of Vehicle Rapair".

NO

▶ Replace APS and go to "Verification of Vehicle Rapair".

VERIFICATION OF VEHICLE REPAIR E991DC54

Refer to DTC P2123.


FLA -478 FUEL SYSTEM

DTC P2238 LAMBDA SENSOR PUMPING CURRENT CIRCUIT LOW (BANK


1 / SENSOR 1)

COMPONENT LOCATION E7732682

EGNG009C

GENERAL DESCRIPTION ED3F1F43

Lambda sensor installed at exhaust manifold is linear Lambda sensor and it senses Lambda density of exhaust gas for
accurate EGR control through fuel correction. It also limits smoke which is generated by reach air-fuel mixture at engine
maximum loading condition. ECM controls pumping current in order to fit λ -value from linear Lambda sensor to 1.0.

Lean air-fuel mixture(1.0<λ <1.1) : ECM supplies pumping current to Lambda sensor (+pumping current) and activates
it for Lambda sensor to have the characteristic at λ =1.0 (0.0 pumping current). With the value of pumping current supplied
to Lambda sensor, ECM detects Lambda density of exhaust gas.

Rich air-fuel mixture(0.9<λ <1.0) : ECM takes away pumping current from Lambda sensor (-pumping current) and
deactivates it for Lambda sensor to have the characteristic at λ =1.0 (0.0 pumping current). With the value of pumping
current taken away from Lambda sensor, ECM detects Lambda density of exhaust gas.

This performance is the most active and fast at normal operating temp.(450℃~600℃) thus, in order to reach normal
operating temp. and last at that temp., heater(heating coil) is integrated with Lambda sensor.Heater coil is controlled by
ECM as PWM. the resistance of heater coil is low when coil is cold thus, current through it increases while resistance is
high when coil is hot thus, current decreases. With this principle, Lambda sensor temp. is measured and Lambda sensor
heater operation varies based on the data.

DTC DESCRIPTION E0011D07

P2238 is set when 1) short to ground in signal line(terminal 4), ground line(terminal 3), power line(terminal 1), pumping
current line(terminal 6) or 2) open in ground line is detected. This code is due to the problem of Lambda sensor circuit.
DIESEL CONTROL SYSTEM FLA -479

DTC DETECTING CONDITION E961B743

Item Detecting Condition Possible Cause


DTC Strategy • Voltage monitoring
Enable Conditions • Engine running
• Short to GND in Lambda sensor circuit
ThresholdValue
• Open in Lambda sensor circuit
DiagnosticTime • 2.0 sec. • Lambda sensor circuit
• Lambda sensor component
Fuel Cut NO
EGR Off NO
Fail Safe
Fuel Limit NO
MIL NO

SPECIFICATION EAC9D850

Ip meas/mA
1.500

1.000

0.500 lean gas : O2 in N2


= (X02/3 1) / (1-4.76* XO2) for H/C = 2
0.000

-0.500

-1.000
rich gas mixture of synthetic gas
9%CO, 7%H2, 7%CO2 in Nz
-1.500

-2.000

EGNG009D

λ value 0.65 0.70 0.80 0.90 1.01 1.18 1.43 1.70 2.42 Air
Pump-
ing cur- -2.22 -1.82 -1.11 -0.50 0.00 0.33 0.67 0.94 1.38 2.54
rent
FLA -480 FUEL SYSTEM

SCHEMATIC DIAGRAM E109AFD4

[CIRCUIT DIAGRAM] [CONNECTOR INFORMATION]


C141 Lambda sensor C01-2 ECM
Terminal Connected to Function
1 1 C101-2 terminal 64 Sensor power
64. Sensor power
2 10A SNSR FUSE Main relay power
3 3 C101-2 terminal 86 Sensor ground
86. Sensor ground
4 C101-2 terminal 87 Sensor signal
4 5 C101-2 terminal 51 Sensor heater
87. Sensor signal
6 C101-2 terminal 65 Sensor pump
6
65. Sensor pump

2 5
51. Sensor heater

10A SNSR FUSE (Main relay power)

[HARNESS CONNECTOR]

60 59 58 57 56 55 54 53 52 51 50 49 48 47 46
94 93 92 91 90 89 88 87 86 85 84 83 82 81 80 79 78 77 76 75 74 73
45 44 43 42 41 40 39 38 37 36 35 34 33 32 31 6 5
72 71 70 69 68 67 66 65 64 63 62 61 60 59 58 57 56 55 54 53 52 51
3 2 1 4 3
30 29 28 27 26 25 24 23 22 21 20 19 18 17 16 50 49 48 47 46 45 44 43 42 41 40 39 38 37 36 35 34 33 32 31 30 29
2 1
6 5 4 15 14 13 12 11 10 9 8 7 6 5 4 3 2 1 28 27 26 25 24 23 22 21 20 19 18 17 16 15 14 13 12 11 10 9 8 7

C141 Lambda sensor C101-1 ECM C101-2 ECM

EGNG009E
DIESEL CONTROL SYSTEM FLA -481

SIGNAL WAVEFORM AND DATA E424DC09

Fig.1 Fig.2

Fig.3 Fig.4
Fig.1) Waveform of Lambda sensor power(terminal 1) at IG KEY "ON" and Engine running. It fluctuates between 1V and 3V
periodically.
Fig.2) Waveform of Lambda sensor ground(terminal 3) at IG KEY "ON" and Engine running. 2.5V is displayed.
Fig.3) Waveform of Lambda sensor signal(terminal 4) at IG KEY "ON" and Engine running. 850mV is displayed.
(same value at idle and acceleration)
Fig.4) Waveform of Lambda sensor pump(terminal 6) at IG KEY "ON" and Engine running. 850mV is displayed.
(same value at idle and acceleration)
EGNG009F

TERMINAL AND CONNECTOR INSPECTION E35B5F56

1. Electrical systems consist of a lot of harness and connectors, poor connection of terminals can cause various prob-
lems and damge of component.

2. Perform checking procedure as follows.

1) Check damage of harness and terminals : Check terminals for contact resistance, corrosion and deformation.

2) Check connecting condition of ECM and component connector : Check terminal seperation, damage of locking
device and connecting condition between terminal and wiring.

NOTE
Disconnect the pin which requires checking at male connector and insert it to the terminal at female connector for
checking connecting condition. ( after checking, reconnect the pin at correct position. )
FLA -482 FUEL SYSTEM

3. Is the problem found?

YES

▶ Repair the trouble causing part and go to "Verification of Vehicle Repair".

NO

▶ Go to "Power Circuit Inspection".

POWER CIRCUIT INSPECTION EC40DF80

1. Check voltage & waveform in sensor power circuit

1) IG KEY "OFF", ENGINE "OFF".

2) Disconnect Lambda sensor connector.

3) IG KEY "ON".

4) Measure the voltage of Lambda sensor connector terminal 1.

5) Monitor the waveform in Lambda sensor connector terminal 1.

Specification : Measured voltage : 2.0 V


waveform : Refer to "Signal Waveform & Data" of "General Information". The waveform similar to Fig.1) is displayed.

6) Is the measured voltage within the specification?

YES

▶ Go to "Signal Circuit Inspection".

NO

▶ No voltage detected in Lambda sensor power circuit : Go to "2. Check open in sensor power circuit" as follows.
▶ High voltage detected in Lambda sensor power circuit : Repair short to battery in Lambda sensor power circuit
and go to "Verification of Vehicle Repair".

2. Check open in Lambda sensor power circuit

1) IG KEY "OFF", ENGINE "OFF".

2) Disconnect Lambda sensor connector and ECM connector.

3) Check continuity between Lambda sensor connector terminal 1 and ECM connector terminal 64.

Specification : Continuity(below 1.0Ω )

4) Is the measured voltage within the specification?

YES

▶ Repair short to ground in Lambda sensor power circuit and go to "Verification of Vehicle Repair".

NO

▶ Reapir open in Lambda sensor power circuit and go to "Verification of Vehicle Repair".
DIESEL CONTROL SYSTEM FLA -483

SIGNAL CIRCUIT INSPECTION E22D42B3

1. Check voltage in sensor signal circuit

1) IG KEY "OFF", ENGINE "OFF".

2) Disconnect Lambda sensor connector.

3) IG KEY "ON".

4) Measure the voltage of Lambda sensor connector terminal 4.

Specification : 0.8V~0.9 V

5) Is the measured voltage within the specification?

YES

▶ Go to "3. Check sensor pump circuit".

NO

▶ No voltage detected in Lambda sensor signal circuit : Go to "2. Check open in sensor signal circuit" as follows.
▶ High voltage detected in Lambda sensor power circuit : Repair short to battery in O2 sensor signal circuit and
go to "Verification of Vehicle Repair".

2. Check open in Lambda sensor signal circuit

1) IG KEY "OFF", ENGINE "OFF".

2) Disconnect Lambda sensor connector and ECM connector.

3) Check continuity between Lambda sensor connector terminal 4 and ECM connector terminal 87.

Specification : Continuity (below 1.0Ω )

4) Is the measured resistance within the specification?

YES

▶ Repair short to ground in Lambda sensor signal circuit and go to "Verification of Vehicle Repair".

NO

▶ Repair open in Lambda sensor signal circuit and go to "Verification of Vehicle Repair".

3. Check voltage in sensor pump circuit

1) IG KEY "OFF", ENGINE "OFF".

2) Disconnect Lambda sensor connector.

3) IG KEY "ON".

4) Measure the voltage of Lambda sensor connector terminal 6.

Specification : 0.8V~0.9 V

5) Is the measured voltage within the specification?


FLA -484 FUEL SYSTEM

YES

▶ Go to "Ground Circuit Inspection".

NO

▶ No voltage detected in Lambda sensor pumpl circuit : Go to "4. Check open in sensor pump circuit" as follows.
▶ High voltage detected in Lambda sensor power circuit : Repair short to battery in Lambda sensor pump circuit
and go to "Verification of Vehicle Repair".

4. Check open in sensor pump circuit

1) IG KEY "OFF", ENGINE "OFF".

2) Disconnect Lambda sensor connector and ECM connector.

3) Check continuity between Lambda sensor connector terminal 6 and ECM connector terminal 65.

Specification : Continuity (below 1.0Ω )

4) Is the measured resistance within the specification?

YES

▶ Repair short to ground in Lambda sensor pump circuit and go to "Verification of Vehicle Repair".

NO

▶ Repair open in Lambda sensor pump circuit and go to "Verification of Vehicle Repair".

GROUND CIRCUIT INSPECTION E707402E

1. Check voltage in sensor ground circuit

1) IG KEY "OFF", ENGINE "OFF".

2) Disconnect Lambda sensor connector.

3) IG KEY "ON".

4) Measure the voltage of Lambda sensor connector terminal 3.

Specification : 2.3V~2.7V

5) Is the measured voltage within the specification?

YES

▶ Go to"Component Inspection".

NO

▶ No voltage detected in Lambda sensor ground circuit : Go to "2. Check open in sensor ground circuit" as
follows.
▶ High voltage detected in Lambda sensor ground circuit : Repair short to battery in Lambda sensor ground
circuit and go to "Verification of Vehicle Repair".
DIESEL CONTROL SYSTEM FLA -485

2. Check open in sensor ground circuit

1) IG KEY "OFF", ENGINE "OFF".

2) Disconnect Lambda sensor connector and ECM connector.

3) Check continuity between Lambda sensor connector terminal 3 and ECM connector terminal 86.

Specification : Continuity (below 1.0Ω )

4) Is the measured resistance within the specification?

YES

▶ Repair short to ground in Lambda sensor ground circuit and go to "Verification of Vehicle Repair".

NO

▶ Repair open in Lambda sensor ground circuit and go to "Verification of Vehicle Repair".

COMPONENT INSPECTION EC12AC81

1. Lambda sensor Visual Inspection

1) IG KEY "OFF", ENGINE "OFF".

2) Disconnect Lambda sensor connector.

3) Perform visual inspection for each checking point as follows.


a. Check corrosion inside of Lambda sensor terminal.
b. Check damaged coverring and open in component wiring.
c. Check connecting torque(poor connection) of Lambda sensor component.
d. Disconnect Lambda sensor and check deformation, clogging, melting of Lambda detecting prove.

Specification : Everyting OK

4) Is any problem of Lambda sensor detected?

YES

▶ Replace Lambda sensor and go to "Verification of Vehicle Repair".

NO

▶ Refer to "NOTE" as follows.

NOTE
In diesel engine, ultra lean combustion generates at normal operating condition. Therefore, Lambda sensor sig-
nal change in accordance with engine acceleration and various loading condition rarely happens, unlikely to linear
Lambda sensor of gasoline engine. Moreover, pumping current is not measurable with normal measuring device(am-
pere meter) because maximum value is 3mA. If DTC code is recorded continuously eventhough circuit inspection is
correctly performed and no problem at visual inspection of component is detected, replace Lambda sensor.

VERIFICATION OF VEHICLE REPAIR E4163054

After a repair, it is essential to verify that the fault is corrected.


FLA -486 FUEL SYSTEM

1. After connecting Scantool select "DIAGNOSTIC TROUBLE CODES(DTCs)" mode.

2. Clear recorded DTC using Scantool.

3. Drive the vehicle within DTC "Enable conditions" in "General information".

4. After selecting "DIAGNOSTIC TROUBLE CODES(DTCs)" mode and check if DTC is recorded again.

5. Are any DTCs recorded ?

YES

▶ Go to the DTC guide of recorded NO. in Scantool.

NO

▶ System operates within specification.


DIESEL CONTROL SYSTEM FLA -487

DTC P2239 LAMBDA SENSOR PUMPING CURRENT CIRCUIT HIGH (BANK


1 / SENSOR 1)

COMPONENT LOCATION ED38DDD8

Refer to DTC P2238.

GENERAL DESCRIPTION E13561E3

Refer to DTC P2238.

DTC DESCRIPTION E52BEB28

P2239 is set when 1) short to battery in signal line(terminal 4), ground line(terminal 3), power line(terminal 1), pumping
current line(terminal 6) or 2) short to ground is detected. This code is due to the problem of Lambda sensor circuit.

DTC DETECTING CONDITION E82B2917

Item Detecting Condition Possible Cause


DTC Strategy • Voltage monitoring
Enable Conditions • Engine running
• Short to battery in Lambda sensor circuit
ThresholdValue
• Open in Lambda sensor circuit
DiagnosticTime • 2.0 sec. • Lambda sensor circuit
• Lambda sensor component
Fuel Cut NO
EGR Off NO
Fail Safe
Fuel Limit NO
MIL NO

SPECIFICATION EDA711EA

Refer to DTC P2238.

SCHEMATIC DIAGRAM E8942733

Refer to DTC P2238.

SIGNAL WAVEFORM AND DATA E4F4275E

Refer to DTC P2238.

TERMINAL AND CONNECTOR INSPECTION E3F38081

Refer to DTC P2238.

POWER CIRCUIT INSPECTION EFEF42E5

1. Check voltage & waveform in sensor power circuit


FLA -488 FUEL SYSTEM

1) IG KEY "OFF", ENGINE "OFF".

2) Disconnect Lambda sensor connector.

3) IG KEY "ON".

4) Measure the voltage of Lambda sensor connector terminal 1.

5) Monitor the waveform in Lambda sensor connector terminal 1.

Specification : Measured voltage : 2.0 V


waveform : Refer to "Signal Waveform & Data" of "General Information". The waveform similar to Fig.1) is displayed.

6) Is the measured voltage within the specification?

YES

▶ Go to "Signal Circuit Inspection".

NO

▶ No voltage detected in Lambda sensor power circuit : Go to "2. Check open in sensor power circuit" as follows.
▶ High voltage detected in Lambda sensor power circuit : Repair short to battery in Lambda sensor power circuit
and go to "Verification of Vehicle Repair".

2. Check open in Lambda sensor power circuit

1) IG KEY "OFF", ENGINE "OFF".

2) Disconnect Lambda sensor connector and ECM connector.

3) Check continuity between Lambda sensor connector terminal 1 and ECM connector terminal 64.

Specification : Continuity(below 1.0Ω )

4) Is the measured voltage within the specification?

YES

▶ Repair short to ground in Lambda sensor power circuit and go to "Verification of Vehicle Repair".

NO

▶ Reapir open in Lambda sensor power circuit and go to "Verification of Vehicle Repair".

SIGNAL CIRCUIT INSPECTION EB8FC1D4

1. Check voltage in sensor signal circuit

1) IG KEY "OFF", ENGINE "OFF".

2) Disconnect Lambda sensor connector.

3) IG KEY "ON".

4) Measure the voltage of Lambda sensor connector terminal 4.

Specification : 0.8V~0.9 V
DIESEL CONTROL SYSTEM FLA -489

5) Is the measured voltage within the specification?

YES

▶ Go to "3. Check sensor pump circuit".

NO

▶ No voltage detected in Lambda sensor signal circuit : Go to "2. Check open in sensor signal circuit" as follows.
▶ High voltage detected in Lambda sensor power circuit : Repair short to battery in Lambda sensor signal circuit
and go to "Verification of Vehicle Repair".

2. Check open in Lambda sensor signal circuit

1) IG KEY "OFF", ENGINE "OFF".

2) Disconnect Lambda sensor connector and ECM connector.

3) Check continuity between Lambda sensor connector terminal 4 and ECM connector terminal 87.

Specification : Continuity (below 1.0Ω )

4) Is the measured resistance within the specification?

YES

▶ Repair short to ground in Lambda sensor signal circuit and go to "Verification of Vehicle Repair".

NO

▶ Repair open in Lambda sensor signal circuit and go to "Verification of Vehicle Repair".

3. Check voltage in sensor pump circuit

1) IG KEY "OFF", ENGINE "OFF".

2) Disconnect Lambda sensor connector.

3) IG KEY "ON".

4) Measure the voltage of Lambda sensor connector terminal 6.

Specification : 0.8V~0.9 V

5) Is the measured voltage within the specification?

YES

▶ Go to "Ground Circuit Inspection".

NO

▶ No voltage detected in Lambda sensor pumpl circuit : Go to "4. Check open in sensor pump circuit" as follows.
▶ High voltage detected in Lambda sensor power circuit : Repair short to battery in Lambda sensor pump circuit
and go to "Verification of Vehicle Repair".

4. Check open in sensor pump circuit

1) IG KEY "OFF", ENGINE "OFF".


FLA -490 FUEL SYSTEM

2) Disconnect Lambda sensor connector and ECM connector.

3) Check continuity between Lambda sensor connector terminal 6 and ECM connector terminal 65.

Specification : Continuity (below 1.0Ω )

4) Is the measured resistance within the specification?

YES

▶ Repair short to ground in Lambda sensor pump circuit and go to "Verification of Vehicle Repair".

NO

▶ Repair open in Lambda sensor pump circuit and go to "Verification of Vehicle Repair".

GROUND CIRCUIT INSPECTION ED2C2CEB

1. Check voltage in sensor ground circuit

1) IG KEY "OFF", ENGINE "OFF".

2) Disconnect Lambda sensor connector.

3) IG KEY "ON".

4) Measure the voltage of Lambda sensor connector terminal 3.

Specification : 2.3V~2.7V

5) Is the measured voltage within the specification?

YES

▶ Go to"Component Inspection".

NO

▶ No voltage detected in Lambda sensor ground circuit : Go to "2. Check open in sensor ground circuit" as
follows.
▶ High voltage detected in Lambda sensor ground circuit : Repair short to battery in Lambda sensor ground
circuit and go to "Verification of Vehicle Repair".

2. Check open in sensor ground circuit

1) IG KEY "OFF", ENGINE "OFF".

2) Disconnect Lambda sensor connector and ECM connector.

3) Check continuity between Lambda sensor connector terminal 3 and ECM connector terminal 86.

Specification : Continuity (below 1.0Ω )

4) Is the measured resistance within the specification?


DIESEL CONTROL SYSTEM FLA -491

YES

▶ Repair short to ground in Lambda sensor ground circuit and go to "Verification of Vehicle Repair".

NO

▶ Repair open in Lambda sensor ground circuit and go to "Verification of Vehicle Repair".

COMPONENT INSPECTION E2874034

1. Lambda sensor Visual Inspection

1) IG KEY "OFF", ENGINE "OFF".

2) Disconnect Lambda sensor connector.

3) Perform visual inspection for each checking point as follows.


a. Check corrosion inside of Lambda sensor terminal.
b. Check damaged coverring and open in component wiring.
c. Check connecting torque(poor connection) of Lambda sensor component.
d. Disconnect Lambda sensor and check deformation, clogging, melting of Lambda detecting prove.

Specification : Everyting OK

4) Is any problem of Lambda sensor detected?

YES

▶ Replace Lambda sensor and go to "Verification of Vehicle Repair".

NO

▶ Refer to "NOTE" as follows.

NOTE
In diesel engine, ultra lean combustion generates at normal operating condition. Therefore, Lambda2 sensor sig-
nal change in accordance with engine acceleration and various loading condition rarely happens, unlikely to linear
Lambda sensor of gasoline engine. Moreover, pumping current is not measurable with normal measuring device(am-
pere meter) because maximum value is 3mA. If DTC code is recorded continuously eventhough circuit inspection is
correctly performed and no problem at visual inspection of component is detected, replace Lambda sensor.

VERIFICATION OF VEHICLE REPAIR E0D0A246

Refer to DTC P2238.


FLA -492 FUEL SYSTEM

DTC P2251 LAMBDA SENSOR REFERENCE GROUND CIRCUIT/OPEN


(BANK 1 / SENSOR 1)

COMPONENT LOCATION EE98E563

Refer to DTC P2238.

GENERAL DESCRIPTION E7A8EFD8

Refer to DTC P2238.

DTC DESCRIPTION EF160269

P2251 is set when ground line(terminal 3) is opened. This code is due to the problem of Lambda sensor circuit.

DTC DETECTING CONDITION E881FD8F

Item Detecting Condition Possible Cause


DTC Strategy • Voltage monitoring
Enable Conditions • Engine running
ThresholdValue • Open in Lambda sensor ground circuit
DiagnosticTime • 2.0 sec. • Lambda sensor circuit
Fuel Cut NO • Lambda sensor component

EGR Off NO
Fail Safe
Fuel Limit NO
MIL NO

SPECIFICATION E358671F

Refer to DTC P2238.

SCHEMATIC DIAGRAM EC04CF75

Refer to DTC P2238.

SIGNAL WAVEFORM AND DATA E55D9F39

Refer to DTC P2238.

TERMINAL AND CONNECTOR INSPECTION E3C4F5A7

Refer to DTC P2238.

POWER CIRCUIT INSPECTION E70B5E0A

1. Check voltage & waveform in sensor power circuit

1) IG KEY "OFF", ENGINE "OFF".


DIESEL CONTROL SYSTEM FLA -493

2) Disconnect Lambda sensor connector.

3) IG KEY "ON".

4) Measure the voltage of Lambda sensor connector terminal 1.

5) Monitor the waveform in Lambda sensor connector terminal 1.

Specification : Measured voltage : 2.0 V


waveform : Refer to "Signal Waveform & Data" of "General Information". The waveform similar to Fig.1) is displayed.

6) Is the measured voltage within the specification?

YES

▶ Go to "Signal Circuit Inspection".

NO

▶ No voltage detected in Lambda sensor power circuit : Go to "2. Check open in sensor power circuit" as follows.
▶ High voltage detected in Lambda sensor power circuit : Repair short to battery in Lambda sensor power circuit
and go to "Verification of Vehicle Repair".

2. Check open in Lambda sensor power circuit

1) IG KEY "OFF", ENGINE "OFF".

2) Disconnect Lambda sensor connector and ECM connector.

3) Check continuity between OLambda sensor connector terminal 1 and ECM connector terminal 64.

Specification : Continuity(below 1.0Ω )

4) Is the measured voltage within the specification?

YES

▶ Repair short to ground in Lambda sensor power circuit and go to "Verification of Vehicle Repair".

NO

▶ Reapir open in Lambda sensor power circuit and go to "Verification of Vehicle Repair".

SIGNAL CIRCUIT INSPECTION E23B326A

1. Check voltage in sensor signal circuit

1) IG KEY "OFF", ENGINE "OFF".

2) Disconnect Lambda sensor connector.

3) IG KEY "ON".

4) Measure the voltage of Lambda sensor connector terminal 4.

Specification : 0.8V~0.9 V

5) Is the measured voltage within the specification?


FLA -494 FUEL SYSTEM

YES

▶ Go to "3. Check sensor pump circuit".

NO

▶ No voltage detected in Lambda sensor signal circuit : Go to "2. Check open in sensor signal circuit" as follows.
▶ High voltage detected in Lambda sensor power circuit : Repair short to battery in Lambda sensor signal circuit
and go to "Verification of Vehicle Repair".

2. Check open in Lambda sensor signal circuit

1) IG KEY "OFF", ENGINE "OFF".

2) Disconnect Lambda sensor connector and ECM connector.

3) Check continuity between Lambda sensor connector terminal 4 and ECM connector terminal 87.

Specification : Continuity (below 1.0Ω )

4) Is the measured resistance within the specification?

YES

▶ Repair short to ground in Lambda sensor signal circuit and go to "Verification of Vehicle Repair".

NO

▶ Repair open in Lambda sensor signal circuit and go to "Verification of Vehicle Repair".

3. Check voltage in sensor pump circuit

1) IG KEY "OFF", ENGINE "OFF".

2) Disconnect Lambda sensor connector.

3) IG KEY "ON".

4) Measure the voltage of Lambda sensor connector terminal 6.

Specification : 0.8V~0.9 V

5) Is the measured voltage within the specification?

YES

▶ Go to "Ground Circuit Inspection".

NO

▶ No voltage detected in Lambda sensor pumpl circuit : Go to "4. Check open in sensor pump circuit" as follows.
▶ High voltage detected in Lambda sensor power circuit : Repair short to battery in Lambda sensor pump circuit
and go to "Verification of Vehicle Repair".

4. Check open in sensor pump circuit

1) IG KEY "OFF", ENGINE "OFF".

2) Disconnect Lambda sensor connector and ECM connector.


DIESEL CONTROL SYSTEM FLA -495

3) Check continuity between Lambda sensor connector terminal 6 and ECM connector terminal 65.

Specification : Continuity (below 1.0Ω )

4) Is the measured resistance within the specification?

YES

▶ Repair short to ground in Lambda sensor pump circuit and go to "Verification of Vehicle Repair".

NO

▶ Repair open in Lambda sensor pump circuit and go to "Verification of Vehicle Repair".

GROUND CIRCUIT INSPECTION EFBBCBA8

1. Check voltage in sensor ground circuit

1) IG KEY "OFF", ENGINE "OFF".

2) Disconnect Lambda sensor connector.

3) IG KEY "ON".

4) Measure the voltage of OLambda sensor connector terminal 3.

Specification : 2.3V~2.7V

5) Is the measured voltage within the specification?

YES

▶ Go to"Component Inspection".

NO

▶ No voltage detected in Lambda sensor ground circuit : Go to "2. Check open in sensor ground circuit" as
follows.
▶ High voltage detected in Lambda sensor ground circuit : Repair short to battery in Lambda sensor ground
circuit and go to "Verification of Vehicle Repair".

2. Check open in sensor ground circuit

1) IG KEY "OFF", ENGINE "OFF".

2) Disconnect Lambda sensor connector and ECM connector.

3) Check continuity between Lambda sensor connector terminal 3 and ECM connector terminal 86.

Specification : Continuity (below 1.0Ω )

4) Is the measured resistance within the specification?

YES

▶ Repair short to ground in Lambda sensor ground circuit and go to "Verification of Vehicle Repair".
FLA -496 FUEL SYSTEM

NO

▶ Repair open in Lambda sensor ground circuit and go to "Verification of Vehicle Repair".

COMPONENT INSPECTION EEBA7EE5

1. Lambda sensor Visual Inspection

1) IG KEY "OFF", ENGINE "OFF".

2) Disconnect Lambda sensor connector.

3) Perform visual inspection for each checking point as follows.


a. Check corrosion inside of Lambda sensor terminal.
b. Check damaged coverring and open in component wiring.
c. Check connecting torque(poor connection) of Lambda sensor component.
d. Disconnect Lambda sensor and check deformation, clogging, melting of Lambda detecting prove.

Specification : Everyting OK

4) Is any problem of Lambda sensor detected?

YES

▶ Replace Lambda sensor and go to "Verification of Vehicle Repair".

NO

▶ Refer to "NOTE" as follows.

NOTE
In diesel engine, ultra lean combustion generates at normal operating condition. Therefore, Lambda sensor sig-
nal change in accordance with engine acceleration and various loading condition rarely happens, unlikely to linear
Lambda sensor of gasoline engine. Moreover, pumping current is not measurable with normal measuring device(am-
pere meter) because maximum value is 3mA. If DTC code is recorded continuously eventhough circuit inspection is
correctly performed and no problem at visual inspection of component is detected, replace Lambda sensor.

VERIFICATION OF VEHICLE REPAIR E8EDD0DF

Refer to DTC P2238.


DIESEL CONTROL SYSTEM FLA -497

DTC P2264 DETECTION OF WATER IN FUEL

COMPONENT LOCATION E739C25B

EGNG006M

GENERAL DESCRIPTION ED50F276

Diesel fuel filter can seperate water from fuel. If water more than specified amount is detected by "water sensor" installed
at the bottom of fuel filter, "Fuel warning lamp" on cluster turns ON.Especially for high pressure pump or injectors of
common rail diesel engine is fatal. because water causes poor lubrication and corrosion in such accurate devices, fur-
thermore, it leads engine hesitation. In order to prevent this harsh condition to engine, "Water warning lamp" turns ON to
let driver relief the gathered water from the filter and engine power generation is limited.

NOTE
If sensing prove of water sensor contacts with water, impressed voltage on prove is grounded to chassis ground, then
12V is outputted from signal line. With this method, ECM recognizes the amount of water.

water sensing prove

EGNG006N

DTC DESCRIPTION E0FC45BF

P2246 is set when water sensor operates for more than 4 sec. Water warning lamp turns on and engine power generation
is limited in this condition. When this code is set, water in the filter should be removed to prevent engine from water
contained fuel. If same code is set even after removing water, check short to battery in water in fuel sensor signal circuit
or component failure.
FLA -498 FUEL SYSTEM

DTC DETECTING CONDITION E62F0E1D

Item Detecting Condition Possible Cause


DTC Strategy • Voltage Monitoring
Enable Conditions • IG KEY "ON"
ThresholdValue • Signal voltage detected at Water sensor • Water stored inside of
fuel filter
DiagnosticTime • 4.0sec. ( remove water inside of filter)
Fuel Cut NO • Water sensor circuit(short
to battery)
EGR Off NO • Water sensor component
Fail Safe
Fuel Limit YES
MIL NO

SCHEMATIC DIAGRAM E8726ABD

[CIRCUIT DIAGRAM] [CONNECTOR INFORMATION]

C136 Water sensor ON/START power(10A ECU FUSE)


C101-2 ECM Terminal Connected to Function
1 C142 J/C terminal 3 IG power
1
2 C101-2 terminal 40 Water sensor signal
2 40. Water sensor
3 signal 3 G102 ground point Water lamp signal

Cluster

[HARNESS CONNECTOR]

60 59 58 57 56 55 54 53 52 51 50 49 48 47 46
94 93 92 91 90 89 88 87 86 85 84 83 82 81 80 79 78 77 76 75 74 73
45 44 43 42 41 40 39 38 37 36 35 34 33 32 31 6 5
72 71 70 69 68 67 66 65 64 63 62 61 60 59 58 57 56 55 54 53 52 51
4 3
3 2 1 50 49 48 47 46 45 44 43 42 41 40 39 38 37 36 35 34 33 32 31 30 29
30 29 28 27 26 25 24 23 22 21 20 19 18 17 16
2 1
15 14 13 12 11 10 9 8 7 6 5 4 3 2 1 28 27 26 25 24 23 22 21 20 19 18 17 16 15 14 13 12 11 10 9 8 7

C136 Water sensor C101-1 ECM C101-2 ECM

EGNG006O

TERMINAL AND CONNECTOR INSPECTION EE7A97AB

1. Electrical systems consist of a lot of harness and connectors, poor connection of terminals can cause various prob-
lems and damge of component.

2. Perform checking procedure as follows.

1) Check damage of harness and terminals : Check terminals for contact resistance, corrosion and deformation.
DIESEL CONTROL SYSTEM FLA -499

2) Check connecting condition of ECM and component connector : Check terminal seperation, damage of locking
device and connecting condition between terminal and wiring.

NOTE
Disconnect the pin which requires checking at male connector and insert it to the terminal at female connector or
checking connecting condition. ( after checking, reconnect the pin at correct position. )

3. Is the problem found?

YES

▶ Repair the trouble causing part and go to "Verification of Vehicle Repair".

NO

▶ Go to "Power Circuit Inspection".

POWER CIRCUIT INSPECTION EE2765E9

1. Ignition "OFF", Turn Engine "OFF".

2. Disconnect Water sensor connector.

3. IG KEY "ON".

4. Measure the voltage of terminal 1 of Water sensor connector.

Specification : 11.0V~12.5V

5. Is the measured voltage within the specification?

YES

▶ Go to "Signal Circuit Inspection".

NO

▶ Repair open in In-pannel junction box 10A ECU fuse and related circuit and go to "Verification of Vehicle Repair".

SIGNAL CIRCUIT INSPECTION E7F94168

1. Check signal circuit voltage

1) IG KEY "OFF", ENGINE "OFF".

2) Disconnect Water sensor connector.

3) IG KEY "ON".

4) Measure the voltage of terminal 2 of Water sensor connector.

Specification : 0.0V~0.1V

5) Is the measured voltage within the specification?


FLA -500 FUEL SYSTEM

YES

▶ Go to "2. Water warning lamp operation test" as follows.

NO

▶ Repair short to battery and go to "Verification of Vehicle Repair".

2. Water warning lamp operation test

1) IG KEY "OFF", ENGINE "OFF".

2) Disconnect Water sensor connector.

3) IG KEY "ON".

4) Connect water sensor connector terminal 1 and 2 using jump wire.

Specification : Water warning lamp on cluster turns ON. 12V battery voltage is detected
at ECM connector(C101-2) terminal 40.

5) Does water warning lamp turn ON? And is 12V battery voltage detected at ECM connector(C01-2) terminal 40?

YES

▶ Go to "Ground Circuit Inspection".

NO

▶ Repair open in water warning lamp filament and related circuit and go to "Verification of Vehicle Repair".

GROUND CIRCUIT INSPECTION EA863B08

1. IG KEY "OFF", ENGINE "OFF".

2. Disconnect Water sensor connector.

3. Check continuity between Water sensor connector terminal 3 and chassis ground.

Specification : Discontinuity ( Infinite Ω )

4. Is the measured resistance within the specification?

YES

▶ Go to "Component Inspection".

NO

▶ Repair short to ground in signal circuit and go to "Verification of Vehicle Repair".

COMPONENT INSPECTION E569C3AD

1. Check water inside of fuel filter

1) IG KEY "OFF", ENGINE "OFF".


DIESEL CONTROL SYSTEM FLA -501

2) Disconnect fuel filter assy’ from vehicle. (note : fuel filter should be maintained to stand up vertically at discon-
necting.)

3) Set up clean vessel like beaker to collect fuel outflowed from filter.

4) Disconnect Water sensor and collect fuel and water mixed to it.

Specification : Outflowed fuel must not contain much water.

5) Does fuel contains much water?

YES

▶ Checking odometer and filter used duration, replace fuel filter if needed. If too much water flowed to fuel filter,
check if water flowed into fuel tank and clean up inside of fuel tank.
After replacing filter and clean up fuel tank and go to "Verification of Vehicle Repair".

NO

▶ Go to "2.Check Water sensor component" as follows.

2. Check Water sensor component

1) IG KEY "OFF", ENGINE "OFF".

2) Disconnect fuel filter assy’ from vehicle. (note : fuel filter should be maintained to stand up vertically at discon-
necting.)

3) Set up clean vessel like beaker to collect fuel outflowed from filter.

4) Disconnect fuel warning sensor from disconnected fuel filter.

5) Connect Water sensor to disconnected wiring connector.

6) IG KEY "ON".

7) Touch water sensing prove of Water sensor to chassis ground.

Specification : Water warning lamp turns ON when touching water sensing prove to chassis ground.

8) Does water warning lamp operate well?

YES

▶ Go to "Verification of Vehicle Repair".

NO

▶ Replace Water sensor and go to "Verification of Vehicle Repair".

VERIFICATION OF VEHICLE REPAIR E94BF282

After a repair, it is essential to verify that the fault is corrected.

1. After connecting Scantool select "DIAGNOSTIC TROUBLE CODES(DTCs)" mode.

2. Clear recorded DTC using Scantool.

3. Drive the vehicle within DTC "Enable conditions" in "General information".


FLA -502 FUEL SYSTEM

4. After selecting "DIAGNOSTIC TROUBLE CODES(DTCs)" mode and check if DTC is recorded again.

5. Are any DTCs recorded ?

YES

▶ Go to the DTC guide of recorded NO. in Scantool.

NO

▶ System operates within specification.


DIESEL CONTROL SYSTEM FLA -503

DTC P2299 BRAKE PEDAL POSITION / ACCELERATOR PEDAL POSITION


INCOMPATIBLE

COMPONENT LOCATION E197B6F0

Brake S/W

APS

EGNG001Z

GENERAL DESCRIPTION E8C600E1

Brake switch monitors malfunction of accel pedal sensor(APS).Drivers depress brake pedal when 1).the voltage higher
than driver’s intension is detected due to APS malfunction(signal circuit short to high voltage) 2).engine power generates
excessively due to fault signal.Like previous example, if driver’s intension to decelerate is transmitted to ECM(brake pedal
depressed) when APS signal is high, ECM consider APS to be fault and Limp Home mode is activated.When Limp Home
mode is activated, engine speed is fixed at 1200RPM and driving performance is limited, later, if correct APS signal is
detected, Limp Home mode is deactivated immediately.

DTC DESCRIPTION E1B8E6DA

P2299 is set when brake signal is inputted to ECM for more than 0.5 sec. while APS is depressed more than 5% at
above 870RPM, 2Km/h. And Limp Home mode is activated with the DTC code occurence. Later, if correct APS signal is
detected, Limp Home mode is deactivated immediately. This code is set when APS signal is a bit higher than the voltage
at accelerator released position and driver’s pedal manipulation, therfore careful inspection of APS and checking driver’s
pedal depressing habit is required.
FLA -504 FUEL SYSTEM

DTC DETECTING CONDITION E0FEC0D5

Item Detecting Condition Possible Cause


DTC Strategy • Voltage monitoring
• Engine run ( engine speed below 870RPM,
Enable Conditions
vehicle speed below 2Km/h)
• Brake pedal singal inputted at APS output
voltage above 5%
ThresholdValue
(Enabled when brake pedal released or accelerator
pedal depressed 200% per sec.)
• APS 1 Circuit
DiagnosticTime • 500ms
• APS 2 Circuit
Fuel Cut NO • APS standard value is 0%. • APS component
• Limp home idle is fixed
EGR Off NO
at (1200RPM)
Fuel Limit YES • A/C operation stops
Fail Safe according to Vehicle/Engine
speed
MIL NO • Cruise control deactivated
(for Cruise control option
applied vehicle)

SPECIFICATION E57FB36A

Pedal released Pedal depressed Sensor Type


APS 1 0.7V~0.8V 3.8V~4.4V Variable resistance
APS 2 0.275V~0.475V 1.75V~2.35V type(Potentiometer)
DIESEL CONTROL SYSTEM FLA -505

SCHEMATIC DIAGRAM E2BEF1B4

[CIRCUIT DIAGRAM] [CONNECTOR INFORMATION]


E107 Accel pedal sensor C101-2 ECM
Terminal Connected to Function
6
45. APS 1 sensor power 1 C101-2 terminal 31 APS 2 sensor signal
2 C101-2 terminal 9 APS 1 sensor signal
2
9. APS 1 sensor signal 3 C101-2 terminal 46 APS 2 sensor power
4 C101-2 terminal 8 APS 2 sensor ground
5
30. APS 1 sensor ground C101-2 terminal 30 APS 1 sensor ground
5
3
46. APS 2 sensor power 6 C101-2 terminal 45 APS 1 sensor power
1
31. APS 2 sensor signal

4
8. APS 2 sensor ground

[HARNESS CONNECTOR]

1 2 3
60 59 58 57 56 55 54 53 52 51 50 49 48 47 46
94 93 92 91 90 89 88 87 86 85 84 83 82 81 80 79 78 77 76 75 74 73
45 44 43 42 41 40 39 38 37 36 35 34 33 32 31 6 5
72 71 70 69 68 67 66 65 64 63 62 61 60 59 58 57 56 55 54 53 52 51
4 5 6 4 3
30 29 28 27 26 25 24 23 22 21 20 19 18 17 16 50 49 48 47 46 45 44 43 42 41 40 39 38 37 36 35 34 33 32 31 30 29
2 1
15 14 13 12 11 10 9 8 7 6 5 4 3 2 1 28 27 26 25 24 23 22 21 20 19 18 17 16 15 14 13 12 11 10 9 8 7

E107 Accel pedal sensor


C101-1 ECM C101-2 ECM

EGNG002H

SIGNAL WAVEFORM AND DATA E38795B0

APS 1

APS 2

APS 2 ground check


signal

Fig.1
Fig.1) APS 1 and APS 2 signals are measured simultaneously, Check if output value is rising and APS 2 is 1/2 of APS 1 signal.
EGNG014R

NOTE
APS 2 Ground checking signal is for ECM to monitor APS 2. This signal drops APS 2 output voltage to below
200.39mV per 200msec. If APS 2 output voltage does not drop to below 200.39mV, ECM sets DTC as recognizing
ground circuit error of APS 2 .
FLA -506 FUEL SYSTEM

※ The waveform below 200.39mV is not detectable in Ground checking signal waveform of APS 2 signal. Instead, the
waveform which drops a little is detected. If APS 2 data of "SERVICE DATA" on the Scantool varies from 350mV to 0mV
periodically, it means it works well.

MONITOR SCANTOOL DATA E6DCDC84

1. Connect scantool to Data Link Cable (DLC).

2. Warm engine up to normal operating temperature.

3. Turn "OFF" electrical devices and A/C.

4. Monitor "ACCEL PEDAL SENSOR", "ACCEL PEDAL SENSOR 1", "ACCEL PEDAL SENSOR 2 " parameter on the
scantool.

Specification : at idle( 0% ) ACCEL PEDAL SENSOR 1 : 600mV~800mV


ACCEL PEDAL SENSOR 2 : 1/2 of ACCEL PEDAL SENSOR 1

Fig.1
Fig.1) APS output data at warm idle. Check if output value is rising and "ACCEL PEDAL SENSOR 2" is 1/2 of
"ACCEL PEDAL SENSOR 1" signal.
EGNG002J

TERMINAL AND CONNECTOR INSPECTION ED494EF5

1. Electrical systems consist of a lot of harness and connectors, poor connection of terminals can cause various prob-
lems and damage of component.

2. Perform checking procedure as follows.

1) Check damage of harness and terminals : Check terminals for contact resistance, corrosion and deformation.

2) Check connecting condition of ECM and component connector : Check terminal seperation, damage of locking
device and connecting condition between terminal and wiring.

NOTE
Disconnect the pin which requires checking at mail connector and insert it to the terminal at female connector for
checking connecting condition. ( after checking, reconnect the pin at correct position )

3. Is the problem found?


DIESEL CONTROL SYSTEM FLA -507

YES

▶ Repair the trouble causing part and go to "Verification of Vehicle Repair".

NO

▶ Go to "Power Circuit Inspection".

POWER CIRCUIT INSPECTION E34887D7

1. IG KEY "OFF", ENGINE "OFF".

2. Disconnect APS connector (M41).

3. IG KEY "ON".

4. Measure the voltage of terminal 3 and 6 of APS connector.

Specification : 4.8V~5.1V

5. Is the measured voltage within the specification?

YES

▶ Go to "Signal Circuit Inspection".

NO

▶ If the measured voltage is not within the specified value, find and repair trouble causing part in circuits and go to
"Verification of Vehicle Repair".
When the measured voltage is higher than the specified value :
Refer to P0643 Circuit Inspection. (APS1)
Refer to P0653 Circuit Inspection.(APS2)
When the measured voltage is lower than the specified value :
Refer to P0642 Circuit Inspection.(APS1)
Refer to P0652 Circuit Inspection.(APS2)

SIGNAL CIRCUIT INSPECTION E4658BDC

1. Check open in signal circuit

1) IG KEY "OFF", ENGINE "OFF".

2) Disconnect APS connector and ECM connector.

3) Check continuity between APS connector terminal 2 and ECM connector terminal 9 ( APS 1)
Check continuity between APS connector terminal 1 and ECM connector terminal 31 ( APS 2)

Specification : Continuity (below 1.0Ω )

4) Is the measured resistance within the specification?

YES

▶ Go to "Check short in signal circuit".


FLA -508 FUEL SYSTEM

NO

▶ Repair open in signal circuit and go to "Verification of Vehicle Repair".

2. Check short in signal circuit ( APS 1 )

1) IG KEY "OFF", ENGINE "OFF".

2) Disconnect APS connector and ECM connector.

3) IG KEY "ON"

4) Check continuity between APS connector terminal 2 and chassis ground. (check short to ground )
Measure the voltage of terminal 2 of APS connector. ( check short to battery )

Specification : Check short to ground : Discontinuity ( Infinite Ω )


Check short to battery : 0.0V~0.1V

5) Is APS 1 signal circuit insulated normally?

YES

▶ Go to "3.Signal Circuit Inspection (APS 2)" as follows.

NO

▶ Repair short in circuit and go to "Verification of Vehicle Repair".

3. Signal Circuit Inspection (APS 2)

1) IG KEY "OFF", ENGINE "OFF".

2) Disconnect APS connector and ECM connector.

3) IG KEY "ON"

4) Check continuity between APS connector terminal 1 and chassis ground. (check short to ground )
Measure the voltage of terminal 1 of APS connector. ( check short to battery )

Specification : Check short to ground : Discontinuity ( Infinite Ω )


Check short to battery : 0.0V~0.1V

5) Is APS 2 signal circuit insulated normally?

YES

▶ Go to "Ground Circuit Inspection".

NO

▶ Repair short in circuit and go to "Verification of Vehicle Repair".

GROUND CIRCUIT INSPECTION E679E3A5

1. Check ground circuit (APS1)

1) IG KEY "OFF", ENGINE "OFF".


DIESEL CONTROL SYSTEM FLA -509

2) Disconnect APS connector.

3) IG KEY "ON".

4) Measure the voltage of APS terminal 6. [ TEST "A" ]

5) Measure the voltage of APS terminal 6 and terminal 5. [ TEST "B" ]


( terminal 6: Check + prove , terminal 5 : Check - prove )

Specification : [TEST "A"] Voltage - [TEST "B"] Voltage = below 200mV

6) Is the measured voltage within the specification?

YES

▶ Go to "2. Check ground circuit (APS2)".

NO

▶ When "B" voltage is not detected : Repair open in ground circuit and go to "Verification of Vehicle Repair".
▶ When the voltage difference between "A" and "B" is above 200mV : Eliminate the causes of excessive resis-
tance and go to "Verification of Vehicle Repair".

2. Check ground circuit (APS2)

1) IG KEY "OFF", ENGINE "OFF".

2) Disconnect APS connector.

3) IG KEY "ON".

4) Measure the voltage of APS terminal 3. [ TEST "A" ]

5) Measure the voltage of APS terminal 3 and terminal 4. [ TEST "B" ]


( terminal 3: Check + prove , terminal 4 : Check - prove )

Specification : [TEST "A"] Voltage - [TEST "B"] Voltage = below 200mV

6) Is the measured voltage within the specification?

YES

▶ Go to "Component Inspection".

NO

▶ When "B" voltage is not detected : Repair open in ground circuit and go to "Verification of Vehicle Repair".
▶ When the voltage difference between "A" and "B" is above 200mV : Eliminate the causes of excessive resis-
tance and go to "Verification of Vehicle Repair".

COMPONENT INSPECTION E4B78178

1. IG KEY "OFF", ENGINE "OFF".

2. Disconnect APS connector (M41).

3. Check resistance for each terminal refering to Resistance characteristic table.


FLA -510 FUEL SYSTEM

Specification : Resistance characteristic table for each terminal

Resistance( KΩ 20℃ ) Component


checking point Pedal Characteristic Connector
Pedal released Shape
Depressed
6(power)-
1.0±0.1KΩ 1.0±0.1KΩ Unchanged
5(ground)
6(power)-
APS 1 1.8±0.1KΩ 1.1±0.1KΩ Resistance drops
2(signal)
2(signal)-
1.1±0.1KΩ 1.8±0.1KΩ Resistance rises
5(ground)
3(power)-
2.0±0.1KΩ 2.0±0.1KΩ Unchanged
4(ground)
EGNG002O

3(power)-
APS 2 2.9±0.1KΩ 2.1±0.1KΩ Resistance drops
1(signal)
1(signal)-
1.1±0.1KΩ 1.8±0.1KΩ Resistance rises
4(ground)

4. Are resistances for each terminal measured correctly?

YES

▶ Go to "Verification of Vehicle Rapair".

NO

▶ Replace APS and go to "Verification of Vehicle Rapair".

VERIFICATION OF VEHICLE REPAIR ECD35DA4

After a repair, it is essential to verify that the fault is corrected.

1. After connecting Scantool select "DIAGNOSTIC TROUBLE CODES(DTCs)" mode.

2. Clear recorded DTC using Scantool.

3. Drive the vehicle within DTC "Enable conditions" in "General information".

4. After selecting "DIAGNOSTIC TROUBLE CODES(DTCs)" mode and check if DTC is recorded again.

5. Are any DTCs recorded ?

YES

▶ Go to the DTC guide of recorded NO. in Scantool.

NO

▶ System operates within specification.


DIESEL CONTROL SYSTEM FLA -511

DTC U0001 CAN COMMUNICATION MALFUNCTION

COMPONENT LOCATION EB9C381B

ECM

EGNG014G

GENERAL DESCRIPTION E6EC6484

Several control units are applied to electronically controlled vehicles. These units perform each control with informations
from various sensors. Thus, sharing signal information from sensors is needed, so CAN communication type whose com-
munication speed is high and insensitive to electrical noise by spark generation is adopted to controlling power-train(en-
gine, atutomatic transaxle, ABS, TCS, ECS)As sharing signals of engine speed, APS, engaged gear and torque reduction
through CAN communication, ECM and TCM modules control vehicle actively.

CAN 2.0 B communication format

EXTENDED
ID
NO. in box
STANDARD ID
means
scale

EGNG014H

DTC DESCRIPTION EBAB6371

U0001 is set when signal transmission through CAN communication line is impossible for more than 0.1 sec. because of
open or short to ground in CAN communication line. Checking CAN communication BUS and signals from ECM, TCM
module is required.
FLA -512 FUEL SYSTEM

DTC DETECTING CONDITION E5460F8E

Item Detecting Condition Possible Cause


DTC Strategy • Signal monitoring
Enable Conditions • IG KEY "ON"
ThresholdValue • CAN BUS error
DiagnosticTime • 100ms • CAN BUS
• CAN communication module
Fuel Cut NO component
EGR Off NO
Fail Safe
Fuel Limit NO
MIL NO

SPECIFICATION E49E97B9

CAN Communication Line


DIGITAL "0" DIGITAL "1"( BUS IDLE )
Resistance
Communica-
tion Format Inside of
HIGH LOW HIGH LOW Inside of ECM In-pannel
junction box
CAN 2.0B 3.5V 1.5V 2.5V 2.5V 120Ω (20℃) 120Ω (20℃)
DIESEL CONTROL SYSTEM FLA -513

SCHEMATIC DIAGRAM E3150397

[CIRCUIT DIAGRAM] [CONNECTOR INFORMATION]


C101-2 ECM I/P JUNTION BOX
Terminal Connected to Function
84 I/P-E 17 I/P-E terminal 17
CAN HIGH
CAN vertical CAN vertical E16 terminal 9
84 CAN HIGH
resistance (120 ) resistance (120 ) E152 terminal 38
18 M33 terminal 3
CAN LOW
83 I/P-N 18 I/P-E terminal 18
E16 terminal 17
E16 Multipurpose 83 CAN LOW
9 E152 terminal 36
Check Connector
M33 terminal 11
CAN HIGH 9
CAN LOW 17 M33 Data Link Connector

3 CAN HIGH
E152 TCM
11 CAN LOW
CAN HIGH 38
CAN LOW 36

[HARNESS CONNECTOR]

* * * * * * 6 5 4 3 2 1
6 7 8 9 10
* 12 * 14 * * 17 18 19 20 21 22 23 24
5 4

* * * * * * * * 52* 53* * 36 37 38 58* 59* * 61* 62* 3


12 9
* * * 5
44
* * * * * 13 12 11
* 9 ******* ** ** * 2 1
* * * * * * * * * * * 74 * * * 78 * * *
* 19 18 17 * * * *

E16 Multipurpose Check Connector M33 Data Link Connector


E152 TCM

60 59 58 57 56 55 54 53 52 51 50 49 48 47 46 94 93 92 91 90 89 88 87 86 85 84 83 82 81 80 79 78 77 76 75 74 73
45 44 43 42 41 40 39 38 37 36 35 34 33 32 31 6 5
72 71 70 69 68 67 66 65 64 63 62 61 60 59 58 57 56 55 54 53 52 51
4 3
30 29 28 27 26 25 24 23 22 21 20 19 18 17 16 50 49 48 47 46 45 44 43 42 41 40 39 38 37 36 35 34 33 32 31 30 29
2 1
15 14 13 12 11 10 9 8 7 6 5 4 3 2 1 28 27 26 25 24 23 22 21 20 19 18 17 16 15 14 13 12 11 10 9 8 7

C101-1 ECM C101-2 ECM

EGNG014I
FLA -514 FUEL SYSTEM

SIGNAL WAVEFORM AND DATA EE8CCCD8

SOF Bit CAN HIGH signal

Digital "1" Digital "0"

BUS IDLE CAN LOW signal

Fig.1
Fig.1) CAN communication waveform

Monitoring CAN HIGH and LOW simultaneously is important in monitoring CAN communication waveform. When CAN HIGH
signal rise to 3.5V and LOW signal drops to 1.5V - voltage difference between HIGH and LOW signal is 2V - at BUS IDLE state
(DIGITAL "1") whose reference voltage is 2.5V, "0" is recognized. Besides, comparing HIGH and LOW signal if opposite waveform
is detected with the reference voltage of 2.5V, Check if current cam signal transfers correctly.
Continuous "0"signal above 6BIT means the occurence of error in CAN communication.
1BIT is easily distinguished as calculating the time when "SOF"(START OF FRAME) which notifies the start of frame occurs.
Check if "0"signal above 6BIT is detected continuously when monitoring CAN communication waveform.

EGNG014J

TERMINAL AND CONNECTOR INSPECTION E57F8AD7

1. Electrical systems consist of a lot of harness and connectors, poor connection of terminals can cause various prob-
lems and damge of component.

2. Perform checking procedure as follows.

1) Check damage of harness and terminals : Check terminals for contact resistance, corrosion and deformation.

2) Check connecting condition of ECM and component connector : Check terminal seperation, damage of locking
device and connecting condition between terminal and wiring.

NOTE
Disconnect the pin which requires checking at male connector and insert it to the terminal at female connector for
checking connecting condition. ( after checking, reconnect the pin at correct position. )

3. Is the problem found?

YES

▶ Repair the trouble causing part and go to "Verification of Vehicle Repair".

NO

▶ Go to "Signal Circuit Inspection".


DIESEL CONTROL SYSTEM FLA -515

SIGNAL CIRCUIT INSPECTION E2049F42

1. Check CAN BUS resistance

1) IG KEY "OFF", ENGINE "OFF".

2) Measure the resistance between diagnostic connector 3 and 11.

3) Disconnect ECM and TCM connector.

4) Measure the resistance between diagnostic connector 3 and 11.

Specification : Both ECM and TCM connected : 60 ± 3Ω (Test 1)


Both ECM and TCM disconnected : 120 ± 3Ω (Test 2)

5) Is CAN BUS resistance within the specification?

YES

▶ Go to "2.Check short to ground in CAN BUS" as follows.

NO

▶ Below 10Ω for both conditions(disconnected, connected) : Repair short between CAN BUS and go to "Veri-
fication of Vehicle Repair".
▶ 120Ω for both conditions(disconnected, connected) : Go to "4. Check CAN BUS continuity".
▶ Infinite Ω for both conditions(disconnected, connected) :Repair open in CAN communication circuit between
DLC terminal and In-pannel junction box.

2. Check short to ground in CAN BUS

1) IG KEY "OFF", ENGINE "OFF".

2) Disconnect ECM and TCM connectors.

3) Check continuity between DLC terminal 3 and chassis ground. (CAN HIGH)

4) Check continuity between DLC terminal 11 and chassis ground. (CAN LOW)

Specification : Discontinuity ( Infinite Ω )

5) Is measured resistance within the specification?

YES

▶ Go to "3. Check short to battery in CAN BUS".

NO

▶ Repair short to ground in circuit and go to "Verification of Vehicle Repair".

3. Check short to battery in CAN BUS

1) IG KEY "OFF", ENGINE "OFF".

2) Disconnect ECM and TCM connectors.

3) IG KEY "ON".
FLA -516 FUEL SYSTEM

4) Measure the voltage of DLC terminal 3. (CAN HIGH)

5) Measure the voltage of DLC terminal 11. (CAN LOW)

Specification : 0.0V~0.1V

6) Is measured resistance within the specification with both connector disconnected?

YES

▶ Go to"4. Check CAN BUS continuity" as follows.


▶ Repair short to battery and go to "Verification of Vehicle Repair".

4. Check CAN BUS continuity

1) IG KEY "OFF", ENGINE "OFF".

2) Disconnect ECM and TCM connectors.

3) Check continuity between DLC terminal 3 and CAN HIGH terminal of each module.
( CAN HIGH : ECM connector terminal 84, TCM connector terminal 38, multipurpose check connector terminal
9)

4) Check continuity between DLC terminal 11 and CAN LOW terminal of each module.
( CAN LOW : ECM connector terminal 83, TCM connector terminal 36, multipurpose check connector terminal
17 )

Specification : Continuity(below 1.0Ω )

5) Is the measured resistance within the specification?

YES

▶ Go to "Component Inspection".

NO

▶ Repair open in CAN BUS and go to "Verification of Vehicle Repair".

COMPONENT INSPECTION E1831DDF

1. Check CAN communication waveform generation

1) IG KEY "OFF", ENGINE "OFF".

2) Connect 2 channel scope to DLC terminal 3(CAN HIGH) and 11(CAN LOW).

3) IG KEY "ON" after connecting only ECM to CAN BUS.

4) IG KEY "ON" after connecting only TCM to CAN BUS.

Specification : At IG KEY "ON", the waveform same as "Signal Waveform & Data" of this code generates.
※ Different from "Signal Waveform & Data", if 1) both CAN HIGH and LOW signal are fixed at 2.5 V or
2) HIGH and LOW signal are fixed at 3.5 V and 1.5 V, respectively, it is due to communication error between modules.
DIESEL CONTROL SYSTEM FLA -517

M33

* * 6 5 4 3 2 1
SCOP
13 12 11 9
* * * *

EGNG014O

5) Does correct waveform generate from each module?

YES

▶ Go to "Verification of Vehicle Repair".

NO

▶ Replace the module which generates poor communication waveform, and go to "Verification of Vehicle Re-
pair".

VERIFICATION OF VEHICLE REPAIR E6DB3912

After a repair, it is essential to verify that the fault is corrected.

1. After connecting Scantool select "DIAGNOSTIC TROUBLE CODES(DTCs)" mode.

2. Clear recorded DTC using Scantool.

3. Drive the vehicle within DTC "Enable conditions" in "General information".

4. After selecting "DIAGNOSTIC TROUBLE CODES(DTCs)" mode and check if DTC is recorded again.

5. Are any DTCs recorded ?

YES

▶ Go to the DTC guide of recorded NO. in Scantool.

NO

▶ System operates within specification.


FLA -518 FUEL SYSTEM

DTC U0100 CAN-TIME OUT ECU

COMPONENT LOCATION EC794911

Refer to DTC U0001.

GENERAL DESCRIPTION E53785B5

Refer to DTC U0001.

DTC DESCRIPTION EF8CEC73

U0100 is set when no signal transmission through CAN BUS occurs for more than 0.5 sec.. This code is due to CAN BUS
problem or CAN communication module failure.

DTC DETECTING CONDITION ED75B955

Item Detecting Condition Possible Cause


DTC Strategy • Signal monitoring
Enable Conditions • IG KEY "ON"
ThresholdValue • No signal transmission through CAN BUS
DiagnosticTime • 500ms • CAN BUS
• CAN communication module
Fuel Cut NO component
EGR Off NO
Fail Safe
Fuel Limit NO
MIL NO

SPECIFICATION E5081CCD

Refer to DTC U0001.

SCHEMATIC DIAGRAM EE5D4D91

Refer to DTC U0001.

SIGNAL WAVEFORM AND DATA E4486F4F

Refer to DTC U0001.

TERMINAL AND CONNECTOR INSPECTION E8D4FF00

Refer to DTC U0001.

SIGNAL CIRCUIT INSPECTION E2181768

1. Check CAN BUS resistance

1) IG KEY "OFF", ENGINE "OFF".


DIESEL CONTROL SYSTEM FLA -519

2) Measure the resistance between diagnostic connector 3 and 11.

3) Disconnect ECM and TCM connector.

4) Measure the resistance between diagnostic connector 3 and 11.

Specification : Both ECM and TCM connected : 60 ± 3Ω (Test 1)


Both ECM and TCM disconnected : 120 ± 3Ω (Test 2)

5) Is CAN BUS resistance within the specification?

YES

▶ Go to "2.Check short to ground in CAN BUS" as follows.

NO

▶ Below 10Ω for both conditions(disconnected, connected) : Repair short between CAN BUS and go to "Veri-
fication of Vehicle Repair".
▶ 120Ω for both conditions(disconnected, connected) : Go to "4. Check CAN BUS continuity".
▶ Infinite Ω for both conditions(disconnected, connected) :Repair open in CAN communication circuit between
DLC terminal and In-pannel junction box.

2. Check short to ground in CAN BUS

1) IG KEY "OFF", ENGINE "OFF".

2) Disconnect ECM and TCM connectors.

3) Check continuity between DLC terminal 3 and chassis ground. (CAN HIGH)

4) Check continuity between DLC terminal 11 and chassis ground. (CAN LOW)

Specification : Discontinuity ( Infinite Ω )

5) Is measured resistance within the specification?

YES

▶ Go to "3. Check short to battery in CAN BUS".

NO

▶ Repair short to ground in circuit and go to "Verification of Vehicle Repair".

3. Check short to battery in CAN BUS

1) IG KEY "OFF", ENGINE "OFF".

2) Disconnect ECM and TCM connectors.

3) IG KEY "ON".

4) Measure the voltage of DLC terminal 3. (CAN HIGH)

5) Measure the voltage of DLC terminal 11. (CAN LOW)

Specification : 0.0V~0.1V
FLA -520 FUEL SYSTEM

6) Is measured resistance within the specification with both connector disconnected?

YES

▶ Go to"4. Check CAN BUS continuity" as follows.

NO

▶ Repair short to battery and go to "Verification of Vehicle Repair".

4. Check CAN BUS continuity

1) IG KEY "OFF", ENGINE "OFF".

2) Disconnect ECM and TCM connectors.

3) Check continuity between DLC terminal 3 and CAN HIGH terminal of each module.
( CAN HIGH : ECM connector terminal 84, TCM connector terminal 38, multipurpose check connector terminal
9)

4) Check continuity between DLC terminal 11 and CAN LOW terminal of each module.
( CAN LOW : ECM connector terminal 83, TCM connector terminal 36, multipurpose check connector terminal
17 )

Specification : Continuity(below 1.0Ω )

5) Is the measured resistance within the specification?

YES

▶ Go to "Component Inspection".

NO

▶ Repair open in CAN BUS and go to "Verification of Vehicle Repair".

COMPONENT INSPECTION EB2BC521

1. Check CAN communication waveform generation

1) IG KEY "OFF", ENGINE "OFF".

2) Connect 2 channel scope to DLC terminal 3(CAN HIGH) and 11(CAN LOW).

3) IG KEY "ON" after connecting only ECM to CAN BUS.

4) IG KEY "ON" after connecting only TCM to CAN BUS.

Specification : At IG KEY "ON", the waveform same as "Signal Waveform & Data" of this code generates.
※ Different from "Signal Waveform & Data", if 1) both CAN HIGH and LOW signal are fixed at 2.5 V or
2) HIGH and LOW signal are fixed at 3.5 V and 1.5 V, respectively, it is due to communication error between modules.
DIESEL CONTROL SYSTEM FLA -521

M33

* * 6 5 4 3 2 1
SCOP
13 12 11 9
* * * *

EGNG014O

5) Does correct waveform generate from each module?

YES

▶ Go to "Verification of Vehicle Repair".

NO

▶ Replace the module which generates poor communication waveform, and go to "Verification of Vehicle Re-
pair".

VERIFICATION OF VEHICLE REPAIR E52922D3

Refer to DTC U0001.


FLA -522 FUEL SYSTEM

DTC U0101 SERIAL COMMUNICATION PROBLEM WITH TCU (TIMEOUT)

COMPONENT LOCATION E99076AA

Refer to DTC U0001.

GENERAL DESCRIPTION E9325B17

Refer to DTC U0001.

DTC DESCRIPTION E152F2B6

U0101 is set when ECM send data requiring signal to TCM, but no return signal is transmitted to ECM within 0.5 sec..
This code is due to TCM CAN line related problem or TCM module failure.

DTC DETECTING CONDITION E8DD8B33

Item Detecting Condition Possible Cause


DTC Strategy • Signal monitoring
Enable Conditions • IG KEY "ON"
ThresholdValue • CAN communication error between ECM and TCS1
DiagnosticTime • 500ms • CAN BUS
• CAN communication module
Fuel Cut NO component
EGR Off NO
Fail Safe
Fuel Limit NO
MIL NO

SPECIFICATION E5474A2C

Refer to DTC U0001.

SCHEMATIC DIAGRAM E7FF388C

Refer to DTC U0001.

SIGNAL WAVEFORM AND DATA ED2B5DA1

Refer to DTC U0001.

TERMINAL AND CONNECTOR INSPECTION E24A3CE3

Refer to DTC U0001.

SIGNAL CIRCUIT INSPECTION E036E3FA

1. Check CAN BUS resistance

1) IG KEY "OFF", ENGINE "OFF".


DIESEL CONTROL SYSTEM FLA -523

2) Measure the resistance between diagnostic connector 3 and 11.

3) Disconnect ECM and TCM connector.

4) Measure the resistance between diagnostic connector 3 and 11.

Specification : Both ECM and TCM connected : 60 ± 3Ω (Test 1)


Both ECM and TCM disconnected : 120 ± 3Ω (Test 2)

5) Is CAN BUS resistance within the specification?

YES

▶ Go to "2.Check short to ground in CAN BUS" as follows.

NO

▶ Below 10Ω for both conditions(disconnected, connected) : Repair short between CAN BUS and go to "Veri-
fication of Vehicle Repair".
▶ 120Ω for both conditions(disconnected, connected) : Go to "4. Check CAN BUS continuity".
▶ Infinite Ω for both conditions(disconnected, connected) :Repair open in CAN communication circuit between
DLC terminal and In-pannel junction box.

2. Check short to ground in CAN BUS

1) IG KEY "OFF", ENGINE "OFF".

2) Disconnect ECM and TCM connectors.

3) Check continuity between DLC terminal 3 and chassis ground. (CAN HIGH)

4) Check continuity between DLC terminal 11 and chassis ground. (CAN LOW)

Specification : Discontinuity ( Infinite Ω )

5) Is measured resistance within the specification?

YES

▶ Go to "3. Check short to battery in CAN BUS".

NO

▶ Repair short to ground in circuit and go to "Verification of Vehicle Repair".

3. Check short to battery in CAN BUS

1) IG KEY "OFF", ENGINE "OFF".

2) Disconnect ECM and TCM connectors.

3) IG KEY "ON".

4) Measure the voltage of DLC terminal 3. (CAN HIGH)

5) Measure the voltage of DLC terminal 11. (CAN LOW)

Specification : 0.0V~0.1V
FLA -524 FUEL SYSTEM

6) Is measured resistance within the specification with both connector disconnected?

YES

▶ Go to"4. Check CAN BUS continuity" as follows.


▶ Repair short to battery and go to "Verification of Vehicle Repair".

4. Check CAN BUS continuity

1) IG KEY "OFF", ENGINE "OFF".

2) Disconnect ECM and TCM connectors.

3) Check continuity between DLC terminal 3 and CAN HIGH terminal of each module.
( CAN HIGH : ECM connector terminal 84, TCM connector terminal 38, multipurpose check connector terminal
9)

4) Check continuity between DLC terminal 11 and CAN LOW terminal of each module.
( CAN LOW : ECM connector terminal 83, TCM connector terminal 36, multipurpose check connector terminal
17 )

Specification : Continuity(below 1.0Ω )

5) Is the measured resistance within the specification?

YES

▶ Go to "Component Inspection".

NO

▶ Repair open in CAN BUS and go to "Verification of Vehicle Repair".

COMPONENT INSPECTION E1594324

1. Check CAN communication waveform generation

1) IG KEY "OFF", ENGINE "OFF".

2) Connect 2 channel scope to DLC terminal 3(CAN HIGH) and 11(CAN LOW).

3) IG KEY "ON" after connecting only ECM to CAN BUS.

4) IG KEY "ON" after connecting only TCM to CAN BUS.

Specification : At IG KEY "ON", the waveform same as "Signal Waveform & Data" of this code generates.
※ Different from "Signal Waveform & Data", if 1) both CAN HIGH and LOW signal are fixed at 2.5 V or
2) HIGH and LOW signal are fixed at 3.5 V and 1.5 V, respectively, it is due to communication error between modules.
DIESEL CONTROL SYSTEM FLA -525

M33

* * 6 5 4 3 2 1
SCOP
13 12 11 9
* * * *

EGNG014O

5) Does correct waveform generate from each module?

YES

▶ Go to "Verification of Vehicle Repair".

NO

▶ Replace the module which generates poor communication waveform, and go to "Verification of Vehicle Re-
pair".

VERIFICATION OF VEHICLE REPAIR E4790900

Refer to DTC U0001.


FLA -526 FUEL SYSTEM

DTC U0122 ECM-TCS CAN ERROR

COMPONENT LOCATION EFEA188C

Refer to DTC U0001.

GENERAL DESCRIPTION E6CC34AA

Refer to DTC U0001.

DTC DESCRIPTION E1C72893

U0122 is set when ECM sends data requiring signal to TCS, but no return signal is transmitted to ECM by within 0.5 sec..
This code is due to TCS CAN line related problem or TCS module failure.

DTC DETECTING CONDITION E2F94D50

Item Detecting Condition Possible Cause


DTC Strategy • Signal monitoring
Enable Conditions • IG KEY "ON"
ThresholdValue • CAN communication error between ECM and TCS1
DiagnosticTime • 500ms • CAN BUS
• CAN communication module
Fuel Cut NO component
EGR Off NO
Fail Safe
Fuel Limit NO
MIL NO

SPECIFICATION E695251B

Refer to DTC U0001.

SCHEMATIC DIAGRAM EAD37234

Refer to DTC U0001.

SIGNAL WAVEFORM AND DATA E873CD80

Refer to DTC U0001.

TERMINAL AND CONNECTOR INSPECTION E0B5A0A5

Refer to DTC U0001.

SIGNAL CIRCUIT INSPECTION EC9F6063

1. Check CAN BUS resistance

1) IG KEY "OFF", ENGINE "OFF".


DIESEL CONTROL SYSTEM FLA -527

2) Measure the resistance between diagnostic connector 3 and 11.

3) Disconnect ECM and TCM connector.

4) Measure the resistance between diagnostic connector 3 and 11.

Specification : Both ECM and TCM connected : 60 ± 3Ω (Test 1)


Both ECM and TCM disconnected : 120 ± 3Ω (Test 2)

5) Is CAN BUS resistance within the specification?

YES

▶ Go to "2.Check short to ground in CAN BUS" as follows.

NO

▶ Below 10Ω for both conditions(disconnected, connected) : Repair short between CAN BUS and go to "Veri-
fication of Vehicle Repair".
▶ 120Ω for both conditions(disconnected, connected) : Go to "4. Check CAN BUS continuity".
▶ Infinite Ω for both conditions(disconnected, connected) :Repair open in CAN communication circuit between
DLC terminal and In-pannel junction box.

2. Check short to ground in CAN BUS

1) IG KEY "OFF", ENGINE "OFF".

2) Disconnect ECM and TCM connectors.

3) Check continuity between DLC terminal 3 and chassis ground. (CAN HIGH)

4) Check continuity between DLC terminal 11 and chassis ground. (CAN LOW)

Specification : Discontinuity ( Infinite Ω )

5) Is measured resistance within the specification?

YES

▶ Go to "3. Check short to battery in CAN BUS".

NO

▶ Repair short to ground in circuit and go to "Verification of Vehicle Repair".

3. Check short to battery in CAN BUS

1) IG KEY "OFF", ENGINE "OFF".

2) Disconnect ECM and TCM connectors.

3) IG KEY "ON".

4) Measure the voltage of DLC terminal 3. (CAN HIGH)

5) Measure the voltage of DLC terminal 11. (CAN LOW)

Specification : 0.0V~0.1V
FLA -528 FUEL SYSTEM

6) Is measured resistance within the specification with both connector disconnected?

YES

▶ Go to"4. Check CAN BUS continuity" as follows.

NO

▶ Repair short to battery and go to "Verification of Vehicle Repair".

4. Check CAN BUS continuity

1) IG KEY "OFF", ENGINE "OFF".

2) Disconnect ECM and TCM connectors.

3) Check continuity between DLC terminal 3 and CAN HIGH terminal of each module.
( CAN HIGH : ECM connector terminal 84, TCM connector terminal 38, multipurpose check connector terminal
9)

4) Check continuity between DLC terminal 11 and CAN LOW terminal of each module.
( CAN LOW : ECM connector terminal 83, TCM connector terminal 36, multipurpose check connector terminal
17 )

Specification : Continuity(below 1.0Ω )

5) Is the measured resistance within the specification?

YES

▶ Go to "Component Inspection".

NO

▶ Repair open in CAN BUS and go to "Verification of Vehicle Repair".

COMPONENT INSPECTION EAED94D7

1. Check CAN communication waveform generation

1) IG KEY "OFF", ENGINE "OFF".

2) Connect 2 channel scope to DLC terminal 3(CAN HIGH) and 11(CAN LOW).

3) IG KEY "ON" after connecting only ECM to CAN BUS.

4) IG KEY "ON" after connecting only TCM to CAN BUS.

Specification : At IG KEY "ON", the waveform same as "Signal Waveform & Data" of this code generates.
※ Different from "Signal Waveform & Data", if 1) both CAN HIGH and LOW signal are fixed at 2.5 V or
2) HIGH and LOW signal are fixed at 3.5 V and 1.5 V, respectively, it is due to communication error between modules.
DIESEL CONTROL SYSTEM FLA -529

M33

* * 6 5 4 3 2 1
SCOP
13 12 11 9
* * * *

EGNG014O

5) Does correct waveform generate from each module?

YES

▶ Go to "Verification of Vehicle Repair".

NO

▶ Replace the module which generates poor communication waveform, and go to "Verification of Vehicle Re-
pair".

VERIFICATION OF VEHICLE REPAIR EC7FF184

Refer to DTC U0001.


FLA -530 FUEL SYSTEM

DTC U0416 ABNORMAL TORQUE RISE REQUEST FROM TCS

COMPONENT LOCATION E1E45164

Refer to DTC U0001.

GENERAL DESCRIPTION E8725B43

Refer to DTC U0001.

DTC DESCRIPTION E8F8BA26

U0416 is set when ECM detects the signal requires abnormal torque increase from ECM for more than 0.5 sec. Checking
CAN communication line or TCS module is required.

DTC DETECTING CONDITION E51E4243

Item Detecting Condition Possible Cause


DTC Strategy • Signal monitoring
Enable Conditions • IG KEY "ON"
ThresholdValue • Abnormal torque increase request from TCS
DiagnosticTime • 500ms • CAN BUS
• CAN communication module
Fuel Cut NO component
EGR Off NO
Fail Safe
Fuel Limit NO
MIL NO

SPECIFICATION E1F441BD

Refer to DTC U0001.

SCHEMATIC DIAGRAM EBBB1352

Refer to DTC U0001.

SIGNAL WAVEFORM AND DATA ED84237A

Refer to DTC U0001.

TERMINAL AND CONNECTOR INSPECTION E185AF2E

Refer to DTC U0001.

SIGNAL CIRCUIT INSPECTION E64BDF9F

1. Check CAN BUS resistance

1) IG KEY "OFF", ENGINE "OFF".


DIESEL CONTROL SYSTEM FLA -531

2) Measure the resistance between diagnostic connector 3 and 11.

3) Disconnect ECM and TCM connector.

4) Measure the resistance between diagnostic connector 3 and 11.

Specification : Both ECM and TCM connected : 60 ± 3Ω (Test 1)


Both ECM and TCM disconnected : 120 ± 3Ω (Test 2)

5) Is CAN BUS resistance within the specification?

YES

▶ Go to "2.Check short to ground in CAN BUS" as follows.

NO

▶ Below 10Ω for both conditions(disconnected, connected) : Repair short between CAN BUS and go to "Veri-
fication of Vehicle Repair".
▶ 120Ω for both conditions(disconnected, connected) : Go to "4. Check CAN BUS continuity".
▶ Infinite Ω for both conditions(disconnected, connected) :Repair open in CAN communication circuit between
DLC terminal and In-pannel junction box.

2. Check short to ground in CAN BUS

1) IG KEY "OFF", ENGINE "OFF".

2) Disconnect ECM and TCM connectors.

3) Check continuity between DLC terminal 3 and chassis ground. (CAN HIGH)

4) Check continuity between DLC terminal 11 and chassis ground. (CAN LOW)

Specification : Discontinuity ( Infinite Ω )

5) Is measured resistance within the specification?

YES

▶ Go to "3. Check short to battery in CAN BUS".

NO

▶ Repair short to ground in circuit and go to "Verification of Vehicle Repair".

3. Check short to battery in CAN BUS

1) IG KEY "OFF", ENGINE "OFF".

2) Disconnect ECM and TCM connectors.

3) IG KEY "ON".

4) Measure the voltage of DLC terminal 3. (CAN HIGH)

5) Measure the voltage of DLC terminal 11. (CAN LOW)

Specification : 0.0V~0.1V
FLA -532 FUEL SYSTEM

6) Is measured resistance within the specification with both connector disconnected?

YES

▶ Go to"4. Check CAN BUS continuity" as follows.

NO

▶ Repair short to battery and go to "Verification of Vehicle Repair".

4. Check CAN BUS continuity

1) IG KEY "OFF", ENGINE "OFF".

2) Disconnect ECM and TCM connectors.

3) Check continuity between DLC terminal 3 and CAN HIGH terminal of each module.
( CAN HIGH : ECM connector terminal 84, TCM connector terminal 38, multipurpose check connector terminal
9)

4) Check continuity between DLC terminal 11 and CAN LOW terminal of each module.
( CAN LOW : ECM connector terminal 83, TCM connector terminal 36, multipurpose check connector terminal
17 )

Specification : Continuity(below 1.0Ω )

5) Is the measured resistance within the specification?

YES

▶ Go to "Component Inspection".

NO

▶ Repair open in CAN BUS and go to "Verification of Vehicle Repair".

COMPONENT INSPECTION E721796F

1. Check CAN communication waveform generation

1) IG KEY "OFF", ENGINE "OFF".

2) Connect 2 channel scope to DLC terminal 3(CAN HIGH) and 11(CAN LOW).

3) IG KEY "ON" after connecting only ECM to CAN BUS.

4) IG KEY "ON" after connecting only TCM to CAN BUS.

Specification : At IG KEY "ON", the waveform same as "Signal Waveform & Data" of this code generates.
※ Different from "Signal Waveform & Data", if 1) both CAN HIGH and LOW signal are fixed at 2.5 V or
2) HIGH and LOW signal are fixed at 3.5 V and 1.5 V, respectively, it is due to communication error between modules.
DIESEL CONTROL SYSTEM FLA -533

M33

* * 6 5 4 3 2 1
SCOP
13 12 11 9
* * * *

EGNG014O

5) Does correct waveform generate from each module?

YES

▶ Go to "Verification of Vehicle Repair".

NO

▶ Replace the module which generates poor communication waveform, and go to "Verification of Vehicle Re-
pair".

VERIFICATION OF VEHICLE REPAIR EC15AE39

Refer to DTC U0001.


FLA -534 FUEL SYSTEM

FUEL DELIVERY
SYSTEM-DIESEL
COMPONENTS LOCATION EDAE0FBF

7
10 1

6 4 5
2,3

1. Injector 6. High pressure pipe (common rail


2. High Pressure (HP) Pump 7. Fuel filter
3. Fuel pressure regulator 8. Fuel sender
4. Common rail 9. Fuel tank
5. High pressure pipe (injector Common rail) 10. Rail pressure control valve
LGJF502M
FUEL DELIVERY SYSTEM-DIESEL FLA -535

CAUTION
• Common Rail Fuel Injection System is
subject to extremely high pressure (Approxi-
mately 1,600 bar)
• Never perform any work on injection system
wth engine running or within 30 seconds after
the engine stops.
• Always pay attention to safety precaution.
• Ensure the absolute cleanliness.
• It is not recommanded to remove the injectors
without any notice.
FLA -536 FUEL SYSTEM

SCHEMATIC DIAGRAM E351CCC3

7
8 12
14

7
10
10
6
13
9
10
5

11

1. Fuel Tank 8. Common Rail


2. Pre-filter 9. Injector
3. Fuel sender 10. Fuel Return Line
4. Fuel Filter 11. ECM
5. Low Pressure Fuel Line 12. Rail Pressure Sensor
6. High Pressure Pump 13. Rail Pressure regulator
7. High Pressure Fuel Line 14. Rail Pressure control valve

LGJF502N
FUEL DELIVERY SYSTEM-DIESEL FLA -537

INJECTOR REMOVAL E1F7B278

DESCIRPTION E5AC9A70
CAUTION
• Common Rail Fuel Injection System is
COMPONENTS subject to extremely high pressure (Approxi-
mately 1,600 bar)
• Never perform any work on injection system
Fixing bolt with engine running or within 30 seconds af-
ter the engine stops.
• Always pay attention to safety precaution.
• Ensure the absolute cleanliness.
Injector • It is not recommended to remove the injectors
clamp without any notice.

Injector 1. Turn ignition switch to OFF position.

2. Disconnect the negative battery (-) terminal and wait


Seal ring for about 30 seconds.
LGJF502O
3. Pull off the injector electric connector (A).

CLEANING E6AAA9D1 CAUTION


• Plugs must be installed and/or uninstalled
CAUTION only with the ignition switch turned OFF.
• Common Rail Fuel Injection System is • Do not extremely bend or squeeze the cable,
subject to extremely high pressure (Approxi- do not bring them in contact with sharp
mately 1,600 bar) edges, and also secure cables against vibra-
• Never perform any work on injection system tions.
wth engine running or within 30 seconds after
the engine stops. 4. Unfasten the high-pressure pipe (B) connecting the
• Always pay attention to safety precaution. common rail and the injector.
• Ensure the absolute cleanliness.
• It is not recommanded to remove the injectors A
without any notice.

It must be needed to clean the injector when injector is


used again.
B

1. Clean the injector in vertical position in an ultra-sound


bath.

2. If necessary, clean the injector body and sealing sur-


face on the nozzle retaining nut also, using a fine
cleaning cloth to remove any dirt residue.
Do not remove the protection caps to do that.

3. The nozzle-shaft must only be cleaned in an ultra- LXGF570A


sound bath and in a vertical position.
A mechanical cleaning of the nozzle-shaft by wire- 5. Remove the injector return hose (C) by pulling the
brush is not permitted. fixing-clip (D) and unscrew the injector fixing bolt(E).
FLA -538 FUEL SYSTEM

C REPLACEMENT E9B09C6E

D
CAUTION
When exchanging injectors be sure to input injec-
tor data(7 digits) of new one into the ECM using a
E Hi-Scan(Pro).

1. Remove the injector according to removal procedure.

2. Check the class of injector, and then replace the used


injector with the new one.

3. Check injector data (7 digits) of new injector.

LGJF502P Injector data (7 digits)

6. Pull the injector assembly.

CAUTION
When pulling the injector, pull the injector upright
so that the nozzle needle cannot be scratched or
damaged.

NOTE
When the injector is stuck on cylinder head, pull it out
with SST (09351-4A200, 09351-2A100 ).

LGJF502Q

09351-4A200
4. Using Hi-Scan(Pro), input the injector data(7 digits)
09351-2A100
into ECM as next procedure.

AWJF333Z
FUEL DELIVERY SYSTEM-DIESEL FLA -539

1. HYUND
HYUNDAI
AI VEHICLE DIA
DIAGNOSIS
GNOSIS
CAUTION
VEHICLE N
NAME
AME
1. When displaying "WRITING FAIL" ON
Hi-scan(Pro), input injector data (7digits)
of each cylinder into a new ECM again as
priow procedure.

LGJF502A

2. If the glow lamp is flashed and DTC P1586


is detected ignition switch ON, take proper
steps refering to "P1586 DTC Troubleshoot-
ing procedure".

INSTALLATION EE11EE7A

CAUTION
INPUT THE NUM.
OF ALL CYL. • Common Rail Fuel Injection System is
AT ONE TIME
subject to extremely high pressure (Approxi-
mately 1,600 bar)
• Never perform any work on injection system
with engine running or within 30 seconds af-
ter the engine stops.
• Always pay attention to safety precaution.
• Ensure the absolute cleanliness.
• It is not recommended to remove the injectors
without any notice.

1. Insert the new seal ring.

EGNG102A

LXGF573A
FLA -540 FUEL SYSTEM

A
CAUTION
• Whenever using the used injector again, the B
clamp fixing bolt and seal-ring are replaced
with a new one.
• Before re-installing injector, clean the cylin-
der head bore and sealing surface.

2. Insert the injector assembly into the cylinder block.

CAUTION
Do not touch the nozzle tip.

3. Spread oil on the injector tip and the cylinder head.


LXGF571A

4. Install the injector by installing the clamp with clamp


bolt CAUTION
Tightening Torques (Injector Clamp Bolt installation): Do not reuse a fixing clip.
27.5 ~ 29.4 N·m (20.3 ~ 21.7 lbf·ft)
7. Connect the injector electric connector (A).
5. After screwing thr high pressure pipe installation nuts
by hand, tighten them at accurate torque using special A
service tools (09354-27110, 09314-27130).

SST

LXGF570C

8. Connect the battery (-) cable.


LGJF502R

9. Start the engine and check for leakage on high pres-


Tightening Torque (High Pressure Pipe installation sure fuel line.
nut): 24.5 ~ 28.4 N·m (18.1 ~ 21.0 lbf·ft)

CAUTION
6. Connect the return hose (A) by inserting the fixing clip
(B). Check the fuel-system visually for any leakage.
If a leakage is detected even have been used
the correct torque, the component(s) must be
exchanged.

INSPECTION E0952E37

USING HI-SCAN(PRO)

• COMPRESSION TEST
• IDLE SPEED COMPARISON
• INJECT QUANTITY COMPARISON
FUEL DELIVERY SYSTEM-DIESEL FLA -541

TEST PROCEDURE
7.1. COMPRESSION TEST
1. Connect Hi-Scan(Pro) and select "Vehicle" and "En-
gine Test Function". This test is used for detecting
cylinder specific engine speed
2. Information for ECM version is displayed as below. without injection.
* Test condition
- Shift lever : P or N
1.7. COMPRESSION TEST - Engine : Stop (IGN. ON)
- Electrical Load : OFF
SYSTEM IMFORMATION If you ready, now cranking, and stop
P/N : 39100-27920 cranking when stop message appear on
S/W : 86S2MDV8 the screen. Press [ENTER].

This function is available


LFIF660E

If you ready, press [ENTER].


5. Press "ANAL" and the test result is appeared.

<Available system>
7.1 COMPRESSION TEST

1.7. COMPRESSION TEST Cylinder engine speed(RPM)

SYSTEM IMFORMATION #1 #2 #3 #4
P/N : 39100-27920
356 355 355 355
S/W : 86S2MDV8
356 356 357 356
356 356 356 355
This function is not available.
356 356 356 356
Not all ECM version support
357 356 355 356
this function
356 355 355 355
If you ready, press [ENTER].
355 356 355 355

<Not available system>

LXGF577A
ANAL

3. After pressing "[ENTER]", select "COMPRESSION


When the stop message appear, stop cranking.
TEST" mode and press "[ENTER]".
LFIF660F

1.7. COMPRESSION TEST


NOTE
01. COMPRESSION TEST During cranking engine does not start.
02. IDLE SPEED COMPARISON
03. INJECT. QUANTITY COMPARISON

LFIF660D

4. Set the test condition described as below screen and


then, crank engine. When engine stop message be-
ing appeared, stop cranking.
FLA -542 FUEL SYSTEM

8. Set the test condition described as below screen and


7.1 COMPRESSION TEST press "[ENTER]".
Cylinder engine speed(RPM)
7.2. IDLE SPEED COMPARISON
#1 #2 #3 #4
This test is used for detecting
356 355 355 355
cylinder specific engine speed with
356 356 357 356 injector energizing.
356 356 356 355 (Cylinder balancing function is
356 356 356 356 deactivated.)
357 356 355 356
356 355 355 355 * Test condition
- Compression test : Normal
355 356 355 355
- Shift lever : P or N
- Engine : Idle
- Electrical Load : OFF
AVG HELP
If you ready, Press [ENTER].

LFIF660J
Data scanning button

LFIF660G
9. The rpm data of each cylinder is appeared.

6. Press "AVG" and the data average of each cylinder is


7.2 IDLE SPEED COMPARISON
appeared.
Press "HELP" and description of the data is appeared. Cylinder engine speed(RPM)

#1 #2 #3 #4
Cylinder engine speed(RPM) 790 800 752 770
796 798 756 772
Speed(RPM) 200 250 300 350 AvG
794 800 752 770
#1 CYL. 355 794 802 754 772
#2 CYL. 355 794 802 754 770
#3 CYL. 355 794 802 756 774
#4 CYL. 355 792 802 752 772

Analyze the test result.

ANAL

PREV HELP

7.2 IDLE SPEED COMPARISON

7.1 COMPRESSION TEST Cylinder engine speed(RPM)

*The higher cylinder engine speed: #1 #2 #3 #4


- >The low compression pressure.
*It can help to identify the 784 774 788 764
mechanical defects. 786 778 788 766
786 776 788 766
788 780 790 768
784 776 786 764
788 780 792 770
786 776 788 766

PREV

AVG HELP
LFIF660H

LFIF660K
7. After pressing "ESC", select "IDLE SPEED COMPAR-
ISON" and press "[ENTER]".
FUEL DELIVERY SYSTEM-DIESEL FLA -543

10. Press "AVG" and the data average of each cylinder is 13. The data od each cylinder about RPM and compen-
appeared. sating injection quantity is appeared.
Press "HELP" and description of the data is appeared.

7.3 INJECT. QUANTITY COMPARISON


Cylinder engine speed(RPM)
Eng. Speed(RPM) Injection quantity(mm3)
Speed(RPM) 650 700 750 800 AVG.
#1 #2 #3 #4 #1 #2 #3 #4
#1 CYL. 793
#2 CYL. 800 792 800 758 774 4.0 -2.9 -2.8 -2.4
#3 CYL. 753 788 798 760 774 4.0 -2.9 -2.7 -2.4
#4 CYL. 771 794 802 758 776 4.0 -2.9 -2.7 -2.4
792 798 758 774 4.0 -2.8 -2.7 -2.4
788 798 758 772 4.0 -2.8 -2.6 -2.4
794 802 758 772 4.0 -2.8 -2.8 -2.5
790 798 754 770 4.0 -2.9 -2.8 -2.5

PREV HELP Analyze the test result.

ANAL

7.2 IDLE SPEED COMPARISON

*The lower engine speed: Cylinder engine speed(RPM)


->The injector injects less quantity
than other injectors. Speed(RPM) 650 700 750 800 AVG
*The higher engine speed:
->The injector injects more quantity #1 CYL. 791
than other injectors. #2 CYL. 799
#3 CYL. 757
#4 CYL. 773

Quant.(mm 3) -4 -2 0 2 AVG

PREV #1 CYL. 4.0


#2 CYL. -2.8
LFIF660M #3 CYL. -2.7
#4 CYL. -2.3
11. After pressing "ESC", select "INJECTOR QUANTITY PREV HELP
COMPARISON" and press "[ENTER]".
<Abnormal state>
12. Set the test condition described as below screen and
LFIF660P
press "[ENTER]".

14. Press "HELP" and description of the data is displayed


7.3 INJECT. QUANTITY COMPARISON as below.

This test is used for detecting


cylinder specific quantity with 7.3 INJECT. QUANTITY COMPARISON
individual energizing of injector.
(Cylinder balancing function is *The positive correction value:
activated.) ->The fuel injection of the cylinder
* Test condition is less than that of other cylinder.
- Compression test : Normal *The negative correction value:
- Shift lever : P or N ->The fuel injection of the cylinder
- Engine : Idle is more than that of other cylinder.
- Electrical Load : OFF *Extreme correction value identifies a
If you ready, Press [ENTER]. problematic injector.
After replacinga injector with new one,
reset & confirm the engine condition.
LFIF660O

LFIF660R
FLA -544 FUEL SYSTEM

15. Replace the default injector, and then repeat previous


test modes to check if the injector is normal.

COMPONENT INSPECTION

1. Turn ignition switch "OFF".

2. Disconnect injector connector.

3. Measure resistance between the terminals 1 and 2 of


injector connector.

Resistance : 0.22 ~ 0.30Ω (20 ~ 70℃)

LFAC220F
FUEL DELIVERY SYSTEM-DIESEL FLA -545

COMMON RAIL C

DESCRIPTION ED51BCCF

The common rail stores the fuel at high pressure. At the


same time, the pressure oscillations which are generated
due to the high-pressure pump delivery and the injection
of fuel are damped by the rail volume. This common rail is
common to all cylinders, hence its name ""common rail"".
Even when large quantities of fuel are extracted, the com-
mon rail maintains its inner pressure practically constant.
This ensures that the injection pressure remains constant
from the moment the injector opens. A B

LGJF502S
In order to comply with the wide variety of engine installa-
tion conditions, the common rail with its flow limiters and
6. Disconnect rail pressure sensor and rail pressure con-
the provisions for attaching rail pressure sensor, fuel pres-
trol valve connectors.
sure control valve, and pressure limiter valve is available
in a number of different designs. 7. Remove intake manifold. (Refer to "EM" group)
The available common rail volume is permanently filled
with pressurized fuel. The compressibility of the fuel re- 8. Remove the common rail (E) by unscrewing the two
sulting from the high pressure is utilized to achieve the ac- mounting bolts (F).
cumulator effect. When fuel leaves the rail for injection, the
pressure in the common rail remains practically constant.
Similarly, the pressure variations resulting from the pulsat-
ing fuel supply from the high-pressure pump are compen-
sated for.
F

REMOVAL E0BBB382

CAUTION
• Common Rail Fuel Injection System is E
subject to extremely high pressure (Approxi-
mately 1,600 bar)
• Never perform any work on injection system
with engine running or within 30 seconds af-
ter the engine stops. LGJF502T

• Always pay attention to safety precaution.


• Ensure the absolute cleanliness.
• It is not recommended to remove the injectors
without any notice.

1. urn ignition switch to OFF position.

2. Disconnect the negative battery (-) terminal and wait


for about 30 seconds.

3. Remove the high pressure pipe (A) connecting injec-


tors and common rail.

4. Remove the high pressure pipe (B) connecting high


pressure pump and common rail.

5. Disconnect the return lines (C).


FLA -546 FUEL SYSTEM

INSTALLATION EED527BE 5. Connect return line(C).

1. Install the common rail(A) with two mounting bolts(B). C

Tightening Torque : 14.7 ~ 21.6 N·m (10.9 ~ 15.9 lbf·ft)

A
AFGF301P

6. Connect the negative battery(-) terminal.

7. Start the engine and check for leakage on fuel line.


LGJF502U

2. Install the intake manifold. (Refer to "EM" group).

3. Connect rail pressure sensor and rail pressure control


valve connectors.

4. After screwing the high pressure pipe installation nuts


by hand, tighten them at accutate torque using special
service tools(09314-27110, 09314-27130).

SST

LGJF502R
FUEL DELIVERY SYSTEM-DIESEL FLA -547

HIGH PRESSURE FUEL PUMP 5. Disconnect the return hose(B) and the hose(C) con-
necting to the fuel filter.

DESCRIPTION EDBA1EB7 6. Unscrew the three high pressure mounting bolts(D).

The high-pressure pump is the interface between the low- 7. Remove the drive belt.(Refer to "EM" group.)
pressure and the high-pressure stages. Under all oper-
ating conditions, it is responsible for providing adequate 8. Turn the crankshaft pulley and align its groove with
high-pressure fuel through out the vehicle’s complete ser- timing mark "T" of the timing chain cover.
vice life. This also includes the provision of extra fuel as (NO.1 cylinder compression TDC position.)
needed for rapid starting and for rapid build-up of pressure
in the rail. The high pressure pump continually generates
the system pressure as needed in the high-pressure accu- Mark
mulator (common rail). This means therefore, that in con-
trast to conventional systems, the fuel does not have to be
specially compressed for each individual injection process.

REMOVAL EC6BC786

CAUTION
• Common Rail Fuel Injection System is
subject to extremely high pressure(Approxi-
mately 1,600 bar)
• Never perform any work on injection system
LCGF089A
with engine running or within 30 seconds af-
ter the engine stops. 9. Remove the high pressure pump sprocket nut(G) after
• Always pay attention to safety precaution. removing the timing chain cover plug(F).
• Ensure the absolute cleanliness
• It is not recommended to remove the injec-
tiors without any notice. G

1. Turn ignition switch OFF position.

2. Disconnect the negative battery(-) terminal and wait F


for about 30 seconds.

3. Disconnect the wiring connector of fuel pressure reg-


ulator.

4. Remove the high pressure pipe (A) connecting high


pressure pump and common rail.

A
LGJF502W
B

D C

LGJF503E
FLA -548 FUEL SYSTEM

10. Install the high pressure pump sprocket stopper(H) INSTALLATION E5B29BAA

(SST: 09331-2A000) rotating it clockwise.


1. Install the high pressure pump assembly and screw
the three high pressure mounting bolts(D).

Tightening Torque: 14.7 ~ 19.6 N·m (10.9 ~ 14.5 lbf·ft)

D C

LGJF502X

11. Fix the high pressure pump remover(I) and sprocket


stopper(J) with two fixing bolts(K).

12. Install the high pressure pump remover(I) with three LGJF502Z

mounting bolts(E).
2. Install the drive belt.(Refer to "EM" group.)
13. Rotate the bolt(L) of the high pressure pump re-
mover(I) clockwise till the high pressure pump is 3. Screw the timing chain cover plug(G) after fastening
pushed out. the high pressure pump sprocket nut(F).

K G

E
F
I
J

L
LGJF502W
LGJF502Y

NOTE
Don’t reuse the O-ring of the timing chain cover plug.
FUEL DELIVERY SYSTEM-DIESEL FLA -549

4. Connect the return hose(B) and the hose(C) connect-


ing to the fuel filter.

D C

LGJF503A

5. Connect the high pressure pipe(A) connecting high


pressure pump and common rail.

6. Connect the negative battery(-) terminal.

7. Start the engine and check for leakage on fuel line


connected to the high pressure pump.
FLA -550 FUEL SYSTEM

FUEL FILTER

COMPONENT EAACC008

9
5

1. Water Sensor 5. Air plug (for plant)


2. Heater 6. Manual pump
3. Thermo Switch 7. Inlet hose
4. Fuel Filter Cartridge 8. Outlet hose
9. Air plug (for service)

LGJF503B
FUEL DELIVERY SYSTEM-DIESEL FLA -551

REMOVAL EA5F487B 6. Disconnect the fuel inlet hose (E) and fuel outlet hose
(F).
1. Turn ignition switch to OFF position.

2. Disconnect the negative battery (-) terminal and wait E


for about 30 seconds.

3. Unscrew the two mounting bolts(A).

AWJF302V

CAUTION
Cover the hose connection with a shop towel to
prevent splashing of fuel caused by residual pres-
LGJF503H sure in the fuel line.

4. Disconnect the heater connector (B), water sensor 7. Remove the fuel filter assembly.
connector (C) and thermo switch connector (D).
INSTALLATION EF48CC57

1. Connect the fuel inlet hose(A) and fuel outlet hose(B).

B
C

AWJF302U
B

5. Remove air cleaner assembly (Refer to "EM" group).

AWJF302W

2. Remove air cleaner assembly (Refer to "EM" group).


FLA -552 FUEL SYSTEM

3. Connect the heater connector(C), water sensor con- • Fuel filter deflation.
nector(D) and thermo switch connector(E). a) Remove the air plug(I) of fuel filter.
b) Cover the air plug with service towel, and then
push the manual pump(J) until a bubble dose not
flow out.
c) Faten the air plug(I), and then push the manual
pump again until pushing the manual pump gets
to be difficult.
C

• Pulling out water from fuel filter.


a) Unfasten the drain plug(K).
b) Push the manual pump(J) until water dose not
flow out.
D
c) Fasten the drain plug(K).
E

J
AWJF302X

I
4. Fasten the two mounting bolts(F).

LGJF503I

LGJF503J

5. Connect the negative(-) terminal.

6. Start the engine and check for leakage on fuel line


connected to fuel filter.

INSPECTION EC40ED42

• General insepction.
a) Hose and pipe for bent, damage, clogging or cor-
rosion.
b) Fuel filter for cologging and damage.

NOTE
• The fuel filter inspection must be completes in
case of below.
a) Draining fuel in fuel tank and then refilling
fuel.
b) Replacing the fuel filter.
c) Removing the main fuel hose (pipe).
FUEL DELIVERY SYSTEM-DIESEL FLA -553

FUEL TANK 7. Disconnect the fuel filler hose (F), and the breather
hose (G).
REMOVAL EED0FDE7

F
1. Remove the rear seat cushion (Refer to “ BD” group
in this WORKSHOP MANUAL). G

2. Open the service cover (A) under the rear seat cush-
ion.

AWJF316A

8. Unfasten the two mounting bolts and the two mount-


ing nuts, and then remove the fuel tank from the vehi-
cle.

AFJF901C

3. Turn ignition switch to off position and disconnect the


battery (-) cable.

4. Disconnector the fuel sender connector (B).

B
C A

<Front>

D LGJF503D

AWJF319A

5. Disconnect the fuel feed hose (C) and the return


hose(D).

CAUTION
B
Cover the hose connection with a shop towel to <Rear>
prevent splashing of fuel caused by residual pres- LGJF503C
sure in the fuel line

6. Lift the vehicle.

You might also like