KEMBAR78
Fire Fighting System - Interview Questions & Answers | PDF | Fire Sprinkler System | Pump
0% found this document useful (0 votes)
155 views10 pages

Fire Fighting System - Interview Questions & Answers

The document outlines key components, systems, and inspection protocols for firefighting systems in buildings, including fire pumps, sprinkler systems, and NFPA standards. It details the inspection processes, testing requirements, and common scenarios encountered during firefighting system installations and inspections. Additionally, it highlights the roles of inspectors and the necessary documentation for compliance with Civil Defense regulations.

Uploaded by

prabha Mishra
Copyright
© © All Rights Reserved
We take content rights seriously. If you suspect this is your content, claim it here.
Available Formats
Download as PDF, TXT or read online on Scribd
0% found this document useful (0 votes)
155 views10 pages

Fire Fighting System - Interview Questions & Answers

The document outlines key components, systems, and inspection protocols for firefighting systems in buildings, including fire pumps, sprinkler systems, and NFPA standards. It details the inspection processes, testing requirements, and common scenarios encountered during firefighting system installations and inspections. Additionally, it highlights the roles of inspectors and the necessary documentation for compliance with Civil Defense regulations.

Uploaded by

prabha Mishra
Copyright
© © All Rights Reserved
We take content rights seriously. If you suspect this is your content, claim it here.
Available Formats
Download as PDF, TXT or read online on Scribd
You are on page 1/ 10

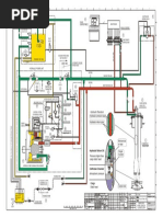
FIRE FIGHTING SYSTEM INTERVIEW Q&A

1. What are the main components of a fire fighting system in a building?


Answer:
• Fire Pump Set (Main Pump, Jockey Pump, Diesel Pump)
• Fire Water Storage Tank
• Fire Hose Reel System
• Wet Riser System
• Sprinkler System
• Standpipe System
• Fire Department Connection (FDC)
• Valves (Gate, Butterfly, Check, Alarm, etc.)
• Pressure Gauges and Flow Switches
• Pipe Network and Hangers/Supports

2. What are the types of fire pumps commonly used in firefighting systems?
Answer:
• Electric Fire Pump – Main pump powered by electricity
• Diesel Fire Pump – Backup pump in case of power failure
• Jockey Pump – Maintains system pressure to avoid frequent start of main pump

3. What inspection checks are done on fire pumps during installation?


Answer:
• Foundation level and anchoring
• Alignment of pump and motor
• Vibration isolators
• Piping supports and flexible connections
• Electrical connections and control panel
• Pressure gauges, flow switches, and drain arrangements
• Rotation direction of pump
• Test for head and flow according to NFPA 20

4. What are the NFPA standards relevant to firefighting systems?


Answer:
• NFPA 13 – Installation of sprinkler systems
• NFPA 14 – Installation of standpipe and hose systems
• NFPA 20 – Installation of fire pumps
• NFPA 25 – Inspection, testing, and maintenance of water-based systems
• NFPA 72 – Fire alarm systems

5. How do you verify the sprinkler installation during site inspection?


Answer:
• Sprinkler spacing and location per approved drawings
• Sprinkler heads not obstructed by beams or false ceilings
• Correct type of sprinkler head (standard/quick response, pendent/upright)
• Head orientation and thread seal
• Pipe slopes for proper drainage
• Branch lines hydrostatic test reports
• Coverage area as per NFPA 13

6. What is hydrostatic testing? What are the requirements?


Answer:
• It is pressure testing of fire pipe networks to check for leakage.
• Test pressure: 200 psi or 1.5 times the system pressure, whichever is higher.
• Duration: Minimum 2 hours.
• No pressure drops or visible leaks should be observed.
• Witnessed by consultant and main contractor.
• Must be done before insulation/painting.

7. What are the requirements for pipe support and hanger installation?
Answer:
• Spacing as per NFPA 13 or local civil defense
• Supports near valves, tees, and changes in direction
• Proper hanger rods and clamps (UL/FM listed)
• Seismic bracing in high-rise or special areas
• Fireproof coating if required by specification

8. What is a Fire Department Connection (FDC) and its inspection criteria?


Answer:
• An inlet provided for the fire brigade to pump water into the system.
• Should be accessible, marked clearly, and connected to main riser.
• Equipped with a non-return valve and drain.
• Check pressure test, alignment, signage, and caps.
9. What are common inspection documents required for fire fighting system approval?
Answer:
• Approved shop drawings
• Material submittals with compliance certificates (UL/FM)
• Installation method statements
• Hydrostatic test reports
• Pump test reports
• Manufacturer’s datasheets
• Civil Defense inspection clearance (if applicable)

10. How do you inspect the Fire Pump Room?


Answer:
• Proper ventilation and access
• Adequate lighting and drainage
• Pumps installed with isolation valves
• Clear signage and operation manuals
• Electrical and diesel connections tested
• Fire-rated enclosure (as per code)

11. How do you perform a functional test for the firefighting system?
Answer:
• Activate the pressure drop to start the jockey and main pump
• Observe pressure readings and pump sequence
• Verify sprinkler and riser flow switch activation
• Simulate fire alarm interface if applicable
• Observe automatic and manual operation of valves
• Diesel pump auto start and fuel levels
• Shutdown sequence after restoration

12. What is a zone control valve assembly (ZCV) and how is it inspected?
Answer:
• Installed in high-rise or zone-based systems to isolate zones
• Includes flow switch, pressure gauge, test & drain valve
• Ensure accessibility, labeling, and pressure test
• Verify function via simulated flow
13. What is the role of a Mechanical Inspector during firefighting installation?
Answer:
• Ensure installation as per approved drawings and code
• Conduct site inspections and witness tests
• Check material compliance and documentation
• Coordinate with contractor, authority, and safety teams
• Issue NCRs or punch lists when non-compliance is observed
• Final approval after successful testing and documentation

14. How is final testing and commissioning of firefighting systems carried out?
Answer:
• Integration testing with fire alarm system
• End-of-line pressure and flow test
• Pump performance test (head, flow, curve match)
• Valve operation, signage, and access verification
• Final documentation submission and authority inspection

🔍🔍 Scenario-Based & Authority-Related Fire Fighting System Interview Q&A

15. Scenario: You are inspecting a fire sprinkler system and notice the sprinkler head is too
close to a beam. What action do you take?
Answer:
• First, verify the clearance requirement from NFPA 13 (typically minimum 50 mm from
obstruction depending on orientation).
• Raise a Non-Conformance Report (NCR) if clearance is violated.
• Ask the contractor to relocate or adjust the piping layout.
• Re-inspect the new location before closing the NCR.
• Document the correction and update the as-built drawing.

16. Scenario: During hydrostatic testing, pressure drops by 10 psi in 30 minutes. What will
you do?
Answer:
• Stop the test and visually inspect the entire pipe network for leaks.
• If no visible leak, re-tighten joints and fittings, especially grooved couplings.
• Repeat the test only after remedial work is completed.
• If the problem persists, conduct segmented testing to isolate the defective section.
17. Scenario: Civil Defense Authority rejects inspection due to missing flow switch signal in
FACP. What is your role?
Answer:
• Coordinate with the Fire Alarm Engineer and ensure proper interface between the flow
switch and FACP.
• Confirm the device is wired, programmed, and tested correctly.
• Request a re-inspection after successful rectification.
• Ensure documentation (IO list, test record, and system schematic) is updated before
next inspection.

18. Scenario: Diesel fire pump fails to start during final commissioning. What troubleshooting
steps do you take?
Answer:
• Check diesel tank fuel level and battery charge
• Ensure manual mode is working
• Confirm auto start via pressure drop works
• Inspect starter solenoid, engine control panel, and relay
• Check engine oil level and radiator coolant
• Engage vendor technician if the issue persists

19. What are the common reasons Civil Defense may reject a firefighting system inspection?
Answer:
• Missing or outdated approvals on material submittals
• Incomplete hydrostatic or pump test documentation
• Lack of coordination between fire alarm and fire fighting systems
• Improper installation (head orientation, coverage, valve labeling)
• Inaccessible valve rooms, FDC, or pump room issues
• Absence of pressure test results or manufacturer certificates (UL/FM)

20. What are the final requirements to obtain Civil Defense NOC for firefighting systems?
Answer:
• As-built drawings (approved)
• Material compliance certificates (UL/FM)
• Successful hydrostatic and pump performance test reports
• Integration testing reports (with fire alarm system)
• Inspection & approval of Fire Pump Room
• Flow switch and alarm signal verification
• Signage and valve tag completion
21. What are your key responsibilities during a Civil Defense Inspection?
Answer:
• Represent the company and ensure all systems are as per approved design
• Ensure test results and equipment installations meet code
• Provide Civil Defense inspector with required documentation
• Clarify any technical queries
• Record any comments or remarks for follow-up
• Coordinate retesting if required and ensure compliance before re-inspection

22. Explain the working principle of a wet riser system.


A wet riser is a vertical pipe that remains pressurized with water at all times. When a hydrant or
hose reel is opened, water is immediately available to fight fire. It is connected to a fire pump
set and typically used in buildings above 15 meters height.

23. What is the difference between wet riser and dry riser systems?
Wet Riser Dry Riser
Always charged with water Normally empty, filled only during fire
Used in buildings 10–15m where booster connection is
Used in buildings >15m height
provided
Requires pressurization via
Water supplied externally by fire engine
pump

24. Describe the types of fire sprinkler systems and their applications.
• Wet Pipe System: Most common; always filled with water. Used in commercial and
residential buildings.
• Dry Pipe System: Filled with air under pressure; used in cold areas to avoid pipe
freezing.
• Pre-action System: Requires two triggers (smoke + heat); used in data centers,
museums.
• Deluge System: All nozzles open; used in aircraft hangars, chemical plants.

26. What are jockey pumps and why are they used?
A jockey pump is a small-capacity pump that maintains system pressure by compensating for
small leaks or pressure drops. This avoids frequent operation of the main fire pump.
27. What is the role of a pressure relief valve in fire pump systems?
It protects the system from overpressure. If pressure exceeds the set limit, it releases water
back to the tank or drain to maintain safety.

28. What are the standard fire hose reel specifications?


• Hose diameter: 19 mm
• Hose length: 30 meters
• Operating pressure: 6–10 bar
• Mounted at 1.5m height from FFL
• Coverage: Up to 30 meters radius
• Nozzle: Jet/Spray type with shut-off

29. What is a fire alarm zone and how is it integrated with the firefighting system?
A fire alarm zone divides a building into sections for monitoring fire alarms. Each zone is linked
to smoke detectors, manual call points, and interfaces with suppression systems (sprinklers,
FM200, etc.). Activation in a zone may trigger audio alarms, control panels, and fire pump
operation.

30. What are the color codes for fire extinguishers and their respective uses?
Color Code Type For Use On
Red Water Class A (wood, paper, cloth)
Cream Foam (AFFF) Class A & B (flammable liquids)
Blue Dry Powder Class A, B, C, E (multi-purpose)
Black CO₂ Class B & Electrical fires
Yellow Wet Chemical Class F (cooking oils, fats)

31. Explain the procedure for hydrostatic pressure testing of fire piping.
• Isolate the section to be tested.
• Fill the piping with water, removing all air.
• Apply pressure 1.5 times the working pressure or per specification.
• Maintain pressure for 2 hours.
• Check for leaks or pressure drops.
• Record readings and prepare test report.
32. How do you ensure proper coordination between HVAC, plumbing, and firefighting
layouts?
• Review coordinated services drawings.
• Attend coordination meetings.
• Use BIM/Revit models if available.
• Perform site walkthroughs to identify conflicts early.
• Maintain vertical and horizontal clearance zones as per standards.

33. What are the typical clearances required for fire pump room installations?
• Min. 1 m clearance around pump set.
• Adequate access for maintenance of motor and controller.
• 2.1 m ceiling height.
• Ventilation system for heat removal.
• Anti-vibration supports and drain system.

34. What NFPA codes or local UAE Civil Defense codes are applicable for firefighting systems?
• NFPA 13 – Sprinkler system design
• NFPA 14 – Standpipe and hose systems
• NFPA 20 – Fire pump installation
• NFPA 25 – Maintenance and testing
• UAE Fire and Life Safety Code of Practice

35. Describe the inspection checklist for firefighting systems before final testing.
• Approved drawings and material submittals available
• Installation as per code (pipe size, supports, valve orientation)
• No leaks or visible damage
• All valves labeled and accessible
• Sprinkler spacing and orientation correct
• Fire pump and control panel functional
• As-built drawings and test reports ready

36. What precautions should be taken while installing sprinklers in false ceilings?
• Use adjustable drops for proper alignment
• Maintain required distance from obstructions (as per NFPA 13)
• Ensure head coverage without conflict with ceiling elements
• Provide access panel near concealed sprinklers
37. How do you verify sprinkler coverage and spacing during installation?
• Refer to NFPA 13 or local code
• Measure spacing (typ. max 4.6m apart for light hazard)
• Ensure minimum distance from walls and heat sources
• Check for coverage radius and overlap if needed

38. How do you handle clashes between structural and firefighting systems on-site?
• Report to construction manager with marked-up drawings
• Propose rerouting or alternative supports
• Seek approval for changes via RFI
• Coordinate with design and BIM teams if applicable

39. What is the procedure for fire pump testing and commissioning?
• Check alignment and foundation
• Verify control panel settings
• Start pump manually and via auto mode
• Perform shutoff, flow, and pressure testing
• Test jockey and diesel pump operation
• Record readings and submit commissioning report

40. How do you conduct flow and pressure testing for sprinkler systems?
• Use flow meter and pressure gauge at remote point
• Open drain/test valve
• Record static and residual pressure
• Ensure flow meets design requirements
• Submit test data to consultant and Civil Defense

42. What are the documents required for Civil Defense inspection?
• DCD-approved shop drawings
• Material approvals
• Testing & commissioning reports
• Method statements
• As-built drawings
• Fire pump and alarm panel test certificates
• Contractor's declaration
43. How do you conduct integrated testing of fire alarm and fire suppression systems?
• Activate a detector or manual call point
• Confirm signal at FACP and remote monitoring station
• Ensure fire pump starts (if programmed)
• Check operation of suppression system (sprinklers, FM200)
• Verify shutdown of AHU/FCU and elevator recall
• Record all sequence of operations for report

You might also like