KEMBAR78
EL240™ Panel Operation and Troubleshooting | PDF | Breach Of Contract | Indemnity
0% found this document useful (0 votes)
303 views12 pages

EL240™ Panel Operation and Troubleshooting

Uploaded by

Sgly Zemog
Copyright
© © All Rights Reserved
We take content rights seriously. If you suspect this is your content, claim it here.
Available Formats
Download as PDF, TXT or read online on Scribd
0% found this document useful (0 votes)
303 views12 pages

EL240™ Panel Operation and Troubleshooting

Uploaded by

Sgly Zemog
Copyright
© © All Rights Reserved
We take content rights seriously. If you suspect this is your content, claim it here.
Available Formats
Download as PDF, TXT or read online on Scribd
You are on page 1/ 12

EL240™ Panel Operation

and Troubleshooting

Introduction
This document provides general information on LOFA™ EL240 panel operation and troubleshooting.
EL240 control panels are a flexible platform for diesel engine control, monitoring, and protection,
featuring LOFA’s powerful First Fault Diagnostics (FFD). After pinpointing the initial failure, FFD stores
it in memory and alerts the end user via a single bright LED. FFD monitors battery charge, low oil
pressure, high temperature and up to two additional contact closure inputs. The microprocessor-based
solid-state design uses high-power semiconductors instead of outdated electromechanical relays to
ensure reliable high-current switching.

The EL240 can be factory configured with specific preheat and afterglow requirements. Alternately
preheat can be factory configured for indication from external preheat control. If preheat is not
required, this output can function as an alarm.

All standard panels include feature a 12 inch wiring harness terminating into a sealed weather
proof plug. This robust universal wiring connection performs well in harsh environments and allows
interchanging a number of different panels and harnesses. This design allows for simplified installation
as well as a flexible means to incorporate custom plug-and-play engine wiring harnesses and standard
harness extension

Note
The engine harness is not included with the panel.

A number of standard engine harnesses are available or


LOFA can develop a custom harness for your exact needs.

Generic harnesses in various lengths are available for field customization.

Warning!
When replacement parts are required, LOFA Industries recommends using replacement parts
supplied by LOFA or parts with equivalent specifications.

Failure to heed this warning can lead to premature failure,


product damage, personal injury or death.

250 Hembree Park Drive, STE 122


Roswell, GA 30076
T: 770.569.9828 463-3000-29 Rev A. 28-May-2015
F: 770.569.9829 © 2006-2015 LOFA Industries, LLC. All rights reserved.
LOFA, the LOFA logo, CANplus and EL240 are trademarks of LOFA Industries, LLC. All rights reserved.
www.LOFA.net 463-3000-29 Rev A. 28-May-2015 Windows is a registered trademark of Microsoft Corporation.
EL240 Panel Operation and Troubleshooting EL240 Panel Operation and Troubleshooting

Important Safety Information


The warnings in this publication are not all inclusive.

LOFA Industries cannot anticipate every potential hazard.

Appropriate safety rules and precautions should be followed with


any tool, work method or operating procedure.

Improper procedures, tools and materials may cause


damage or make the equipment unsafe to operate.

Only persons with appropriate training, skills and tools


should perform these functions.

This page intentionally left blank. This page intentionally left blank.
Improper operation, maintenance or rELair of this product can be
dangerous and may result in injury or death.

Do not operate or perform any maintenance or rELair on this product until all operation,
maintenance and rELair information is read and understood.

The information, specifications, and illustrations in this publication are based on information
available at the time of publication.

All items are subject to change at any time without notice.

2
22 463-3000-29 Rev A. 28-May-2015 3
23 463-3000-29 Rev A. 28-May-2015
EL240 Panel Operation and Troubleshooting EL240 Panel Operation and Troubleshooting

Important Safety Information


The warnings in this publication are not all inclusive.

LOFA Industries cannot anticipate every potential hazard.

Appropriate safety rules and precautions should be followed with


any tool, work method or operating procedure.

Improper procedures, tools and materials may cause


damage or make the equipment unsafe to operate.

Only persons with appropriate training, skills and tools


should perform these functions.

This page intentionally left blank. This page intentionally left blank.
Improper operation, maintenance or rELair of this product can be
dangerous and may result in injury or death.

Do not operate or perform any maintenance or rELair on this product until all operation,
maintenance and rELair information is read and understood.

The information, specifications, and illustrations in this publication are based on information
available at the time of publication.

All items are subject to change at any time without notice.

22
2 463-3000-29 Rev A. 28-May-2015 23
3 463-3000-29 Rev A. 28-May-2015
EL240 Panel
Software
Operation
Licenseand
Agreement
Troubleshooting EL240 Panel
Software
Operation
Licenseand
Agreement
Troubleshooting
To prevent unintentional engine shutdowns caused by intermittent conditions (i.e., pressure spikes,
will be limited to rELair or replacement of the defective Materials at LOFA’s option and expense. or any part, shall only be effective if reduced to writing and signed by both parties. No delay or failure to enforce any right
coolant movement) the panel requires a constant 1 second fault input to cause engine shutdown.
8. Warranty Disclaimer. ExcELt as provided in this Agreement, LOFA transfers the Materials to Licensee on an “as is” basis. The under this Agreement will be considered a waiver of a party’s rights thereafter to enforce each and every right and provision
warranties in this Agreement, are in lieu of all other warranties or conditions, and LOFA makes no other warranty, condition of this Agreement. If any provision of this Agreement is declared by a court of competent jurisdiction to be invalid, illegal, or
Operation
or rELresentation of any kind whether express or implied, and LOFA expressly disclaims the implied warranties or conditions of unenforceable, such provision will be severed from this Warning!Agreement and the other provisions will remain in full force and effect.
Turning the panel merchantable
merchantability, key to the run position
quality, fitness forstarts a self-test
a particular purpose,which causes
infringement andall LEDs
those to byilluminate
arising once and
statute or otherwise in This Agreement will be binding upon, and inure to the benefit of, the successors, heirs and assigns of the parties. Neither Licensee
law the
enables or from
fueltherun/stop
course of dealing
solenoidor usage of trade.
output. LOFA
After does not rELresent
self-test, the LEDs or warrant
indicate thatthe
the state
Materials of will
themeet any or
inputs all of
they nor Licensee employees,When used in combination with
consultants, contractors or agents mechanical
are agents, employees float type switches
or joint-venturers of LOFA, nor do they have
Licensee’s particular requirements, that the operation of the Materials will be error-free or uninterrupted, or that all programming any authority to bind LOFA by contract or otherwise to any obligation. Licensee agrees not to make any statements that state or
monitor.
errorsThe normal
in the Licensedindications
Product can beare foundbattery
in ordercharge and oilAllpressure
to be corrected. on mostin applications.
warranties provided in this Agreement If arethese LEDs
solely for the engine
imply that LOFA certifies or vibrations
guarantees may prevent
Licensee Devices constant
or that Licensee contact
Devices closure.
are warranted, tested or approved by LOFA.
are not illuminated
benefit of, and mayat notthis time it may
be transferred indicate
by, Licensee, thethird
to any inputs
party.are not properly connected. Dates and times by which either party is required to render performance will be postponed automatically to the extent and for
a. Limits on Scope of Indemnity. LOFA will have no liability for any infringement
The Preheat LED is illuminated when the key switch is turned to the run position if automatic preheat arising from (i) the use of the Licensed The panel is factory configured to shutdown with its reasonable control. Unless
the period of time that such party is prevented from meeting them by reason of any cause beyond
Product other than as set forth in its accompanying documentation or specifications; (ii) the modification of the Licensed otherwise specifically expressed in this Agreement, the specific business terms and negotiated customisations to this Agreement will
is configured or or
Product; if an external
(iii) the preheat
combination or usecontrol is connected
of the Licensed Product with(See
otherPreheat Options).
software, hardware, itemsPreheat timetovaries
or processes the extent be considered confidential (“Businessno Terms”),
delay for and the auxiliary
neither shutdown
party my disclose such inputs.
information to third parties excELt as follows:
from application to application.
such infringement Afteruse
is not foreseeable waiting for theProduct.
of the Licensed Preheat ThisLED to states
Section extinguish, the obligation
LOFA’s entire engine iswith cranked
respect to (a) to employees, advisors, financing parties or contractors who are under an obligation of confidentiality to the extent reasonably
by turningany andclaim regarding
holding thekey
the intellectual
switchproperty
in therights
startofposition
any third party.
until the engine starts. The key switch is spring necessary to conduct business; (b) to the extent that such Business Terms become publicly known through no fault of the parties;
(c) to the extent required to comply with any valid law, regulation, statute, or order so long as the non-disclosing party receives
loadedb. toLicensee
return automatically to the runLicensee
Indemnification Obligation. position
shallwhen released.
indemnify, Thehold
defend and Preheat
harmlessLED is itsilluminated
LOFA, during
directors, officers, and Preheat Options
reasonable advance notice of such potential disclosure; and (d) to the extent required to enforce, establish, or interpret any right or
afterglow employees
if enabled.
from and against any claim, demand, cause of action, loss, damage, liability suit, proceeding, judgment, or cost duty at law or equity with respect to this Agreement.
(including attorney fees), brought against LOFA which is based on the creation, use or distribution of Licensee Devices to the 13. General.
extent that such suit or proceeding does not arise or result from: (i) LOFA’s material breach of any agreement, obligation, Preheat a. Output
All notices hereunder will be in writing and must be duly given if delivered personally or sent by registered or certified mail,
rELresentation, warranty or covenant contained in this Agreement; (ii) any wrongful, negligent action or failure to act by LOFA, Preheat isreturna 750 mArequested,
receipt output for control
postage prELaid,of toantheexternal
respective power
addressesrelay
of thewith predetermined
parties preheat and
appearing in this Agreement. Any notice
its employees, agents or indELendent contractors; or, Note
(iii) any liability for which LOFA is obligated to indemnify Licensee under afterglow given will A
times. berelay
deemed to be received:
should (i) on the
be selected dateappropriate
with which it is delivered if deliveredcapacity
amperage personally,for
(ii) or,
theif mailed, on the
installed fifth
cold
this Section. business day next following the mailing thereof. Either party may change its address for notices by giving notice of such
9. Term and Termination. starting aid (glowplug, intake air
change as required in this clause.heater, etc.). Applications using multiple cold starting aids may require
The key switch is equipped with a mechanical start locking device.
a. Term. Unless otherwise specified in Exhibit A, the term of this Agreement will commence on the Effective Date and will multiple relays. This output provides low side (ground) preheat control.
continue into
An attempt perpetuity unlessthe
to crank otherwise
engineterminated
againearlier
can onlyunder bethis made
Agreement.
by turning the key switch b. This Agreement, the license rights granted hereunder and the Materials, or any part thereof, may not be assigned or
transferred by Licensee, including by operation of law (“Transfer”), without the prior written consent of LOFA. Any such transfer
NoteIn any case, any such Transfer absent LOFA’s written permission
b. Termination for Cause. to theAnyoff position
of the followingtoshall
reset thetostart
suffice locking
terminate mechanism.
this Agreement: without the prior written consent of LOFA will be ineffective.
i. If Licensee materially breaches any term or condition of this Agreement and fails to cure that breach within thirty (30) days will immediately and automatically terminate this Agreement without further action by LOFA. A change of control of Licensee,
after receiving written notice of the breach.
Consult engine documentation when selecting cold starting aid,
whether by sale or issuance of shares (excELt in the ordinary course of raising capital by public offering), or merger, or
ii. This Agreement will terminate automatically without notice and without further action by LOFA in the event Licensee otherwise, will be deemed to be an assignment.
becomes
power relay and heating specifications.
If the engine is notinsolvent
started(i.e., becomes
within 10 unable
secondsto pay
ofitsturning
debts in on
the ordinary
the panel,coursethe
of business as they come
fuel run/stop due), makes
solenoid an
output
assignment in violation of this Agreement or makes an assignment for the benefit of creditors or if any other bankruptcy c. The laws in force in the State of Georgia will govern this Agreement; the parties hereby consent to jurisdiction and venue in
is turned offproceedings
to prevent battery discharge when
are commenced by or against Licensee. the key switch is left in the run position. The fuel run/stop the courts of Georgia.
solenoid output is turned off after 10 seconds even if preheating. As soon as the key switch is turned to
the startc. position
Consequences. Upon the termination
the solenoid output is ofenabled.
this Agreement
The for any reason:
afterglow (i) all begins
cycle rights granted
when hereunder
the keywillswitch
automatically
returns Preheat d. Indication
The provisions Input
in Sections - Licensee’s Indemnification, - Ownership, Protection, –Fees - Limited Warranty, - Warranty
revert to LOFA; (ii) Licensee must (A) return to LOFA (or, at LOFA’s option, destroy) the originals and all copies of the Materials Disclaimer, -Indemnification, -Term and Termination, Limitation of Liability, - Interpretation of Agreement, and -General
to the runinposition.
Licensee’s possession or control; (B) erase any and all of the foregoing from all computer memories and stored Licensee
This optional factory configuration, the preheat LED provides indication for an external preheat control.
(inclusive), remain in force and effect after the termination of this Agreement.
Devices within its possession or control; and (C) provide LOFA with a written statement certifying that it has complied with This input
Special License accepts
Terms high side (battery positive) control to indicate preheat.
Note
the foregoing obligations. End use licenses to Licensee Devices for Customers granted by Licensee to Customers prior to THE LICENSE GRANTED HEREUNDER IS RESTRICTED SOLELY TO THE OPERATION OF THE LOFA HARDWARE AND FOR NO OTHER
termination will survive any such termination. PURPOSE. NO SUCH LICENSEE DEVICE INCORPORATING ANY OF THE MATERIALS MAY BE DISTRIBUTED, LICENSED, SOLD,
If conditions
10. Limitation do not warrant preheat, the engine may be started by turning the key to the start
of Liability. Indicators
RENTED, OR OTHERWISE PROVIDED TO THIRD PARTIES WITHOUT LOFA’S EXPRESS WRITTEN PERMISSION.
a. LICENSEE AGREES THAT ANY LIABILITY ON THE PART OF LOFA FOR BREACH OF THE WARRANTIES CONTAINED
HEREIN OR ANY OFposition
THE OTHER without waiting
PROVISIONS for the
OF THIS preheatOR
AGREEMENT time
ANYto expire.
OTHER BREACH GIVING RISE TO Exhibit B – PRODUCTS/DELIVERABLES
LIABILITY OR IN ANY OTHER WAY ARISING OUT OF OR RELATED TO THIS AGREEMENT FOR ANY CAUSE OF ACTION Battery LED (Red)
Licensed Product Information
WHATSOEVER AND REGARDLESS OF THE FORM OF ACTION (INCLUDING BREACH OF CONTRACT, STRICT LIABILITY, Software codes with product numeric values equal to 001-xxxx-yyyy-zzz; where xxxx, yyyy, and zzz equal (0000...9999).
TORT INCLUDING NEGLIGENCE OR ANY OTHER LEGAL OR EQUITABLE THEORY), WILL BE LIMITED TO LICENSEE’S Software codes qualified under the same numeric regimen detailed above or including the verbal description of “CANPlus™” products
Panel instrument power, including
DIRECT DAMAGES IN AN AMOUNT the NOT
hourTO meter
EXCEED andTHEvoltmeter,
TOTAL AMOUNT is provided by the
PAID TO LOFA BY fuel run/stop
LICENSEE FOR THE LOFA A solidly
and/or illuminated
the “CANPlus Suite”Battery LED indicates a battery charge failure. A battery charge failure may be
of products.
HARDWARE.
solenoid output. If the instruments do not power up when the key is turned to the run position, this caused by a faulty alternator, broken drive belt or the alternator not excited. A battery voltage reading
Maintenance and Technical
indicates
b. a problem
LICENSEE withTHAT
AGREE theINsolenoid
NO EVENTcircuit (seeBETroubleshooting).
WILL LOFA LIABLE FOR DAMAGES IN RESPECT OF INCIDENTAL, ORDINARY,
of approximately 14 volts on 12 volt systems (28 volts on 24 volt systems) while the engine is running
Platform Requirements
PUNITIVE, EXEMPLARY, INDIRECT, SPECIAL, OR CONSEQUENTIAL DAMAGES EVEN IF LOFA HAS BEEN ADVISED OF indicates
.NET the 3.5
Framework battery is charging properly. Irregular blinking of the Battery LED may indicate a failing
THE POSSIBILITY
After the engine starts, OF
theSUCH DAMAGES
panel INCLUDING,
electronics ignoreBUTall NOT LIMITED conditions
shutdown TO, BUSINESSfor
INTERRUPTION,
the first 10LOST BUSINESS
seconds. charge circuit.
Windows® TheVista
XP, Windows panel can beWindows
(32/64-bit), factory7 configured
(32/64-bit) for battery charge failure to indicate only.
REVENUE, LOST PROFITS, FAILURE TO REALIZE EXPECTED SAVINGS, ECONOMIC LOSS, LOSS OF DATA, LOSS OF
This delayBUSINESS
eliminates the requirement to hold a by-pass override button
OPPORTUNITY OR ANY CLAIM AGAINST LICENSEE BY ANY OTHER PARTY. during starting and allows the
enginec. conditions such as oil pressure
LICENSEE ACKNOWLEDGES to normalize.
THAT LOFA’S The EXPRESSED
LIMITED LIABILITY 10 second timerAGREEMENT
IN THIS starts when the keyAswitch
RELRESENTS MATERIAL
Oil Pressure LED (Red)
returns to BASIS FORposition.
the run SETTING THE FEES FOR LOFA HARDWARE.
11. Use of Trademarks.
Any and all trademarks and trade names which LOFA uses in connection with the license granted hereunder (“LOFA Marks”) are
Note A solidly illuminated Oil Pressure LED indicates low oil pressure failure. The panel typically senses low
and remain the exclusive property of LOFA. Nothing contained in this Agreement may be deemed to give Licensee any right, title or
oil pressure from a ground contact switch on the engine. When a sender/switch combination is used
interest in any LOFA Marks. Subject to notice from LOFA in writing which modifies or cancels such license at LOFA’s sole discretion,
Starter input is required for correct panel operation. If the starter motor input is not activated
during the continuance of this Agreement, LOFA hereby grants Licensee a nonexclusive, revocable license to the LOFA Marks for on the engine, the marking WK generally indicates the switch terminal. This input typically expects a
normal advertising, marketing and promotion of Licensee Devices according to guidelines that LOFA may issue from time to time.
(connected to battery positive) and the engine is started through another means (i.e. air normally closed switch (ground contact when oil pressure is low). A defective switch or shorting the
Licensee must act consistently with LOFA’s ownership of the LOFA Marks and may not use LOFA Marks in a disparaging manner.
shutdown input to ground can cause low pressure fault indication. Additionally, when using sender/
Licensee agrees to use correct trademark notices on advertisements, sales literature, dealer materials, press releases and other
starter) the engine will shutdown 10 seconds after the key switch is turned to the run position.
marketing materials, which use or display LOFA Marks. Licensee agrees to provide samples of all Licensee’s marketing materials switch combinations, swapping the WK and G terminal can cause unintended shutdowns. The panel
and Licensee Devices containing LOFA Marks to LOFA for prior approval. If LOFA rejects any of Licensee’s use of LOFA Marks, then can be factory configured for oil pressure failure to indicate only.
the parties may cooperate reasonably in order modify such materials for approval prior to release or use by Licensee. To the extent
that LOFA withdraws any portion of the trademark license granted in this subsection, Licensee’s obligations under this Section,
above, will also terminate if the rights necessary to comply with such obligation are withdrawn.
12. Interpretation of This Agreement. This Agreement is the entire Agreement to date between the parties regarding the Materials
and supersedes any such prior agreement or communication. Any subsequent waiver or modification of this Agreement,

4
20 463-3000-29 Rev A. 28-May-2015 5
21 463-3000-29 Rev A. 28-May-2015
EL240 Panel
Software
Operation
Licenseand
Agreement
Troubleshooting EL240 Panel
Software
Operation
Licenseand
Agreement
Troubleshooting
To prevent unintentional engine shutdowns caused by intermittent conditions (i.e., pressure spikes,
will be limited to rELair or replacement of the defective Materials at LOFA’s option and expense. or any part, shall only be effective if reduced to writing and signed by both parties. No delay or failure to enforce any right
coolant movement) the panel requires a constant 1 second fault input to cause engine shutdown.
8. Warranty Disclaimer. ExcELt as provided in this Agreement, LOFA transfers the Materials to Licensee on an “as is” basis. The under this Agreement will be considered a waiver of a party’s rights thereafter to enforce each and every right and provision
warranties in this Agreement, are in lieu of all other warranties or conditions, and LOFA makes no other warranty, condition of this Agreement. If any provision of this Agreement is declared by a court of competent jurisdiction to be invalid, illegal, or
Operation
or rELresentation of any kind whether express or implied, and LOFA expressly disclaims the implied warranties or conditions of unenforceable, such provision will be severed from this Warning!Agreement and the other provisions will remain in full force and effect.
Turning the panel merchantable
merchantability, key to the run position
quality, fitness forstarts a self-test
a particular purpose,which causes
infringement andall LEDs
those to byilluminate
arising once and
statute or otherwise in This Agreement will be binding upon, and inure to the benefit of, the successors, heirs and assigns of the parties. Neither Licensee
law the
enables or from
fueltherun/stop
course of dealing
solenoidor usage of trade.
output. LOFA
After does not rELresent
self-test, the LEDs or warrant
indicate thatthe
the state
Materials of will
themeet any or
inputs all of
they nor Licensee employees,When used in combination with
consultants, contractors or agents mechanical
are agents, employees float type switches
or joint-venturers of LOFA, nor do they have
Licensee’s particular requirements, that the operation of the Materials will be error-free or uninterrupted, or that all programming any authority to bind LOFA by contract or otherwise to any obligation. Licensee agrees not to make any statements that state or
monitor.
errorsThe normal
in the Licensedindications
Product can beare foundbattery
in ordercharge and oilAllpressure
to be corrected. on mostin applications.
warranties provided in this Agreement If arethese LEDs
solely for the engine
imply that LOFA certifies or vibrations
guarantees may prevent
Licensee Devices constant
or that Licensee contact
Devices closure.
are warranted, tested or approved by LOFA.
are not illuminated
benefit of, and mayat notthis time it may
be transferred indicate
by, Licensee, thethird
to any inputs
party.are not properly connected. Dates and times by which either party is required to render performance will be postponed automatically to the extent and for
a. Limits on Scope of Indemnity. LOFA will have no liability for any infringement
The Preheat LED is illuminated when the key switch is turned to the run position if automatic preheat arising from (i) the use of the Licensed The panel is factory configured to shutdown with its reasonable control. Unless
the period of time that such party is prevented from meeting them by reason of any cause beyond
Product other than as set forth in its accompanying documentation or specifications; (ii) the modification of the Licensed otherwise specifically expressed in this Agreement, the specific business terms and negotiated customisations to this Agreement will
is configured or or
Product; if an external
(iii) the preheat
combination or usecontrol is connected
of the Licensed Product with(See
otherPreheat Options).
software, hardware, itemsPreheat timetovaries
or processes the extent be considered confidential (“Businessno Terms”),
delay for and the auxiliary
neither shutdown
party my disclose such inputs.
information to third parties excELt as follows:
from application to application.
such infringement Afteruse
is not foreseeable waiting for theProduct.
of the Licensed Preheat ThisLED to states
Section extinguish, the obligation
LOFA’s entire engine iswith cranked
respect to (a) to employees, advisors, financing parties or contractors who are under an obligation of confidentiality to the extent reasonably
by turningany andclaim regarding
holding thekey
the intellectual
switchproperty
in therights
startofposition
any third party.
until the engine starts. The key switch is spring necessary to conduct business; (b) to the extent that such Business Terms become publicly known through no fault of the parties;
(c) to the extent required to comply with any valid law, regulation, statute, or order so long as the non-disclosing party receives
loadedb. toLicensee
return automatically to the runLicensee
Indemnification Obligation. position
shallwhen released.
indemnify, Thehold
defend and Preheat
harmlessLED is itsilluminated
LOFA, during
directors, officers, and Preheat Options
reasonable advance notice of such potential disclosure; and (d) to the extent required to enforce, establish, or interpret any right or
afterglow employees
if enabled.
from and against any claim, demand, cause of action, loss, damage, liability suit, proceeding, judgment, or cost duty at law or equity with respect to this Agreement.
(including attorney fees), brought against LOFA which is based on the creation, use or distribution of Licensee Devices to the 13. General.
extent that such suit or proceeding does not arise or result from: (i) LOFA’s material breach of any agreement, obligation, Preheat a. Output
All notices hereunder will be in writing and must be duly given if delivered personally or sent by registered or certified mail,
rELresentation, warranty or covenant contained in this Agreement; (ii) any wrongful, negligent action or failure to act by LOFA, Preheat isreturna 750 mArequested,
receipt output for control
postage prELaid,of toantheexternal
respective power
addressesrelay
of thewith predetermined
parties preheat and
appearing in this Agreement. Any notice
its employees, agents or indELendent contractors; or, Note
(iii) any liability for which LOFA is obligated to indemnify Licensee under afterglow given will A
times. berelay
deemed to be received:
should (i) on the
be selected dateappropriate
with which it is delivered if deliveredcapacity
amperage personally,for
(ii) or,
theif mailed, on the
installed fifth
cold
this Section. business day next following the mailing thereof. Either party may change its address for notices by giving notice of such
9. Term and Termination. starting aid (glowplug, intake air
change as required in this clause.heater, etc.). Applications using multiple cold starting aids may require
The key switch is equipped with a mechanical start locking device.
a. Term. Unless otherwise specified in Exhibit A, the term of this Agreement will commence on the Effective Date and will multiple relays. This output provides low side (ground) preheat control.
continue into
An attempt perpetuity unlessthe
to crank otherwise
engineterminated
againearlier
can onlyunder bethis made
Agreement.
by turning the key switch b. This Agreement, the license rights granted hereunder and the Materials, or any part thereof, may not be assigned or
transferred by Licensee, including by operation of law (“Transfer”), without the prior written consent of LOFA. Any such transfer
NoteIn any case, any such Transfer absent LOFA’s written permission
b. Termination for Cause. to theAnyoff position
of the followingtoshall
reset thetostart
suffice locking
terminate mechanism.
this Agreement: without the prior written consent of LOFA will be ineffective.
i. If Licensee materially breaches any term or condition of this Agreement and fails to cure that breach within thirty (30) days will immediately and automatically terminate this Agreement without further action by LOFA. A change of control of Licensee,
after receiving written notice of the breach.
Consult engine documentation when selecting cold starting aid,
whether by sale or issuance of shares (excELt in the ordinary course of raising capital by public offering), or merger, or
ii. This Agreement will terminate automatically without notice and without further action by LOFA in the event Licensee otherwise, will be deemed to be an assignment.
becomes
power relay and heating specifications.
If the engine is notinsolvent
started(i.e., becomes
within 10 unable
secondsto pay
ofitsturning
debts in on
the ordinary
the panel,coursethe
of business as they come
fuel run/stop due), makes
solenoid an
output
assignment in violation of this Agreement or makes an assignment for the benefit of creditors or if any other bankruptcy c. The laws in force in the State of Georgia will govern this Agreement; the parties hereby consent to jurisdiction and venue in
is turned offproceedings
to prevent battery discharge when
are commenced by or against Licensee. the key switch is left in the run position. The fuel run/stop the courts of Georgia.
solenoid output is turned off after 10 seconds even if preheating. As soon as the key switch is turned to
the startc. position
Consequences. Upon the termination
the solenoid output is ofenabled.
this Agreement
The for any reason:
afterglow (i) all begins
cycle rights granted
when hereunder
the keywillswitch
automatically
returns Preheat d. Indication
The provisions Input
in Sections - Licensee’s Indemnification, - Ownership, Protection, –Fees - Limited Warranty, - Warranty
revert to LOFA; (ii) Licensee must (A) return to LOFA (or, at LOFA’s option, destroy) the originals and all copies of the Materials Disclaimer, -Indemnification, -Term and Termination, Limitation of Liability, - Interpretation of Agreement, and -General
to the runinposition.
Licensee’s possession or control; (B) erase any and all of the foregoing from all computer memories and stored Licensee
This optional factory configuration, the preheat LED provides indication for an external preheat control.
(inclusive), remain in force and effect after the termination of this Agreement.
Devices within its possession or control; and (C) provide LOFA with a written statement certifying that it has complied with This input
Special License accepts
Terms high side (battery positive) control to indicate preheat.
Note
the foregoing obligations. End use licenses to Licensee Devices for Customers granted by Licensee to Customers prior to THE LICENSE GRANTED HEREUNDER IS RESTRICTED SOLELY TO THE OPERATION OF THE LOFA HARDWARE AND FOR NO OTHER
termination will survive any such termination. PURPOSE. NO SUCH LICENSEE DEVICE INCORPORATING ANY OF THE MATERIALS MAY BE DISTRIBUTED, LICENSED, SOLD,
If conditions
10. Limitation do not warrant preheat, the engine may be started by turning the key to the start
of Liability. Indicators
RENTED, OR OTHERWISE PROVIDED TO THIRD PARTIES WITHOUT LOFA’S EXPRESS WRITTEN PERMISSION.
a. LICENSEE AGREES THAT ANY LIABILITY ON THE PART OF LOFA FOR BREACH OF THE WARRANTIES CONTAINED
HEREIN OR ANY OFposition
THE OTHER without waiting
PROVISIONS for the
OF THIS preheatOR
AGREEMENT time
ANYto expire.
OTHER BREACH GIVING RISE TO Exhibit B – PRODUCTS/DELIVERABLES
LIABILITY OR IN ANY OTHER WAY ARISING OUT OF OR RELATED TO THIS AGREEMENT FOR ANY CAUSE OF ACTION Battery LED (Red)
Licensed Product Information
WHATSOEVER AND REGARDLESS OF THE FORM OF ACTION (INCLUDING BREACH OF CONTRACT, STRICT LIABILITY, Software codes with product numeric values equal to 001-xxxx-yyyy-zzz; where xxxx, yyyy, and zzz equal (0000...9999).
TORT INCLUDING NEGLIGENCE OR ANY OTHER LEGAL OR EQUITABLE THEORY), WILL BE LIMITED TO LICENSEE’S Software codes qualified under the same numeric regimen detailed above or including the verbal description of “CANPlus™” products
Panel instrument power, including
DIRECT DAMAGES IN AN AMOUNT the NOT
hourTO meter
EXCEED andTHEvoltmeter,
TOTAL AMOUNT is provided by the
PAID TO LOFA BY fuel run/stop
LICENSEE FOR THE LOFA A solidly
and/or illuminated
the “CANPlus Suite”Battery LED indicates a battery charge failure. A battery charge failure may be
of products.
HARDWARE.
solenoid output. If the instruments do not power up when the key is turned to the run position, this caused by a faulty alternator, broken drive belt or the alternator not excited. A battery voltage reading
Maintenance and Technical
indicates
b. a problem
LICENSEE withTHAT
AGREE theINsolenoid
NO EVENTcircuit (seeBETroubleshooting).
WILL LOFA LIABLE FOR DAMAGES IN RESPECT OF INCIDENTAL, ORDINARY,
of approximately 14 volts on 12 volt systems (28 volts on 24 volt systems) while the engine is running
Platform Requirements
PUNITIVE, EXEMPLARY, INDIRECT, SPECIAL, OR CONSEQUENTIAL DAMAGES EVEN IF LOFA HAS BEEN ADVISED OF indicates
.NET the 3.5
Framework battery is charging properly. Irregular blinking of the Battery LED may indicate a failing
THE POSSIBILITY
After the engine starts, OF
theSUCH DAMAGES
panel INCLUDING,
electronics ignoreBUTall NOT LIMITED conditions
shutdown TO, BUSINESSfor
INTERRUPTION,
the first 10LOST BUSINESS
seconds. charge circuit.
Windows® TheVista
XP, Windows panel can beWindows
(32/64-bit), factory7 configured
(32/64-bit) for battery charge failure to indicate only.
REVENUE, LOST PROFITS, FAILURE TO REALIZE EXPECTED SAVINGS, ECONOMIC LOSS, LOSS OF DATA, LOSS OF
This delayBUSINESS
eliminates the requirement to hold a by-pass override button
OPPORTUNITY OR ANY CLAIM AGAINST LICENSEE BY ANY OTHER PARTY. during starting and allows the
enginec. conditions such as oil pressure
LICENSEE ACKNOWLEDGES to normalize.
THAT LOFA’S The EXPRESSED
LIMITED LIABILITY 10 second timerAGREEMENT
IN THIS starts when the keyAswitch
RELRESENTS MATERIAL
Oil Pressure LED (Red)
returns to BASIS FORposition.
the run SETTING THE FEES FOR LOFA HARDWARE.
11. Use of Trademarks.
Any and all trademarks and trade names which LOFA uses in connection with the license granted hereunder (“LOFA Marks”) are
Note A solidly illuminated Oil Pressure LED indicates low oil pressure failure. The panel typically senses low
and remain the exclusive property of LOFA. Nothing contained in this Agreement may be deemed to give Licensee any right, title or
oil pressure from a ground contact switch on the engine. When a sender/switch combination is used
interest in any LOFA Marks. Subject to notice from LOFA in writing which modifies or cancels such license at LOFA’s sole discretion,
Starter input is required for correct panel operation. If the starter motor input is not activated
during the continuance of this Agreement, LOFA hereby grants Licensee a nonexclusive, revocable license to the LOFA Marks for on the engine, the marking WK generally indicates the switch terminal. This input typically expects a
normal advertising, marketing and promotion of Licensee Devices according to guidelines that LOFA may issue from time to time.
(connected to battery positive) and the engine is started through another means (i.e. air normally closed switch (ground contact when oil pressure is low). A defective switch or shorting the
Licensee must act consistently with LOFA’s ownership of the LOFA Marks and may not use LOFA Marks in a disparaging manner.
shutdown input to ground can cause low pressure fault indication. Additionally, when using sender/
Licensee agrees to use correct trademark notices on advertisements, sales literature, dealer materials, press releases and other
starter) the engine will shutdown 10 seconds after the key switch is turned to the run position.
marketing materials, which use or display LOFA Marks. Licensee agrees to provide samples of all Licensee’s marketing materials switch combinations, swapping the WK and G terminal can cause unintended shutdowns. The panel
and Licensee Devices containing LOFA Marks to LOFA for prior approval. If LOFA rejects any of Licensee’s use of LOFA Marks, then can be factory configured for oil pressure failure to indicate only.
the parties may cooperate reasonably in order modify such materials for approval prior to release or use by Licensee. To the extent
that LOFA withdraws any portion of the trademark license granted in this subsection, Licensee’s obligations under this Section,
above, will also terminate if the rights necessary to comply with such obligation are withdrawn.
12. Interpretation of This Agreement. This Agreement is the entire Agreement to date between the parties regarding the Materials
and supersedes any such prior agreement or communication. Any subsequent waiver or modification of this Agreement,

20
4 463-3000-29 Rev A. 28-May-2015 21
5 463-3000-29 Rev A. 28-May-2015
EL240 Panel Operation and Troubleshooting EL240 Panel
Software
Operation
Licenseand
Agreement
Troubleshooting
Warning!
This LICENSE AGREEMENT (“Agreement”) is made as of the Effective Warning!
Date noted below by and between LOFA™ Industries, LLC (“LOFA”),
Low oil pressure is not an indication of low oil level. a Georgia corporation with a principal place of business at 240 Hembree Park Drive, Suite 122, Roswell GA 30076, and Licensee as
defined below. When used in combination with mechanical float type switches
For best possible protection LOFA recommends using Standard Terms and Conditions
1. engine vibrations
Definitions. may unless
In this Agreement, prevent constant
the context contact
otherwise closure.
requires, The panel
the following is factory
terms shall configured
have the following to
meanings:

N/A
our solid-state oil level shutdown switch. a. Agreement shall mean this agreement (as such may be amended from time to time in accordance with the provisions
shutdown with no delay for the auxiliary shutdown inputs.

Scale

Rev

GT Engine Wiring Preheat Ground


hereof), information sheets and any exhibits, attachments or schedules referenced herein.

1 of 1
b. LOFA Notices shall mean all proprietary trademark, patent and copyright notices present in the Materials.
Note c. Effective Date shall mean the date Licensee purchases LOFA hardware and/or software.

N/A
d. Host Device shall mean the product or device that hosts LOFA software.
Most shutdown switches are grounded through the switch body. Preheat LED (Red)
e. New Releases means material improvements or changes to the LOFA Software that may enhance operating performance. A

Units
New Release is signified by an increase in the release number to the left of the first decimal.

L
Do not use insulating sealant (i.e. Teflon tape) when installing switches.

Alternator
IG
f. Information Sheets shall mean the attached exhibits which contain specific license terms.
A solidlyg. LOFA SoftwarePreheat
illuminated LED is the panel
and/or preheat indication. When the LED extinguishes the preheat

Denso
shall mean a hardware software item listed in Exhibit B – Products/Deliverables.

P
period h. is complete andshall
Licensee Device the mean
engine may be
the specific cranked.
LOFA hardware The LED
created illuminates
by or again tothe
for Licensee combining indicate afterglow.
LOFA software with the
Temperature LED (Red)

B+
Heater
Host Device as identified in Exhibit A.
i. Materials shall mean all hardware and/or software products and special documentation listed in Exhibit B – Products/
Deliverables, as well as any standard documentation distributed along with such products.

Part Number
A solidly illuminated Temperature LED indicates high engine temperature failure. The panel typically

Description
j. Runtime means those portions of the Licensed Products specifically designated as ‘runtime’ including libraries and sample

Date
senses high temperature from a ground contact switch on the engine. When a sender/switch code.

250 Hembree Park Dr Ste 122 ? Roswell GA 30076


10 AWG Tan

combination is used on the engine, the marking WK or W generally indicates the switch terminal. This 50
k. End User shall mean the end user of the Licensee Devices.

Phone: 770.569.9828 ? Fax: 770.569.9829


Starter
Motor
30
l. New Releases and Updates LOFA may, in its sole discretion, develop any New Releases to LOFA Software; however, LOFA

www.LOFA.net
input typically expects a normally open switch (ground contact when engine temperature is too high). A has no obligation to develop, sell, or support New Releases.
defective switch or shorting the shutdown input to ground can cause over temperature fault indication. M
87

Additionally, when using sender/switch combinations, swapping the WK or W and G terminal can cause 31 AccELtance of Terms of this Agreement
Preheat Relay

86

In order to use the LOFA software referenced herein, you must first agree to the provisions of this Agreement. Use of LOFA software is
unintended shutdowns. The panel can be factory configured for temperature failure to indicate only.
85

prohibited without accELtance of all the terms in the Agreement.


30

2. License.

±0.02 mm
±0.1 mm
METRIC
±2 mm
Tolerance (Unless Otherwise Noted)
Warning!

N/A
F1
Subject to applicable government export regulations, LOFA grants Licensee a world-wide, non-exclusive, non-transferable,
Battery
+

perpetual license subject to limitations as defined below to use, LOFA Software solely for use in the Licensee Device. No such

±1°
If the temperature switch is not in contact with coolant due to

±0.005 in
14 AWG Red/Wht

±0.02 in
Licensee Devices(s) incorporating any of the Materials may be distributed, licensed, sold, rented, or otherwise provided to third

±0.1 in
INCH
/A
parties without the express written permission by LOFA.
coolant loss the engine is not protected from overheating. 3. License Restrictions and Conditions. Licensee agrees to the following:
Shutdown Solenoid

3 (x.xxx)
Decimals

2 (x.xx)
C

1 (x.x)

Angle
0 (x)
i. No distribution of licensee devices incorporating the materials without express written permission.
3 Wire

For best possible protection, LOFA recommends using our solid-state coolant level shutdown switch. ii. This license is restricted to use with up to one (1) specific identified Licensee Devices; additional devices or products from
P

Licensee require additional licenses.


H

4. Ownership, Trade Secrets, Protection.


Note
a. All title and ownership in and to the LOFA Software, LOFA trademarks, and the LOFA-supplied portions of items contained
Shutdown

Most shutdown switches are grounded through the switch body. in this Agreement, including all intellectual property rights such as copyright, trade secrets, patents, trade-marks and service
Aux 2

marks, shall at all times remain with LOFA and its licensors as appropriate. Should Licensee offer any warranties to third
Do not use insulating sealant (i.e. Teflon tape) when installing switches. parties on behalf of the Licensee Devices, Licensee must be solely responsible for these warranties.
Shutdown
Aux 1

Some thermostat housings are composites and do not provide ground for the switch. 16 AWG Dk Green b. Licensee agrees that the techniques, algorithms, ideas, concELts, code, and processes contained in the Materials constitute
1

LOFA’s trade secrets and are subject to confidentiality protection. As such, Licensee agrees not to reverse engineer,
Alternator

14 AWG Pink/Blk
2

disassemble or decompile, or otherwise attempt to derive the source code for, or perform cryptographic analysis upon, any
Delco
R

16 AWG White

Licensed Products to the extent this restriction is permitted by law. To the extent the following prohibition is permitted by law,
Sender/Switch

Reproduction or dissemination, in whole or in part, in any form or medium, without express prior written permission is strictly
INFORMATION CONTAINED IN THIS DOCUMENT IS CONFIDENTIAL AND THE SOLE PROPERTY OF LOFA INDUSTRIES, INC.
Temperature

prohibited. Aluflex, CANplus and the CANplus logo are registered trademarks of LOFA Industries, Inc. CP600, CP750, EL240,
G

AUX 1 LED (Red) Licensee is prohibited from creating any Licensee Devices which gives third party proprietary software direct access to any of
B+

8 AWG Red
WK

the following items within the Licensed Products: (i) supported API(s); (ii) security and authentication functionalities; or, (iii) any
undocumented internal functionality.
A solidly illuminated AUX 1 LED indicates auxiliary 1 failure (i.e., coolant level, oil level, belt breakage,
Sender/Switch

Licensee agrees to take all reasonable measures to keEL confidential the Materials, and protect LOFA’s (and its licensor’s)
hydraulic pressure, etc.). The panel typically senses failure using a ground contact switch. Auxiliary
Oil Pressure
G

rights in the Materials (including, for purposes of this Section, additional hardware, software or information provided. Licensee
Alternator
WK

inputs are equipment specific and determined by the equipment manufacturer. A defective switch or agrees not to disclose the confidential portions of the Materials to anyone, or copy them, excELt as permitted under this
Bosch
W

16 AWG White

shorting the shutdown input to ground can cause fault indications. The panel can be factory configured Agreement.
16 AWG Yellow/Blue
16 AWG Yellow/Org
16 AWG Yellow/Blk
16 AWG Dk Green
14 AWG Pink/Blk

12 AWG Red/Blk
16 AWG Orange
16 AWG Lt Blue

for auxiliary 1 failure to indicate only.


16 AWG Yellow

B+
14 AWG Purple
16 AWG White

8 AWG Red
16 AWG Black
12 AWG Red
16 AWG Tan

© LOFA Industries, Inc. All Copyright and Trademark Rights Reserved.

c. Customization of a customer facing page does not grant ownership rights of software
EP250 and the LOFA logo are trademarks of LOFA Industries, Inc.
G = Sender
Note: WK = Switch

D+

16 AWG Dk Green

AUX 2 LED (Red) As used in this Section, the phrase “confidential portions of the Materials” specifically does not include the Runtime elements
Control Panel

solely to the extent that such elements are distributed in accordance with this Agreement.
Oil PSI Switch m
Solenoid H
Battery+ G
Accesory (15) A
Tachometer b

Temp Gauge d

Ground n
Starter (50) P
Oil PSI Gauge e
D+ Alternator c

Aux Switch 1 k
Aux Switch 2 j
Preheat Control f

Temp Switch l

5. Compliance with Laws. Licensee must comply with all applicable export, import, or other relevant laws of any applicable
A solidly illuminated AUX 2 LED indicates auxiliary 2 fault (i.e., air flow restriction, fuel level, etc.). The jurisdiction. Determination of the applicable law is Licensee’s responsibility. Licensee understands that the Licensed Product is
panel typically senses failure using a ground contact switch. Auxiliary inputs are equipment specific and cryptographic in nature and therefore the Materials are highly regulated. Licensee is strictly prohibited from exporting, re-exporting
Shutdown Solenoid

or importing the Materials (after initial delivery by LOFA to Licensee), regardless of method (including, for example and not by
2

determined by the equipment manufacturer. A defective switch or shorting the shutdown input to ground
2 Wire

limitation by use of physical delivery, e-mail, or download from FTP or website, etc.), without first complying with all applicable
can cause fault indications. The panel can be factory configured auxiliary 2 for shutdown. government use, import, or export laws, rules, regulations, orders, and obtaining any necessary approvals or permits. Obtaining
1

14 AWG Purple

any necessary export or import approval for Licensee Devices and/or the Materials (after initial delivery of the Materials by LOFA to
Licensee) is the sole responsibility of Licensee.
6. Fees. Licensee fees are referenced in the Purchase Order.
7. Limited Warranty. LOFA warrants for a period of thirty (30) days from the first date that it delivers to Licensee the Materials that
(a) the Licensed Product(s) will operate in conformity with the material specifications for such item; (b) will be free from material
defects; and (c) the media, if any, on which the Licensed Product is furnished will be free from material defects in materials and
faulty workmanship under normal use. LOFA’s sole liability and Licensee’s exclusive remedy for any failure to meet these warranties

6
18 463-3000-29 Rev A. 28-May-2015 7
19 463-3000-29 Rev A. 28-May-2015
EL240 Panel Operation and Troubleshooting EL240 Panel
Software
Operation
Licenseand
Agreement
Troubleshooting
Warning!
This LICENSE AGREEMENT (“Agreement”) is made as of the Effective Warning!
Date noted below by and between LOFA™ Industries, LLC (“LOFA”),
Low oil pressure is not an indication of low oil level. a Georgia corporation with a principal place of business at 240 Hembree Park Drive, Suite 122, Roswell GA 30076, and Licensee as
defined below. When used in combination with mechanical float type switches
For best possible protection LOFA recommends using Standard Terms and Conditions
1. engine vibrations
Definitions. may unless
In this Agreement, prevent constant
the context contact
otherwise closure.
requires, The panel
the following is factory
terms shall configured
have the following to
meanings:

N/A
our solid-state oil level shutdown switch. a. Agreement shall mean this agreement (as such may be amended from time to time in accordance with the provisions
shutdown with no delay for the auxiliary shutdown inputs.

Scale

Rev

GT Engine Wiring Preheat Ground


hereof), information sheets and any exhibits, attachments or schedules referenced herein.

1 of 1
b. LOFA Notices shall mean all proprietary trademark, patent and copyright notices present in the Materials.
Note c. Effective Date shall mean the date Licensee purchases LOFA hardware and/or software.

N/A
d. Host Device shall mean the product or device that hosts LOFA software.
Most shutdown switches are grounded through the switch body. Preheat LED (Red)
e. New Releases means material improvements or changes to the LOFA Software that may enhance operating performance. A

Units
New Release is signified by an increase in the release number to the left of the first decimal.

L
Do not use insulating sealant (i.e. Teflon tape) when installing switches.

Alternator
IG
f. Information Sheets shall mean the attached exhibits which contain specific license terms.
A solidlyg. LOFA SoftwarePreheat
illuminated LED is the panel
and/or preheat indication. When the LED extinguishes the preheat

Denso
shall mean a hardware software item listed in Exhibit B – Products/Deliverables.

P
period h. is complete andshall
Licensee Device the mean
engine may be
the specific cranked.
LOFA hardware The LED
created illuminates
by or again tothe
for Licensee combining indicate afterglow.
LOFA software with the
Temperature LED (Red)

B+
Heater
Host Device as identified in Exhibit A.
i. Materials shall mean all hardware and/or software products and special documentation listed in Exhibit B – Products/
Deliverables, as well as any standard documentation distributed along with such products.

Part Number
A solidly illuminated Temperature LED indicates high engine temperature failure. The panel typically

Description
j. Runtime means those portions of the Licensed Products specifically designated as ‘runtime’ including libraries and sample

Date
senses high temperature from a ground contact switch on the engine. When a sender/switch code.

250 Hembree Park Dr Ste 122 ? Roswell GA 30076


10 AWG Tan

combination is used on the engine, the marking WK or W generally indicates the switch terminal. This 50
k. End User shall mean the end user of the Licensee Devices.

Phone: 770.569.9828 ? Fax: 770.569.9829


Starter
Motor
30
l. New Releases and Updates LOFA may, in its sole discretion, develop any New Releases to LOFA Software; however, LOFA

www.LOFA.net
input typically expects a normally open switch (ground contact when engine temperature is too high). A has no obligation to develop, sell, or support New Releases.
defective switch or shorting the shutdown input to ground can cause over temperature fault indication. M
87

Additionally, when using sender/switch combinations, swapping the WK or W and G terminal can cause 31 AccELtance of Terms of this Agreement
Preheat Relay

86

In order to use the LOFA software referenced herein, you must first agree to the provisions of this Agreement. Use of LOFA software is
unintended shutdowns. The panel can be factory configured for temperature failure to indicate only.
85

prohibited without accELtance of all the terms in the Agreement.


30

2. License.

±0.02 mm
±0.1 mm
METRIC
±2 mm
Tolerance (Unless Otherwise Noted)
Warning!

N/A
F1
Subject to applicable government export regulations, LOFA grants Licensee a world-wide, non-exclusive, non-transferable,
Battery
+

perpetual license subject to limitations as defined below to use, LOFA Software solely for use in the Licensee Device. No such

±1°
If the temperature switch is not in contact with coolant due to

±0.005 in
14 AWG Red/Wht

±0.02 in
Licensee Devices(s) incorporating any of the Materials may be distributed, licensed, sold, rented, or otherwise provided to third

±0.1 in
INCH
/A
parties without the express written permission by LOFA.
coolant loss the engine is not protected from overheating. 3. License Restrictions and Conditions. Licensee agrees to the following:
Shutdown Solenoid

3 (x.xxx)
Decimals

2 (x.xx)
C

1 (x.x)

Angle
0 (x)
i. No distribution of licensee devices incorporating the materials without express written permission.
3 Wire

For best possible protection, LOFA recommends using our solid-state coolant level shutdown switch. ii. This license is restricted to use with up to one (1) specific identified Licensee Devices; additional devices or products from
P

Licensee require additional licenses.


H

4. Ownership, Trade Secrets, Protection.


Note
a. All title and ownership in and to the LOFA Software, LOFA trademarks, and the LOFA-supplied portions of items contained
Shutdown

Most shutdown switches are grounded through the switch body. in this Agreement, including all intellectual property rights such as copyright, trade secrets, patents, trade-marks and service
Aux 2

marks, shall at all times remain with LOFA and its licensors as appropriate. Should Licensee offer any warranties to third
Do not use insulating sealant (i.e. Teflon tape) when installing switches. parties on behalf of the Licensee Devices, Licensee must be solely responsible for these warranties.
Shutdown
Aux 1

Some thermostat housings are composites and do not provide ground for the switch. 16 AWG Dk Green b. Licensee agrees that the techniques, algorithms, ideas, concELts, code, and processes contained in the Materials constitute
1

LOFA’s trade secrets and are subject to confidentiality protection. As such, Licensee agrees not to reverse engineer,
Alternator

14 AWG Pink/Blk
2

disassemble or decompile, or otherwise attempt to derive the source code for, or perform cryptographic analysis upon, any
Delco
R

16 AWG White

Licensed Products to the extent this restriction is permitted by law. To the extent the following prohibition is permitted by law,
Sender/Switch

Reproduction or dissemination, in whole or in part, in any form or medium, without express prior written permission is strictly
INFORMATION CONTAINED IN THIS DOCUMENT IS CONFIDENTIAL AND THE SOLE PROPERTY OF LOFA INDUSTRIES, INC.
Temperature

prohibited. Aluflex, CANplus and the CANplus logo are registered trademarks of LOFA Industries, Inc. CP600, CP750, EL240,
G

AUX 1 LED (Red) Licensee is prohibited from creating any Licensee Devices which gives third party proprietary software direct access to any of
B+

8 AWG Red
WK

the following items within the Licensed Products: (i) supported API(s); (ii) security and authentication functionalities; or, (iii) any
undocumented internal functionality.
A solidly illuminated AUX 1 LED indicates auxiliary 1 failure (i.e., coolant level, oil level, belt breakage,
Sender/Switch

Licensee agrees to take all reasonable measures to keEL confidential the Materials, and protect LOFA’s (and its licensor’s)
hydraulic pressure, etc.). The panel typically senses failure using a ground contact switch. Auxiliary
Oil Pressure
G

rights in the Materials (including, for purposes of this Section, additional hardware, software or information provided. Licensee
Alternator
WK

inputs are equipment specific and determined by the equipment manufacturer. A defective switch or agrees not to disclose the confidential portions of the Materials to anyone, or copy them, excELt as permitted under this
Bosch
W

16 AWG White

shorting the shutdown input to ground can cause fault indications. The panel can be factory configured Agreement.
16 AWG Yellow/Blue
16 AWG Yellow/Org
16 AWG Yellow/Blk
16 AWG Dk Green
14 AWG Pink/Blk

12 AWG Red/Blk
16 AWG Orange
16 AWG Lt Blue

for auxiliary 1 failure to indicate only.


16 AWG Yellow

B+
14 AWG Purple
16 AWG White

8 AWG Red
16 AWG Black
12 AWG Red
16 AWG Tan

© LOFA Industries, Inc. All Copyright and Trademark Rights Reserved.

c. Customization of a customer facing page does not grant ownership rights of software
EP250 and the LOFA logo are trademarks of LOFA Industries, Inc.
G = Sender
Note: WK = Switch

D+

16 AWG Dk Green

AUX 2 LED (Red) As used in this Section, the phrase “confidential portions of the Materials” specifically does not include the Runtime elements
Control Panel

solely to the extent that such elements are distributed in accordance with this Agreement.
Oil PSI Switch m
Solenoid H
Battery+ G
Accesory (15) A
Tachometer b

Temp Gauge d

Ground n
Starter (50) P
Oil PSI Gauge e
D+ Alternator c

Aux Switch 1 k
Aux Switch 2 j
Preheat Control f

Temp Switch l

5. Compliance with Laws. Licensee must comply with all applicable export, import, or other relevant laws of any applicable
A solidly illuminated AUX 2 LED indicates auxiliary 2 fault (i.e., air flow restriction, fuel level, etc.). The jurisdiction. Determination of the applicable law is Licensee’s responsibility. Licensee understands that the Licensed Product is
panel typically senses failure using a ground contact switch. Auxiliary inputs are equipment specific and cryptographic in nature and therefore the Materials are highly regulated. Licensee is strictly prohibited from exporting, re-exporting
Shutdown Solenoid

or importing the Materials (after initial delivery by LOFA to Licensee), regardless of method (including, for example and not by
2

determined by the equipment manufacturer. A defective switch or shorting the shutdown input to ground
2 Wire

limitation by use of physical delivery, e-mail, or download from FTP or website, etc.), without first complying with all applicable
can cause fault indications. The panel can be factory configured auxiliary 2 for shutdown. government use, import, or export laws, rules, regulations, orders, and obtaining any necessary approvals or permits. Obtaining
1

14 AWG Purple

any necessary export or import approval for Licensee Devices and/or the Materials (after initial delivery of the Materials by LOFA to
Licensee) is the sole responsibility of Licensee.
6. Fees. Licensee fees are referenced in the Purchase Order.
7. Limited Warranty. LOFA warrants for a period of thirty (30) days from the first date that it delivers to Licensee the Materials that
(a) the Licensed Product(s) will operate in conformity with the material specifications for such item; (b) will be free from material
defects; and (c) the media, if any, on which the Licensed Product is furnished will be free from material defects in materials and
faulty workmanship under normal use. LOFA’s sole liability and Licensee’s exclusive remedy for any failure to meet these warranties

18
6 463-3000-29 Rev A. 28-May-2015 19
7 463-3000-29 Rev A. 28-May-2015
EL240 Panel Operation and Troubleshooting EL240 Panel Operation and Troubleshooting
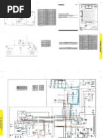
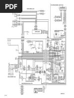
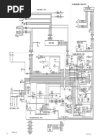
Gauges Note Warning!
Voltmeter Most shutdown switches are grounded through the switch body. If the temperature sensor is not in contact with coolant due to coolant loss
The voltmeter is connected to the fuel run/stop solenoid output. If the voltmeter does not indicate

24 V Max

17.5 A

30 A

30 A
40 A
4A

5A

Engine
P4-H2

m
Do this
not indicates
use insulating sealant (i.e.
theTeflon tape)circuit.
when installing
A battery switches. the gauge will not accurately indicate engine temperature.

G
H
A
b

P
n
e
c

k
j
f

l
in the run position, a problem with solenoid voltage reading of

N/A
Key Switch Electrical Diagram
12 V Max

35 A

70 A

70 A
70 A
18 A
8A

D+
Temp Gauge
Pressure Gauge

Ground (31)
Solenoid+

Pressure Switch
Accessory (15F)
Tachometer

Preheat Control

Aux Switch 2
Aux Switch 1
Temp Switch

Starter (50)
Battery (30)
approximately
Some14 volts on ahousings
thermostat 12 volt system (28 volts and
are composites on ado24not
voltprovide
system)ground
while the
for engine is running
the switch.

Scale

Rev

1 of 1
Note

III
indicates the battery is charging properly.

EL240 Panel with GT Plug


II
Tachometer Senders and gauges must be matched to indicate correctly.

N/A
I
The tachometer indicates engine RPM using a frequency signal derived from the engine. This signal

16 AWG Yellow/Orange
Most senders are grounded through the sender body.

Units
16 AWG Yellow/Black

16 AWG Yellow/Blue
P

16 AWG Dark Green


may be provided by an alternator frequency tap, proximity switch. An optional amplifier/divider can be

14 AWG Pink/Black

12 AWG Red/Black
16 AWG Lite Blue
Document Revision History

30-15/54
Position

30-50a

16 AWG Orange
30-58

30-19

30-17

16 AWG Yellow
Do not use insulating sealant (i.e. Teflon tape) when installing senders.

14 AWG Purple
added for use with a magnetic pickup.

16 AWG White

16 AWG Black
12 AWG Red
16 AWG Tan
Initial Release: 26-Oct-2006

26-Feb-2012
Rev A: 8-Jan-2007 Updated schematics, removed Power Box information Some thermostat housings are composites and do not provide ground for the sender.

J5-H2
Note
Rev A.1: 28-Feb-2007 Added part numbers Hourmeter
Rev B: 23-Sep-2013 UpdatedIfformat the alternator is not excited (not charging),
and schematics.

4
2

Part Number
The hourmeter is connected to the fuel run/stop solenoid output. If the hourmeter does not count in the

Description
KS1
30

30

17

17

Date
J2-H2 Keyswitch
no frequency is generated and the tachometer will indicate 0 RPM. run position, this may indicate a faulty hourmeter or a problem with the solenoid circuit. If the engine

250 Hembree Park Dr Ste 122 ? Roswell GA 30076


shuts down or is not started within 10 second the hourmeter stops counting.

Phone: 770.569.9828 ? Fax: 770.569.9829


15/54

15/54

50a

58
19

19

www.LOFA.net
Additional Gauges

10
6
The tachometer must be calibrated to accurately indicate RPM (see Tachometer Calibration Instructions

7
8
9
Additional gauges can be added by removing blind covers and installing the gauge. Power connections
for details).

12 AWG Red/Black
are provided with the standard configuration.

12 AWG Red
Oil Pressure Gauge
Harness

±0.02 mm
±0.1 mm
METRIC
±2 mm
Tolerance (Unless Otherwise Noted)

N/A
The gauge measures oil pressure with a resistance sender on the engine referenced to ground. When
Sealed Connectors

±1°
a sender/switch combination is used on the engine, the marking G generally indicates the gauge
The provided sealed weather proof plug includes a grey locking device which must be released to

±0.005 in
±0.02 in
±0.1 in
INCH
/A
Typical
terminal. The gauge expects a low resistance Schematics
for low pressure and a higher resistance for higher

Aux Switch 1 and Aux Switch 2 inputs shutdown as soon as ground is sensed (0 second delay).
sELarate the connectors. Press the tab on the connector housing to release the connectors.

Pressure and Temperature Switch inputs must be grounded for 1 second to cause a shutdown.
pressure. If a powered gauge is not connected to the sender, the gauge will read full scale (pegged). A

Optional Preheat Control configured as input requires battery voltage to illuminate the LED.

3 (x.xxx)
Decimals

2 (x.xx)
Thegauge
following
inputpages show will
typical schematics.

1 (x.x)

Angle
0 (x)
defective sender or shorting the to ground cause the gauge to read no pressure. When

P1-H2

P2-H2

P3-H2
Warning!

J1-H2

J7-H2

J3-H2

J6-H2

J4-H2
using sender/switch combinations, swapping the WK and G terminal prevents the gauge from working
Details vary from installation to installation.

Reproduction or dissemination, in whole or in part, in any form or medium, without express prior written permission is strictly prohibited.
and may cause unintended shutdowns. LOFA does not recommend using dielectric grease or sealant with sealed connectors.
See the specific schematics for installation for details.

15F
15

50

50

INFORMATION CONTAINED IN THIS DOCUMENT IS CONFIDENTIAL AND THE SOLE PROPERTY OF LOFA INDUSTRIES, INC.
1
2
3
4
5
6
7
8
These chemicals may cause seal damage and allow water entry.

Ground
Solenoid

D+
Pressure Switch
Aux Switch 2
Preheat Control

Aux Switch 1
Temp Switch
Starter (50)

Starter (50)
Accessory (25)

Accessory (Fused)
J21-H1

J19-H1

J17-H1
Warning!

3) Switch inputs will not cause shutdown for first 10 seconds.


Use LOFA provided cavity plugs to seal the connector if wires are removed.

2) Preheat Control configured as output provides ground.


1) Fused output 15A maximum. Do not use larger fuse!

LOFA, the LOFA logo, Aluflex and EL240 are trademarks of LOFA Industries, Inc. All rights reserved.
Low oil pressure is an indication of engine wear,

BD1
not an accurate indication of low oil level.

Ground (31)
Unsealed Connectors

Solenoid +
For unsealed connectors exposed to the elements, LOFA recommends using dielectric grease to protect
Note contacts.

GND
SOL

© 2007-2012 LOFA Industries, Inc. All rights reserved.


Senders and gauges must be matched to indicate correctly.
Warning!

J1-H1

J9-H1
Most senders are grounded through the sender body.
LOFA does not recommend using sealant with unsealed connectors.

16 AWG Lite Blue


16 AWG Orange
Do not use insulating sealant (i.e. Teflon tape) when installing senders.

16 AWG White

16 AWG Black
16 AWG Red
Sealant traps moisture in the connector and encourages corosion.

Notes

J23-H1
Harness Routing
Temperature Gauge The minimum routing of radius of the wiring harnesses should be at least two times the diameter of the
The gauge measures engine temperature with a resistance sender on the engine referenced to ground. wiring harness. Bends should be avoided within 1 inch (25 mm) of any connector in order to avoid seal
When a sender/switch combination is used on the engine, the marking G generally indicates the J16-H1

J15-H1

J14-H1

J13-H1

J12-H1

J11-H1

J10-H1
distortion allowing moisture to enter the connector.
gauge terminal. The gauge expects a high resistance for low temperatures and a lower resistance for
L2

L2

L2

L2

L2

L2
higher temperatures. If the gauge is not connected to the sender, this will read the minimum reading. A
-

-
0000
Note
G1

G2

G3

G4

G5

G6

G7
defective sender or shorting the gauge input to ground will cause the gauge to read full scale (pegged).

J18-H1
S

S
2

J22-H1

J20-H1
L1

L1

L1

L1

L1

L1
+

+
When using sender/switch combinations, swapping the WK and G terminal prevents the gauge from For harness length in excess of 10 ft a relay must be added to the start solenoid circuit.
J8-H1

J7-H1

J6-H1

J5-H1

J4-H1

J3-H1

J2-H1
working and may cause unintended shutdowns.
A relay may also be required for the fuel run/stop solenoid.
LOFA offers starter relay kits for mounting near the engine.

8
16 463-3000-29 Rev A. 28-May-2015 9
17 463-3000-29 Rev A. 28-May-2015
EL240 Panel Operation and Troubleshooting EL240 Panel Operation and Troubleshooting
Gauges Note Warning!
Voltmeter Most shutdown switches are grounded through the switch body. If the temperature sensor is not in contact with coolant due to coolant loss
The voltmeter is connected to the fuel run/stop solenoid output. If the voltmeter does not indicate

24 V Max

17.5 A

30 A

30 A
40 A
4A

5A

Engine
P4-H2

m
Do this
not indicates
use insulating sealant (i.e.
theTeflon tape)circuit.
when installing
A battery switches. the gauge will not accurately indicate engine temperature.

G
H
A
b

P
n
e
c

k
j
f

l
in the run position, a problem with solenoid voltage reading of

N/A
Key Switch Electrical Diagram
12 V Max

35 A

70 A

70 A
70 A
18 A
8A

D+
Temp Gauge
Pressure Gauge

Ground (31)
Solenoid+

Pressure Switch
Accessory (15F)
Tachometer

Preheat Control

Aux Switch 2
Aux Switch 1
Temp Switch

Starter (50)
Battery (30)
approximately
Some14 volts on ahousings
thermostat 12 volt system (28 volts and
are composites on ado24not
voltprovide
system)ground
while the
for engine is running
the switch.

Scale

Rev

1 of 1
Note

III
indicates the battery is charging properly.

EL240 Panel with GT Plug


II
Tachometer Senders and gauges must be matched to indicate correctly.

N/A
I
The tachometer indicates engine RPM using a frequency signal derived from the engine. This signal

16 AWG Yellow/Orange
Most senders are grounded through the sender body.

Units
16 AWG Yellow/Black

16 AWG Yellow/Blue
P

16 AWG Dark Green


may be provided by an alternator frequency tap, proximity switch. An optional amplifier/divider can be

14 AWG Pink/Black

12 AWG Red/Black
16 AWG Lite Blue
Document Revision History

30-15/54
Position

30-50a

16 AWG Orange
30-58

30-19

30-17

16 AWG Yellow
Do not use insulating sealant (i.e. Teflon tape) when installing senders.

14 AWG Purple
added for use with a magnetic pickup.

16 AWG White

16 AWG Black
12 AWG Red
16 AWG Tan
Initial Release: 26-Oct-2006

26-Feb-2012
Rev A: 8-Jan-2007 Updated schematics, removed Power Box information Some thermostat housings are composites and do not provide ground for the sender.

J5-H2
Note
Rev A.1: 28-Feb-2007 Added part numbers Hourmeter
Rev B: 23-Sep-2013 UpdatedIfformat the alternator is not excited (not charging),
and schematics.

4
2

Part Number
The hourmeter is connected to the fuel run/stop solenoid output. If the hourmeter does not count in the

Description
KS1
30

30

17

17

Date
J2-H2 Keyswitch
no frequency is generated and the tachometer will indicate 0 RPM. run position, this may indicate a faulty hourmeter or a problem with the solenoid circuit. If the engine

250 Hembree Park Dr Ste 122 ? Roswell GA 30076


shuts down or is not started within 10 second the hourmeter stops counting.

Phone: 770.569.9828 ? Fax: 770.569.9829


15/54

15/54

50a

58
19

19

www.LOFA.net
Additional Gauges

10
6
The tachometer must be calibrated to accurately indicate RPM (see Tachometer Calibration Instructions

7
8
9
Additional gauges can be added by removing blind covers and installing the gauge. Power connections
for details).

12 AWG Red/Black
are provided with the standard configuration.

12 AWG Red
Oil Pressure Gauge
Harness

±0.02 mm
±0.1 mm
METRIC
±2 mm
Tolerance (Unless Otherwise Noted)

N/A
The gauge measures oil pressure with a resistance sender on the engine referenced to ground. When
Sealed Connectors

±1°
a sender/switch combination is used on the engine, the marking G generally indicates the gauge
The provided sealed weather proof plug includes a grey locking device which must be released to

±0.005 in
±0.02 in
±0.1 in
INCH
/A
Typical
terminal. The gauge expects a low resistance Schematics
for low pressure and a higher resistance for higher

Aux Switch 1 and Aux Switch 2 inputs shutdown as soon as ground is sensed (0 second delay).
sELarate the connectors. Press the tab on the connector housing to release the connectors.

Pressure and Temperature Switch inputs must be grounded for 1 second to cause a shutdown.
pressure. If a powered gauge is not connected to the sender, the gauge will read full scale (pegged). A

Optional Preheat Control configured as input requires battery voltage to illuminate the LED.

3 (x.xxx)
Decimals

2 (x.xx)
Thegauge
following
inputpages show will
typical schematics.

1 (x.x)

Angle
0 (x)
defective sender or shorting the to ground cause the gauge to read no pressure. When

P1-H2

P2-H2

P3-H2
Warning!

J1-H2

J7-H2

J3-H2

J6-H2

J4-H2
using sender/switch combinations, swapping the WK and G terminal prevents the gauge from working
Details vary from installation to installation.

Reproduction or dissemination, in whole or in part, in any form or medium, without express prior written permission is strictly prohibited.
and may cause unintended shutdowns. LOFA does not recommend using dielectric grease or sealant with sealed connectors.
See the specific schematics for installation for details.

15F
15

50

50

INFORMATION CONTAINED IN THIS DOCUMENT IS CONFIDENTIAL AND THE SOLE PROPERTY OF LOFA INDUSTRIES, INC.
1
2
3
4
5
6
7
8
These chemicals may cause seal damage and allow water entry.

Ground
Solenoid

D+
Pressure Switch
Aux Switch 2
Preheat Control

Aux Switch 1
Temp Switch
Starter (50)

Starter (50)
Accessory (25)

Accessory (Fused)
J21-H1

J19-H1

J17-H1
Warning!

3) Switch inputs will not cause shutdown for first 10 seconds.


Use LOFA provided cavity plugs to seal the connector if wires are removed.

2) Preheat Control configured as output provides ground.


1) Fused output 15A maximum. Do not use larger fuse!

LOFA, the LOFA logo, Aluflex and EL240 are trademarks of LOFA Industries, Inc. All rights reserved.
Low oil pressure is an indication of engine wear,

BD1
not an accurate indication of low oil level.

Ground (31)
Unsealed Connectors

Solenoid +
For unsealed connectors exposed to the elements, LOFA recommends using dielectric grease to protect
Note contacts.

GND
SOL

© 2007-2012 LOFA Industries, Inc. All rights reserved.


Senders and gauges must be matched to indicate correctly.
Warning!

J1-H1

J9-H1
Most senders are grounded through the sender body.
LOFA does not recommend using sealant with unsealed connectors.

16 AWG Lite Blue


16 AWG Orange
Do not use insulating sealant (i.e. Teflon tape) when installing senders.

16 AWG White

16 AWG Black
16 AWG Red
Sealant traps moisture in the connector and encourages corosion.

Notes

J23-H1
Harness Routing
Temperature Gauge The minimum routing of radius of the wiring harnesses should be at least two times the diameter of the
The gauge measures engine temperature with a resistance sender on the engine referenced to ground. wiring harness. Bends should be avoided within 1 inch (25 mm) of any connector in order to avoid seal
When a sender/switch combination is used on the engine, the marking G generally indicates the J16-H1

J15-H1

J14-H1

J13-H1

J12-H1

J11-H1

J10-H1
distortion allowing moisture to enter the connector.
gauge terminal. The gauge expects a high resistance for low temperatures and a lower resistance for
L2

L2

L2

L2

L2

L2
higher temperatures. If the gauge is not connected to the sender, this will read the minimum reading. A
-

-
0000
Note
G1

G2

G3

G4

G5

G6

G7
defective sender or shorting the gauge input to ground will cause the gauge to read full scale (pegged).

J18-H1
S

S
2

J22-H1

J20-H1
L1

L1

L1

L1

L1

L1
+

+
When using sender/switch combinations, swapping the WK and G terminal prevents the gauge from For harness length in excess of 10 ft a relay must be added to the start solenoid circuit.
J8-H1

J7-H1

J6-H1

J5-H1

J4-H1

J3-H1

J2-H1
working and may cause unintended shutdowns.
A relay may also be required for the fuel run/stop solenoid.
LOFA offers starter relay kits for mounting near the engine.

16
8 463-3000-29 Rev A. 28-May-2015 17
9 463-3000-29 Rev A. 28-May-2015
EL240 Panel Operation and Troubleshooting EL240 Panel Operation and Troubleshooting
Battery Circuit
Alternator Requirements
not charging battery Suppression
Preheat Troubleshooting
of Voltage Transients (Spikes)
Battery Positive Connection
Possible
The Cause
electronic panel operates on eitherPossible
a 12 VDCRemedy
or 24 VDC electrical systems. The unswitched battery Engine is hard to start in cold conditions Warning!
positive connection to the panel is
Broken or slipping alternator drivemade at the weather proof connector. The panel provides switched
Adjust or replace alternator drive belt The installation of voltage transient suppression at the transient source is required.
positive
belt battery protected by a 15 Amp fuse (12 V or 24 V systems). Possible Cause Possible Remedy
LOFA follows SAE recommended electrical environment practices.
Verify excitation circuit connected, replace faulty regulator, add Start attempt before preheat complete Wait for preheat time to elapse, crank as soon as time elapses
Protection
Alternatorfor
notthe unswitched battery positive
excited circuit is dependent on specific equipment configuration.
The overload protection should not exceed additional
125%excitation
of the sum resistor
of all output currents plus 5 Amps for the Incorrect preheat specification Correct panel configuration, install correct panel
panel. Powering thenot
panel through dedicated circuitswire
with appropriate overload protection reduces the Inductive devices such as relays, solenoids and motors generate voltage transients and noise in
Alternator output connected Install charge Heater faulty Replace heater
possibility of panel damage. electrical circuits. Unsuppressed voltage transients can exceed SAE specifications and damage
Alternator not grounded Clean or add ground connection electronic controls.
Heater relay faulty Replace relay
Circuit breakers
Alternator faulty are preferred over in-line fusesfaulty
Replace for circuit protection. Over current protection
alternator
devices should ideally be located in a central location. If automatic reset circuit breakers are used, Preheat control not functioning Correct wiring, correct panel configuration
consideration of the environment of the breaker is critical and may affect the trip point. The trip point Faulty panel See Panel Troubleshooting (below)
Fuel Run/Stop Solenoid Troubleshooting
of some circuit breakers can be significantly reduced below the rated trip point if the circuit breaker is
exposed to high temperatures. Engine produces excessive white smoke after starting
Engine does not stop immediately
Warning!
Possible Cause Possible Remedy Possible Cause Possible Remedy
Disconnecting the battery while the engine is running
Back feed from motor (i.e., Afterglow not enabled Reconfigure panel
may Add
damage
relayelectrical components.
or blocking diode
cooling fan) Heater faulty Replace heater
When using a battery disconnect switch, LOFA recommends using a
Sticking solenoid linkage Repair or replace solenoid linkage Heater relay faulty Replace relay
2 pole switch to disconnect both the battery and alternator output.
Fuel valve without check valve Install or repair check valve Preheat control not functioning Correct wiring, correct panel configuration
Battery Negative Connection (Grounding)
Fuel run/stop solenoid does not engage Faulty panel See Panel Troubleshooting (below)
Warning!
Improper
Possible Cause grounding can cause electrical
Possible noise, unreliable operation and may damage
Remedy Panel Troubleshooting
the panel or other components. Panel does not perform self-test
LocateAllreason
ground forconnections
lack of powermust becorrect
and free from foreign
(Circuit overload-
No power to solenoid
ed? Failed suppressor diode? Faulty wiring?)
materials, including paint, which may interfere with proper grounding. Possible Cause Possible Remedy
Correctmust
faultybewiring, check
forpull
the control
panel. circuit (see Power Box
No power to solenoid pullAcoilreliable ground provided Tripped overcurrent protection Correct fault, replace or reset overcurrent protection
Troubleshooting below) Relays and solenoids with built-in voltage transient suppression diodes are recommended whenever
LOFA recommends the ground connection be made directly to the battery negative. Faulty connection
possible. to illustration
Refer to the battery Correct
for proper battery connections
installation of diodes (see
whenBattery Circuit
built-in Requirements
voltage transient above)
Incorrect linkage adjustment Adjust solenoid linkage
Grounding through frame members is not recommended. suppression is not available.
Faulty solenoid Replace solenoid
All ground paths must be capable of carrying any likely fault currents. Panel performs normal self-test, engine cranks, runs and shuts down
Failed suppressor diode Correct wiring (diode reversed?), replace suppressor diode Locate inductive devices as far as possible from the components of the electronic panel. When using
Do not reverse the battery polarity. Attempting to crank the engine when the polarity of the battery electric
Possiblemotors
Causeit may also be necessary to add isolation
Possible Remedy relays to eliminate voltage transients, noise
Optional e-stop engaged Disengage e-stop and prevent back feed.
connections is reversed may damage the panel.
Only Battery LED illuminated Correct battery charge failure (see Battery not charging above)
Engine not getting fuel Note
Note Only Oil Pressure LED Illuminated Correct low oil pressure condition or faulty switch, correct wiring fault
LOFA harness assemblies typically include all required engine control suppression devices.
A maximum
Possible Cause of three ring terminals shouldRemedy
Possible be connected to a ground stud in order to ensure Only Temperature LED Illuminated Correct overheating condition or faulty switch, correct wiring fault
Added equipment will require additional protection.
integrity
Empty fuel tank of the ground connection. The use of more than three terminals can cause the
Fuel engine Only Aux LED Illuminated Correct fault condition (i.e. v-belt, coolant level) or faulty switch, correct wiring fault
Clogged filter connection to become loose.
Replace filter
All normally closed shutdowns illu- Add suppressor diodes, protect from nearby lightning strikes, shield
Air in fuel
Voltage lines
Drop Bleed fuel lines minate for one second (panel reset) induced spikes from other equipment, add electric motor control relay
IfLow
panel
fuelvoltage
pressuredrops below 6 volts forReplace
more than one
faulty fueltenth
pumpof and/or
a second, the panel
clogged filtermay reset
causing the self-test to reactivate and the engine to shut down after 10 seconds. Resetting the panel
Testing Shutdown Inputs
isFaulty fuel pump
equivalent to quickly turning the key Replace
switch tofuel
off pump,
and back correct wiring
to run faultstarting
without (electricthefuel pump)Since
engine.
Shutdown switches signal a fault by ground contact in most systems. Shutdown operation can be
the panel did not sense a start signal, the fuel run/stop solenoid deactivates after 10 seconds. Voltage
verified by grounding the shutdown inputs individually. It may be necessary to remove the wire from the
drops can be caused by external equipment inrush current, improper wire sizes or faulty wiring. Relays
shutdown switch to perform this test.
may be needed for long wire runs.
10
14 463-3000-29 Rev A. 28-May-2015 11
15 463-3000-29 Rev A. 28-May-2015
EL240 Panel Operation and Troubleshooting EL240 Panel Operation and Troubleshooting
Battery Circuit
Alternator Requirements
not charging battery Preheat Troubleshooting
Suppression of Voltage Transients (Spikes)
Battery Positive Connection
Possible
The Cause
electronic panel operates on eitherPossible
a 12 VDCRemedy
or 24 VDC electrical systems. The unswitched battery Engine is hard to start in cold conditions Warning!
positive connection to the panel is
Broken or slipping alternator drivemade at the weather proof connector. The panel provides switched
Adjust or replace alternator drive belt The installation of voltage transient suppression at the transient source is required.
positive
belt battery protected by a 15 Amp fuse (12 V or 24 V systems). Possible Cause Possible Remedy
LOFA follows SAE recommended electrical environment practices.
Verify excitation circuit connected, replace faulty regulator, add Start attempt before preheat complete Wait for preheat time to elapse, crank as soon as time elapses
Protection
Alternatorfor
notthe unswitched battery positive
excited circuit is dependent on specific equipment configuration.
The overload protection should not exceed additional
125%excitation
of the sum resistor
of all output currents plus 5 Amps for the Incorrect preheat specification Correct panel configuration, install correct panel
panel. Powering thenot
panel through dedicated circuitswire
with appropriate overload protection reduces the Inductive devices such as relays, solenoids and motors generate voltage transients and noise in
Alternator output connected Install charge Heater faulty Replace heater
possibility of panel damage. electrical circuits. Unsuppressed voltage transients can exceed SAE specifications and damage
Alternator not grounded Clean or add ground connection electronic controls.
Heater relay faulty Replace relay
Circuit breakers
Alternator faulty are preferred over in-line fusesfaulty
Replace for circuit protection. Over current protection
alternator
devices should ideally be located in a central location. If automatic reset circuit breakers are used, Preheat control not functioning Correct wiring, correct panel configuration
consideration of the environment of the breaker is critical and may affect the trip point. The trip point Faulty panel See Panel Troubleshooting (below)
Fuel Run/Stop Solenoid Troubleshooting
of some circuit breakers can be significantly reduced below the rated trip point if the circuit breaker is
exposed to high temperatures. Engine produces excessive white smoke after starting
Engine does not stop immediately
Warning!
Possible Cause Possible Remedy Possible Cause Possible Remedy
Disconnecting the battery while the engine is running
Back feed from motor (i.e., Afterglow not enabled Reconfigure panel
may Add
damage
relayelectrical components.
or blocking diode
cooling fan) Heater faulty Replace heater
When using a battery disconnect switch, LOFA recommends using a
Sticking solenoid linkage Repair or replace solenoid linkage Heater relay faulty Replace relay
2 pole switch to disconnect both the battery and alternator output.
Fuel valve without check valve Install or repair check valve Preheat control not functioning Correct wiring, correct panel configuration
Battery Negative Connection (Grounding)
Fuel run/stop solenoid does not engage Faulty panel See Panel Troubleshooting (below)
Warning!
Improper
Possible Cause grounding can cause electrical
Possible noise, unreliable operation and may damage
Remedy Panel Troubleshooting
the panel or other components. Panel does not perform self-test
LocateAllreason
ground forconnections
lack of powermust becorrect
and free from foreign
(Circuit overload-
No power to solenoid
ed? Failed suppressor diode? Faulty wiring?)
materials, including paint, which may interfere with proper grounding. Possible Cause Possible Remedy
Correctmust
faultybewiring, check
forpull
the control
panel. circuit (see Power Box
No power to solenoid pullAcoilreliable ground provided Tripped overcurrent protection Correct fault, replace or reset overcurrent protection
Troubleshooting below) Relays and solenoids with built-in voltage transient suppression diodes are recommended whenever
LOFA recommends the ground connection be made directly to the battery negative. Faulty connection
possible. to illustration
Refer to the battery Correct
for proper battery connections
installation of diodes (see
whenBattery Circuit
built-in Requirements
voltage transient above)
Incorrect linkage adjustment Adjust solenoid linkage
Grounding through frame members is not recommended. suppression is not available.
Faulty solenoid Replace solenoid
All ground paths must be capable of carrying any likely fault currents. Panel performs normal self-test, engine cranks, runs and shuts down
Failed suppressor diode Correct wiring (diode reversed?), replace suppressor diode Locate inductive devices as far as possible from the components of the electronic panel. When using
Do not reverse the battery polarity. Attempting to crank the engine when the polarity of the battery electric
Possiblemotors
Causeit may also be necessary to add isolation
Possible Remedy relays to eliminate voltage transients, noise
Optional e-stop engaged Disengage e-stop and prevent back feed.
connections is reversed may damage the panel.
Only Battery LED illuminated Correct battery charge failure (see Battery not charging above)
Engine not getting fuel Note
Note Only Oil Pressure LED Illuminated Correct low oil pressure condition or faulty switch, correct wiring fault
LOFA harness assemblies typically include all required engine control suppression devices.
A maximum
Possible Cause of three ring terminals shouldRemedy
Possible be connected to a ground stud in order to ensure Only Temperature LED Illuminated Correct overheating condition or faulty switch, correct wiring fault
Added equipment will require additional protection.
integrity
Empty fuel tank of the ground connection. The use of more than three terminals can cause the
Fuel engine Only Aux LED Illuminated Correct fault condition (i.e. v-belt, coolant level) or faulty switch, correct wiring fault
Clogged filter connection to become loose.
Replace filter
All normally closed shutdowns illu- Add suppressor diodes, protect from nearby lightning strikes, shield
Air in fuel
Voltage lines
Drop Bleed fuel lines minate for one second (panel reset) induced spikes from other equipment, add electric motor control relay
IfLow
panel
fuelvoltage
pressuredrops below 6 volts forReplace
more than one
faulty fueltenth
pumpof and/or
a second, the panel
clogged filtermay reset
causing the self-test to reactivate and the engine to shut down after 10 seconds. Resetting the panel
Testing Shutdown Inputs
isFaulty fuel pump
equivalent to quickly turning the key Replace
switch tofuel
off pump,
and back correct wiring
to run faultstarting
without (electricthefuel pump)Since
engine.
Shutdown switches signal a fault by ground contact in most systems. Shutdown operation can be
the panel did not sense a start signal, the fuel run/stop solenoid deactivates after 10 seconds. Voltage
verified by grounding the shutdown inputs individually. It may be necessary to remove the wire from the
drops can be caused by external equipment inrush current, improper wire sizes or faulty wiring. Relays
shutdown switch to perform this test.
may be needed for long wire runs.
14
10 463-3000-29 Rev A. 28-May-2015 15
11 463-3000-29 Rev A. 28-May-2015
EL240 Panel Operation and Troubleshooting EL240 Panel Operation and Troubleshooting
Welding on Equipment with Electronic Controls General Troubleshooting
Proper welding procedures are required to avoid damage to electronic controls, sensors, and For additional information, refer to engine manufacturer troubleshooting guide.
associated components. The component should be removed for welding if possible.
No response from starter motor
The following procedure must be followed if the component must be welded while installed on
equipment with electronic controls. This procedure will minimize the risk of component damage. Possible Cause Possible Remedy
No battery voltage to starter Verify wiring and battery connection (power and ground)
Warning! Battery discharged Charge or replace battery, verify alternator charging
Do not ground the welder to electrical components such as the control ground or sensors. Tripped overcurrent protection Correct fault, replace or reset overcurrent protection
Improper grounding can cause damage to electrical components No signal from panel No power to panel (see Panel Troubleshooting below)
Clamp the ground cable from the welder to the component being welded. Place the clamp as
Defective starter solenoid Replace starter solenoid
close as possible to the weld to reduce the possibility of damage.
Defective starter motor Replace starter motor

Engine will crank but not start


1. Stop the engine. Turn the key switch to the OFF position.
2. Disconnect the negative battery cable from the battery. Possible Cause Possible Remedy
3. Open any installed battery disconnect switch.
4. Unplug the panel if possible. Engine not getting fuel Check fuel level, filter, fuel pump, verify no air in fuel lines
5. Connect the welding ground cable as close as possible to the area to be welded. Fuel run/stop solenoid not
6. Protect the wiring harness from welding debris and spatter. See Fuel Solenoid Run/Stop Troubleshooting (below)
engaged
7. Use standard welding methods to weld the materials.
Tripped overcurrent protection Correct fault, replace or reset overcurrent protection
No preheat (cold condition) See Preheat Troubleshooting

Engine runs for 10 seconds and shuts down

Possible Cause Possible Remedy


Shutdown switch input active Verify shutdown source exists, correct condition or correct faulty circuit
Battery not charging Verify alternator charging (see Alternator not charging battery below)
Control board did not sense start Engine started through alternate method (i.e., manual air start,
signal push start, etc.)
Defective panel See Panel Troubleshooting (below)

Engine runs longer than 10 seconds and shuts down

Possible Cause Possible Remedy


Shutdown switch input active Correct engine fault, verify shutdown switch wiring
Correct overload, keep panel from overheating
Circuit overload protection tripped
(over 185° F/85° C)

Add suppressor diodes, protect from nearby lightning strikes,


Voltage transients (spikes) shield induced spikes from other equipment, add electric motor
control relaypush start, etc.)

Defective panel See Panel Troubleshooting (below)

12 463-3000-29 Rev A. 28-May-2015 13 463-3000-29 Rev A. 28-May-2015

You might also like