KEMBAR78
Afs B | PDF | Vehicle Operation | Lighting
0% found this document useful (0 votes)
1K views15 pages

Afs B

The document provides a diagram and descriptions of the components involved in the Adaptive Front-Lighting System and Headlight Beam Level Control system for vehicles produced before October 2015. The key components include the left and right headlight assemblies, headlight leveling motors, headlight swivel motors, various control units that communicate over CAN lines to adjust the headlights based on inputs from sensors to optimize lighting and visibility for the driver.

Uploaded by

MaiChiVu
Copyright
© © All Rights Reserved
We take content rights seriously. If you suspect this is your content, claim it here.
Available Formats
Download as PDF, TXT or read online on Scribd
0% found this document useful (0 votes)
1K views15 pages

Afs B

The document provides a diagram and descriptions of the components involved in the Adaptive Front-Lighting System and Headlight Beam Level Control system for vehicles produced before October 2015. The key components include the left and right headlight assemblies, headlight leveling motors, headlight swivel motors, various control units that communicate over CAN lines to adjust the headlights based on inputs from sensors to optimize lighting and visibility for the driver.

Uploaded by

MaiChiVu
Copyright
© © All Rights Reserved
We take content rights seriously. If you suspect this is your content, claim it here.
Available Formats
Download as PDF, TXT or read online on Scribd
You are on page 1/ 15

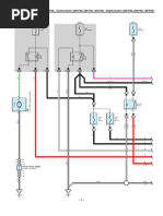
Adaptive Front-Lighting System <Before Oct. 2015 Production> , Headlight Beam Level Control <Before Oct.

2015 Production>

(IG) (IG)

10A 10A r1
LH ECU–IG LH–IG
Rear Height Control Sensor Sub–Assembly LH

2 2

15 5D 29 5D 2 1 3

R
B
3 rU1 1 rU1 5 rU1
LG
L

R
P

B
20 AU1 19 AU1 21 AU1

R
P

B
A7
15 14 Headlight Swivel ECU Assembly 19 21 18
IG IGS SHRL SGR SBR

SMBL SML SMGL LHT LH+ SMBR SMR SMGR RHT RH+
1 29 23 3 30 2 10 24 4 11

P
(∗1)

(∗1)

(∗2)

(∗1)

(∗1)

(∗2)
SB

LG

G
R
Y

17
A51
Junction
Connector
18

50 BA2 55 BA2 53 BA2 54 BA2 52 BA2 30 BA2 31 BA2 29 BA2 26 BA2 28 BA2
(∗1)

(∗1)

(∗2)

(∗1)

(∗1)

(∗2)
LG

W
G

G
R
Y

P
L

12 1 2 11 10 12 1 2 11 10
SMBL SML LH E LHB1 LHM+ SMBR SMR RH E RHB1 RHM+

Headlight Leveling Motor Headlight Leveling Motor


Headlight Swivel Motor Headlight Swivel Motor

B5 B2
Headlight Assembly LH Headlight Assembly RH

-1-
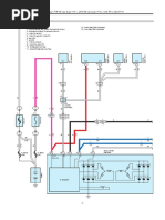
Adaptive Front-Lighting System <Before Oct. 2015 Production> , Headlight Beam Level Control <Before Oct. 2015 Production>

∗ 1 : w/ Adaptive Front–Lighting System


∗ 2 : w/o Adaptive Front–Lighting System
∗ 7 : Before Sep. 2013 Production
∗ 8 : From Sep. 2013 Production

V
19 NA3

A7 V
Headlight Swivel ECU Assembly 7
INIT

MSW E1 CANH CANL


32 22 12 13
(∗1)
GR

LG
R
(RHD)
(LHD)
W–B

W–B

30 NA1 15 NA2 16 NA2


Headlight Swivel Main Switch
(∗1)
GR

(LHD)

(LHD)

(LHD)

(LHD)
LG

LG

LG
R

Y
2 13 9
Connector

Connector
Junction

Junction

8 A 19 A 22 A 11 A (∗7)
A51

A53

2 B 13 B (LHD ∗8) 16 B 5 B (∗8)

Junction Connector
12 1
14 C (RHD ∗8)
N17

3 C 11 22
1
(RHD)
(LHD)
W–B

W–B
W–B
(∗1)

N134

N132(A), N165(B), (C) 18 A 7 A (∗7) 8 19


Junction 13 C 2 C (∗8)
Connector
17 5D
(RHD ∗1)

(RHD)

(RHD)

(LHD)

(LHD)
W–B

LG

LG
P

P
(LHD ∗1)

1 5B
W–B

9 4B

4 4A
(RHD ∗1)

(LHD)
W–B

W–B

LG(LHD)

P(LHD)

P(RHD)
N1 N3 A1
LG(RHD)

-2-
Adaptive Front-Lighting System <Before Oct. 2015 Production> , Headlight Beam Level Control <Before Oct. 2015 Production>

(BAT)

30A
IGCT
NO. 1

2
P(RHD)
1
W(RHD)

V V

(RHD)

(RHD)
(∗7)
LG

W
P
P(LHD)

W(LHD)
1
A35(A), A36(B), N92(D)
Power Management Control ECU 25 D 24 D
1 3 CA1H CA1L

IGCT
Relay
PSFT P R N D B RV FD MJ
2 5 9 A 14 B 13 B 11 B 10 B 12 B 9 B 8 B 15 B

1
(∗8)

GR
LG

W
G

B
L
(∗7)
W

1 AF2 (∗9)
31 AF1 (∗10)

1 17 AF1 18 AF1 19 AF1 20 AF1 21 AF1 22 AF1 23 AF1

1
GR

7. 5A
G

B
L

IGCT
NO. 5
1 5 2 3 8 6 9 4
2 +B P R N D B RV FD MJ

P
1
R
(∗7)

N
W

7 F65
Shift Lever Position Sensor
R

26 AF1

LG(LHD) LG(LHD)

P(LHD) P(LHD)

P(RHD) P(RHD)

LG(RHD) LG(RHD)

-3-
Adaptive Front-Lighting System <Before Oct. 2015 Production> , Headlight Beam Level Control <Before Oct. 2015 Production>

W(LHD)

∗ 3 : w/ DRS and VGRS R(LHD)


∗ 7 : Before Sep. 2013 Production
∗ 8 : From Sep. 2013 Production
∗ 9 : 2GR–FXE
∗10 : 2AR–FSE

P(RHD) P(RHD)

W(RHD) W(RHD)

V V

P(LHD)

W(LHD)

W(LHD)

B(LHD)

(LHD)

(LHD)
W

R
65 NU1 64 NU1

(LHD)

(LHD)
W

R
2 B 1 B

U49(B), U50(C)
Connector
Junction
(LHD)

(LHD)

(LHD)

(LHD)

2 C 1 C
W

W
P

(LHD)

(LHD)
W

P
Junction Connector
N116(B), N119(E),
N120(F), N121(G)

2 F 1 F 2 G 1 G
P
(LHD)

W
2 E 1 E 2 B 1 B (LHD)
(LHD ∗3)

(LHD ∗3)

(LHD)

(LHD)
W

G
V

N82
Network Gateway ECU

9 D 3 D CA1H CA1L CA2L CA2H


CNL1 CNH1 16 15 12 13
(RHD)

(RHD)

(RHD)

(RHD)
(LHD)

(LHD)

(LHD)

(LHD)
LG

LG
W

W
G

N104(D)
Front Steering
Control ECU
W(RHD)

G(RHD)

LG(LHD)

P(LHD)

P(RHD)

LG(RHD)

-4-
Adaptive Front-Lighting System <Before Oct. 2015 Production> , Headlight Beam Level Control <Before Oct. 2015 Production>

W(LHD) W(LHD)

R(LHD) R(LHD)

W(RHD)

V(RHD)

P(RHD) P(RHD)

W(RHD) W(RHD)

V W(RHD)

B(RHD)
8
LVL

(RHD)

(RHD)

(RHD)

(RHD)
W

W
V

N107(A), N109(C), N112(F), N113(G)


DLC3
N20
CANL CANH
N33(A), N34(B) 14 6
Steering Sensor G 2 F 1 F 2 A 1 A
W(LHD) (RHD)

B(LHD) W

Junction Connector
CANL CANH (RHD)
2 A 3 A (∗3) 2 G 1 G 2 C 1 C
2 B 3 B (∗4)

(RHD ∗3)

(RHD ∗3)

(RHD)

(RHD)
(LHD)

(LHD)

(LHD)

(LHD)
W

W
G

G
B

P
(LHD)

(LHD)

N107(A), N108(B), N109(C),


N112(F), N113(G), N114(H)
W

12 NU2 13 NU2
2 A 1 A 2 B 1 B 2 C 1 C
Junction Connector

(RHD ∗3)

(RHD ∗3)
W

P
2 G 1 G 2 F 1 F 2 H 1 H G(RHD)
(LHD)

(LHD)

(LHD)

(LHD)

(LHD)

(LHD)

W(RHD)
W

W
P

12 NU2 13 NU2 21 NA3 20 NA3


(LHD)

(LHD)

(LHD)

(LHD)
W

W
P

P L(LHD)
(LHD)
W(LHD)
W
(LHD)

2 NU2 3 NU2
(RHD ∗3)

(RHD ∗3)

(RHD ∗3)

(RHD ∗3)

(RHD ∗3)

(RHD ∗3)
W

W
R
B

P
Junction Connector
U49(B), U50(C)

3 D 9 D 2 B 1 B
CNH1 CNL1

2 C 1 C

N104(D)
W(RHD) Front Steering
Control ECU
G(RHD)

V(LHD)

W(LHD)

-5-
Adaptive Front-Lighting System <Before Oct. 2015 Production> , Headlight Beam Level Control <Before Oct. 2015 Production>

W(LHD) W(LHD)

R(LHD) R(LHD)

W(RHD) W(RHD)

V(RHD) V(RHD)

P(RHD)

W(RHD)

W(RHD) ∗ 3 : w/ DRS and VGRS


∗ 4 : w/o DRS and VGRS
B(RHD)
(RHD)

(RHD)

(RHD)

(RHD)
W

W
B

P
N115(A), N116(B), N117(C), N119(E), N120(F), N121(G)
1 G 2 G 2 F 1 F Junction Connector

1 B 2 B 2 A 1 A 1 C 2 C 2 E 1 E
(RHD)

(RHD)

(RHD)

(RHD)

(RHD)

(RHD)

(RHD)

(RHD)
W

W
G

V
L

16 NA4 17 NA4

3 A 2 A (∗3)
G(RHD) 3 B 2 B (∗4)
CANH CANL
W(RHD)
(RHD)

(RHD)
W

N33(A), N34(B)
Steering Sensor

L(LHD)

W(LHD)

A14(A), A16(C)
Skid Control ECU Assembly 29 C 30 C
CA1L CA1H

FL+ FL– FR+ FR– RL+ RL– RR+ RR–


16 C 15 C 16 A 15 A 11 A 10 A 11 C 10 C
(RHD)

(RHD)

(RHD)
(LHD)

(LHD)

(LHD)
W
B

Y
L

V(RHD)
Speed Sensors
W(RHD)

V(LHD) V(LHD)

W(LHD) W(LHD)

-6-
Adaptive Front-Lighting System <Before Oct. 2015 Production> , Headlight Beam Level Control <Before Oct. 2015 Production>

W(LHD)
(BAT) (BAT) (BAT) (IG) N12(B), N13(C)
R(LHD) Main Body ECU

7. 5A 10A 7. 5A 10A
W(RHD) LH
ACC MPX–B LH–IG
J/B–B
V(RHD)
IG ALTB BECU ACC
2 2 2 2
32 31 30 29
1

P
RH ACC 32 5D 19 5B
Relay

GR
P
45 4A
GR

GR

W(LHD)

R(LHD)

W(RHD)

V(RHD)

∗ 5 : LHD, RHD Light Control Switch LH Side Type


∗ 6 : RHD Light Control Switch RH Side Type

V(RHD) V(RHD)

W(RHD) W(RHD)

V(LHD) V(LHD)

W(LHD) W(LHD)

-7-
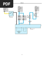
Adaptive Front-Lighting System <Before Oct. 2015 Production> , Headlight Beam Level Control <Before Oct. 2015 Production>

N12(B), N13(C)
Main Body ECU

CANL CANH HEAD GND1 GND2


13 B 14 B 29 B 11 3 C

LG
1 5B

W–B
12 NN1
W(RHD)
W(LHD)

V(RHD)
R(LHD)

LG
28 5A

23 A (∗5)
14 B (∗6)
H
10 5B 6 5A

EL T H A

W(LHD) Off

R(LHD) AUTO

Tail

(RHD)

(RHD)
W(RHD)

(LHD)

(LHD)
W–B

W–B

W–B

W–B
V(RHD) Head

Light Control Switch

EL
19 A (∗5) N28(A), (B)
18 B (∗6) Headlight Dimmer Switch
Assembly
W–B

(RHD)
(LHD)
W–B

W–B

10 5B 8 4B
(LHD)
W–B

6 5A 4 4A
(RHD)
(LHD)
W–B

W–B
(LHD)
W–B

V(RHD) V(RHD)

W(RHD) W(RHD)

V(LHD) V(LHD)

W(LHD) W(LHD)

N1 N3 N2 N1

-8-
Adaptive Front-Lighting System <Before Oct. 2015 Production> , Headlight Beam Level Control <Before Oct. 2015 Production>

(IG) (BAT)

5A 10A
GAUGE MPX–B

2 2

1 1

P
B

32 5D

18 5A
20 NA2
P
B

21 B 22 B
IG+ B

Telltales 5V IC

5V+B
LED Driver
Combination Meter Assembly

CPU

CAN I/F
N40(B)

CANH CANL ES
28 B 29 B 30 B
(RHD)

(RHD)
(LHD)

(LHD)

W–B
W

W
V

V(RHD)

W(RHD)

V(LHD)

W(LHD)

N6

-9-
Adaptive Front-Lighting System <Before Oct. 2015 Production> , Headlight Beam Level Control <Before Oct. 2015 Production>

A7
White

1 2 3 4 5 6 7 8 9 10 11 12 13

14 15 16 17 18 19 20 21 22 23 24 25 26 27 28 29 30 31 32

A 14
Black

3 4 5 6 7 8 9 10 11 12 13 14 15 16
1 2
17 18 19 20 21 22 23 24 25 26 27 28 29 30

31 32
33 34 35 36 37 38 39 40 41 42 43 44 45 46

A 16 A 35
Gray Gray

1 2 3 4 5 6 7

3 4 5 6 7 8 9 10 11 12 13 14 15 16 8 9 10 11 12 13 14 15 16 17
1 2
17 18 19 20 21 22 23 24 25 26 27 28 29 30 18 19 20 21 22 23 24 25 26 27

31 32 28 29 30 31 32 33 34
33 34 35 36 37 38 39 40 41 42 43 44 45 46

A 36 A 51 A 53
Gray Blue White

1 2 3 4 5 6 7 1 2 3 4 5 6 7 8 9 10 11 1 2 3 4 5 6

8 9 10 11 12 13 14 15 16 17 18 19 12 13 14 15 16 17 18 19 20 21 22 7 8 9 10 11 12

20 21 22 23 24 25 26 27

28 29 30 31 32 33 34 35

- 10 -
Adaptive Front-Lighting System <Before Oct. 2015 Production> , Headlight Beam Level Control <Before Oct. 2015 Production>

B2 B5
Black Black

1 2 3 4 5 6 7 1 2 3 4 5 6 7
8 9 8 9
10 11 12 13 14 15 10 11 12 13 14 15
23 24 23 24
16 17 18 19 20 21 22 16 17 18 19 20 21 22

F 65 N 12
Gray White

1 2 3 4

5 6 7 8 9 1 2 3 4 5 6

7 8 9 10 11 12 13 14 15 16 17 18

19 20 21 22 23 24 25 26 27 28 29 30

N 13 N 17
White Blue

1 2

1 2 3 4

5 6 7 8 9 10 11 12 13 14 15 16

17 18 19 20 21 22 23 24 25 26 27 28

N 20 N 28 N 33
Black Black White

1 2 3 4 5
1 2 3 4 5 6 7 8 9 10 11 12
16 15 14 13 12 11 10 9 6 7 8 9 10
13 14 15 16 17 18 19 20 21 22 23 24

8 7 6 5 4 3 2 1

N 34 N 40 N 82
Black Black White

1 2 3 4 1 2 3 4 5
1 2 3 4 5 6 7 8 9 10 11 12 13 14 15 16 17 18 19 20
5 6 7 8 6 7 8 9 10 11 12 13 14 15 16
21 22 23 24 25 26 27 28 29 30 31 32 33 34 35 36 37 38 39 40

- 11 -
Adaptive Front-Lighting System <Before Oct. 2015 Production> , Headlight Beam Level Control <Before Oct. 2015 Production>

N 92 N104 N107 N108 N109


Gray White White White White

1 1 1
1 2 3 4 5 6 2 2 2
1 2 3 4 5 6 7
13
7 8 9 10 11 12
8 9 10 11 12 13 14 15 16 17

18 19 20 21 22 23 24 25

26 27 28 29 30 31

N112 N113 N114 N115 N116 N117 N119 N120


White White White White White White White White

1 1 1 1 1 1 1 1
2 2 2 2 2 2 2 2

N121 N132 N134


White Black Black

1
2
1 2 3 4 5 6 7 8 9 10 11 1 2 3 4 5 6 7 8 9 10 11

12 13 14 15 16 17 18 19 20 21 22 12 13 14 15 16 17 18 19 20 21 22

N165 U 49 U 50 r1
Black White White Black

1 1 1 2 3
2 2
1 2 3 4 5 6 7 8 9 10 11

12 13 14 15 16 17 18 19 20 21 22

4A 4B
White White

1 2 3 4 5 6 7 8 9 10 11 12 13 14 15 16

17 18 19 20 21 22 23 24 25 26 27 28 29 30 31 32 33 34 35 36 37 38 39 40 1 2 3 4 5 6

41 42 43 44 45 46 47 48 49 50 51 52 53 54 55 56 57 58 59 60 61 62 63 64 7 8 9 10 11 12 13 14

15 16 17 18 19 20 21

5A 5B
White White

1 2 3 4 5 6 7 8 9 10 11 12 13 14 15 16

17 18 19 20 21 22 23 24 25 26 27 28 29 30 31 32 33 34 35 36 37 38 39 40 1 2 3 4 5 6

41 42 43 44 45 46 47 48 49 50 51 52 53 54 55 56 57 58 59 60 61 62 63 64 7 8 9 10 11 12 13 14

15 16 17 18 19 20 21

- 12 -
Adaptive Front-Lighting System <Before Oct. 2015 Production> , Headlight Beam Level Control <Before Oct. 2015 Production>

5D
White

1 2 3 4 5 6 7 8

9 10 11 12 13 14 15 16 17 18 19 20

21 22 23 24 25 26 27 28 29 30 31 32

AF1
White

1 2 3 4 5 6 7 8 9 10 11 12 13 14 15 16

17 18 19 20 21 22 23 24 25 26 27 28 29 30 31 32 33 34 35 36 37 38 39 40

41 42 43 44 45 46 47 48 49 50 51 52 53 54 55 56 57 58 59 60 61 62 63 64
16 15 14 13 12 11 10 9 8 7 6 5 4 3 2 1

40 39 38 37 36 35 34 33 32 31 30 29 28 27 26 25 24 23 22 21 20 19 18 17

64 63 62 61 60 59 58 57 56 55 54 53 52 51 50 49 48 47 46 45 44 43 42 41

AF2
White

1 2 3 4 5 6 7 7 6 5 4 3 2 1

8 9 10 11 12 13 14 14 13 12 11 10 9 8

AU1
White

1 2 3 4 5 6 7 8 9 10 11 12

13 14 15 16 17 18 19 20 21 22 23 24 25 26 27 28 29 30

31 32 33 34 35 36 37 38 39 40 41 42 43 44 45 46 47 48 12 11 10 9 8 7 6 5 4 3 2 1

30 29 28 27 26 25 24 23 22 21 20 19 18 17 16 15 14 13

48 47 46 45 44 43 42 41 40 39 38 37 36 35 34 33 32 31

- 13 -
Adaptive Front-Lighting System <Before Oct. 2015 Production> , Headlight Beam Level Control <Before Oct. 2015 Production>

BA2
White

1 2 3 4 5 6 7 8 9 10 11 12 13 14 15 16

17 18 19 20 21 22 23 24 25 26 27 28 29 30 31 32 33 34 35 36 37 38 39 40

41 42 43 44 45 46 47 48 49 50 51 52 53 54 55 56 57 58 59 60 61 62 63 64
16 15 14 13 12 11 10 9 8 7 6 5 4 3 2 1

40 39 38 37 36 35 34 33 32 31 30 29 28 27 26 25 24 23 22 21 20 19 18 17

64 63 62 61 60 59 58 57 56 55 54 53 52 51 50 49 48 47 46 45 44 43 42 41

NA1
White

1 2 3 4 5 6 7 8 9 10 11 12 13 14 15 16

17 18 19 20 21 22 23 24 25 26 27 28 29 30 31 32 33 34 35 36 37 38 39 40

41 42 43 44 45 46 47 48 49 50 51 52 53 54 55 56 57 58 59 60 61 62 63 64
16 15 14 13 12 11 10 9 8 7 6 5 4 3 2 1

40 39 38 37 36 35 34 33 32 31 30 29 28 27 26 25 24 23 22 21 20 19 18 17

64 63 62 61 60 59 58 57 56 55 54 53 52 51 50 49 48 47 46 45 44 43 42 41

NA2
White

11 10 9 8 7 6 5 4 3 2 1
1 2 3 4 5 6 7 8 9 10 11 20 19 18 17 16 15 14 13 12
12 13 14 15 16 17 18 19 20

NA3
White

14 13 12 11 10 9 8 7 6 5 4 3 2 1
1 2 3 4 5 6 7 8 9 10 11 12 13 14
26 25 24 23 22 21 20 19 18 17 16 15
15 16 17 18 19 20 21 22 23 24 25 26

- 14 -
Adaptive Front-Lighting System <Before Oct. 2015 Production> , Headlight Beam Level Control <Before Oct. 2015 Production>

NA4
Gray

11 10 9 8 7 6 5 4 3 2 1
1 2 3 4 5 6 7 8 9 10 11
22 21 20 19 18 17 16 15 14 13 12
12 13 14 15 16 17 18 19 20 21 22

NN1
White

1 2 3 4 5 6 7 7 6 5 4 3 2 1

8 9 10 11 12 13 14 14 13 12 11 10 9 8

NU1
White

1 2 3 4 5 6 7 8 9 10 11 12 13 14 15 16 17 18 19

20 21 22 23 24 25 26 27 28 29 30 31 32 33 34 35 36 37 38 39 40 41 42 43

44 45 46 47 48 49 50 51 52 53 54 55 56 57 58 59 60 61 62 63 64 65 66 67
19 18 17 16 15 14 13 12 11 10 9 8 7 6 5 4 3 2 1

43 42 41 40 39 38 37 36 35 34 33 32 31 30 29 28 27 26 25 24 23 22 21 20

67 66 65 64 63 62 61 60 59 58 57 56 55 54 53 52 51 50 49 48 47 46 45 44

NU2 rU1
White Black

1 10
10 1 1 2 3 4 5 5 4 3 2 1
11 2 3 4 5 6 7 8 9 20
12 13 14 15 16 17 18 19 20 9 8 7 6 5 4 3 2 11
19 18 17 16 15 14 13 12

- 15 -

You might also like