KEMBAR78
CARGOMASTER System Overview | PDF | Oil Tanker | Radar
0% found this document useful (0 votes)
12 views16 pages

CARGOMASTER System Overview

KROHNE Marine is a leading provider of advanced tank monitoring systems, with over 60 years of experience in the marine industry. Their CARGOMASTER® system offers comprehensive monitoring solutions for various types of vessels, integrating multiple sensors and providing real-time data on cargo levels, temperatures, and pressures. The company emphasizes reliability, redundancy, and ease of maintenance, ensuring efficient operations for tanker operators worldwide.
Copyright
© © All Rights Reserved
We take content rights seriously. If you suspect this is your content, claim it here.
Available Formats
Download as PDF, TXT or read online on Scribd
0% found this document useful (0 votes)
12 views16 pages

CARGOMASTER System Overview

KROHNE Marine is a leading provider of advanced tank monitoring systems, with over 60 years of experience in the marine industry. Their CARGOMASTER® system offers comprehensive monitoring solutions for various types of vessels, integrating multiple sensors and providing real-time data on cargo levels, temperatures, and pressures. The company emphasizes reliability, redundancy, and ease of maintenance, ensuring efficient operations for tanker operators worldwide.
Copyright
© © All Rights Reserved
We take content rights seriously. If you suspect this is your content, claim it here.
Available Formats
Download as PDF, TXT or read online on Scribd
You are on page 1/ 16

Intelligent solutions

for tank monitoring

Intelligent solutions
for tank monitoring

CARGOMASTER®

Product overview | Tank monitoring systems


KROHNE Marine
Company facts A leading provider of advanced tailor
• The Marine Centre within the made tank monitoring systems
KROHNE Group, taking care of all
business related to marine systems
and solutions
Through more than 60 years in marine business,
• Delivering systems for ships since KROHNE Marine has gained extensive knowledge
1957 regarding what it takes to deliver high quality products
to demanding ship operators and yards. Systems have
• Based in Brevik - Norway
been installed on all kinds of vessels, from the smallest
• More than 1000 cargo tank level product tankers to the most complex chemical tankers
systems delivered and VLCCs.

• Active development of measurement A network of service stations and sales agents are
technology and solutions representing the company in main shipping hubs and
shipbuilding countries around the globe.
• Certified ISO 9001:2015
KROHNE Marine offers a wide variety of solutions and
• Developed the world’s first
instruments for monitoring liquids onboard ships (e.g.
computerized level gauging system
(1979) cargo, ballast, fuel, other consumables).
Different instruments and measurement techniques
• Acquired by KROHNE in 2004, after may be combined in one system to obtain the highest
successful cooperation since 1992 versatility and redundancy.
CARGOMASTER®
The complete solution for
tank monitoring and alarm

The CARGOMASTER® system is a complete solution for


tank monitoring and alarm. The system can combine
readings from all tanks onboard into modern and easy-
to-use software.

Combined with our high precision cargo level radars,


CARGOMASTER® offers unique benefits for tanker
operators.

In addition to tank monitoring, the system may include


monitoring of pumps and cargo lines and integration to
other systems onboard.

Moren than 1000 ship


installations world wide:

• Tankers
- Chem. tankers (IMO I, II, III)
- Product-, Oil-, and
Juice tankers
- VLCCs
- Tank barges
- FPSOs, FSUs
- LPGs

• Supply ships
- AHTS, PSV, DSV, MPSV

• Bulkers

• Container ships

• Reefers

• Cruise ships and ferries

• Heavy lift vessels

• Drilling rigs

• Production platforms
CARGOMASTER®

1 CARGOMASTER® Computer Unit (CCU) 5 Cargo temperature sensors installation


• Workstation with CARGOMASTER® monitoring • Measures average cargo temperature and cargo
and alarm software temperature from individual sensors
• For full redundancy on monitoring, the system • Installed in separate pipe or integrated in deep-
may be set up in multiple configurations well pump (2 or 3 sensors pr. cargo tank)

2 CARGOMASTER® Signal Control Unit (SCU) 6 Cargo manifold and vapour return line
• Main cabinet with electronics for handling all
pressure sensor installation
sensor signals and communication to other • Measurement of pressure in cargo lines,
systems manifolds, pumps and vapour recovery line
• Instant response on pressure changes

3 Cargo level radar installation


• Measurement of cargo ullage/level 7 Guided level radar installation
• Inert gas pressure (IGP) sensor mounted • Alternative to cargo level radar for measurement
on radar flange of level in various tanks (e.g. slop, residual, LPG
and ballast)
• Measurement of oil/water interface
4 Stillwell installation with cargo level radar
• Measurement of level in narrow tanks
8 Pressure sensor installation
• Measurement of cargo tank level, IGP and
temperature
• Robust and accurate pressure sensors with
integrated temperature sensors
• Inert gas pressure (IGP) sensor mounted in deck
junction box

2 1
14

4 3 3 6
8
1

10

5 5
10
The complete solution

9 Submerged pressure sensor installation Sub systems:


• Measurement of level in ballast tanks
• Sensor clamped to fastening bracket close to 12 Independent high level system
tank bottom • For overfill (98%) and high level (95%) alarm
• Magnetic float or solid state based

10 Sidemounted pressure sensor installation


• Measurement of level in ballast, fuel, freshwater
and similar tanks 13 Air purge ballast system
• Sensor mounted outside the tank, optionally with • Alternative system for measurement of ballast,
isolated valve fuel and draught levels

11 Draught pressure sensor installation 14 Loading calculator


• For draught measurement

3 3
12 12

5 5

13 11
9
CARGOMASTER®
Typical system layout

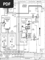
A CARGOMASTER® system is normally built up of these main parts:

CARGOMASTER® Signal Control Unit


The Signal Control Unit (SCU) is handling all sensor signals and
communication to other systems and the CARGOMASTER® Computer
Unit. The cabinet is normally placed in Cargo Control Room (CCR) or
adjacent room for easy cabling and access. The SCU contains termi-
nal blocks for deck cabling, interface modules and zener barriers for
intrinsic safety.

CARGOMASTER® Computer Unit


The CARGOMASTER® Computer Unit (CCU) is a marine type approved
(IACS approved) Microsoft Windows computer. The CARGOMASTER®
monitoring and alarm software is an easy-to-use and powerful tool to
obtain a full picture of tank contents and liquid cargo operations.

Uninterrupted Power Supply


The Uninterrupted Power Supply (UPS) secures that the system will
run for at least 30 minutes after a complete power loss in the ship.

Tank sensors
In cargo tanks, various sensors are installed to measure relevant
physical values:
• Cargo level radars for measuring ullage
• Pressure sensors for measuring tank pressure / inert gas pressure
• Temperature sensors for measuring tank temperature

Other sensors (e.g. sensors for ballast, draught, FW, fuel and lines) can
be integrated to obtain complete monitoring.

Signal Control Integration / sub systems


Cabinet
- Tank level gauging system
for ballast, fuel, draught
CARGOMASTER® - Loading calculator
Computer Unit
- Automation system
Uninterrupted - Cleaning machine interface
Power Supply

Safe zone
Hazardous zone

Cargo temperature
Tank level radars and IGP
Intelligent solutions
for tank monitoring

CARGOMASTER®
Monitoring and alarm software

The CARGOMASTER® system provides measurement of all


relevant tank data:

• Ullage/level
• Volume (based on volume tables)
• Loading/discharging rate
• Weight and cargo density
• Inert gas pressure
• Tank temperature
• Cargo manifold pressure

Alarms may be configured for all values, securing the highest


degree of safety in operations.

Flexible and easy-to-use software


With selectable screen setup, the operator may choose to show
only the tanks of interest (manually or automatically), leaving
unwanted information in the background. Should something
unexpected happen, automatic warnings will give notice to the
operator and consequently alarms will occur. With extensive
functions for reporting, you can make printouts covering your
needs.
Maintenance friendly
Based on MS Windows, which is well known to people
onboard, potential service and maintenance can
normally be performed by crew. With experts on line,
a problem
may be corrected quickly and easily, saving time and
money. The CARGOMASTER® software has been ap-
proved and is certified for onboard use by all major
Cargo tank view
classification societies.

Redundancy
The CARGOMASTER® system can be set up in multiple
configurations for full redundancy and distribution of
information. Doubling of computers in CCR will also
give
a better overview of operations.

Integration Ballast tank view

The CARGOMASTER® system is normally interfaced


to several other systems, such as ship’s automa-
tion system, vessel management system and loading
calculator.
Also, sub systems may be integrated to provide full
overview to the operator.
Stainless steel
OPTIWAVE-M protection cover

Marine Cargo Level Radars (FMCW)


Local calculation
of level data Touch-screen with
4-button operation
The OPTIWAVE-M Cargo Level Radar is a highly accurate
and reliable instrument for measuring the ullage/level.
With its heavy duty stainless steel housing, it is designed Stainless steel
housing
to withstand the roughest conditions on deck.

Well protected by a stainless steel cover, it carries a


backup display for redundant indication. Loading may
continue with a man on deck, if level information is lost
on the main monitoring station.
Stainless steel flange
or higher Molybden
IGP-sensor
State of the art technology
The OPTIWAVE-M introduces well tested
and proven state of the art radar technology in the
marine sector. First of all the KROHNE 24GHz technology
(FMCW principle with 2GHz sweep) represents a giant
leap forward in signal to noise ratio. In more spoken
words; the radar’s ability to see actual tank contents
under the most difficult situations is well secured.

By minimizing the effect of fog, foam, movements,


sloshing, disturbances and low reflection, the
OPTIWAVE-M gives you the ullage under the worst
conditions. Drop antenna
Joint development

Together with KROHNE’s radar research


and development expert centres in
Germany and France, The OPTIWAVE-M
is developed to be one of the most
modern and cost saving radar gauges
Bring easiness to your daily work in the market. Including unbeaten
operational benefits, time and money
may be saved on daily routines and
unwanted situations.

OPTIWAVE-M 7400 C, is unique when it comes to redundant


indication, closed tank cleaning and closed tank service. With
these three operational benefits, the OPTIWAVE-M will save
operational costs in various critical situations as well as save
hazzle during daily routines.

The OPTIWAVE-M grants redundancy


on tank monitoring
Even in a worst case scenario where a
central component in the monitoring
system fails, ullage will always be
obtainable on the OPTIWAVE-M level
radar display on deck. The OPTIWAVE-M
Standard installation
calculates and displays all level data locally
Mounted on a small
before transmitting to CCR.
deck socket / trunk

Thorough cleaning of the horn antenna


without opening the tank
All level radars may require cleaning of
antenna if contaminated by cargo. Opening
the cargo tank in a safe and approved way
requires cleaning and venting of the tank.
The OPTIWAVE-M radar antenna may be
cleaned with closed tank, which saves time
and efforts and protects ship’s crew from
being exposed to cargo vapours.

Replacement of radar can be done


by ship’s crew
The OPTIWAVE-M radar is a robust piece
of equipment, but even with state of the art
equipment things may go wrong and most
certainly at the most unwanted time. It is
good to know that the complete calibrated
part (including transmitting/receiving an- Stillwell installation
tenna) can be replaced with closed tank. Radar waves guided to
tank bottom, avoiding
unwanted reflections
OPTIFLEX 4300 C
Highlights OPTIFLEX
Marine Guided Level Radar (TDR)
• Measures level and oil/water
interface

• Measures low reflecting cargoes The OPTIFLEX 4300 C Marine offers accurate and
reliable level gauging in various applications not
• Not affected by clogging fully covered by standard cargo level radars. Based
on Time Domain Reflectometry (TDR) measuring
• Ideal for narrow tanks, principle, the instrument signal is guided by a
needs only 60 cm stainless steel wire, reducing the requirement for free
radius free space
space.
• Types of
applications:
Measurement of level and oil/water interface
- Slop tank levels
- Ballast tanks The OPTIFLEX measures level and can detect two
- Curved tanks levels from the same wire installation. Consequentely
- LPG
both oil and water level can be measured in a tank
using only one instrument.
- Liquid CO2

Hybrid Level Gauging

KROHNE Marine offers highly accurate OPTIWAVE-M


Cargo Level Radars for measuring level in cargo
tanks. However, it is a known problem that in some
tanks radar wave propagation may be disturbed or
blocked by tank shape, steel constructions or piping.
In such difficult tank level measuring applications, a
standard level radar installation may not fully cover
the needs for monitoring.

We have developed our Hybrid Level Gauging concept


to provide tanker operators reliable level gauging in
all types of applications. Combining the OPTIWAVE-M
Cargo Level Radar and P-105 Precision Pressure
Sensor in the same tank will secure accurate and
reliable level indications at all tank levels. In the
CARGOMASTER® software a switch point between the
two different measurement technologies is set. The
system will use the level radar as primary instrument
and the pressure sensor will be used below the switch
point. Together, the level radar and pressure sensor
will also calculate the cargo density.
By combining two measurement
technologies in the same tank, you As a supplier of both level radar and pressure sensors
are secured reliable measurements for cargo monitoring applications, we can offer hybrid
for all tanks and conditions solutions unaffected by any disturbance.
World leading in sensor technology

For more than 40 years we have been working closely with


our sensor manufacturers for development of sensor tech-
nology. All our sensors are carefully tested to withstand
demanding environments onboard ships.

Cargo level monitoring


With integrated temperature sensor and self Typical applications P-105:
calibration functionality, the P-105 offers reliable • Precision measurement of level in
tank readings. As the pressure sensor is submerged, tanks with special chemicals, small
tanks and tanks that are not suited
it is unaffected by foaming and heavy condensation.
for a level radar installation
P-105 Precision Made in Inconel, the sensor is suitable for installation
• Secondary system in Hybrid Solution,
Pressure Sensor in tanks carrying acids. P-105 is also used in combi- in combination with OPTIWAVE-M
nation with level radars as a hybrid installation. 7400 C

Tank level monitoring


The P-130 has successfully been installed in all Typical applications P-130:
kinds of tanks. Made in high grade Titanium, it is • Measurement of level in various
highly resistive to corrosive warm ballast water. tanks (e.g. ballast, FW, fuel, lub oil
The P-130 offers high repeatability, providing good and sludge)
P-130 Titanium • Draught measurement
Pressure Sensor
level readings in the long run. We offer various
installation methods, allowing the sensor to be
installed in all liquids but acids and corrosive
chemicals.

Manifold and pump pressure monitoring


The P-140 has a robust design suitable for deck Typical applications P-140:
mounting. Mounted on cargo lines, the sensor will • Cargo lines, manifolds and
monitor pressure during cargo operations. The sensor pump pressure
P-140 Cargo Manifold
and Pump Pressure installation is designed for easy maintenance. • Vapour recovery line pressure
Transmitter
Need urgent assistance?
Service engineers are only a phone-call away

To support you and your operations, our world wide network of service stations is
trimmed to provide you high quality and right support at any time.
Our first priority is always to try to solve problems remotely, guiding your own crew.
Should our attendance be necessary, we are only a call away. We have spares
available world wide.

Our team of service engineers receives regular training, both in the newest
technology and sailing installations. By contacting KROHNE Marine, we ensure you
that our skilled engineers and application technicians will follow any
case until a successful result has been achieved.

Upgrades

KROHNE Marine has supplied level gauging products


for more than 40 years and we take pride
in maintaining our installations onboard for the life-
time of your ship. At a certain point, an overhaul
or exchange of old computers or electronics may be
necessary. In such cases we can offer tailored
upgrading kits that will prolong the lifetime of the
system, at a minimum cost.

Many of our CARGOMASTER® systems have been


upgraded after years of service and have got a
new life. The ships are now sailing with new top end
electronics and monitoring computers. Original
sensor installations may be kept as installed in tanks.

Retrofits
For upgrades and retrofits KROHNE
Marine can offer from all our
Service Stations:
KROHNE Marine have long experience in
complete retrofit jobs. We are able to offer complete
• Onboard survey, to make a good
plan for all work solutions including all necessary work
• Supervision during installation
To save costs, we work closely with the ship’s crew to
• Installation work
find the most effective solutions for installation and
• Commissioning of the new system
work. We have successfully upgraded and retrofitted
numerous vessels.
KROHNE Over 60 years of experience:
Innovation combined with knowledge
1955
Production of mechanical level
KROHNE ranks among the world’s leading companies involved in meters for measuring liquids in
tanks and containers.
the development and production of innovative and reliable process
measuring technology, providing solutions for all sectors around
1989
the globe. KROHNE introduced the first
FMCW radar level meter for
KROHNE was founded in 1921 in Duisburg. It has more than 3.700 process tanks, which made us
employees, 14 production facilities and owns 44 companies and pioneers in using radar level
joint ventures. measurement technology in
process applications.
KROHNE is always a fair and reliable partner to its customers,
business partners and employees. Customers are provided optimal 1995
products and solutions which always meet or exceed their expecta- KROHNE launched the first TDR
tions in terms of quality, performance capability, service and design. guided radar meter. It was able
to reliably determine the level of
liquids & solids as well as liquid
interface.

2000
KROHNE developed the first
FMCW radar device in 2-wire
design.

2004
The next quantum leap in level
measurement came with the
OPTIWAVE and OPTIFLEX series,
a generation of contactless and
guided radar devices with a
unique wizard-driven operating
concept.

2009
Introduction of the innovative
Drop antenna for OPTIWAVE.
Its ellipsoidal shape makes it
ideal for corrosive liquids or
dust-laden atmospheres where
KROHNE has continuously invested significantly in new technologies,
product build-up is likely to occur.
facilities, human resources and quality procedures. Calibration is carried
With the Drop antenna, purging
out on the world’s most accurate calibration systems.
systems become obsolete.
KROHNE Marine’s world wide
network of support

Sales Agents
Service Stations

For more information and offers/quotes,


do not hesitate to contact us

Head office
KROHNE Marine
Stromtangveien 21
© KROHNE Marine 01/2019

NO-3950 Brevik, NORWAY


Tel: +47 35 56 12 20
Fax: +47 35 56 12 21
support@krohne.no

Service Stations and Sales Agents


The current list of all KROHNE Marine Service Stations and
Sales Agents can be found at: www.krohne-marine.com www.krohne-marine.com

You might also like